| Обозначение: |  ГОСТ 30805.16.1.2-2013 |
| Статус: | действующий |
| Название рус.: | Совместимость технических средств электромагнитная. Требования к аппаратуре для измерения параметров индустриальных радиопомех и помехоустойчивости и методы измерений. Часть 1-2. Аппаратура для измерения параметров индустриальных радиопомех и помехоустойчивости. Устройства для измерения кондуктивных радиопомех и испытаний на устойчивость к кондуктивным радиопомехам |
| Дата актуализации текста: | 01.01.2021 |
| Дата актуализации описания: | 01.07.2023 |
| Дата регистрации: | 25.03.2013 |
| Дата издания: | 25.06.2020 |
| Дата введения: | 01.01.2014 |
| Содержит требования: | CISPR 16-1-2:2006 |
| Нормативные ссылки: | ГОСТ 14777; ГОСТ 30372; ГОСТ 30804.4.6; ГОСТ 30805.14.1; ГОСТ 30805.16.1.1-2013; ГОСТ 30805.16.2.1; ГОСТ 30805.16.4.2-2013; ГОСТ 30805.22-2013 |
| Область применения: | Настоящий стандарт является основополагающим стандартом, устанавливающим характеристики и качество функционирования устройств для измерения напряжения и тока индустриальных радиопомех в полосе частот от 9 кГц до 1 ГГц |
| Приложение №1: | Поправка к ГОСТ 30805.16.1.2-2013 |
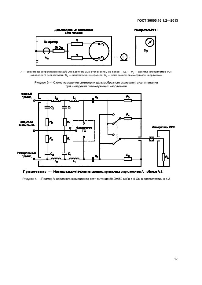
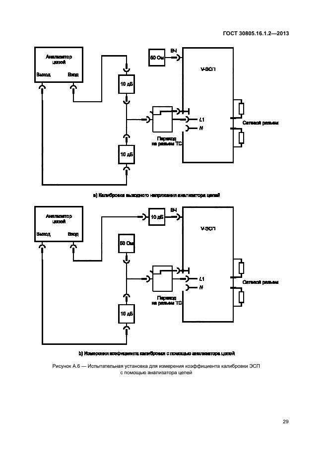
|