| Обозначение: |  ГОСТ 26804-2012 |
| Статус: | отменён |
| Название рус.: | Ограждения дорожные металлические барьерного типа. Технические условия |
| Дата актуализации текста: | 01.01.2021 |
| Дата актуализации описания: | 01.07.2023 |
| Дата регистрации: | 04.06.2012 |
| Дата издания: | 25.09.2019 |
| Дата введения: | 01.11.2013 |
| Дата окончания срока действия: | 30.03.2021 |
| Взамен: | ГОСТ 26804-86 |
| Нормативные ссылки: | ГОСТ 9.307; ГОСТ 9.401; ГОСТ 166; ГОСТ 380; ГОСТ 427; ГОСТ 3242;ГОСТ ISO 4032; ГОСТ 5264; ГОСТ 5915; ГОСТ 5927; ГОСТ 7502; ГОСТ 7796; ГОСТ 7798; ГОСТ 7802; ГОСТ 7948; ГОСТ 8239; ГОСТ 8240; ГОСТ 8282;ГОСТ ISO 8673; ГОСТ 11371; ГОСТ 14192; ГОСТ 14637; ГОСТ 15150; ГОСТ 19903; ГОСТ 33127; ГОСТ Р 57837-2017 |
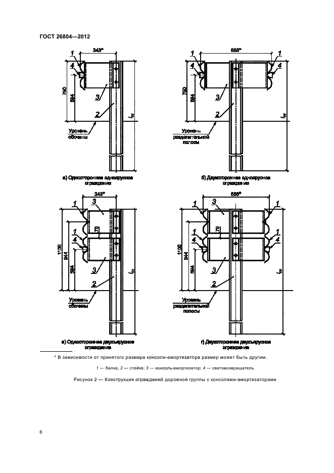
| Область применения: | Настоящий стандарт устанавливает требования к изготовлению и установке конструкций дорожных металлических ограждений барьерного типа, применяемых для обеспечения безопасности движения транспортных средств и пешеходов на всех улицах и автомобильных дорогах, в том числе - на мостовых сооружениях и в тоннелях. В соответствии с требованиями настоящего стандарта изготовляют конструкции ограждений для установки на обочинах автомобильных дорог, границах габарита мостовых сооружений и тоннелей, разделительных полосах автомобильных дорог и мостовых сооружений. Настоящий стандарт распространяется на конструкции ограждений с использованием в качестве балки двухволнового гнутого профиля |
|