| Обозначение: |  ГОСТ Р 51317.4.15-2012 |
| Статус: | действующий |
| Название рус.: | Совместимость технических средств электромагнитная. Фликерметр. Функциональные и конструктивные требования |
| Дата актуализации текста: | 01.01.2021 |
| Дата актуализации описания: | 01.12.2024 |
| Дата издания: | 28.10.2020 |
| Дата введения: | 01.01.2013 |
| Дата окончания срока действия: | 01.09.2025 |
| Взамен: | ГОСТ Р 51317.4.15-99 |
| Содержит требования: | IEC 61000-4-15(2010) |
| На территории РФ пользоваться: | ГОСТ IEC 61000-4-15-2014 |
| Нормативные ссылки: | ГОСТ Р 50397; ГОСТ 30804.3.11; ГОСТ 30804.4.30; ГОСТ 30804.3.3 ; ГОСТ Р МЭК 61326-1-2014 |
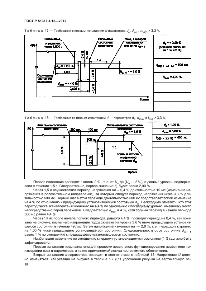
| Область применения: | Настоящий стандарт устанавливает функциональные и конструктивные требования к приборам для измерений характеристик фликера (фликерметрам), предназначенным для индикации точного уровня восприятия фликера применительно ко всем встречающимся на практике формам колебаний напряжения (далее – приборы). В настоящем стандарте представлены сведения, позволяющие выполнить конструирование такого прибора, и установлен метод оценки дозы фликера на основе использования выходных сигналов фликерметра, соответствующего требованиям настоящего стандарта. Целью стандарта является обеспечение основными сведениями, необходимыми для конструирования и изготовления прибора аналогового или цифрового вида |
|