| Обозначение: |  ГОСТ 10791-2011 |
| Статус: | действующий |
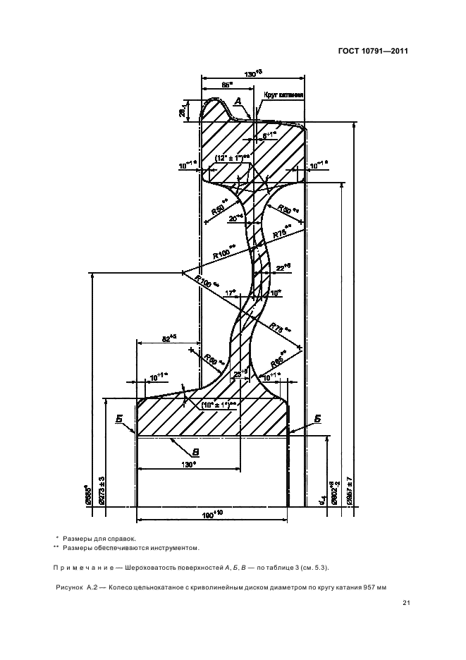
| Название рус.: | Колеса цельнокатаные. Технические условия |
| Название англ.: | All-rolled wheels. Specifications |
| Дата актуализации текста: | 01.01.2021 |
| Дата актуализации описания: | 01.07.2023 |
| Дата регистрации: | 15.03.2011 |
| Дата издания: | 23.11.2011 |
| Дата введения: | 01.01.2012 |
| Код ОКП: | 094300 |
| Взамен: | ГОСТ 10791-2004; ГОСТ 9036-88 |
| Нормативные ссылки: | ISO 1005-6:1994; ГОСТ 15.309-98; ГОСТ 25.506-85; ГОСТ 1497-84; ГОСТ 1778-70; ГОСТ 2789-73; ГОСТ 7565-81; ГОСТ 9012-59; ГОСТ 9378-93; ГОСТ 9454-78; ГОСТ 10243-75; ГОСТ 11964-81; ГОСТ 15150-69; ГОСТ 17745-90; ГОСТ 18895-97; ГОСТ 19300-86; ГОСТ 22536.0-87; ГОСТ 22536.1-88; ГОСТ 22536.2-87; ГОСТ 22536.3-88; ГОСТ 22536.4-88; ГОСТ 22536.5-87; ГОСТ 22536.7-88; ГОСТ 22536.8-87; ГОСТ 22536.9-88; ГОСТ 22536.11-87; ГОСТ 22536.12-88; ГОСТ 28033-89; ГОСТ 31373-2008; ГОСТ 15.902–2014; ГОСТ 25.507–85; ГОСТ 11018–2011; ГОСТ 32773–2014; ГОСТ 32894–2014; ГОСТ 33783–2016; ГОСТ 7566-2018;EN 13262:2009 |
| Область применения: | Настоящий стандарт распространяется на цельнокатаные колеса исполнения УХЛ по ГОСТ 15150 для колесных пар тележек грузовых и пассажирских вагонов локомотивной тяги, пассажирских, грузовых и маневровых локомотивов, моторных и немоторных колесных пар вагонов электро- и дизель-поездов, специального железнодорожного подвижного состава |
| Список изменений: | №0 от 31.05.2012 (рег. 31.05.2012) «Дата введения перенесена» |
| Приложение №1: | Изменение №1 к ГОСТ 10791-2011 |
| Приложение №2: | Поправка к ГОСТ 10791-2011 |
|