| Обозначение: |  ГОСТ Р 51318.16.1.2-2007 |
| Статус: | отменён |
| Название рус.: | Совместимость технических средств электромагнитная. Требования к аппаратуре для измерения параметров индустриальных радиопомех и помехоустойчивости и методы измерений. Часть 1-2. Аппаратура для измерения параметров индустриальных радиопомех и помехоустойчивости. Устройства для измерения кондуктивных радиопомех и испытаний на устойчивость к кондуктивным радиопомехам |
| Название англ.: | Electromagnetic compatibility of technical equipment. Specification for radio disturbance and immunity measuring apparatus and methods. Part 1-2. Radio disturbance and immunity measuring apparatus and methods. Conducted radio disturbance measuring and immunity test apparatus |
| Дата актуализации текста: | 06.04.2015 |
| Дата актуализации описания: | 01.07.2023 |
| Дата издания: | 21.10.2008 |
| Дата введения: | 01.07.2008 |
| Дата окончания срока действия: | 01.01.2014 |
| Содержит требования: | CISPR 16-1-2:2006 |
| На территории РФ пользоваться: | ГОСТ 30805.16.1.2-2013 |
| Нормативные ссылки: | ГОСТ Р 51317.4.6-99; ГОСТ Р 51318.14.1-2006; ГОСТ Р 51318.16.1.1-2007; ГОСТ Р 51318.16.4.2-2006; ГОСТ Р 51318.22-2006; ГОСТ Р 51320-99; ГОСТ Р 51700-2000; ГОСТ 14777-76; ГОСТ 30372-95; ГОСТ Р 50397-92 |
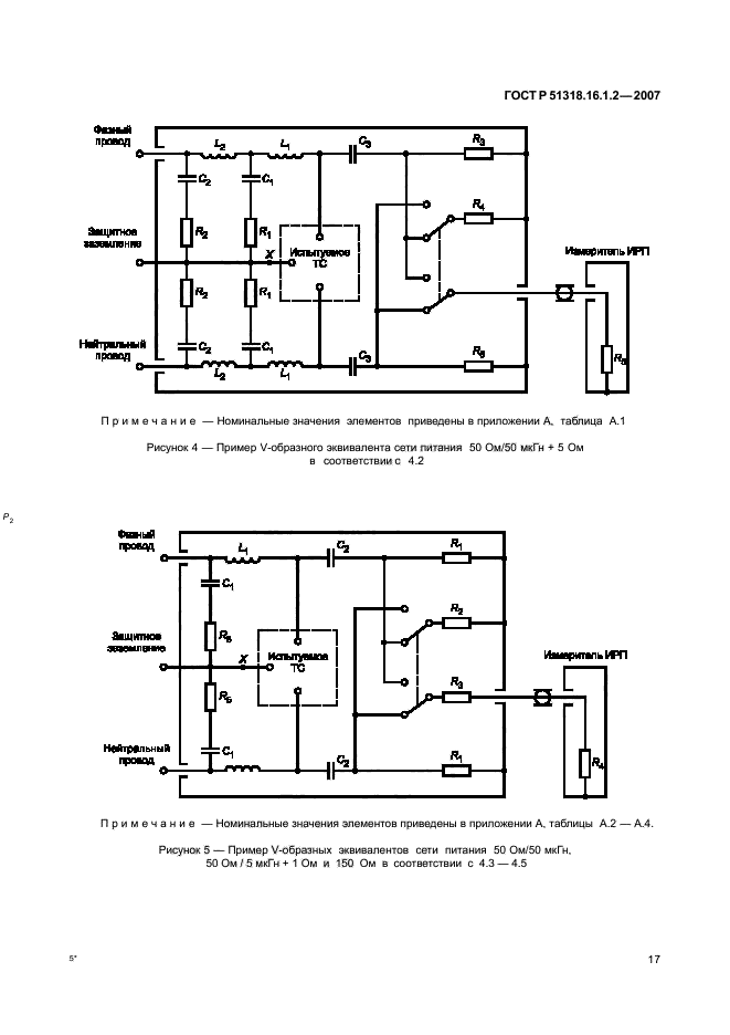
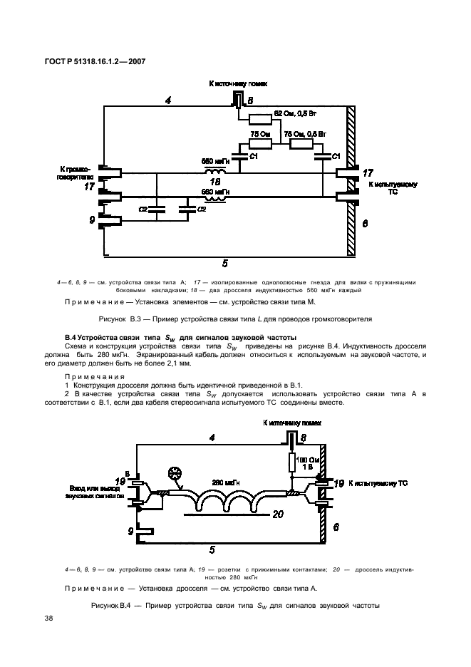
| Область применения: | Настоящий стандарт является основополагающим стандартом, устанавливающим характеристики и качество функционирования устройств для измерения напряжения и тока радиопомех в полосе частот от 9 кГц до 1 ГГц. Настоящий стандарт распространяется на измерительные устройства и устанавливает технические требования к эквивалентам сети, пробникам тока и напряжения и устройствам связи для инжекции тока кабеля. Требования настоящего стандарта должны выполняться на всех частотах и для всех уровней напряжения и тока индустриальных радиопомех в пределах диапазонов измерений СИСПР, установленных для измерительного оборудования |
| Список изменений: | №0 от 31.08.2009 (рег. 31.08.2009) «Дата введения перенесена» №0 от 01.01.2014 (рег. 21.07.2013) «Текстовое изменение; Изменено заглавие» |
| Приложение №1: | Поправка к ГОСТ Р 51318.16.1.2-2007 |
| Приложение №2: | Поправка к ГОСТ Р 51318.16.1.2-2007 |
|