| Обозначение: |  ГОСТ 28996-91 |
| Статус: | действующий |
| Название рус.: | Оборудование нефтепромысловое устьевое. Термины и определения |
| Название англ.: | Oil-field wellhead equipment. Terms and definitions |
| Дата актуализации текста: | 06.04.2015 |
| Дата актуализации описания: | 01.07.2023 |
| Дата издания: | 01.08.2004 |
| Дата введения: | 01.07.1992 |
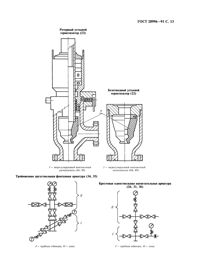
| Область применения: | Настоящий стандарт устанавливает термины и определения понятий в области устьевого нефтепромыслового оборудования нефтяных, газовых и прочих скважин |
|