| Обозначение: |  ГОСТ 30256-94 |
| Статус: | действующий |
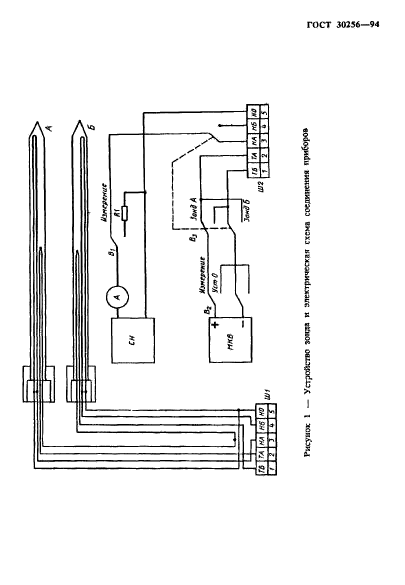
| Название рус.: | Материалы и изделия строительные. Метод определения теплопроводности цилиндрическим зондом |
| Название англ.: | Building materials and products. The method of the thermal conductivity determination by a cylindrical probe |
| Дата актуализации текста: | 06.04.2015 |
| Дата актуализации описания: | 01.01.2021 |
| Дата регистрации: | 17.11.1994 |
| Дата издания: | 09.01.1996 |
| Дата введения: | 01.01.1996 |
| Код ОКП: | 570000 |
| Область применения: | Настоящий стандарт распространяется на строительные материалы и изделия теплопроводностью от 0,01 до 2 Вт/(м·К) и устанавливает метод определения теплопроводности цилиндрическим зондом при нестационарном тепловом режиме в диапазоне температуры 90-573 К, основанный на зависимости температуры внедренного в материал нагреваемого тела (цилиндрического зонда) от теплопроводности окружающего зонд материала |
|