
ТИПОВАЯ
ИНСТРУКЦИЯ
ПО ЭКСПЛУАТАЦИИ
БЕСЩЕТОЧНЫХ СИСТЕМ ВОЗБУЖДЕНИЯ
СИНХРОННЫХ КОМПЕНСАТОРОВ
КСВ-50000-11
РД 34.45.505
СО 153-34.45.505

МОСКВА
2009
СОСТАВЛЕНА лабораторией электрических машин ВНИИЭ
Авторы кандидаты техн. наук В.Г. Бирюлев, Ю.А. Шмайн
В Инструкции приведены основные технические данные и описание бесщеточной системы возбуждения синхронного компенсатора КСВ-50000-11 с автоматическим регулятором возбуждения АР-40-85-У4, рассмотрен порядок обслуживания бесщеточной системы возбуждения в условиях нормальной эксплуатации, а также указаны основные неисправности возбудителей.
Инструкция предназначена для эксплуатационного персонала электрических подстанций, на которых установлены компенсаторы КСВ-50000-11 с бесщеточными системами возбуждения.
|
УТВЕРЖДЕНА Заместителем начальника Главного управления ________ К. Антиповым 18 июня 1975 г. |
В настоящее время синхронные компенсаторы мощностью 50 МВ·Ар оснащаются бесщеточными системами возбуждения, которые имеют ряд преимуществ по сравнению с ранее применявшимися двигатель-генераторами: большее быстродействие, повышенную надежность, простоту и удобство обслуживания, более высокий КПД.
Настоящая Инструкция распространяется на действующие бесщеточные возбудители (БЩВ), установленные на синхронных компенсаторах КСВ-50000-11 завода "Уралэлектротяжмаш" и оснащенные автоматическими регуляторами возбуждения АР-40-85-У4 производства Сафоновского электромашиностроительного завода. Особенности эксплуатации бесщеточных возбудителей, оснащенных автоматическими регуляторами, выполненными на базе выпрямительных установок ТВУ-137, должны быть указаны в местных инструкциях.
При составлении Инструкции были использованы схемы БЩВ института "Электросетьпроект", технические проекты института ВНИИЭлектромаш и завода "Уралэлектротяжмаш", а также отчеты о промышленных испытаниях и эксплуатации бесщеточных систем возбуждения.
На подстанциях, где установлены синхронные компенсаторы КСВ-50000-11, могут быть составлены местные инструкции по обслуживанию бесщеточных возбудителей. При их составлении допускаются отклонения от указаний настоящей Инструкции, если они вызваны особенностями данной подстанции и направлены на улучшение работы бесщеточной системы возбуждения.
I.1.1. Основные параметры синхронного компенсатора КСВ-50000-11, выполненного по ГОСТ 5.568-70:
|
|
Водородное охлаждение |
Воздушное охлаждение |
|
Номинальная мощность, кВ·А |
50000 |
30000 |
|
Номинальное напряжение статора, кВ |
11,0 |
11,0 |
|
Номинальный ток статора, А |
2620 |
1580 |
|
Частота вращения, об/мин |
750 |
750 |
|
Схема соединения обмоток статора |
Y |
Y |
|
Номинальное напряжение ротора, В |
160 |
105 |
|
Номинальный ток ротора, А |
1200 |
790 |
|
Мощность, потребляемая СК при нулевом токе возбуждения, кВ·А |
18000 |
18000 |
I.1.2. Основные параметры бесщеточного возбудителя:
|
Тип возбудителя |
ВБД-50-210 |
|
Номинальная мощность, кВт |
210 |
|
Номинальное напряжение, В |
160 |
|
Номинальный ток, А |
1320 |
|
Напряжение в режиме форсировки возбуждения, В |
320 |
|
Ток в режиме форсировки возбуждения, A |
2400 |
|
Номинальный ток возбуждения возбудителя, А |
85 |
|
Номинальное напряжение возбуждения возбудителя, В |
40 |
|
Частота вращения, об/мин |
750 |
|
Схема соединения фаз возбудителя |
Y |
|
Схема соединения вращающегося выпрямителя |
Мостовая |
|
Частота напряжения питания выпрямителя, Гц |
50 |
|
Количество роторных диодов |
12 |
|
Тип роторных диодов |
ВКС-500-10 |
|
Диаметр вентильных колес вращающегося выпрямителя, мм |
600 |
|
Диаметр якоря возбудителя, мм |
840 |
|
Тип автоматического регулятора возбуждения |
АР-40-85-У4 |
|
Тип трансформатора питания АРВ |
ТСП-63/0,5 |
|
Номинальная мощность трансформатора, кВ·А |
74 |
|
Коэффициент трансформации, В/В |
380/230 |
|
Схема соединения обмоток трансформатора |
|
I.1.3. Бесщеточная система возбуждения обеспечивает:
а) асинхронный реакторный пуск компенсатора и автоматическую подачу возбуждения после реакторного пуска;
б) автоматическое регулирование возбуждения по отклонению
напряжения статора синхронного компенсатора (СК) от заданной уставки в
нормальных эксплуатационных режимах и дистанционное изменение уставки;
коэффициент усиления бесщеточной системы возбуждения с АРВ может быть изменен в
процессе наладки от 10 до 75
(1 ед. возб. соответствует номинальному
напряжению на роторе СК; 1 ед. напр. - номинальному напряжению на статоре);
в) дистанционное изменение уставки напряжения СК; пределы изменения уставки - от +10 до -20 %; скорость изменения уставки не более 0,5 ном. ед./с;
г) режим двукратной форсировки по току ротора СК и ограничение его на уровне 2400 А;
д) ограничение длительности двукратной форсировки до 50 с; после вступления ограничения форсировки устанавливается номинальный ток возбуждения;
е) ограничение времени перегрузки по току возбуждения или начала повторной перегрузки; после действия ограничения перегрузки устанавливается номинальный ток возбуждения;
ж) возможность изменения величины статизма регулирования напряжения по току статора СК;
з) форсированное гашение поля якоря возбудителя при отключении СК;
и) защиту возбудителя и тиристорного преобразователя АРВ от внутренних коротких замыканий;
к) возможность ручного управления возбуждением при неисправностях в цепях АРВ.
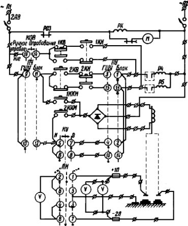
I.2.1. Принципиальная схема бесщеточного возбудителя приведена на рис. 1.

Рис. 1. Принципиальная схема бесщеточной системы возбуждения
синхронного компенсатора КСВ-50000-11
I.2.2. Возбудитель состоит из обращенного трехфазного синхронного генератора ОГС 84/34-8 и вращающегося диодного выпрямителя. Генератор имеет неподвижную магнитную систему и вращающийся якорь. Кожух магнитной системы крепится к торцевому щиту компенсатора. Якорь возбудителя и вращающийся выпрямитель консольно закреплены на валу компенсатора. Трехфазная обмотка якоря соединена в звезду и подключена к вращающемуся выпрямителю. Выпрямитель выполнен в виде двух вентильных колес, на которых размещены роторные вентили BКC-500 (500 А; 1000 В), и собран в трехфазную мостовую схему.
Число последовательно соединенных вентилей в плече моста - 1.
Число параллельно соединенных вентилей в плече моста - 2.
На каждом колесе установлено по шесть роторных диодов прямой или обратной полярности. Вентильные колеса изолированы от вала возбудителя и друг от друга. Выпрямленный ток от выпрямителя подается к обмотке ротора через токоподвод, расположенный внутри осевого отверстия вала компенсатора.
I.2.3. Диоды ВКС-500 имеют фланцевое основание с жестким цилиндрический выводом. В первых образцах возбудителей ВБД-50-210 токоподвод к вентилям был выполнен жесткими шинами. При такой конструкции токоподводов большое количество вентилей повреждалось в процессе монтажа и при пусках компенсаторов. Эти повреждения были вызваны механическим воздействием жестких токоподводов на цилиндрические выводы роторных вентилей. В процессе монтажа и наладки на ряде подстанций жесткие токоподводы были заменены эластичными, после чего выход из строя вентилей на этих возбудителях не наблюдался.
На всех эксплуатируемых и вновь вводимых возбудителях с жесткими токоподводами рекомендуется произвести замену их на эластичные. Эскиз конструкции эластичного токоподвода приведен на рис. 2.

Pис. 2. Эскиз конструкции гибкого токоподвода к роторным вентилям
I.2.4. Пусковое сопротивление, подключенное параллельно обмотке ротора, выполнено из ленты нержавеющей стали и насажено на вал компенсатора. Величина этого сопротивления примерно в 15 раз превышает активное сопротивление обмотки возбуждения СК.
I.2.5. На магнитной системе генератора установлен датчик для измерения тока якоря (междуполюсная измерительная катушка), используемый для защиты возбудителя от внутренних коротких замыканий.
I.2.6. Охлаждение возбудителя водородное, оно осуществляется по замкнутому циклу с помощью центробежного вентилятора и газоохладителя, установленного в корпусе возбудителя. Контроль температуры холодного и горячего газа осуществляется двумя термометрами сопротивления TCМ-XП.
I.2.7. Для контроля изоляции обмотки ротора в корпусе возбудителя установлен токосъемник с электромагнитным приводом. При контроле изоляции две щетки токосъемника опускаются на вентильные колеса и производится измерение напряжения полюсов обмотки ротора относительно земли.
I.3.1. Регулирование возбуждения СК осуществляется при помощи АРВ, воздействующего на обмотку возбуждения обращенного синхронного генератора.
I.3.2. В состав автоматического регулятора возбуждения АP-40-85-У4 входят: шкаф АРВ с силовым тиристорным преобразователем, устройствами управления, защиты, сигнализации и согласующий трансформатор ТСП-63/0,5.
I.3.3. В шкафу АРВ расположены:
а) тиристорный преобразователь;
б) релейная панель;
в) электронная система управления;
г) панель ввода;
д) панель магнитных усилителей;
е) панель защиты;
к) делители тока.
I.3.4. На передней двери шкафа располагаются:
а) ключ управления В-6;
б) переключатель рода работы "Ручное" - "Автоматическое";
в) потенциометр ручного управления;
г) переключатель для измерения напряжения возбуждения и контроля изоляции ротора СК.
I.3.5. На передней панели над дверью располагаются измерительные приборы и сигнальная аппаратура:
а) указательное реле;
б) амперметр A1 для измерения тока статора компенсатора;
в) амперметр А2 для измерения тока ротора;
г) вольтметр V1 для измерения напряжения статора компенсатора;
д) вольтметр V2 для измерения напряжения ротора и контроля изоляции;
е) сигнальная лампа Л1 напряжения питания;
к) сигнальные лампы Л2 и Л3.
I.3.6. Тиристорный преобразователь собран по трехфазной нулевой схеме с двумя параллельно включенными тиристорами ВКДУ-150 шестого класса. Равномерное распределение тока между тиристорами осуществляется при помощи индукционных делителей. Защита от коммутационных перенапряжений обеспечивается цепями R-С, подключаемыми параллельно тиристорам. Защита от внутренних коротких замыканий тиристорного преобразователя осуществляется снятием управляющих импульсов с тиристоров при протекании сверхтоков по фазам преобразователя. Охлаждение тиристоров - воздушное, естественное. Компоновка тиристоров в шкафу АРВ выполнена по блочному принципу; блоки подключены через втычной контакт.
I.3.7. Напряжение возбуждения возбудителя регулируется изменением момента открытия тиристоров, т.е. изменением фазы импульсов, отпирающих тиристоры, относительно анодного напряжения. Фазовый сдвиг управляющих импульсов может производиться как вручную, так и автоматически.
I.3.8. Режим ручного управления является только аварийным и вводится при неисправностях автоматического регулятора. При ручном управлении возбуждением следует соблюдать осторожность, так как при этом не введены все защиты и ограничения, имеющиеся при автоматическом управлении.
I.3.9. Основной и нормальный режим регулятора автоматический.
I.3.10. Функции управления, регулирования и защиты осуществляет электронная система управления (ЭСУ), в состав которой входят следующие блоки:
а) стабилизаторов (1 шт.);
б) трансформаторов (1 шт.);
в) импульсного канала (3 шт.);
г) уставок и схемы сравнения (1 шт.);
д) дистанционного управления (1 шт.);
в) ограничения и защиты по току возбуждения (1 шт.);
ж) регулирования по напряжению (1 шт.);
з) компенсации реактивного тока статора (1 шт.);
и) защиты УЗ-2-1 (1 шт.).
Блоки ЭСУ присоединяются к общей схеме при помощи штепсельных разъемов и переходных зажимов.
I.3.11. Функциональная схема АРВ приведена на рис. 3.

Рис. 3. Функциональная схема АРВ
I.3.12. В цепи вторичных обмоток согласующего трансформатора включены трансформаторы тока. Напряжение вторичных обмоток этих трансформаторов пропорционально выпрямленному току нагрузки тиристорных преобразователей и используется для питания устройств защиты тиристорных преобразователей АРВ от коротких замыканий, а также в схеме регулирования возбуждения.
I.3.13. Измерительный орган регулятора включен через автомат на отдельную группу трансформаторов напряжения 1ТН, собранных по схеме Y/Y.
I.3.14. В регуляторе имеется устройство ограничения тока возбуждения с зависимой от кратности перегрузки выдержкой времени. Устройство перегрузки действует на ограничение тока возбуждения до номинального значения.
I.3.15. Устройство изменения уставки по напряжению АРВ - электронное, бесконтактное.
I.3.16. При перерыве в подаче напряжения 380 В на ЛРВ не сохраняется ранее выставленная уставка по напряжению. После восстановления питания электронной схемы управления АРВ всегда устанавливается одна и та же неизменная уставка, не зависящая от напряжения на измерительном органе. Ток тиристорного преобразователя, устанавливающийся после перерыва питания, обычно выбирается равным 20 А, что соответствует режиму холостого хода СК (Iст = 0).
I.4.1. Цепи управления и защиты БЩВ выполняют следующие функции: автоматическое возбуждение СК после асинхронного пуска, дистанционное изменение уставки АРВ, гашение поля возбудителя переводом тиристорного преобразователя АРВ в инверторный режим, перевод на ручное управление возбуждением СК, защиту преобразователя АРВ и защиту ротора СК.
I.4.2. Принципиальная схема управления, защиты и сигнализации системы возбуждения приведена на рис. 4.

|
Автомат оперативных цепей переменного тока |
|
|
Контроль длительности остановки СК |
|
|
Подгонка уставки при опробовании |
|
|
Из блока СК |
Управление уставкой АРВ и приводом токосъемником напряжения ротора |
|
С ГЩУ подстанции |
|
|
Измерение напряжения и контроль изоляции ротора |
|

|
Контроль напряжения питания АРВ |
|
|
При отключении автомата в измерительных цепях АРВ |
Перевод на ручное управление возбуждением СК |
|
При превышении допустимой длительности форсировки |
|
|
Ключом |
|
|
Ввод автоматического регулирования возбуждения СК ключом |
|
|
Команда на подачу управляющих импульсов на тиристоры АРВ при включении выключателя 2В и при опробовании |
|
|
Цепь самоудерживания и деблокировки |
Команды на инвертирование и снятие управляющих импульсов с тиристоров АРВ при действии защит |
|
От длительной форсировки |
|
|
От внутренних повреждений СК |
|
|
При действии защиты БЩВ |
|
|
При действии защиты БЩВ |
Аварийное отключение СК и подача аварийного сигнала |
|
При длительной форсировке |
|
|
При действии защиты от сверхтоков тиристорного преобразователя |
|
|
Реле-повторитель устройства ограничения перегрузок |
|
|
Реле-повторитель устройства форсировки АРВ |
|
|
Реле контроля длительности форсировки |
|
|
Реле-повторитель защиты от сверхтоков тиристорного преобразователя |
|

|
Сигнал "Указатель не поднят" в шкафу АРВ |
|
|
Сигнал "Неисправность возбудителя СК" на ГЩУ |
|
|
В шкафу АРВ |
Сигнал "Работа на ручном управлении возбуждением СК" |
|
На ГЩУ |
|
|
На ГЩУ |
Сигнал "Перегрузка СК" |
|
В шкафу АРВ |
|
|
Контроль напряжения питания 380 В АРВ |
|
|
Блокировка цепей готовности к пуску СК при отсутствии питания 380 В или = 220 В в шкафу АРВ |
|
Рис. 4. Схема управления, защиты и сигнализации БЩВ
I.4.3. Ток от АРВ в обмотки возбуждения возбудителей при пуске СК подается после отключения замыкающих контактов реле Р6, Р9 и Р2 в цепи съема импульсов тиристорного преобразователя. Реле Р6 и P9 является повторителями размыкающих блок-контактов рабочего выключателя 2В, они "отпадают" при включении рабочего выключателя. Реле Р2 является выходным реле защиты возбудителя от внутренних коротких замыканий и "отпадает" с регулируемой выдержкой времени после окончания пуска СК (описание схемы защиты см. п. I.4.9). Катушка реле Р6 получает питание от фазного напряжения системы управления АРВ, катушка реле Р9 - от оперативных цепей защиты постоянного тока 220 В.
I.4.4. Режим автоматического управления возбуждением устанавливается при кратковременном повороте возвратного ключа КОВ в положение "Опробование", при этом двухпозиционное реле Р11 переключает цепи АРВ для режима автоматического управления.
I.4.5. Режим ручного управления тиристорными преобразователями устанавливается:
а) при кратковременном повороте ключа КОВ в положение "Ручное";
б) автоматически при отключении автомата AB-1 в измерительных цепях напряжения АРВ;
в) при действиях реле контроля длительности форсировки (РКФ) из-за неисправности в цепях ограничения длительности форсировки АРВ; уставка времени РКФ должна превышать время ограничения длительности форсировки АРВ на 2 - 3 с.
I.4.6. Переход на ручное управление возбуждением сопровождается загоранием лампы на дверях АРВ, табло на панели ГЩУ "Перевод на ручное управление возбуждением СК" и звуковым сигналом на ГЩУ.
I.4.7. Последовательно с катушками реле Р6 и Р9 включены также контакты ключа опробования возбуждения КОВ. При повороте ключа в положение "Опробование" его контакты размыкаются, реле Р6 и Р9 отпадают, имитируя включение выключателя 2В. По обмотке возбуждения возбудителя СК начинает протекать ток, соответствующий напряжению на вторичной обмотке силового трансформатора и уставке АРВ по напряжению.
I.4.8. Напряжение 380 В в шкафу АРВ контролируется при помощи реле РКН, включенного на фазное напряжение питания системы управления АРВ. При отсутствии или исчезновении в шкафу АРВ напряжения 380 В на панели АЩУ выпадает указатель 16БС "Контроль напряжения 380 В АРВ" и загорается табло "Неисправность". На ГЩУ загорается табло "Неисправность возбудителя СК".
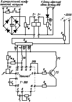
I.4.9. Устройство защиты БЩВ от внутренних коротких замыканий (УЗ-2-1) построено по принципу сравнения ЭДС, индуцированной в измерительной междуполюсной катушке, с напряжением блока обратной связи по току АРВ, величина которого пропорциональна току возбуждения возбудителя. В случае короткого замыкания резко изменяется величина ЭДС междуполюсной катушки при неизменном токе возбуждения возбудителя.
Схема устройства защиты от внутренних коротких замыканий БЩВ приведена на рис. 5. Сравнение напряжений измерительной катушки и блока обратной связи осуществляется при помощи поляризованного реле P1 типа РП-5 с нейтральной настройкой контактов. Полярность напряжения, подаваемого на обмотки реле P1, выбирается таким образом, чтобы электромагнитные потоки обмоток реле были противоположного направления. В нормальном режиме работы возбудителя электромагнитные потоки обмоток реле уравновешиваются и якорь находится в нейтральном положении. При коротком замыкании возбудителя, когда разность между напряжениями на обмотках реле превышает 1 B, реле P1 замыкает контакт и на вход электронного реле времени подается сигнал. Электронное реле времени (ЭРВ) служит для отстройки устройства защиты от ложных срабатываний в переходных режимах работы возбудителя; ЭРВ выполнено на базе бесконтактного транзисторного элемента Т-303 системы "Логика" с регулируемой выдержкой времени до 10 с. Реле Р2 является выходным исполнительным элементом.
Рис. 5 Схема устройства защиты БЩВ от внутренних коротких замыканий
При действии защиты подается команда на отключение СК; одновременно срабатывает и самоудерживается реле Р14, производится гашение поля возбудителя, а затем снимаются управляющие импульсы с тиристорного преобразователя АРВ. Действие защиты БЩВ может быть переведено вместо отключения СК на сигнал с помощью накладки H-1.
Одновременно со срабатыванием реле Р2 выпадает указатель ЭРС и загорается лампа "Указатель не поднят" на двери шкафа АРВ. На АЩУ загорается табло "Авария", на ГЩУ - "Неисправность возбудителя СК" и работает звуковой сигнал.
Блок защиты БЩВ от внутренних коротких замыканий расположен внутри шкафа АРВ.
I.4.10. Схема защиты тиристорного преобразователя от сверхтоков и схема защиты СК от перегрузок с зависимой характеристикой времени ограничения от кратности перегрузки также расположены внутри шкафа АРВ и смонтированы в виде отдельных блоков.
Реле Р10 - повторитель выходного реле Р4 АРВ защиты от сверхтоков тиристорного преобразователя - действует на снятие управляющих импульсов. Через контакты реле подается команда на отключение СК. Действие защиты может быть переведено на сигнал при помощи накладки Н-2.
При срабатывании реле Р10 выпадает указатель 2РС, загорается лампа "Указатель не поднят" на двери шкафа АРВ. На АЩУ загорается табло "Авария", на ГЩУ - табло "Неисправность возбудителя СК", появляется звуковой сигнал.
I.4.11. Реле РКФ запускается от контактов реле Р3 - повторителя устройства форсировки АРВ - и контролирует длительность форсировки. Реле РКФ имеет три ступени выдержки времени:
а) от I ступени, отстроенной от времени действия устройства ограничения длительности форсировки АРВ, подается команда на перевод управления возбуждением с автоматического на ручное. Потенциометр ручного управления возбуждением должен находиться в положении, обеспечивающем номинальный ток ротора СК;
б) от II ступени подается команда на срабатывание реле Р14, в результате чего тиристорный преобразователь переводится в режим инвертирования, а затем снимаются управляющие импульсы;
в) от III ступени подается команда на отключение СК.
I.4.12. От действия выходного реле защиты синхронного компенсатора срабатывает реле P14, "гасится" БЩВ, снимаются управляющие импульсы с тиристоров АРВ. Реле P14 самоудерживается.
I.4.13. Деблокировка реле P14 производится кнопкой "К", расположенной на дверях шкафа АРВ, после деблокировки выходного реле защит СК.
I.4.14. При превышении номинального тока возбуждения срабатывает реле Р7 - повторитель реле перегрузки АРВ, загорается лампа "Перегрузка СК" на дверях шкафа АРВ, табло "Перегрузка СК" на ГЩУ и появляется звуковой предупредительный сигнал.
I.4.15. Реле P4 и Р5 устройства изменения уставки управляются кнопками 2КB и 2КН - возбуждение "выше", "ниже" на панели управления АЩУ или возвратным ключом КУ на ГЩУ.
I.4.16. Привод токосъемника кратковременного измерения напряжения ротора и вольтметрового контроля изоляции включается кнопкой 1ККИ на панели АЩУ или кнопкой 2ККИ на панели ГЩУ.
II.1.1. Произвести осмотр оборудования бесщеточной системы возбуждения.
II.1.2. Подготовить в работе водяной тракт системы охлаждения возбудителя, для чего:
а) открыть вентиль на сливе воды из газоохладителей возбудителя;
б) открыть вентиль на напорном трубопроводе охлаждающей воды.
II.1.3. Включить разъединитель трансформатора 1ТН. Вольтметр на шкафу АРВ должен показывать напряжение примерно 10 - 11 кВ.
II.1.4. Убедиться, что движок потенциометра ручного управления возбуждением установлен на контрольной отметке.
II.1.5. Кратковременно повернуть ключ КОВ в положение "Опробование" (переключить цепи регулятора для автоматического регулирования возбуждения), если на дверях шкафа АРВ перед этим горела лампа "Перевод на ручное управление возбуждением СК".
II.1.6. Подать напряжение 380 В и напряжение силового питания на АРВ, для чего включить:
а) рубильник Р;
б) автомат силового питания АВ-5;
в) автомат питания системы управления АВ-6.
II.1.7. Поставить предохранители 1П, 2П в цепях напряжения ротора для устройства контроля изоляции и прямого измерения напряжения ротора.
II.1.8. Произвести опробование возбуждения: повернуть ключ КОВ в положение "Опробование" и, не отпуская его, кнопками предварительной подготовки уставки 1КB и 1КН установить по амперметру возбуждения возбудителя ток 20 А, что при напряжении Uст, равном 11 кВ, примерно соответствует току холостого хода статора СК. После произведенной настройки нельзя снимать напряжение 380 В. Если по каким-либо причинам напряжение было снято, следует повторить настройку уставки.
Нельзя производить опробование возбуждения, если синхронный компенсатор находится на выбеге.
II.2.1. Нормальный пуск СК производится при автоматическом управлении возбуждением.
II.2.2. При готовности к пуску цепей АРВ (подано напряжение 380 В в шкаф АРВ, сработали реле Р6, Р9) и остальных элементов технологической схемы пуска на панели АЩУ горит табло "Готовность к пуску".
II.2.3. Непосредственно перед подачей команды на пуск синхронного компенсатора произвести опробование цепей возбуждения согласно п. II.1.8.
II.2.4. Подать команду на пуск СК.
II.2.5. Через 5 - 10 с после включения выключателя 2В можно воздействовать на органы управления уставкой АРВ и набрать необходимую мощность компенсатора.
II.3.1. Изменение мощности синхронного компенсатора производится:
а) ключом КУ с ГЩУ при положении переключателя ПУ - "ГЩУ";
б) кнопками 2КВ, 2КН и АЩУ при положении переключателя ПУ - "Местное".
II.3.2. Контроль за работой оборудования бесщеточной системы возбуждения ведется:
а) по показаниям амперметра, измеряющего ток возбуждения возбудителя (на шкафу АРВ);
б) по показаниям приборов косвенного измерения тока ротора на АЩУ и на ГЩУ;
в) по показаниям вольтметров, измеряющих напряжение ротора с помощью токосъемного устройства при периодическом запросе с АЩУ или ГЩУ;
г) по результатам периодических осмотров оборудования;
д) по действию устройств сигнализации;
е) по показаниям приборов термоконтроля.
II.3.3. Контроль изоляции производится с АЩУ. В каждом из трех положений ключа ПИ необходимо кратковременно нажать кнопку 1ККИ и снять показания вольтметра. Длительное нажатие кнопки недопустимо из-за стирания щеток токосъемного устройства.
II.3.4. При работе СК допустимы перегрузки по току возбуждения, которые с выдержкой времени снимаются устройством ограничения перегрузок AРB. При возникновении любой перегрузки, в том числе и форсировки возбуждения, зажигается табло "Перегрузка".
Устройство ограничения перегрузок должно иметь характеристику, согласованную с заводами-изготовителями синхронного компенсатора.
Если время перегрузки не превышает допустимых значений, персонал может не вмешиваться в работу АРВ, а лишь следить за перегрузкой.
II.3.5. После режима перегрузки, если не исчезает вызвавшая ее причина, регулятор переходит в режим ограничения тока возбуждения; ток возбуждения устанавливается равным номинальному. Для перевода регулятора из режима ограничения в режим регулирования напряжения необходимо снижать уставку регулятора по напряжению до момента начала работы АРВ, который определяется моментом уменьшения тока возбуждения СК.
II.3.6. Во время действия форсировки возбуждения, которое характеризуется снижением напряжения на выводах статора и в сети и перегрузкой СК, дежурный персонал не должен в течение 1 мин изменять уставку АРВ.
II.4.1. При любых неисправностях в системе возбуждения дежурный персонал обязан сразу принять меры к выяснению причины и устранению неисправности, а также сообщить о неисправности персоналу соответствующих служб.
II.4.2. Сигналы, поступающие при действии защит бесщеточной системы возбуждения, указаны в таблице.
Сигналы и другие признаки неисправностей бесщеточной системы возбуждения
|
Сигналы в шкафу АРВ |
Сигналы на АЩУ |
Сигналы на ГЩУ |
Другие признаки неисправности |
Вероятная причина неисправности |
|
Выпал указатель 1PC. Горит лампа "Указатель не поднят" |
Горит табло "Авария БЩВ". Выпал указатель 2БС |
Горит табло "Неисправность возбудителя СК". Подается звуковой сигнал |
Сработало и залипло реле P14, исчезло возбуждение |
Авария БЩВ при действии его защиты на сигнал |
|
Выпал указатель 2PC. Горит лампа "Указатель не поднят" |
Горит табло "Авария БЩВ". Выпал указатель 2БС |
Горит табло "Неисправность возбудителя СК". Подается звуковой сигнал |
Сработало и залипло реле P14, исчезло возбуждение |
Авария тиристорного преобразователя АРВ при действии защиты от сверхтоков на сигнал |
|
Выпал указатель 2PC. Горит лампа "Указатель не поднят" |
Горит табло "Авария БЩВ". Выпал указатель 2БС |
Горят табло "Авария" и "Неисправность возбудителя СК". Подается звуковой сигнал |
Отключился СК, перед отключением шла форсировка, горело табло "Перегрузка" |
Неисправность АРВ, неисправность в цепях трансформаторов 1ТН |
|
Самопроизвольно загорелась лампа "Перевод на ручное управление возбуждением СК" |
|
Самопроизвольно загорелось табло "Работа на ручном управлении". Подается звуковой сигнал |
Отключился автомат АВ1 в шкафу АРВ. Переключилось реле Р11 |
Неисправность в измерительных цепях АРВ |
|
|
Горит табло "Неисправность БЩВ". Выпал указатель 1БС |
Горит табло "Неисправность возбудителя СК" |
Исчезло возбуждение. Отключился автомат АВ5 и АВ6 |
Неисправность в цепях АРВ |
II.4.3. При срабатывании защиты БЩВ, переведенной на сигнал, персонал должен убедиться в правильности ее действия:
а) записать наименование выпавших указателей и поступившие сигналы, поднять указатели;
б) нажав кнопку К, деблокировать залипшее реле снятия возбуждения - P14; при этом в обмотку возбуждения возбудителя подается ток такой же величины, как и поступавший до действия защиты. При исправном возбудителе компенсатор загрузится в соответствии с величиной тока возбуждения возбудителя;
в) произвести изменение уставки АРВ в широких пределах и проверить отсутствие новых ложных срабатываний защиты;
г) при неисправном возбудителе, т.е. правильной работе защиты, подача тока от АРВ в обмотку возбуждения вызовет повторное срабатывание защиты, в этом случае необходимо быстро снять ток возбуждения, отключив питание 380 В АРВ.
II.4.4. Действия дежурного персонала по отношению к включенному в сеть и невозбужденному компенсатору должны согласовываться с диспетчерской службой.
II.4.5. При действии защиты БЩВ, переведенной на отключение СК, компенсатор отключается. В этом случае неисправность возбудителя можно проверить при кратковременной подаче от АРВ тока в обмотку возбуждения возбудителя, еще вращающегося, но уже отключенного от сети компенсатора. При исправном возбудителе во время опробования приборы должны зафиксировать появление тока и напряжения ротора СК.
II.4.6. После действия защиты тиристорного преобразователя АРВ необходимо снять напряжение 380 В питания АРВ.
II.4.7. При возникновении неустойчивой работы АРВ, колебании мощности компенсатора необходимо проверить симметрию напряжений силового питания 230 В и питания цепей управления 380 В.
II.4.8. После перевода на ручное управление в результате форсировки возбуждения, продолжавшейся более 50 с, на компенсаторе должен установиться режим с номинальным током возбуждения (движок потенциометра ручного управления должен всегда находиться на отметке нормального режима). При получении сигнала "Перевод на ручное управление возбуждением СК" дежурный персонал должен выяснить причину перевода и при отсутствии видимых причин и других сигналов не ранее чем через 5 - 10 мин (по условиям охлаждения ротора) снова произвести перевод на автоматическое управление.
Повторный цикл форсировки сразу после перевода на АРВ свидетельствует о неисправности в цепях АРВ (например, в цепях 1ТН или в цепях релейной схемы).
II.4.9. При получении сигнала "Перевод на ручное управление", связанного с отключением автомата AB1, нужно снова попытаться включить автомат AB1 и, если это удалось, перейти на автоматическое управление возбуждением.
Невозможность включения автомата свидетельствует о неисправности в измерительных цепях АРВ. Управление возбуждением СК в этом случае ведется вручную.
II.4.10. При отключении автомата силового питания АВ5 полностью теряется возбуждение СК. При появлении указанной неисправности необходимо осмотреть согласующий трансформатор ТСП, проверить на ощупь его нагрев и при отсутствии видимых причин отключения автомата вновь его включить. Невозможность включения автомата или его отключение через небольшой интервал времени свидетельствует о неисправности в силовых цепях АРВ или в трансформаторе.
II.4.11. При отключении автомата питания управления АВ6 также полностью теряется возбуждение компенсатора. После осмотра шкафа АРВ, при отсутствии видимых причин отключения автомата следует попытаться снова его включить. Невозможность включения автомата или быстрое повторное его отключение свидетельствует о неисправности в цепях управления АРВ или в релейной схеме.
II.5.1. Эксплуатация бесщеточной системы возбуждения должна производиться в соответствии с действующими "Правилами техники безопасности при эксплуатации электроустановок электрических станций и подстанций" ("Энергия", 1972).
II.5.2. Корпус шкафа АРВ должен быть заземлен. Запрещается работа с открытыми дверями шкафа.
II.5.3. При ремонте, связанном с возможностью прикосновения к элементам устройства, находящимся под напряжением, регулятор должен быть отключен от сети 380 В и от измерительных трансформаторов.
СОДЕРЖАНИЕ