|
МИНИСТЕРСТВО ____________ ГЛАВНОЕ |
МИНИСТЕРСТВО ____________ ГЛАВКОТЛОПРОМ |
РУКОВОДЯЩИЕ УКАЗАНИЯ
ПО ПРОЕКТИРОВАНИЮ
ТЕРМИЧЕСКИХ ДЕАЭРАЦИОННЫХ
УСТАНОВОК
ПИТАТЕЛЬНОЙ ВОДЫ КОТЛОВ
«ЭНЕРГИЯ»
Составлен Всесоюзным
ордена Трудового Красного Знамени
теплотехническим научно-исследовательским институтом
имени Ф.Э. Дзержинского
и Центральным научно-исследовательским
и проектно-конструкторским котлотурбинным институтом
имени И.И. Ползунова
В «Руководящих указаниях по проектированию термических деаэрационных установок питательной воды котлов» рассмотрены физические основы процесса термической деаэрации воды и характеристики деаэрационных колонок разных типов, даны рекомендации по выбору схемы деаэрации воды, приведены данные по тепловому расчету деаэрационной установки и расчету гидродинамической устойчивости и выделения кислорода для различных типов колонок и барботажных устройств, а также рассмотрены вопросы параллельной работы деаэраторов, автоматизации и защиты деаэрационных установок.
Настоящие «Руководящие указания» (РУ) разработаны совместно Центральным научно-исследовательским котлотурбинным институтом (ЦКТИ) и Всесоюзным теплотехническим научно-исследовательским институтом (ВТИ) по заданию бывшего Государственного комитета Совета Министров СССР по автоматизации и машиностроению и рекомендации научно-технического совещания по термической деаэрации воды, состоявшегося в июне 1960 г. в Ленинграде.
РУ по проектированию термических деаэрационных установок в отечественной практике разработаны впервые.
В окончательной редакции РУ учтены отзывы заинтересованных заводов, проектных, наладочных организаций и ряда районных энергоуправлений.
Так как не по всем вопросам имелись достаточные исходные материалы, отдельные разделы были составлены с различной степенью полноты. Дополнение и уточнение содержащихся в них рекомендаций будут производиться при периодических пересмотрах РУ по мере накопления новых данных.
Выход в свет настоящих РУ должен способствовать более совершенному проектированию деаэрационных установок. Изложенные в них общие методические указания должны учитываться и при модернизации действующих установок.
Введение, гл. 1, 2, 3 (§ 3-1, 3-5 и 3-6), 4, 8, 9, 11 разработаны совместно ЦКТИ (Ю.М. Шубников) и ВТИ (И.К. Гришук, Б.М. Столяров); гл. 3 (§ 3-2), 5, 7 (§ 7-1) - ЦКТИ (Ю.М. Шубников); главы 3 (§ 3-3 и 3-4), 6, 7 (§ 7-2) - ВТИ (И.К. Гришук, Б.М. Столяров); гл. 10 - ЦКТИ (В.К. Глухов, В.И. Иванова); соображения по удалению свободной двуокиси углерода и разложению бикарбоната натрия - ЦКТИ (В.А. Пермяков).
При разработке ВТИ § 7-3 были использованы материалы Уралэнергометаллургпрома (Г.П. Сутоцкий).
Руководство работой по составлению материалов, представленных ВТИ, осуществлялось Л.Д. Берманом, принимавшим также участие в согласовании совместной с ЦКТИ редакции РУ.
Руководство работой по составлению материалов, представленных ЦКТИ, и согласование совместной с ВТИ редакции РУ выполнены Ю.М. Шубниковым при участии В.А. Пермякова и И.И. Оликера.
|
Главный инженер Главного технического управления по эксплуатации энергосистем Министерства энергетики и электрификации СССР С. Молоканов |
УТВЕРЖДАЮ Начальник Главкотлопрома Министерства тяжелого, энергетического и транспортного машиностроения СССР В. Лобанов |
Деаэрация воды широко применяется в качестве основного метода борьбы с коррозией пароводяного тракта и тепломеханического оборудования тепловых электростанций, промышленных и районных отопительных котельных. Непрерывно возрастающий объем строительства конденсационных электростанции и ТЭЦ большой мощности, а также расширение области применения деаэрации воды в котельных, сжигающих природный газ и мазут, приводят к резкому увеличению потребности народного хозяйства в деаэрационном оборудовании. Наряду с этим все более повышаются требования к качеству питательной воды паровых котлов всех типов и параметров.
В связи с этим возникла настоятельная необходимость разработки РУ по проектированию термических деаэрационных установок, основывающихся на результатах новейших исследований и обобщении накопленного опыта проектирования и эксплуатации этих установок. Руководящие указания предназначаются для заводов и проектных организаций, а также для наладочных организаций, работающих в этой области.
В Советском Союзе и за рубежом преимущественное применение получил термический метод дегазации воды при давлении как выше, так и ниже атмосферного. Термическая дегазация (деаэрация), осуществляемая в деаэраторах различных конструкций, а иногда также в конденсаторах паровых турбин, достаточно эффективна и сохраняет основное значение при применении наряду с ней химического связывания кислорода и двуокиси углерода (присадки гидразина и аминирование). Это и послужило основанием для ее рекомендации в ГОСТ 9654-61.
В данных РУ рассматриваются только деаэраторы, работающие при постоянном давлении выше атмосферного.
В течение многих лет во ВТИ и ЦКТИ проводились исследования рабочего процесса и гидродинамической устойчивости термических деаэраторов. Эти исследования велись на лабораторных установках с одиночной струей и каскадом струй (ЦКТИ), на опытных колонках с насадками (ВТИ) и на промышленных установках электростанций (ЦКТИ и ВТИ). Полученные опытные данные и методические работы, выполненные ЦКТИ и ВТИ, послужили основанием для разработки рекомендуемой в РУ методики расчета термических деаэрационных аппаратов различных конструкций. Основные работы, использованные при составлении РУ, приведены в прилагаемом списке литературы.
Новые нормы качества питательной воды, установленные ГОСТ и ПТЭ, предусматривают необходимость глубокого удаления из нее наряду с кислородом также свободной и «связанной» двуокиси углерода.
Необходимость удаления «связанной» двуокиси углерода (продукта термического разложения бикарбоната натрия) возникает при больших добавках в цикл химически обработанной воды, что характерно для ТЭЦ и котельных с большими потерями конденсата пара, отпускаемого на производство.
При большом расходе добавочной воды, обработанной по методу H-Na-катионирования, деаэраторы со струйными и насадочными колонками не обеспечивают удаления свободной двуокиси углерода в соответствии с требованиями ГОСТ 9654-61. Эти требования могут быть выполнены при указанных условиях в случае дополнительного осуществления барботажа воды паром. Применение барботажа позволяет благодаря значительному увеличению поверхности контакта пара и воды, турбулизации последней и пр. достигнуть практически полного (до «следов») удаления свободной двуокиси углерода и определенной степени термического разложения содержащегося в воде бикарбоната натрия, зависящей от давления в деаэраторе, времени пребывания воды в нем, начальной бикарбонатной щелочности и расхода пара на барботаж.
В настоящих РУ по вопросу удаления из воды двуокиси углерода вследствие недостаточной его изученности приводятся лишь некоторые соображения, которые следует учитывать при проектировании деаэрационных установок. Ввиду небольшого количества данных по тепло- и массообмену в барботажных устройствах дается только методика расчета их гидродинамического режима, обеспечивающего устойчивую работу устройства и одновременно достаточную деаэрацию воды.
Важное значение при проектировании деаэрационной установки имеют вопросы схем параллельного включения деаэраторов, комплексной автоматизации и защиты. Рекомендации по этим вопросам, содержащиеся в данных РУ, основываются на материалах ОРГРЭС, ВТИ и ЦКТИ.
Вопросы расчетов элементов деаэраторов на прочность в РУ не рассматриваются.
Источниками появления растворенных (абсорбированных) газов в питательной воде паровых котлов являются добавочная вода, аэрированные конденсаты и дренажи. Добавочная химически обработанная вода из-за предшествующего длительного контакта с атмосферой насыщена компонентами воздуха, в том числе кислородом и двуокисью углерода, а в случае применения Na- или H-Na-катионитового метода умягчения воды содержит как свободную, так и «связанную» двуокись углерода. Конденсатные и дренажные потоки могут содержать газы, попадающие туда вследствие присосов воздуха на вакуумных участках пароводяного тракта и аэрации дренажей в открытых дренажных баках.
Термическая деаэрация представляет собой сложным процесс неизотермической десорбции газа, сопровождающейся конденсацией пара на поверхности жидкой фазы.
Под десорбцией понимается процесс, при котором происходит переход растворенного газа или одновременно нескольких газов из жидкости в соприкасающуюся с ней газовую (паровую) среду. До недавнего времени ставилась задача об удалении из питательной воды только растворенного воздуха, содержащего кислород, откуда и произошло название процесса - деаэрация и аппарата - деаэратор.
В связи с тем, что на деаэраторы ГОСТ 9654-61 и нормами качества питательном воды возложены дополнительные функции по удалению свободной и «связанной» двуокиси углерода (термическое разложение NaHCO3), более правильно называть теперь этот аппарат дегазатором.
Статика процесса десорбции основывается на законах равновесия между жидкой и газовой фазами. В общем случае условия совместного существования фаз определяются наличием динамического равновесия между ними, подчиняющегося правилу фаз. Согласно этому правилу при определенных давлении и температуре некоторому составу одной из фаз соответствует определенный «равновесный» состав второй фазы. Если содержание какого-либо компонента в газовой фазе выше равновесного, то он переходит в жидкую фазу, и наоборот. Состояние динамического равновесия между фазами устанавливается при продолжительном времени соприкосновения фаз.
Растворимость кислорода, азота и углекислого газа в воде различна. Меньшая растворимость двухатомных газов (кислорода и азота) объясняется тем, что эти газы при контакте с водой находятся в весьма перегретом состоянии. Большая (по сравнению с O2 и N2) растворимость углекислого газа в воде обусловливается его химическим взаимодействием с водой с образованием угольной кислоты H2CO3.
В условиях деаэрационных установок растворы газов могут считаться бесконечно разбавленными. В этом случае переход того или иного компонента из жидкой фазы в газовую не зависит от наличия в растворе других компонентов и определяется лишь содержанием в растворе данного компонента. Для растворов газов, критическая температура которых ниже температуры раствора, вследствие чего они могут конденсироваться при этой температуре, применим закон Рауля: равновесное парциальное давление компонента над раствором p пропорционально его молярной доле и жидкости, т.е.
где pк - давление насыщенного пара чистого вещества при данной температуре;
x - молярная доля компонента.
Если же температура газа при рассматриваемых условиях выше критической, то равновесие определяется законом Генри:
где E - коэффициент Генри, имеющий размерность давления.
Из закона Генри следует, что при равновесии массовая концентрация, или растворимость компонента, составляет
(1-2)
где μ - молекулярный вес компонента, кг/моль;
μ0 - молекулярный вес растворителя, кг/моль;
γ0 - удельный вес растворителя, кг/м3;
p - парциальное давление газа, кг/м2.
Величину
, (1-3)
называют коэффициентом абсорбции, или коэффициентом Бунзена. Поскольку γ0 ≈ 1000 кг/м3, величина c по формуле (1-2) выражает также растворимость в мг/кг.
При температурах до 100 °С коэффициент Генри для растворов газов в воде возрастает с повышением температуры, что приводит к понижению растворимости компонента. При температурах выше 100 °С коэффициент Генри понижается, что приводит к повышению растворимости двухатомных газов в воде. Зависимости коэффициента абсорбции от температуры воды для кислорода, двуокиси углерода и азота приведены на рис. 1-1, значения этого коэффициента для кислорода - в табл. 1-1.
Таблица 1-1
Коэффициент абсорбции кислорода в воде при давлении его 760 мм рт.ст. и различных температурах
|
мг/кг |
°С |
мг/кг |
°С |
мг/кг |
|
|
0 |
69,80 |
110 |
26,00 |
250 |
74,56 |
|
5 |
61,62 |
120 |
26,30 |
260 |
83,42 |
|
10 |
54,30 |
130 |
27,50 |
270 |
93,01 |
|
15 |
48,81 |
140 |
28,00 |
280 |
103,39 |
|
20 |
44,38 |
150 |
30,00 |
290 |
115,18 |
|
25 |
40,74 |
160 |
31,00 |
300 |
128,45 |
|
30 |
37,51 |
170 |
33,22 |
310 |
142,47 |
|
40 |
33,18 |
180 |
35,81 |
320 |
157,76 |
|
50 |
30,20 |
190 |
38,75 |
330 |
174,95 |
|
60 |
28,26 |
200 |
42,44 |
340 |
196,37 |
|
70 |
26,77 |
210 |
47,24 |
|
|
|
80 |
25,84 |
220 |
53,16 |
|
|
|
90 |
25,42 |
230 |
59,80 |
|
|
|
100 |
25,32 |
240 |
66,43 |
|
|
Рис. 1-1. Значение коэффициента абсорбции водой кислорода, азота, двуокиси углерода.
Зависимость растворимости кислорода в воде от температуры воды и полного давления воздуха и паровоздушной смеси над водой приведена в табл. 1-2.
Таблица 1-2
Растворимость кислорода в воде (мг/кг) в зависимости от ее температуры и полного давления воздуха и паровоздушной смеси над водой
|
Давление сухого воздуха 735,5 мм рт.ст. |
Полное давление насыщенной паровоздушной смеси, am |
||||||||
|
1,0 |
2,0 |
3,0 |
4,0 |
5,0 |
6,0 |
7,0 |
8,0 |
||
|
0 |
14,20 |
14,11 |
28,31 |
42,51 |
56,71 |
70,91 |
85,11 |
99,31 |
113,51 |
|
5 |
12,44 |
12,33 |
24,77 |
37,21 |
49,65 |
62,09 |
74,53 |
86,97 |
99,44 |
|
10 |
11,04 |
10,90 |
21,94 |
32,98 |
44,02 |
55,06 |
66,10 |
77,14 |
88,18 |
|
15 |
9,92 |
9,75 |
19,67 |
29,59 |
39,51 |
49,43 |
59,35 |
69,27 |
79,19 |
|
20 |
9,92 |
8,81 |
17,82 |
25,84 |
35,83 |
44,88 |
53,91 |
62,92 |
71,94 |
|
25 |
8,24 |
7,97 |
16,21 |
24,45 |
32,70 |
40,93 |
49,17 |
57,41 |
65,65 |
|
30 |
7,60 |
7,27 |
14,87 |
22,47 |
30,00 |
37,67 |
45,27 |
52,87 |
60,47 |
|
35 |
7,12 |
6,71 |
13,83 |
20,95 |
28,07 |
35,20 |
42,31 |
49,43 |
56,55 |
|
40 |
6,74 |
6,23 |
12,97 |
19,71 |
26,45 |
33,20 |
39,93 |
46,67 |
53,41 |
|
45 |
6,41 |
5,78 |
12,19 |
18,60 |
25,01 |
31,42 |
37,83 |
44,24 |
50,65 |
|
50 |
6,13 |
5,36 |
11,49 |
17,62 |
23,75 |
29,88 |
36,00 |
42,14 |
48,27 |
|
60 |
5,74 |
4,57 |
10,31 |
16,05 |
21,80 |
27,53 |
33,27 |
39,01 |
44,75 |
|
70 |
5,44 |
3,71 |
9,15 |
14,60 |
20,03 |
25,47 |
30,91 |
36,35 |
41,80 |
|
80 |
5,25 |
2,71 |
7,96 |
13,21 |
18,46 |
23,71 |
28,96 |
34,21 |
39,46 |
|
90 |
5,17 |
1,47 |
6,64 |
11,81 |
16,98 |
22,15 |
27,32 |
32,50 |
37,66 |
|
100 |
5,15 |
|
4,98 |
10,13 |
15,28 |
20,43 |
25,58 |
30,73 |
35,88 |
|
110 |
5,18 |
|
2,79 |
7,97 |
13,15 |
18,33 |
23,51 |
28,70 |
33,87 |
|
120 |
5,30 |
|
|
5,17 |
10,47 |
15,77 |
21,07 |
26,37 |
31,67 |
|
130 |
5,48 |
|
|
1,35 |
6,83 |
12,31 |
17,78 |
23,27 |
28,75 |
|
140 |
5,70 |
|
|
|
1,80 |
7,50 |
13,21 |
18,90 |
24,60 |
|
150 |
6,00 |
|
|
|
|
0,876 |
6,88 |
12,88 |
18,88 |
|
160 |
6,38 |
|
|
|
|
|
|
4,45 |
10,83 |
|
170 |
6,75 |
|
|
|
|
|
|
|
|
|
180 |
7,28 |
|
|
|
|
|
|
|
|
Кинетика, или скорость процесса десорбции (массообмена), определяется степенью отклонения системы от равновесного состояния, свойствами растворителя (воды), основного компонента (O2, CO2, N2) и инертной среды (пара), величиной и формой поверхности контакта фаз и гидродинамическими условиями.
При термической деаэрации воды полное выделение растворенных в ней газов невозможно. Выделение каждого газа происходит лишь до тех пор, пока его равновесное парциальное давление в жидкой фазе превышает парциальное давление этого газа над раствором, т.е. в паровой фазе. Поэтому для глубокой деаэрации воды необходимо использовать пар с возможно меньшим содержанием удаляемых из воды компонентов воздуха.
В деаэраторах вследствие ограниченности поверхности контакта фаз, а соответственно и времени соприкосновения воды с паром равновесное состояние, как правило, не достигается. К равновесному состоянию можно только приблизиться путем увеличения поверхности соприкосновения пара и деаэрируемой воды или интенсификации массообмена.
Способствующее десорбции газов увеличение поверхности контакта фаз достигается путем тонкого раздробления воды на струи, пленки и капли или пропускания пара в виде мелких пузырьков через слой деаэрируемой воды (барботаж).
Из закона Генри следует, что при повышении температуры воды до температуры насыщения при данном давлении растворимость газа становится равной нулю, так как его парциальное давление над водой снижается до нуля.
Однако закон Генри справедлив только при равновесии фаз. Им нельзя руководствоваться при рассмотрении как изотермической, так и в особенности неизотермической десорбции, ограниченных во времени и протекающих при неравновесных условиях. Поэтому неправильно представление о том, что нагрев воды до температуры насыщения достаточен для полного выделения из нее растворенных газов.
При термической деаэрации воды газы удаляются из нее двумя путями - в результате диффузии и выделения образующихся в объеме жидкости мелких газовых пузырьков (дисперсное выделение газа). Диффузия происходит в течение всего процесса деаэрации, дисперсное выделение начинается с того момента, когда в результате повышения температуры воды достигается насыщение ее удаляемым газом.
Относительная насыщенность воды газом φ характеризуется отношением фактического содержания его к предельно возможному при тех же термодинамических параметрах
(1-4)
где cф(p,t) - фактическая концентрация газа в воде при давлении и температуре в точке отбора пробы, мг/кг;
cн(p,t) - предельная концентрация газа, соответствующая состоянию насыщения при тех же условиях, определяемая по закону Генри, мг/кг.
При φ < 1 воду называют недонасыщенной, при φ = 1 - насыщенной и при φ > 1 - перенасыщенной. Термин «перенасыщенная» вода здесь следует понимать условно: под перенасыщенной водой понимается в данном случае двухфазная смесь воды с пузырьками воздуха. При взятии пробы перенасыщенной воды газовые пузырьки не обнаруживаются вследствие того, что газ растворяется в воде при ее охлаждении.
В деаэраторе относительная насыщенность воды газом нарастает по пути ее движения из-за того, что нагрев воды происходит быстрее, чем выделение (десорбция) газа.
Зарождение газовых пузырьков при большой начальной концентрации газа в деаэрируемой воде наблюдается в верхней части колонки, где вследствие быстрого подогрева воды резко увеличиваются как давление, соответствующее средней по сечению температуре деаэрируемой воды, так и равновесное парциальное давление удаляемых газов в этой же части колонки. Если сумма этих давлений существенно превышает давление парогазовой фазы, то газы выделяются в виде пузырьков. Обычно образуется очень большое число микроскопических пузырьков, в результате чего при визуальных наблюдениях обнаруживаются не отдельные газовые пузырьки, а изменение окраски (помутнение) деаэрируемой воды.
При малой начальной концентрации газа в деаэрируемой воде и прочих равных условиях начало дисперсного выделения смещается по высоте колонки вниз, в область более высоких температур воды.
Вода в деаэрационной колонке и на выходе из нее может содержать пузырьки газа также в результате захвата (эжекции) парогазовой смеси движущимися вниз водяными пленками, падающими струйками и каплями.
Дисперсное выделение газов в деаэраторе происходит как в собственно деаэрирующем устройстве, так и в баке-аккумуляторе.
Вследствие того, что в деаэрационных колонках нагрев воды требует обычно меньшей поверхности, чем десорбция, вода, поступающая из колонки в бак-аккумулятор, содержит сравнительно большее количество дисперсного кислорода воздуха, вплоть до 100 мкг/кг и более.
Из анализа данных ЦКТИ и ВТИ следует, что интенсивность выделения дисперсного кислорода в баке-аккумуляторе весьма значительна и может составлять 40 - 70 % начальной концентрации кислорода в воде, поступившей в бак-аккумулятор. Меньшие значения относятся к содержанию кислорода в воде, поступающей в бак-аккумулятор, не более 0,1 мг/кг.
Деаэрация воды может быть произведена в деаэраторе «перегретой» воды. В этом случае вода предварительно нагревается до температуры, превышающей температуру насыщения в колонке, и при поступлении в последнюю вскипает. Растворенные газы проникают в образующиеся в толще воды пузырьки пара и удаляются вместе с ними. Этот способ деаэрации воды менее эффективен из-за недостаточной вентиляции парового объема аппарата и неблагоприятных условий для выделения мелкодисперсных пузырьков. Конечное содержание кислорода в воде после бака-аккумулятора составляет не менее 50 мкг/кг. Поэтому такие деаэраторы для деаэрации питательной воды практически не применяются.
Сложность условий процесса десорбции в деаэраторах создает значительные трудности для разработки строго теоретического метода его расчета. Поэтому расчет деаэраторов производится по эмпирическим формулам, основанным на обобщении экспериментальных данных с помощью теории подобия и размерностей.
Уравнениям переноса тепла и вещества придается идентичный вид:
где Q и G - соответственно количество переданного тепла и массы;
k1 и k2 - соответственно коэффициенты тепло- и массопередачи;
F - поверхность контакта фаз;
Δt - температурный напор;
Δc - концентрационный напор (движущая сила процесса удаления газа) - средняя рабочая разность фактической и равновесной концентраций удаляемого газа в деаэрируемой воде.
Коэффициенты теплопередачи k1 и массопередачи k2 зависят от параметров, свойств жидкой и паровой среды, формы и размеров поверхности контакта фаз.
При десорбции труднорастворимых газов, к числу которых относятся кислород, азот, двуокись углерода и др., основное сопротивление выделению газов оказывает жидкая фаза, сопротивлением же паровой (газовой) фазы можно большей частью пренебрегать. Поэтому выделение растворенных газов из питательной воды может происходить лишь при наличии разности фактической и равновесной концентрации каждого из удаляемых газов в деаэрируемой воде.
Формулами (1-5) и (1-6) удобно пользоваться только в случае поверхности контакта фаз, поддающейся удобному и точному определению, например для колонок с насадками. В других случаях удобнее пользоваться расчетными формулами иного типа. В частности, для расчета процессов подогрева воды и выделения кислорода в струйном деаэраторе рекомендуются формулы вида
(1-7)
(1-8)
где L - длина струи;
d0 - диаметр отверстия;
w0 - скорость истечения воды;
wп - скорость пара;
Dк - количество пара, сконденсировавшегося в отсеке;
G - гидравлическая нагрузка колонки.
В этих формулах учитываются факторы, влияющие на процессы переноса тепла и массы.
Процессы выделения свободной двуокиси углерода и разложения бикарбоната натрия взаимосвязаны. Термическое разложение бикарбонатов начитается с момента, когда количество свободной CO2 в растворе будет меньше равновесного, необходимого для удержания в растворе данного количества бикарбонатов. Для обеспечения нормального протекания процесса разложения бикарбоната натрия необходимо обеспечить непрерывный отвод из деаэрируемой воды в паровую фазу выделяющейся двуокиси углерода. Поскольку реакции в растворах протекают обычно быстро, интенсивность удаления из воды CO2 определяет общую продолжительность времени, необходимого для глубокого разложения бикарбоната натрия.
Процесс полного термического разложения бикарбоната натрия протекает в две стадии: вначале образуется карбонат натрия, а затем едкий натр
2NaHCO3 → Na2CO3 + CO2 ↑ + H2O;
Na2CO3 + H2O → 2NaOH + CO2 ↑.
Под 100 %-ным разложением бикарбоната натрия понимается переход всего количества его, содержащегося в деаэрируемой воде, в едкий натр, т.е. полное завершение обеих реакций. В соответствии с этим состояние, при котором в воде остается только карбонат натрия Na2CO3, оценивается как 50 %-ное разложение бикарбоната.
Содержащаяся в паре свободная двуокись углерода замедляет термическое разложение бикарбоната.
Однако содержание свободной двуокиси углерода в греющем паре, поступающем в деаэраторы на электростанциях, обычно настолько незначительно, что оно практически не оказывает влияния ни на степень разложения бикарбонатов, ни на конечное содержание свободной углекислоты в деаэрированной воде.
Степень (%) удаления «связанной» двуокиси углерода увеличивается с повышением температуры (давления в деаэраторе), увеличением времени пребывания воды в аппарате и начальной концентрации бикарбоната натрия в исходной деаэрируемой воде. При повышении эффективности выделения из воды двуокиси углерода ускоряется процесс термического разложения бикарбоната натрия.
Производительность деаэратора - сумма расходов воды различных потоков, поступающих в деаэратор, и конденсата греющего пара, т/ч.
Давление в деаэраторе - давление в паровом пространстве бака-аккумулятора, ат.
Удельная поверхность контакта фаз - отношение суммарной поверхности контакта фаз к объему, занимаемому ими.
Удельный расход выпара - отношение расхода выпара к производительности деаэратора, кг/т.
Удельный расход пара на барботаж - отношение расхода пара на барботаж к производительности деаэратора, кг/т.
Массовая и объемная плотность орошения - соответственно отношение массового и объемного расхода воды к поперечному сечению аппарата, т/м2 · ч, м3/м2 · ч.
Линейная гидравлическая нагрузка насадки - отношение весового расхода воды к длине орошаемого периметра упорядоченной насадки, т/м.
Равновесное давление газа - давление, при котором газовая и жидкая фазы с данным содержанием растворенного газа находятся в состоянии динамического равновесия, ат.
Обозначения
p - давление, ат;
Δp - перепад давлений, кГ/см2;
Q - количество тепла, ккал/ч;
t - температура, °С;
r - теплота парообразования, ккал/кг;
i′ - энтальпия воды, ккал/кг;
i″ - энтальпия насыщенного пара, ккал/кг;
i″пе - энтальпия перегретого пара, ккал/кг;
γ′ - удельный вес воды, кг/м3;
γ″ - удельный вес насыщенного пара, кг/м3;
v - коэффициент кинематической вязкости, м2/сек;
a - коэффициент температуропроводности, м2/ч;
λ - коэффициент теплопроводности, ккал/м · ч · град;
σ - коэффициент поверхностного натяжения, кГ/м;
Dc - коэффициент диффузии, м2/ч;
c - концентрация, мг/кг;
Ω - живое сечение, м2;
w - линейная скорость, м/сек;
wγ - весовая скорость, кг/м2 · сек;
F - поверхность, м2;
V - объем, м3;
g - ускорение силы тяжести, м/сек2.
ГОСТ 9654-61 «Деаэраторы термические питательной воды и баки деаэрированной воды для стационарных котельных установок» предусматривает изготовление деаэраторов на следующие давления, ат:
ДСА - атмосферные................................................................................... 1, 2
ДСС - среднего давления.......................................................................... 3, 5
ДСП - повышенного давления................................................................. 6 и 7
Конструкции деаэрационных установок должны согласно техническим, требованиям ГОСТ 9654-61 обеспечивать устойчивую деаэрацию питательной воды при работе деаэратора с нагрузками в пределах от 30 до 120 % номинальной производительности в диапазоне среднего подогрева воды от 10 до 40 °С. При указанных выше условиях остаточная концентрация растворенного кислорода в деаэрированной воде должна быть:
не более 30 мкг/кг - при начальной концентрации кислорода, равной состоянию насыщения - в деаэраторах ДСА, ДСС и ДСП к котлам с давлением до 40 кГ/см2;
20 мкг/кг - при начальной концентрации кислорода не более 3 мг/кг - в деаэраторах ДСА, ДСС и ДСП к котлам с давлением от 40 до 100 кГ/см2;
10 мкг/кг - при начальной концентрации кислорода не более 1 мг/кг - в деаэраторах ДСП к котлам с давлением более 100 кГ/см2.
Остаточная концентрация углекислоты в деаэрированной воде в деаэраторах ДСА, ДСС и ДСП - «следы».
Примечание. Остаточные концентрации растворенных в деаэрированной воде газов определяются непосредственно после бака-аккумулятора.
Выбор давления в деаэраторе производится на основе результатов технико-экономического анализа при разработке тепловой схемы установки.
При проектировании деаэрационных установок рекомендуется учитывать следующие основные положения:
1. Должна предусматриваться деаэрация всех составляющих питательной воды, в которых могут содержаться растворенные газы.
2. В зависимости от требуемого остаточного содержания двуокиси углерода и количества добавочной химически очищенной воды, содержащей бикарбонаты, должна применяться одно- или двухступенчатая схема деаэрации воды с использованием в последнем случае в качестве второй ступени барботажного устройства (см. гл. 3).
3. Деаэраторы с баками-аккумуляторами должны быть укомплектованы устройством для индивидуального или группового автоматического регулирования давления пара в деаэраторе, уровня и перелива воды в баке-аккумуляторе, предохранительными клапанами или гидрозатворами, контрольно-измерительными приборами и арматурой.
Деаэраторы ДСА укомплектовываются индивидуальными охладителями выпара, а деаэраторы ДСС и ДСП - индивидуальными или групповыми охладителями выпара.
4. На блочных установках должна обеспечиваться хорошая работа деаэраторов при нагрузке 30 % от номинальной, давлении пара 1,2 ат и подаче в колонки холодного конденсата (без подогрева его в системе регенерации низкого давления).
5. В случае, если проектируемая установка состоит из нескольких параллельно включенных по пару и воде деаэраторов, должны дополнительно обеспечиваться:
а) равномерный подвод и отвод воды и пара по деаэраторам;
б) установка паровых и водяных уравнительных линий.
6. Должна обеспечиваться возможность осмотра внутренних частей деаэратора и удобного проведения его монтажа и ремонта.
7. Детали и узлы деаэратора, подвергающиеся усиленной коррозии, должны изготовляться из противокоррозионного материала, например из стали 0X13 или 1X13, или же должны иметь термостойкое противокоррозионное покрытие, например покрытие ВЛ-515.
8. Должны учитываться возможности транспортирования установки либо в целом, либо в виде ограниченного числа крупных блоков.
Неотъемлемой частью деаэрационной установки является бак-аккумулятор, объем которого оказывает определенное влияние на степень удаления из воды коррозионного активных газов. Бак-аккумулятор обеспечивает аварийный запас воды на электростанции и надежную работу питательных насосов. Объем его должен выбираться в зависимости от производительности деаэрационной колонки согласно требованиям ГОСТ 9654-61.
Проектирование системы автоматического регулирования и защиты деаэрационной установки осуществляется после выполнения ее технического проекта. При этом деаэрационная установка с несколькими параллельно включенными деаэраторами рассматривается как единый объект регулирования.
Тип и основные параметры деаэрационной установки могут быть определены лишь в результате тщательного технико-экономического анализа тепловой схемы при различных режимах работы данного объекта. Поэтому техническое задание на проектирование деаэрационной установки должно разрабатываться организацией, проектирующей тепловую схему объекта, совместно с заводами-изготовителями основного энергооборудования. Это задание должно быть также согласовано с заводом-изготовителем деаэрационного оборудования.
При разработке технического задания следует руководствоваться техническими требованиями ГОСТ 9654-61 и рекомендациями данных РУ.
Таблица 2-1
Техническое задание на проектирование деаэрационной установки
|
Обозначения |
Единица измерения |
Нагрузка турбогенератора (котельной), % номинальной |
Особые режимы |
Примечание |
||||
|
Холостой ход |
30 % |
100 % |
120 % |
|||||
|
I. Общая характеристика деаэрационной установки |
||||||||
|
Полная производительность........... |
G0 |
т/ч |
|
|
|
|
|
|
|
Число устанавливаемых деаэраторов |
n |
шт. |
|
|
|
|
|
|
|
Число колонок на баке-аккумуляторе |
m |
« |
|
|
|
|
|
|
|
Производительность одной колонки |
Gд |
т/ч |
|
|
|
|
|
|
|
Номинальное давление в деаэраторе |
pд |
ат |
|
|
|
|
|
|
|
Температура деаэрированной воды |
t2 |
°С |
|
|
|
|
|
|
|
Число баков-аккумуляторов........... |
k |
шт. |
|
|
|
|
|
|
|
Полезная емкость бака-аккумулятора |
V |
м3 |
|
|
|
|
|
|
|
Запас воды в баке-аккумуляторе... |
τ |
сек |
|
|
|
|
|
|
|
Рабочее давление в котле................ |
pк |
ат |
|
|
|
|
|
|
|
Остаточное содержание O2 в воде. |
cк2 |
мг/кг |
|
|
|
|
|
|
|
То же CO2.............................................. |
cу |
« |
|
|
|
|
|
|
|
II. Характеристика потоков воды, поступающих в деаэратор |
||||||||
|
Расход.................................................... |
Gi |
т/ч |
|
|
|
|
|
|
|
Давление............................................... |
pi |
кГ/см2 |
|
|
|
|
|
|
|
Температура........................................ |
ti |
°С |
|
|
|
|
|
|
|
Концентрация кислорода................ |
cvi |
мг/кг |
|
|
|
|
|
|
|
Концентрация свободной углекислоты |
cуi |
« |
|
|
|
|
|
|
|
Общая и бикарбонатная щелочность |
Щ |
мг-экв/кг |
|
|
|
|
|
|
|
III. Характеристика греющего пара из основных источников |
||||||||
|
Источник пара..................................... |
|
|
|
|
|
|
|
|
|
Давление (минимальное и максимальное) |
pп |
ат |
|
|
|
|
|
|
|
Температура (минимальная и максимальная) |
tп |
°С |
|
|
|
|
|
|
|
IV. Характеристика дополнительно приключенных источников пара |
||||||||
|
Источник пара..................................... |
|
- |
|
|
|
|
|
|
|
Расход.................................................... |
Di |
т/ч |
|
|
|
|
|
|
|
Давление (минимальное и максимальное) |
pi |
ат |
|
|
|
|
|
|
|
Температура (минимальная и максимальная) |
ti |
°С |
|
|
|
|
|
|
|
V. Прочие сведения |
||||||||
|
Необходимость раздельной работы |
|
|
|
|
|
|
|
|
|
Высота помещения деаэрационной установки и наличие проема над деаэратором |
H |
м |
|
|
|
|
|
|
|
Высота расположения деаэрационной установки над осью питательного насоса |
h |
м |
|
|
|
|
|
|
|
Способ обработки добавочной воды |
|
|
|
|
|
|
|
|
Примечания: 1. Под особыми понимаются режимы со значительными отклонениями параметров поступающих в деаэратор основных потоков воды и пара, например, режим с пониженной температурой основного конденсата, поступающего в деаэратор вследствие отключения одного или двух регенеративных подогревателей низкого давления.
2. В столбце «особые режимы» необходимо указать максимально возможную в условиях эксплуатации температуру греющего пара из основного и дополнительных источников.
3. В примечаниях для блоков 500 Мвт и выше необходимо указывать число параллельно включенных ниток регенеративных подогревателей низкого давления.
Техническое задание рекомендуется составлять по форме, приведенной в табл. 2-1.
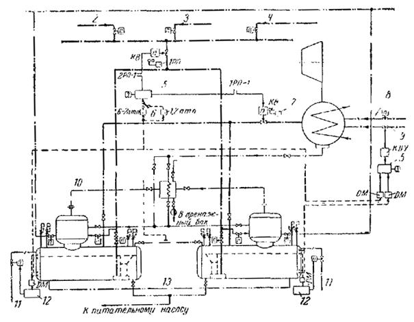
Деаэрационная установка, или деаэратор (рис. 3-1), состоит из колонки (головки) 1, охладителя выпара 2, бака-аккумулятора 3, а также арматуры и приборов, предназначенных для регулирования и контроля в эксплуатационных условиях.
Рис. 3-1. Схема деаэрационной установки.
Наибольшее распространение на электростанциях высокого и сверхвысокого давления получили атмосферные деаэраторы и деаэраторы повышенного давления, которые при наличии приборов, автоматически регулирующих подачу воды и греющего пара, просты в обслуживании и надежны в работе.
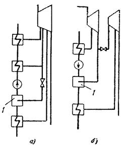
В зависимости от требований, предъявляемых к деаэрированной воде, в отношении остаточных концентрации кислорода, свободной и «связанной» двуокиси углерода следует применять одно- или двухступенчатую схему деаэрации воды. Под ступенью деаэрации воды понимается применение аппарата с одной формой контакта фаз - струи, пленки, капли и барботаж, а под двухступенчатой - комбинация из них, например струйно-барботажный деаэратор.
Для конденсационных электростанций и крупных блочных установок, работающих с малыми добавками умягченной или обессоленной воды, как показывает эксплуатационный опыт, большей частью оказывается достаточной одноступенчатая схема деаэрации воды, и лишь при некоторых условиях, например при пусках крупных блоков из холодного состояния, а также в первый период их эксплуатации, может быть полезной для облегчения работы деаэрационной установки вторая ступень деаэрации.
Преимущественной областью применения двухступенчатой схемы деаэрации воды являются ТЭЦ и котельные, работающие с большими добавками воды, обрабатываемой по методу H-Na- или Na-катионирования, т.е. содержащей свободную и «связанную» двуокись углерода.
Полное удаление кислорода из воды в деаэрационной колонке не может быть достигнуто, так как не представляется возможным подогреть воду в ней до Температуры насыщения при данном давлении. Остаточное содержание кислорода в деаэрированной воде обусловливается не только недогревом воды, но и наличием в ней дисперсного воздуха. Процесс выделения кислорода не заканчивается в колонке и продолжается в баке-аккумуляторе. Поэтому сопряжение деаэрационной колонки с баком-аккумулятором в этом случае является весьма желательным, как и подвод греющего пара к деаэратору через паровое пространство бака-аккумулятора. Это способствует хорошей вентиляции его парового объема и обеспечивает более глубокую деаэрацию воды. При этом следует отметить, что температура пара, подаваемого в бак-аккумулятор, должна быть не более 250 °С.
Так как при необходимости глубокого разложения бикарбонатов с целью удаления «связанной» двуокиси углерода для протекания процессов разложения требуется значительное время, при больших добавках в деаэратор химически умягченной воды, содержащей свободную двуокись углерода и бикарбонат натрия, необходимо стремиться к применению на основе ГОСТ 9654-61 аккумуляторных баков возможно большей емкости.
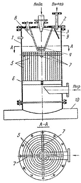
Деаэраторы этого типа до последнего времени имели преимущественное распространение в Союзе. Схема деаэрационной колонки струйного типа представлена на рис. 3-2. Некипящие (холодные) потоки воды поступают в смесительную камеру, совмещенную с водосливом. Дробление воды на струи осуществляется с помощью ситчатых тарелок, степень перфорации которых достигает 8 %, а приведенная плотность орошения - 60 - 100 т/м2 · ч.
Рис. 3-2. Атмосферная деаэрационная колонка с кольцеобразным распределителем пара.
Деаэрация воды осуществляется в омываемых паром каскадах струй; число каскадов (тарелок) обусловливается начальным и конечным содержанием кислорода в деаэрированной воде.
Разделение воды на струи наряду с известными преимуществами - простотой конструкции и малым паровым сопротивлением аппарата - имеет недостаток - сравнительно низкую интенсивность деаэрации воды, отнесенную к единице длины струи. Вследствие этого колонки струйного типа имеют большую высоту (3,5 - 4 м и более) и требуют для размещения относительно высокого помещения.
Изготовление струйных колонок, как правило, связано с большой затратой металла, и, что не менее важно, при большой высоте колонок затрудняются их обслуживание и ремонт. Поэтому деаэрационные колонки струйного типа следует применять в тех случаях, когда этому не препятствуют ограниченные габариты деаэраторного помещения, а для изготовления колонок не требуется в большом количестве дорогостоящая высоколегированная сталь.
В аппаратах этого типа деаэрируемая вода стекает в виде пленки по поверхности насадки той или иной формы. Упорядоченную насадку выполняют из вертикальных, наклонных, зигзагообразных листов (рис. 3-3), а также из укладываемых правильными рядами колец, цилиндров или других элементов. Для более равномерного орошения вертикальных листов целесообразно предусматривать перераспределение воды по высоте насадки. Для этой цели листы собираются в укладываемые друг над другом пакеты, причем направление листов в двух смежных пакетах изменяется на 45 или 90°. Такую насадку часто называют хордовой. Если вертикальные листы по всей высоте насадки не меняют направления, то насадку называют плоскопараллельной.
Рис. 3-3. Упорядоченные насадки.
На рис. 3-3 приведены типы наиболее распространенных упорядоченных насадок:
а) насадка из вертикальных листов с шагом 20 мм (плоскопараллельная);
б) насадка из вертикальных листов, собранных в установленные друг над другом пакеты высотой 300 - 600 мм и с изменением расположения листов в смежных пакетах на 90°;
в) насадка из наклонных листов с шагом 20 мм, собранных в установленные друг над другом пакеты высотой 50 мм; угол отклонения листов от вертикальной оси 24°;
г) зигзагообразная насадка с шагом между листами 5 - 8 мм, расстоянием между выступами (высотой зигзага) 20 мм и общей высотой 300 мм.
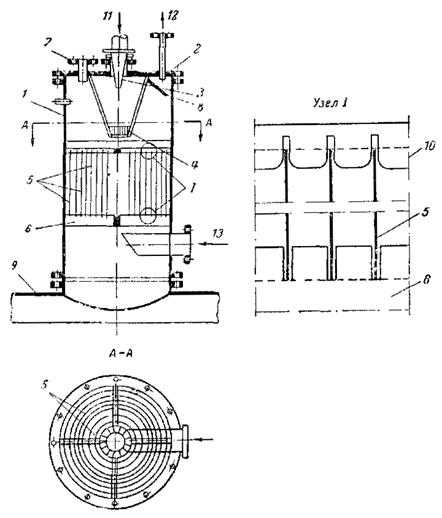
Деаэрационная колонка конструкции ОРГРЭС с упорядоченной насадкой из вертикальных коаксиальных цилиндров, состоящая из корпуса 1 и крышки 2, изображена на рис. 3-4. Подлежащая деаэрации вода поступает в колонку через подводящий патрубок и коническое сопло 3. Выходящая из сопла струя попадает на розетку 4 для разбрызгивания воды. Розетка диаметром 200 мм, типа применяемых в градирнях, закреплена на подвеске 8.
Рис. 3-4. Схема колонки с упорядоченной насадкой.
Насадка монтируется из стальных листов 5 толщиной 0,5 - 1,5 мм, опирающихся на опорную крестовину 6. Расстояние между листами фиксируется при помощи соединительных штырей 7 и дистанционных вставок. На верху колонки расположен сепаратор выпара 9. Колонка устанавливается на бак-аккумулятор 10.
Основное преимущество колонок с упорядоченной насадкой - возможность работы с высокими плотностями орошения, порядка 200 - 300 т/м2 · ч, при значительных подогревах деаэрируемой воды (20 - 30 °С при атмосферном давлении). Такие колонки могут быть использованы для деаэрации неумягченной воды. Основной областью их применения является дегазация подпиточной воды тепловых сетей при необходимости получения в ней остаточного содержания кислорода не выше 50 мкг/кг. Деаэраторы этого типа могут применяться для деаэрации питательной воды котельных установок с давлением пара не выше 14 ат.
Для хорошего удаления кислорода требуется большая высота слоя насадки (2 - 3 м).
Неупорядоченная, или нерегулярная, насадка выполняется из небольших элементов той или иной формы, засыпаемых в аппарат без всякого порядка, что и определяет ее название. Элементы такой насадки могут иметь форму обычного кольца, кольца с продольными или спиральными перегородками, пропеллера, шара, седла, греческой буквы омега или др.
При прочих равных условиях неупорядоченная насадка допускает меньшую предельную гидравлическую нагрузку, чем упорядоченная насадка или струйная колонка, но зато обеспечивает более высокий объемный коэффициент массоотдачи и соответственно меньшее остаточное содержание газов в воде.
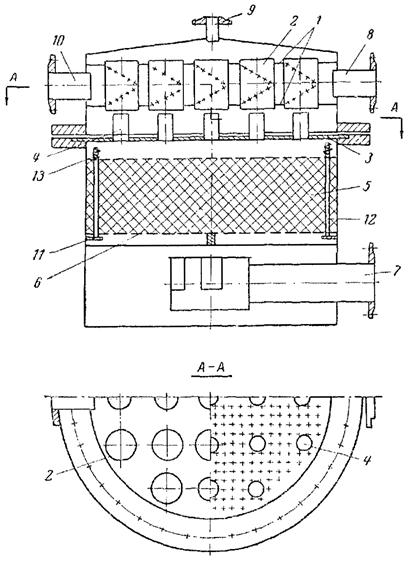
На рис. 3-5 приведен продольный разрез деаэрационной колонки повышенного давления производительностью 500 т/ч с неупорядоченной насадкой. Колонка состоит из разъемного корпуса 1 и 2, камеры смешения, водораспределительной каморы, верхнего 7 и нижнего 8 слоев насадки из омегаобразных элементов с отверстиями, распределителя пара 9, патрубков для подвода пара 18 и воды 19, для отвода выпара 20, коллектора с отверстиями 21 для сброса конденсата подогревателей высокого давления и каркаса 22 для секционирования насадки.
Рис. 3-5. Схема колонки с неупорядоченной насадкой
Корпус колонки в верхней части имеет фланцевый разъем 10. В крышке корпуса 1 расположены камера смешения и водораспределительная камера. Камера смешения образуется в основном стенками крышки корпуса и вертикальной кольцеобразной перегородкой 6. Водораспределительная камера помимо вертикальной кольцевой перегородки 6 включает верхний 3 и нижний 4 горизонтальные листы, в которые вварены для пропуска выпара открытые с обеих сторон патрубки 5. Нижний лист 4, опирающийся на кольцо 16, имеет отверстия для прохода воды. Камера смешения и водораспределительная камера соединяются между собой с помощью четырех практически равномерно распределенных по развертке кольцевой перегородки прямоугольных отверстий.
Верхний слой насадки насыпается на сетку 11 из нержавеющей стали, зажатую по периферии между двумя кольцами 12. Сетка свободно, без креплений опирается на решетку 13, которая тоже свободно опирается на кольцо 14, приваренное к корпусу колонки. Поскольку расстояние от нижней сетки до фланцевого разъема меньше высоты верхнего слоя насадки, перед засыпкой элементов насадки в корпус колонки вставляется обечайка 15, которая до установки крышки колонки определяет диаметр насадки выше фланцевого разъема.
На верху насадки расположена сетка такой же конструкции и размеров, как и нижняя. Она прижимается к каркасу 22 с помощью шпилек и сегментов. Назначение сетки - предупреждение уноса элементов насадки через патрубки для прохода выпара.
Нижний слой насадки высотой 150 мм зажат между двумя сетками и каркасом (по конструкции не отличающимися от упоминавшихся сеток и каркаса верхнего слоя насадки), стянутыми по периферии шпильками.
В паровое пространство между верхним и нижним слоями насадки с помощью коллектора с отверстиями 21 сбрасывается конденсат греющего пара подогревателей высокого давления. Для предотвращения отжатия насадки к стенкам корпуса потоком пара, выходящим из бака-аккумулятора, в обоих слоях насадки установлен секционирующий каркас 22, представляющий собой два коаксиальных цилиндра, соединенных четырьмя радиальными перегородками.
Распределитель пара представляет собой кольцевой короб с равномерно распределенными щелевидными отверстиями. Подвод пара к кольцевому коробу осуществляется через специальный патрубок 18, не имеющий непосредственного соприкосновения с корпусом колонки, вследствие чего даже при большой степени перегрева греющего пара местные термические напряжения в корпусе колонки не превышают допустимых значений.
Для уменьшения термических напряжений в горизонтальных листах водораспределительной камеры, возникающих в случае подачи воды при низкой температуре, предусмотрено нежесткое соединение с корпусом колонки, допускающее в известных пределах компенсацию термических напряжений.
Подлежащая деаэрации вода поступает через патрубки 19 в камеру смешения, где перемешивается, после чего через четыре прямоугольных отверстия 17 в вертикальной кольцеобразной перегородке 6 направляется в водораспределительную камеру. Назначение последней - обеспечение равномерного орошения насадки.
Пройдя водораспределительную камеру, деаэрируемая вода растекается практически по всем элементам насадки, благодаря чему образуется развитая смоченная поверхность, благоприятствующая десорбции растворенных в воде газов. Греющий пар, движущийся в противоположном направлении (снизу вверх), омывает эту поверхность и барботирует воду в местах ее скопления. При этом происходит выделение газов из воды в паровую среду и одновременно подогрев воды до температуры насыщения, соответствующей давлению в колонке.
Эффективной формой элемента для неупорядоченной насадки является омегаобразная форма с отверстиями. Ее удельная поверхность достигает 190 - 195 м2/м3. Допустимая плотность орошения такой насадки при подогреве воды на 40 °С составляет 90 - 110 т/м2 · ч.
Колонки с неупорядоченными насадками, вплоть до колонок производительностью 500 т/ч, имеют заметное преимущество по высоте перед колонками струйного типа. При больших производительностях и необходимости сопряжения колонки с баком-аккумулятором это преимущество уменьшается; так, при допускаемой плотности орошения 110 т/м2 · ч диаметр колонки приближается к диаметру транспортабельного бака-аккумулятора. Вследствие этого для сопряжения такой колонки с баком приходится вводить переходный патрубок, который в свою очередь требует для колонок повышенного давления установки дополнительного нижнего днища. Возможна также установка на одном баке двух колонок меньшей производительности.
В барботажном устройстве соприкосновение пара и деаэрируемой воды осуществляется пропусканием его через слой жидкости. В этом случае наряду со значительным развитием суммарной поверхности контакта фаз обеспечивается и интенсивная турбулизация жидкости.
Удельная поверхность контакта фаз при барботаже в зависимости от конструкции устройства и режима его работы может достигать 670 - 1500 м2/м3. Поэтому барботажные деаэрирующие устройства обладают большей компактностью, чем рассмотренные в § 3-1 ÷ 3-4.
Конструкции этих устройств весьма разнообразны. Для осуществления барботажа используются дырчатые листы, затопленные в баке-аккумуляторе, специальные барботажные тарелки в колонке, сопловые аппараты, устанавливаемые в баке-аккумуляторе или в барботажной ступени под деаэрационной колонкой, и дырчатые трубы (перфорированные коллекторы), располагаемые, как правило, только в баке-аккумуляторе. Перечисленные барботажные устройства имеют различную эффективность работы и соответственно различные области применения.
Если разность давления Δp греющего пара и давления в деаэраторе превышает 1,0 ат, расширение пара, подаваемого в деаэрируемую воду, следует производить в подводящих соплах, используя его скорость на выходе из сопла для осуществления многократной циркуляции деаэрируемой воды.
При 1,0 > Δp > 0,3 ат нужно применять так называемый низконапорный барботаж деаэрируемой воды в баке-аккумуляторе конструкции ЦКТИ, а при Δp < 0,3 ат - барботажные тарелки конструкции ВТИ, обладающие относительно низким сопротивлением по пару (порядка 100 - 150 мм вод.ст. на одну тарелку).
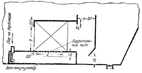
Эффективность барботажных устройств снижается при уменьшении расхода пара ниже определенного предела. Минимально допустимый расход пара зависит от конструкции устройства. Приближенно расход пара на барботаж рекомендуется принимать в пределах 15 - 25 кг пара на 1 т деаэрированной воды. При этом меньшие значения относятся к деаэраторам повышенного давления, большие - к атмосферным деаэраторам. Поэтому такой способ создания поверхности фазового контакта неприменим на тех деаэрационных установках, где расчетная разность температур деаэрированной и исходной воды по условиям эксплуатации может кратковременно или длительно снижаться до 5° С и ниже и где нет возможности для увеличения расхода выпара. Экономичными и простыми в изготовлении являются устройства с листами, в частности конструкции ЦКТИ (рис. 3-6). В этих устройствах барботажный лист располагается горизонтально в нижней части бака-аккумулятора, под слоем воды порядка 1,5 - 2,5 м вод.ст.
Рис. 3-6. Эскиз барботажного устройства с рекомендуемыми конструктивными соотношениями.
Деаэрируемая вода, прошедшая через такое устройство, перегревается относительно температуры насыщения, соответствующей давлению в паровом объеме бака-аккумулятора. Величина перегрева определяется глубиной погружения барботажного листа.
Таким образом, процесс деаэрации воды в затопленном барботажном устройстве осуществляется за счет барботирования ее паром и последующего вскипания, обусловленного перегревом воды. Совмещение этих двух процессов способствует более интенсивному выделению газов из воды. Вследствие вскипания воды при подъеме к уровню в баке-аккумуляторе температура ее на входе во всасывающий патрубок питательных насосов остается равной температуре насыщения, соответствующей давлению в деаэраторе.
Следует еще раз подчеркнуть, что барботажное устройство ЦКТИ, так же как и другие барботажные устройства, располагаемые в баках-аккумуляторах, в случае питания паром из отбора турбин требует установки специального защитного устройства, предотвращающего заброс воды в турбину при сбросе ее нагрузки.
Барботажные тарелки представляют собой дырчатые листы с равномерно распределенными по всей площади тарелки отверстиями (площадь живого сечения 25 - 30 %).
В рассматриваемом случае барботажные тарелки не полностью перекрывают поперечное сечение колонки, часть его используется для подачи пара. Это позволяет не увеличивать высоту колонки.
Общий вид нижней части деаэрационной колонки струйного типа с двумя барботажными тарелками приведен на рис. 3-7. Барботажное устройство состоит из вертикального барабана 1, в котором строго перпендикулярно стенкам колонки установлены две горизонтальные барботажные тарелки 2, каждая с шестью приваренными ребрами жесткости 3.
Рис. 3-7. Схема установки барботажных тарелок в колонке струйного типа.
Греющий пар сначала направляется в кольцевую камеру, образованную стенками корпуса колонки и барабаном 1 барботажного устройства, а затем через пять отверстий 4 в нижнем кольце 5 поступает под нижнюю барботажную тарелку.
Деаэрируемая вода, пройдя последнюю тарелку струйного типа, падает на верхнюю, а затем на нижнюю барботажную тарелку. Здесь возникает неравномерный режим барботажа, характеризующийся тем, что отдельные отверстия пропускают попеременно пар или воду, причем в каждый момент времени одна часть отверстий служит для пропуска пара, другая - для пропуска воды.
Эксплуатация барботажных тарелок не связана со снижением надежности работы электростанции (блока) и поэтому не требует осуществления специальных мероприятий по защите турбины, поскольку при аварийном образовании вакуума в отборе, питающем паром деаэратор, исключается возможность заброса деаэрируемой воды в турбину.
В промышленных котельных, использующих для деаэрации пар с давлением более 3 ат, применяются атмосферные барботажные деаэраторы конструкции Уралэнергометаллургпрома (б. Уралэнергочермет). Основным элементом этого деаэратора является установленное в баке-аккумуляторе барботажное устройство, состоящее из двух полузамкнутых барботажных отсеков (рис. 3-8): основного a и дополнительного b. Внутри отсеков установлены разделительные перегородки 1 и 2, благодаря чему в каждом отсеке образуются два канала: правый - опускной и левый - подъемный. В нижней части подъемных каналов расположены барботеры (коллекторы с отверстиями) 3 и 4, через которые подводится греющий пар. Подача воды осуществляется через перфорированный коллектор 5, расположенный над опускным каналом основного барботера. При нормальном уровне воды в барботажном устройстве длина струй, падающих из водораспределительного коллектора, составляет около 300 мм.
Рис. 3-8. Барботажный деаэратор конструкции Уралэнергометаллургпрома.
Подлежащая деаэрации вода, предварительно подогретая в поверхностном теплообменнике до 60 - 80 °С, направляется в водораспределительный коллектор 5, откуда в виде струй падает в опускной канал основного барботажного отсека. Падение воды сопровождается подогревом ее и частичным выделением растворенных газов.
Из опускного канала вода поступает в подъемный канал, где на всем пути прохождения барботируется паром, выходящим из коллектора 3. Вследствие разницы удельных весов деаэрируемой воды в опускном канале и пароводяной смеси в подъемном канале, а также эжектирующего действия пара возникает циркуляция воды в барботажном отсеке.
Так как разделительная перегородка 1 на 150 мм ниже перегородки 6 между отсеками, то основная масса барботируемой воды вновь направляется в опускной канал основного отсека. Только 2 - 3 % воды от общего ее расхода переливается через перегородку 6 в опускной канал вспомогательного барботажного отсека, где также осуществляется циркуляция воды. Через отверстия 7 в стенке вспомогательного отсека вода сливается в бак-аккумулятор. Многократная циркуляция воды в обоих барботажных отсеках сопровождается выделением из нее растворенных газов.
Требование удаления свободной и «связанной» двуокиси углерода из питательной воды приводит к необходимости применения двухступенчатой деаэрации воды, которая должна осуществляться в деаэраторах комбинированного типа. В комбинированных деаэраторах могут сочетаться различные типы деаэрационных колонок с барботажным устройством, применяемым в качестве второй ступени деаэрации воды и располагаемым в баке-аккумуляторе (рис. 3-9).
Рис. 3-9. Принципиальная схема двухступенчатого струйно-барботажного деаэратора.
1 - охладитель выпара; 2 - барботажное устройство; 3 - конденсат турбины; 4 - пар на барботаж; 5 - химически очищенная вода; 6 - пар из отбора турбины.
Применение комбинированного деаэратора позволяет существенно сократить высоту струйной колонки, если возложить на нее в этом случае только функцию подогрева воды с ограниченным выделением агрессивных газов.
Тепловой баланс деаэрационной установки составляется для определения полного расхода пара, подводимого к деаэратору.
В зависимости от тепловой схемы энергоустановки в деаэратор вводится то или иное количество потоков воды и пара. Тепловые балансы должны рассматриваться для режимов работы деаэратора, указанных в техническом задании на проектирование (см. табл. 2-1).
В случае избытка тепла в деаэраторе (отрицательный расход пара) техническое задание на проектирование деаэратора подлежит уточнению, в ходе которого должны быть дополнительно проанализированы и проверены условия работы деаэратора в тепловой схеме установки.
В общем виде уравнение теплового баланса деаэратора записывается как равенство потоков тепла, введенных в деаэратор и вышедших из него
Q1 + Q2 + Q3 + Q4 = Q5 + Q6 + Q7 + Q8, (4-1)
где Q1 - тепло, внесенное с основным потоком греющего пара, ккал/ч;
Q2 - тепло, внесенное с некипящими потоками воды, ккал/ч;
Q3 - тепло, внесенное с кипящими потоками воды, ккал/ч;
Q4 - тепло, внесенное с прочими потоками пара, ккал/ч;
Q5 - тепло, отведенное с деаэрированной водой, ккал/ч;
Q6 - тепло выпара, ккал/ч;
Q7 - потеря тепла деаэратором в окружающую среду, ккал/ч;
Q8 - тепло пара, отбираемого из деаэратора, ккал/ч.
Составляющие теплового баланса определяются по следующим формулам.
Количество тепла, подведенного с основным потоком греющего пара,
где Dп - расход пара, кг/ч;
iп - энтальпия пара, ккал/кг.
Энтальпия пара iп определяется по его давлению и температуре на входе в деаэратор.
Количество тепла, подведенного с некипящими потоками воды,
где G2k - расход k-го некипящего потока воды, кг/ч;
i2k - энтальпия k-го некипящего потока воды при данной температуре, ккал/кг.
Количество тепла, подведенного с «кипящими» потоками воды,
где G3k - расход k-го кипящего потока воды, кг/ч;
i3k - энтальпия k-го кипящего потока воды, ккал/кг.
Количество тепла, подведенного с прочими потоками пара,
где D4k - расход пара данного потока, кг/ч;
i4k - энтальпия пара данного потока при давлении и температуре на входе в деаэратор, ккал/кг.
Количество тепла, отводимого с деаэрированной водой,
где G5 - расход деаэрированной воды (производительность деаэратора), кг/ч;
iд - энтальпия деаэрированной воды, ккал/кг.
Производительность деаэратора по воде определяется по формуле
где iд - энтальпия воды при температуре насыщения, соответствующей давлению в деаэраторе, ккал/кг;
rд - теплота парообразования при давлении в деаэраторе, ккал/кг;
Dk - количество сконденсированного пара в деаэраторе, кг/ч.
Величина Dk определяется из соотношения
где iср - средняя энтальпия пара, определяемая по формуле
Тепло, отводимое с выпаром,
где D6 - расход выпара, кг/ч. Эта величина должна приниматься из расчета 1,5 - 2 кг на 1 т деаэрированной воды1.
1 При среднем подогреве воды в деаэрационной колонке менее 10 °С удельный расход выпара следует принимать равным 3 кг/т деаэрированной воды.
Расход выпара на деаэратор составит:
D6 = (1,5 ÷ 2) G5, кг/ч. (4-11)
Энтальпия паровоздушной смеси выпара условно может быть принята равной энтальпии насыщенного пара при давлении в деаэраторе, т.е. iвып = iп.
Потеря тепла в окружающую среду определяется по формуле
Q7 = α F (tиз - tвозд), ккал/ч, (4-12)
где α - коэффициент теплоотдачи от изоляции к окружающему воздуху, принимаемый равным 8 - 10 ккал/м2 · ч · град;
F - поверхность деаэратора, включая бак-аккумулятор, м2;
tиз - температура поверхности изоляции, принимаемая равной 50 °С;
tвозд - температура воздуха в помещении деаэрационной установки.
Расход пара на покрытие потерь тепла в окружающую среду определяется по формуле
Потеря тепла в окружающую среду должна специально определяться лишь в случае расположения деаэраторов вне зданий. Во всех остальных случаях она может приниматься равной 1 - 2 % общего расхода тепла на деаэрационную установку. Количество тепла, отведенного из деаэратора с паром на посторонние нужды, определяется по формуле
Q8 = ΣD8 iн, ккал/ч,
где D8 - отбор насыщенного пара из деаэратора, кг/ч.
Расход пара на деаэрационную установку определяется уравнению
(4-14)
Уравнение (4-14) справедливо, если тепло выпара в пределах деаэрационной установки не используется; при его использовании с возвратом конденсата величина Q6 не учитывается в связи с циркуляцией этого тепла в установке.
Целью расчета является определение числа отсеков (тарелок) в колонке, необходимых для обеспечения требуемого качества деаэрированной воды.
Исходными данными для расчета выделения кислорода является начальное и конечное его содержание в деаэрированной воде и расчетные характеристики потоков воды и пара в отсеках, определяемые в тепловом расчете колонки. Поэтому при определении требуемых размеров струйной колонки тепловой расчет предшествует расчету выделения кислорода.
Расчет числа отсеков проводится последовательным приближением, вплоть до достижения требуемого остаточного содержания кислорода при входе воды в бак-аккумулятор.
В случае применения струйной колонки в качестве первой ступени при двухступенчатой деаэрации воды (струйно-барботажный деаэратор) число отсеков в колонке может быть сокращено при условии значительного недогрева воды в ней. Величина недогрева воды до температуры насыщения в этом случае может приниматься в пределах 5 - 10 °С; при этом еще обеспечивается бесшумная работа барботажного устройства. Необходимо обратить внимание на то, что недогрев воды в струйной колонке приводит к увеличению минимального расхода пара на барботажное устройство, что не всегда может быть допущено по технико-экономическим соображениям.
В объем теплового расчета струйной колонки входит определение температуры воды на тарелках и расхода пара в каждом из отсеков. Тепловой расчет ведется последовательно для каждого из отсеков колонки, начиная с верхнего.
Под геометрическими характеристиками пучка струй понимается: длина струи, ее начальный диаметр (диаметр отверстия в тарелке) и шаг отверстий.
Длина струи L принимается равной расстоянию между нижней плоскостью вышерасположенной тарелки и видимым (динамическим) уровнем воды hд на нижележащей тарелке того же отсека. Расстояние между тарелками (высота отсека H) равно
Динамический уровень воды на тарелке определяется суммой гидростатического уровня воды hг перепада давлений по паровой стороне между смежными отсеками Δp
hд = hг + Δp, мм вод.ст. (5-2)
Величины hг и Δp определяются в ходе гидродинамического расчета колонки (см. § 5-4). При производительности деаэрационной установки до 400 т/ч длину струи рекомендуется принимать равной 350 - 500 мм, а для более крупных деаэрационных установок целесообразно увеличивать ее до 800 - 900 мм с целью ограничения скорости пара и предотвращения таким путем уноса капельной влаги. Расчет предельно допустимых по условиям уноса капельной влаги скоростей пара в отсеках колонки рассматривается в § 5-4.
Диаметр отверстий на тарелках по условиям развития поверхности струй и эксплуатационным соображениям следует принимать равным 5 - 8 мм. Меньшие диаметры отверстий принимаются в случае изготовления тарелок из коррозионностойких материалов.
Шаг отверстий на тарелках должен приниматься равным не менее 18 - 20 мм при расположении их в вершинах равностороннего треугольника.
В деаэрационных колонках обтекание пучка водяных струй потоком пара приближается к поперечному. При поперечном обтекании пучка струй паром давлением выше атмосферного для определения подогрева воды следует пользоваться уравнением
откуда
где A - коэффициент, зависящий от давления в деаэраторе и определяемый по рис. 5-1;
tн - температура насыщения при давлении в деаэраторе, °С;
t1 и t2 - температура воды на входе и выходе ее из отсека, °С;
L и d0 - длина струи и диаметр отверстия в тарелке, м;
w0 - средняя скорость истечения воды из отверстия в тарелке, м/сек;
wп - средняя скорость пара в пучке струй, м/сек.
Рис. 5-1. Зависимость коэффициента A от давления (в формуле подогрева воды в струях).
Уравнение (5-3) содержит три неизвестные величины: w0, wп и t2, причем последняя является искомой.
Скорость воды на выходе из отверстия тарелки определяется по формуле
(5-4)
где μ - коэффициент расхода для круглого отверстия;
hг - гидростатический уровень воды на тарелке, м.
При диаметре отверстий 5 - 8 мм и толщине днищ тарелок 4 - 6 мм коэффициент μ принимается равным 0,75.
Для равномерного распределения воды по всем отверстиям тарелки необходимо, чтобы при номинальной гидравлической нагрузке величина hг равнялась 60 - 80 мм.
Для определения действительной средней скорости пара в струйном пучке рекомендуется пользоваться методом последовательного приближения. В первом варианте расчета верхнего отсека деаэраторов значение wп ориентировочно принимается равным 0,5 - 1 м/сек. После выбора по указанным выше рекомендациям значений L и d0 определяют температуру воды t2 на нижней тарелке рассматриваемого верхнего отсека. Затем определяют количество пара, конденсирующееся на струях I отсека, при найденной величине подогрева воды в них
где i2I - теплосодержание воды при температуре t2, ккал/кг.
Далее проводится уточнение принятой выше средней скорости пара в пучке. Для этого вначале подсчитываются скорости пара w1 и w2 соответственно на входе в пучок струй первого отсека и выходе из него
Живое сечение на входе пара в пучок струй первого отсека
Ω1 = L (π D1 - n1 d0), м2 (5-8)
и на выходе пара из пучка струй первого отсека
Ω2 = L (π D2 - n2 d0), м2, (5-9)
где D1, D2 - диаметры условной окружности по наружному и внутреннему диаметрам пучка, м;
n1, n2 - число отверстий, вынесенных соответственно на условную окружность диаметром D1 и D2, шт.
Средняя скорость пара в первом отсеке при
подсчитывается
по формуле
![]()
при
-
по формуле

Полученная средняя скорость пара в первом отсеке сопоставляется с принятой в начале расчета. В случае, если расхождение между ними превышает 0,1 м/сек, расчет повторяется при новом исходном значении скорости.
Расчетная величина средней скорости пара в отсеке не должна превышать предельно допустимую из условия предотвращения уноса капель. Предельно допустимая средняя скорость пара в пучке струй для данного давления в деаэраторе определяется по рис. 5-4. Диаметр капли принимается приближенно равным диаметру отверстий в тарелке.
По расчетному значению скорости пара в первом отсеке находят фактическую температуру воды на выходе из первого отсека (на нижней тарелке его), которая является начальной температурой воды для расчета подогрева ее во втором отсеке.
Расход воды через верхние тарелки рассчитываемых отсеков определяется с учетом распределения поступающих потоков воды по тарелкам и количества пара, сконденсировавшегося в предшествующем отсеке. Давление пара во всех отсеках принимается постоянным и равным номинальному давлению в деаэраторе, а пар - сухим насыщенным.
Тепловой расчет струйной колонки проводится при одновременном выполнении эскизов отдельных отсеков колонки, включая разметку отверстий на тарелках, что связано с необходимостью определения средней скорости пара в пучке струй (отсеке). Пример такого эскиза дан на рис. 5-2.
Рис. 5-2. Схема отсека струйной колонки.
При удельном расходе выпара 2 кг на 1 т деаэрированной воды содержание неконденсирующихся газов в паровоздушной смеси может не учитываться при расчете подогрева воды во всех отсеках струйной колонки.
В отсеках с продольным обтеканием пучка струй паром расчет подогрева воды в деаэраторе атмосферного давления рекомендуется проводить по формуле
Выбор скорости пара в отсеках с продольным обтеканием струй осуществляется на основе вышеприведенных рекомендаций.
Расчет выделения кислорода в отсеке с поперечным обтеканием струй паром давлением выше атмосферного производится по формуле
где
c1 и c2 - концентрации кислорода соответственно в начале и в конце струи, мг/кг;
B - коэффициент, зависящий от давления в деаэраторе, определяемый по рис. 5-3;
Dк - количество пара, сконденсировавшегося в данном отсеке, кг/ч;
G - расход воды через верхнюю тарелку отсека, кг/ч.
Рис. 5-3. Зависимость коэффициента B от давления в формуле десорбции кислорода (в струях).
Данная формула применима для недонасыщенной воды, т.е. φ ≤ 1. Концентрация кислорода в паре не учитывается в связи с незначительной ее величиной при расходе выпара в размере 2 кг на 1 т деаэрированной воды.
По формуле (5-11) определяется концентрация кислорода на нижней тарелке данного отсека.
Параллельно с расчетом процесса десорбции кислорода по формуле (1-4) определяется степень насыщения воды кислородом φк на каждой из тарелок.
Расчет по формуле (5-11) производится до отсека, на нижней тарелке которого вода достигает состояния насыщения кислородом, т.е. φк = 1.
В расчетах отсеков, на тарелках которых величина φк > 1, пересыщение не учитывается. В этом случае за начальную концентрацию кислорода на верхних тарелках отсеков принимается предельная концентрация, соответствующая состоянию насыщения при температуре воды на данной тарелке и давлении в деаэраторе, определяемая по таблицам растворимости (см. табл. 1-2).
При продольном обтекании пучка струй паром расчет выделения кислорода в деаэраторе атмосферного давления проводится по формуле
Выбор скорости пара в отсеках с продольным обтеканием струй паром проводится на основе вышеприведенных рекомендаций.
В задачи гидродинамического расчета входят определение гидравлических характеристик и проверка гидродинамической устойчивости отдельных отсеков и колонки в целом при различных режимах работы.
Гидростатический уровень воды при максимальной гидравлической нагрузке колонки выбирается исходя из условия, что при минимальной гидравлической нагрузке величина этого уровня будет не ниже hг.мин = 5 ÷ 10 мм.
Число отверстий на тарелке определяется предварительно по формуле
где G - полный расход воды через данную тарелку, кг/ч;
vв - удельный объем воды при температуре воды на тарелке, м3/кг.
Расчетное число отверстий в дальнейшем уточняется на основе проведенной разметки, выполняемой при конструировании тарелки.
При отсутствии подводов в колонну кипящих потоков воды число отверстий на всех тарелках принимается одинаковым. В случае ввода кипящих потоков в один из отсеков колонки число отверстий на нижележащих тарелках (по сравнению с верхними) увеличивается.
Гидравлически устойчивым называется такой режим работы струйной колонки, при котором не появляется местной рециркуляции воды в отсеках под воздействием потока пара. Нарушение гидродинамической устойчивости может быть вызвано недопустимо высокими скоростями пара в отдельных сечениях колонки. Поэтому при проектировании следует выбирать живые сечения для прохода пара в колонке таким образом, чтобы при всех возможных в условиях эксплуатации режимах работы деаэратора скорости пара лежали в пределах, при которых не возникают значительные перепады давлений между отсеками и унос капельной влаги в расположенный выше отсек (рис. 5-4). Нарушение гидродинамической устойчивости может также быть вызвано загрязнением отверстий в тарелке, так как при этом происходит переполнение тарелки и перелив воды через ее борт, способствующий увеличению уноса воды и скоплению ее в отсеке.
Рис. 5-4. Зависимость предельно допустимой скорости пара в отсеке от диаметра капель при различных давлениях пара.
При нарушении гидродинамической устойчивости колонки с тарелками в одном из отсеков происходит «захлебывание», т.е. захват воды потоком пара, что приводит в дальнейшем к затапливанию данного и расположенных выше отсеков и в результате - к уносу воды с паром. При поступлении в деаэратор воды с относительно низкой температурой нарушение гидродинамической устойчивости может привести к сильным гидравлическим ударам и механическому повреждению деаэратора.
Кроме скоростей пара в отсеках колонки, следует также контролировать величину относительного уровня воды на тарелках, который определяется по формуле
где Hб - высота борта тарелки, мм.
Это предотвратит возможность перелива воды через борт
и уменьшит вероятность наступления предельного режима работы колонки.
Отсутствие перелива воды обеспечивается при относительном уровне воды
. При
конструировании тарелок струйных колонок рекомендуется принимать
![]()
Высота бортов тарелок выбирается в зависимости от динамического уровня воды на нижней из них при максимальной производительности колонки
В этом случае для вышерасположенных тарелок будет обеспечено условие
![]()
Гидростатический уровень воды при заданных расходах, числе и диаметрах отверстий на тарелке определяется по формуле
Перепад давлений между соседними отсеками определяется из соотношения
где Δp1 - паровое сопротивление пучка струй воды, мм вод.ст.;
- сумма местных сопротивлений парового
тракта между отсеками, мм вод.ст. (паровое сопротивление
одного ряда струй можно приближенно принимать равным 1 мм вод.ст.
где n - число рядов струй по ходу пара).
Рис. 5-5. Коэффициент местного сопротивления горловины тарелки с острыми кромками.
Местное сопротивление по пути движения пара из отсека в отсек слагается из сопротивлений, поворота потока и внезапных изменений сечения
Коэффициент местного сопротивления при повороте парового потока на 180° составляет величину ξ180 = 3,5 ÷ 4. Для других случаев значение этих коэффициентов следует находить по справочникам.
Коэффициент сопротивления горловины тарелки с незакругленными кромками ξ определяется на рис. 5-5 или по формуле
Деаэрационные колонки устанавливаются либо непосредственно на баке, либо отдельно. В первом случае колонка присоединяется к баку-аккумулятору с помощью специального патрубка, диаметр которого может быть меньше диаметра колонки или равен ему. Во втором случае соединение колонки с баком осуществляется трубой, диаметр которой существенно меньше диаметра колонки.
Сопряжение колонки с баком не вызывает конструктивных осложнений, если отношение диаметра колонки или переходного штуцера к диаметру бака меньше 0,7.
Величина данного отношения является предельной с точки зрения обеспечения конструктивной прочности бака-аккумулятора. Применение переходного штуцера становится необходимым у колонок производительностью свыше 500 т/ч. Колонки такой производительности должны иметь обычаю два днища и соединяться с баком-аккумулятором при помощи переходного патрубка.
В деаэраторах струйно-барботажного типа (с одной колонкой) целесообразно колонку и барботажное устройство располагать у противоположных торцов бака-аккумулятора.
Колонка состоит из следующих основных элементов: корпуса, водораспределительного устройства, тарелок, коллекторов ввода греющего пара и «кипящих» потоков воды, штуцеров подвода «некипящих» потоков воды, а также штуцера отвода выпара.
Корпус колонки выполняется в виде цилиндрического сосуда с одним или двумя днищами. Верхнее днище колонки рекомендуется выполнять съемным для проведения осмотров и ремонта внутренней части колонки.
Для колонок атмосферного давления рекомендуется применять конические днища, для колонок повышенного давления - эллиптические (ГОСТ 6533-53).
Корпус колонки изготовляется обычно из стали МСТ-3. К корпусу колонки привариваются штуцеры для подвода потоков воды, пара и выпара.
Штуцеры «некипящих» потоков воды располагаются в одной горизонтальной плоскости на уровне водораспределительного устройства. Штуцер для отвода выпара устанавливается на верхнем днище колонки.
Водораспределительное устройство предназначается для смешения «некипящих» потоков воды и дробления на струи.
Для распределения воды в струйных деаэрационных колонках применяются в основном камеры со свободным сливом (как более простые в изготовлении и эксплуатации), могут применяться также водораспределительные камеры напорного типа. В водораспределительном устройстве должно обеспечиваться хорошее перемешивание потоков воды, имеющих разную температуру, так как неравномерное распределение температуры воды по сечению колонки способствует появлению так называемых тепловых перекосов и ухудшает эффективность деаэрации. В камере со свободным сливом для этой цели служат два кольцевых канала, образующих лабиринт, в котором перемешивается вода. После этого она переливается на верхнюю тарелку первого отсека. Водораспределительные устройства, применяемые обычно для деаэраторов ДСА и ДСП (рис. 5-6), обеспечивают удовлетворительное перемешивание воды. Они крепятся непосредственно к корпусу колонки, что допускает их осмотр и ремонт при съеме верхнего днища колонки без демонтажа трубопроводов «некипящих» потоков. Над водораспределительным устройством располагается отбойный щит, предотвращающий унос капельной влаги с выпаром.
Рис. 5-6. Водораспределительное устройство.
Коллектор ввода греющего пара. Греющий пар при температуре до 250 °С целесообразно подводить в деаэрационную колонку через шаровое пространство бака-аккумулятора с целью улучшения вентиляции этого пространства.
В этом случае необходимо обеспечить слив воды из колонки непосредственно в бак-аккумулятор, не допуская накопления ее в высоте соединения колонки с баком и последующего перелива воды через горловину бака.
Греющий пар с температурой выше 250 °С (вследствие опасности образования трещин из-за термической усталости металла стенок бака) следует подводить непосредственно в колонку с помощью штуцера с двойными стенками и перфорированного коллектора, раздающего пар по всему сечению колонки. Диаметр коллектора принимается равным диаметру подводящей паровой трубы. Суммарную площадь отверстий или щелей для раздачи шара рекомендуется принимать равной живому сечению коллектора. Отверстия располагаются несколькими рядами на нижней части коллектора (рис. 5-7). Диаметр отверстий принимается 10 - 12 мм, шаг между отверстиями 20 - 25 мм. Рекомендации по выбору скоростей пара рассматриваются в разделе B данного параграфа.
Рис. 5-7. Ввод в деаэрационную колонку сильно перегретого пара.
1 - корпус колонки; 2 - коллектор для подачи пара; 3 - установочное кольцо; 4 - установочное ребро; 5 - патрубок для установки коллектора; 6 - подводящий трубопровод; 7 - приварыш; 8 - отверстия для выхода пара.
Коллектор ввода «кипящего» потока. При одноступенчатой схеме деаэрации ввод «кипящего» потока воды осуществляется в зависимости от перегрева воды в один из нижних отсеков колонки с помощью перфорированного коллектора.
При двух и более ступенях деаэрации ввод «кипящего» потока воды целесообразно осуществлять непосредственно в паровой объем бака-аккумулятора со стороны, противоположной размещению барботажного отсека. «Кипящий» поток может вводиться с помощью суживающегося сопла или (при значительном расходе) перфорированного коллектора. Площадь выходного сечения сопла принимается обычно равной примерно 60 % площади входного сечения. Скорость воды в отверстиях коллектора принимается не выше 3 - 5 м/сек. При больших скоростях воды на коллекторе должны устанавливаться небольшие съемные сопла из коррозионностойкого материала.
Диаметр присоединительных штуцеров, расположенных на деаэрационной колонке, рассчитывается по формуле
где G - расход среды (пара или воды), кг/ч;
v - удельный объем среды, м3/кг;
w - скорость пара или воды, м/сек.
Скорость пара в штуцерах рекомендуется принимать:
при p = 1,2 ат w = 40 ÷ 70 м/сек;
при p = 7 - 10 ат w = 30 ÷ 40 м/сек.
Скорость воды в штуцерах рекомендуется выбирать в пределах 1,5 - 2,5 м/сек.
При малых напорах значения скоростей среды следует уточнять на основе гидравлического расчета соответствующих трактов. Для деаэраторов атмосферного давления, питаемых паром от теплофикационных отборов турбин, следует также исходить из обеспечения оптимальной динамической саморегулирующей способности деаэрационной установки.
Расчет теплового баланса деаэрационных колонок с насадками проводится так же, как и для струйных колонок. Тепловой расчет этих колонок не производится, так как определяемые описываемыми методами диаметр колонки и высота слоя насадки достаточны для обеспечения требуемого подогрева воды. Поэтому ниже приводится расчет гидродинамической устойчивости (предельных режимов) и расчет процесса десорбции кислорода.
Пол нарушением гидродинамической устойчивости деаэрационной колонки с насадкой понимается переход ее на предельный режим, три котором вследствие высокой скорости парового потока начинается захлебывание колонки, т.е. обращенное (направленное снизу вверх) движение части деаэрируемой воды. Обращенному движению воды обычно предшествует интенсивный срыв капель с элементов насадки, расположенных в нижнем ее слое, и даже полное разрушение пленки на этих элементах.
При наступлении предельного режима наблюдается унос воды с выпаром, снижение температуры выпара и неспокойная работа всей установки - вибрация колонки и связанных с него трубопроводов, появление внутри колонки посторонних шумов и т.п.
При некоторых условиях, главным образом при большой разности температур деаэрированной и исходной воды, предельный режим работы может вызвать довольно сильные гидравлические удары в колонке. Для того чтобы в условиях эксплуатации гидродинамическая устойчивость колонки не нарушалась, скорость пара при данных плотности орошения и температуре воды перед колонкой не должна превышать определенных предельных значений.
Для насадки из вертикальных листов независимо от характера изменения направления их в двух смежных пакетах (см. рис. 3-3, а и б) предельная плотность орошения при данной скорости пара перед насадкой или предельная скорость пара перед насадкой при заданной плотности орошения определяются с помощью рис. 6-1 или из уравнения
где wп - скорость пара, отнесенная к полному сечению колонки, м/сек;
fуд - удельная поверхность насадки, м2/м3;
g - ускорение силы тяжести, м/сек2;
v - свободный объем насадки, м3/м3;
γп - удельный вес пара, кг/м3;
γж2 - удельный вес деаэрированной воды, кг/м2;
μж1 - средний динамический коэффициент вязкости всех потоков воды и конденсатов перед деаэрационной колонкой, кг · сек/м2;
μж2 - то же деаэрированной воды, кг · сек/м2;
Wж - весовая (массовая) скорость воды, отнесенная к полному сечению колонки (плотность орошения), без учета расхода конденсата греющего пара, кг/м2 · сек;
Wп = wп γп - весовая (массовая) скорость пара, отнесенная к полному сечению колонки, кг/м2 · сек.
Рис. 6-1. График для определения предельной плотности орошения или предельной скорости пара для насадки из вертикальных листов.
Уравнение (6-1) составлено в результате обобщения опытных данных, полученных при исследовании деаэрационных колонок с упорядоченными насадками (см. рис. 3-3, а и б) в диапазонах изменения давления 1,2 - 6,0 ат, весовой скорости воды (плотность орошения) 58 - 282 т/м2 · ч, подогрева воды в колонке 28 - 150 °С и температуры греющего пара 110 - 330 °С.
Для насадок из наклонных и зигзагообразных листов (см. рис. 3-3, в и г) пока отсутствует такая обобщенная зависимость. Ориентировочно, но с учетом результатов испытания опытных колонок можно пользоваться для них рис. 6-1 или уравнением (6-1), умножая полученные предельные значения плотности орошения и скорости пара на поправочный коэффициент, равный 0,7 - 0,8. Более высокий поправочный коэффициент следует принимать при малых значениях предельной скорости пара, соответствующих небольшим подогревам воды в колонках - порядка 10 - 30° С, более низкий - при подогревах воды выше приблизительно 60 °С.
Максимальные рабочие значения плотности орошения и скорости пара должны составлять не более 85 % их расчетных предельных значений.
Пренебрегая сопротивлением переносу массы в паровой фазе, поверхность или объем насадки можно определять при помощи уравнений
(6-2)
где b1 - коэффициент запаса, принимаемый равным 1,2;
G - расход удаляемого газа, кг/ч (кг/сек);
K и K · fуд - средние поверхностный и объемный коэффициенты массоотдачи в жидкой фазе, кг/м2 · ч · кг/м3, кг/м3 · ч · кг/м3;
Δc - средняя разность концентраций (концентрационный напор), кг/т.
Рекомендуется определять Δc как среднелографмическую разность фактической и равновесной концентраций рассматриваемого газа в деаэрируемой воде
(6-4)
где c1 и c2 - концентрации удаляемого газа соответственно перед колонкой и в воде на выходе из бака-аккумулятора, кг/т;
c2p - равновесная концентрация этого же газа в воде на входе в колонку (в зоне удаления выпара), кг/т.
При расходе выпара более 1 кг на 1 г деаэрируемой воды величиной c2p при расчете атмосферных деаэраторов и деаэраторов повышенного давления можно пренебречь. В этом случае
(6-5)
Начальная концентрация газа в воде c1, конечная c2 и равновесная c2p, а также средняя разность концентраций Δc могут быть выражены в мг/кг или г/т,
а Kfуд и K -
соответственно в
и
. В
этом случае для получения V и F из уравнений (6-2) и (6-3)
соответственно в м3 и м2 расход удаляемого
газа G должен
быть подставлен в г/ч.
Расход удаляемого из воды кислорода Gк можно определять по уравнению
Gк = Gг.н v1 c1 - G v2 c2, г/ч, (6-6)
где Gг.н и G - гидравлическая нагрузка насадки и производительность колонки, т/ч;
v1 и v2 - удельные объемы воды до и после насадки, м3/т;
с1 и c2 - содержание кислорода в воде до и после насадки, г/т или мг/кг.
При наличии перед насадкой незаполненного парового пространства расход кислорода, удаляемого в пределах насадки, определяется при помощи уравнения
Gн = G1н v1н c1н - G v2 c2, г/ч, (6-7)
где
G1 - гидравлическая нагрузка насадки с учетом расхода пара на подогрев воды в струях перед насадкой, т/ч, и
(6-9)
Gн1 - расход пара на подогрев воды в струях перед насадкой, т/ч;
i1н - энтальпия воды перед насадкой, ккал/кг;
iн - энтальпия насыщенного пара при рабочем давлении в колонке, ккал/кг;
v1н - удельный объем воды перед насадкой, м3/кг;
c1н - содержание кислорода в воде перед насадкой, определяемое по уравнению
(6-10)
где L - длина струи, м;
d0 - диаметр отверстия, м;
wв - скорость истечения воды из отверстий, м/сек;
A - величина, изменяющаяся при изменении давления от 1,2 до 6,0 ат в пределах 0,021 - 0,030.
В случае применения упорядоченных насадок при расчете десорбции кислорода из воды целесообразно пользоваться поверхностным коэффициентом массоотдачи K, который определяется по формуле
K = A b2 B Гn hp, г/м2 · ч · г/м3. (6-11)
где
-
линейная гидравлическая нагрузка насадки, кг/м · ч; (6-11а)
b2 - коэффициент, учитывающий влияние начальной концентрации в воде кислорода cк1 и свободной двуокиси углерода
cy1 (при ck1 > 1 мг/кг и cy1 >3 мг/кг b2 = 1.
При ck1 ≤ 1 мг/кг и cy1 ≤ 3 мг/кг b2 = 0,9);
B = Dкc vlж γmж - функция физических параметров воды, значение которой находится в зависимости от средней по высоте колонки температуры воды по рис. 6-2;
G - расход воды, поступающей в колонку, кг/ч;
п - длина орошаемого периметра насадки, м;
h - высота насадки, м.
Рис. 6-2. График для определения B = Dkc · vlж · γmж.
1 - вертикальные листы; 2 - неупорядоченная насадка; 3 - наклонные и зигзагообразные листы.
Значения постоянной A и показателей степени у параметров, входящих в уравнение (6-11), для различных типов насадок приведены в табл. 6-1.
Таблица 6-1
|
Значения величин |
|||
|
A |
n |
p |
|
|
Насадка из вертикальных листов (см. рис. 3-3, а).................................................. |
119,8 |
0,7 |
-0,85 |
|
Хордовая насадка (см. рис. 3-3, б)............................................................................... |
5,53 · 103 |
1 |
0 |
|
Насадка из наклонных листов (см. рис. 3-3, в)........................................................ |
6,65 |
0,6 |
0 |
|
Насадка из зигзагообразных листов с отверстиями и без отверстий (см. рис. 3-3, г) |
8,18 |
0,6 |
0 |
Данные табл. 6-1 справедливы для диапазонов изменения давления 1,2 - 6,0 ат, плотности орошения 40 - 240 т/м2 · ч, нагрева воды 12 - 120 °С, начального содержания кислорода 0,8 - 12,5 мг/кг, продолжительности пребывания воды в баке-аккумуляторе 1 - 20 мин и высоты насадки 0,15 - 0,9 м.
После определения по уравнению (6-2) общей поверхности насадки высота ее при выбранном шаге определяется по формуле
(6-12)
где F - общая поверхность насадки, м2;
F0 - поверхность насадки высотой 1 м, численно равная орошаемому периметру п, м2.
Максимально допустимая рабочая плотность орошения для неупорядоченной насадки из омегаобразных элементов с отверстиями при данной скорости пара перед насадкой или максимально допустимая рабочая скорость пара перед насадкой при данной плотности орошения определяются с помощью рис. 6-3 или из уравнения
Tп.д = 0,1755 (1 - 2,890 A)3, (6-13)
где
- модифицированный безразмерный параметр сопротивления
при максимально допустимой рабочей нагрузке;
(6-14)
- безразмерный параметр сопротивления при максимально допустимой рабочей нагрузке, предложенный Н.М. Жаворонковым;
(6-15)
- сопротивление сухой (неорошаемой) насадки по пару на 1 м высоты при скорости пара перед насадкой wп, соответствующей максимально допустимой нагрузке, кг/м2 · м;
(6-16)
- безразмерный параметр орошения,
где fуд - удельная поверхность насадки, м2/м3;
(6-17)
- число Рейнольдса для жидкости в насадочных колонках;
Lг.п.д - предельно допустимая плотность орошения, кг/м2 · ч;
v2 - удельный объем деаэрированной воды, м3/кг;
νж2 - кинематический коэффициент вязкости деаэрированной воды, м2/сек.
Рис. 6-3. Зависимость модифицированного безразмерного параметра сопротивления от безразмерного параметра орошения для неупорядоченной насадки из омегаобразных элементов с отверстиями.
Удельное сопротивление сухой (неорошаемой) насадки определяется по формуле
(6-18)
где μп - динамический коэффициент вязкости пара перед насадкой, кг · сек/м2.
Уравнение (6-13) обобщает результаты исследования опытных деаэрационных колонок с неупорядоченной насадкой из омегаобразных элементов с отверстиями в диапазоне изменения давления 1,2 - 6,0 ат, весовой скорости воды, отнесенной к полному сечению колонки (плотности орошения), 6,1 - 55,6 кг/м2 · сек, или 22 - 200 т/м2 · ч, подогрева воды в колонке 18 - 135 °С и температуры греющего пара 110 - 300 °С.
При расчете процесса десорбции в деаэрационных колонках с неупорядоченными насадками целесообразно пользоваться объемным коэффициентом массоотдачи Kfуд. Величину его в случае десорбции кислорода из воды следует определять из следующего выражения:
Kfуд = 9,26 · 103 b2 B · f0,2уд L0,8 h-0,7, г/м3 · ч · г/м3, (6-19)
где fуд - удельная поверхность насадки, м2/м3;
L - плотность орошения, т/м2 · ч.
Остальные обозначения - см. в § 6-2.
Значение B определяется по рис. 6-2.
Выражение (6-19) применимо для расчета деаэрационных колонок с неупорядоченными насадками из омегаобразных элементов с отверстиями и без отверстий, а также колец размером 18×18×1,5 мм и в диапазоне изменения давления 1,2 - 6,0 ат, плотности орошения 20 - 140 т/м · ч, подогрева воды в колонке 5 - 60 °С, высоты насадки 0,15 - 0,6 м и продолжительности пребывания воды в баке-аккумуляторе 2 - 27 мин.
Для распространенной в деаэрационных колонках насадки из омегаобразных элементов с отверстиями (см. рис. 3-5) fуд = 194 м2/м3; соответственно
Kfуд = 26,6 · 103 b2 B L0,8 h-0,7. (6-20)
Примечание. В случае расчета десорбции при помощи уравнений (6-11) и (6-19) за единицу измерения времени принят 1 ч, в отличие от других расчетов, где за единицу измерения времени принята 1 сек.
Все остальные расчеты по определению выделения кислорода для колонок с неупорядоченными насадками проводятся по уравнениям (6-3) - (6-10).
Диаметр колонки и высота слоя насадки (как и связанная с ней высота колонки) определяются при расчете гидродинамической устойчивости колонки и десорбции кислорода.
Положение упорядоченной насадки фиксируется с помощью нижней и верхней решеток. Площадь живого сечения решеток следует принимать не менее 80 %. Нижняя решетка, как правило, наглухо соединяется с корпусом колонки, верхняя должна быть съемной. Крепление верхней решетки должно исключать возможность вертикального перемещения элементов упорядоченной насадки.
Неупорядоченная насадка укрепляется в колонке двумя сетками: нижней - неподвижной, в большинстве случаев жестко соединенной с корпусом колонки, и верхней - подвижной, имеющей возможность небольшого вертикального перемещения.
На рис. 6-4 показано эластичное крепление верхней сетки с помощью пружин. При установке секционирующего каркаса следует применять жесткое крепление обеих сеток.
Рис. 6-4. Эластичное крепление верхней сетки насадки.
1 - пружина; 2 - кольца; 3 - верхняя сетка; 4 - нижняя сетка.
Расстояние между вертикальными или наклонными листами упорядоченной насадки фиксируется шайбами (рис. 6-5), гребенками (рис. 6-6) или другими приспособлениями.
Рис. 6-5. Деаэрационная колонка с насадкой из вертикальных плоско-параллельных листов (расстояние между листами фиксируется с помощью дистанционных шайб).
1 - корпус; 2 - крышка колонки; 3 - водораспределительная тарелка; 4 - патрубки для пропуска выпара; 5 - листы насадки; 6 - дистанционные шайбы; 7 - желоба для равномерного распределения воды; 8 - коллектор с отверстиями для подачи воды; 9 - патрубок для отвода выпара; 10 - выпар; 11 - вода.
Рис. 6-6. Деаэрационная колонка с насадкой из вертикальных листов (расстояние между листами фиксируется с помощью гребенок).
1 - корпус; 2 - крышка; 3 - сопло; 4 - розетка; 5 - стальные листы; 6 - опорная крестовина (нижняя гребенка); 7 - патрубок для предохранительного клапана; 8 - отбойный лист против выноса влаги; 9 - бак-аккумулятор; 10 - верхняя гребенка; 11 - вода; 12 - выпар; 13 - пар.
При диаметре колонки более 1,0 - 1,5 м упорядоченную плоскопараллельную насадку целесообразно собирать из корытообразных элементов, устанавливаемых в колонке в шахматном порядке. Направление корытообразных элементов в двух смежных слоях может изменяться на 90° (рис. 6-7). Применение корытообразных элементов позволяет легко компоновать из вертикальных листов упорядоченную насадку большой поверхности.
Рис. 6-7. Деаэрационная колонка с насадкой из вертикальных корытообразных элементов.
Орошение упорядоченной или неупорядоченной насадок рекомендуется осуществлять:
1. С помощью водораспределительной тарелки 3 (см. рис. 6-5), имеющей отверстия для распределения воды и открытые сверху и снизу патрубки 4 для пропуска выпара. В этом случае уровень воды над тарелкой лимитируется высотой патрубков. Водораспределительная тарелка 3 зажимается между фланцами или припаривается к корпусу колонки, или же устанавливается на приваренном к корпусу колонки кольце 6 с гидрозатвором (рис. 6-8).
Рис. 6-8. Деаэрационная колонка с неупорядоченной насадкой и камерой смешения (ДСП-320).
Водораспределительное устройство такого типа легко очищается от отложений грязи и накипи. На днище колонки следует предусмотреть установку люка для проведения осмотра и чистки водораспределительного устройства.
2. С помощью закрытой водяной камеры, состоящей из двух горизонтальных листов 1 и 2 (см. рис. 6-7) и сквозных, открытых с обоих концов патрубков 3. Нижний лист 1 имеет равномерно распределенные отверстия для прохода воды. Патрубки 3 предназначены для пропуска выпара. Применение закрытой водяной камеры позволяет вне зависимости от высоты патрубков повысить в желаемых размерах гидравлический напор (с целью увеличения расхода воды через сливные отверстия).
В случае необходимости (при большом диаметре колонки) устройства люка для осмотра насадки (см. рис. 6-7) или сброса относительно мало перегретого конденсата в верхнюю часть колонки целесообразно, если нет ограничений по высоте колонки, предусматривать разрыв между водораспределительным устройством и насадкой высотой около 0,5 м. При этом, если разности температур деаэрированной и исходной воды выше примерно 40 °С, рекомендуется располагать отверстия 1 для истечения воды из закрытой водяной камеры по винтовой линии в патрубках 2 для пропуска выпара (рис. 6-9).
Рис. 6-9. Деаэрационная колонка с неупорядоченной насадкой и подогревом воды в патрубках для отвода выпара.
При таком способе распределения воды основной нагрев ее происходит в патрубках 2. Это обусловливает повышение средней скорости пара и средней температуры деаэрируемой воды по высоте незаполненного парового пространства перед насадкой и, следовательно, повышение интенсивности вентиляции и выделения кислорода в этой части колонки.
В отдельных случаях, например при большом нагреве воды в колонке (>60 °С), может быть целесообразно предусматривать основной подогрев деаэрируемой воды в патрубках для отвода выпара также и при небольшой высоте незаполненного парового, пространства перед насадкой или даже при отсутствии ею. При этом нужно устанавливать промежуточную водораспределительную тарелку 3 между водяной камерой и насадкой (рис. 6-10).
Рис. 6-10. Атмосферная деаэрационная колонка с насадкой из омегаобразных элементов.
1 - днища водяной камеры; 2 - патрубок водяной камеры для прохода выпара; 3 - дырчатый противень; 4 - патрубок дырчатого противня для прохода пара; 5 - насадка на омегаобразных элементов; 6 - сетка; 7 - патрубок для подачи пара; 8 - патрубок для подачи смеси конденсата и дистиллята испарителей; 9 - патрубок для отвода выпара; 10 - резервный патрубок; 11 - опорная решетка; 12 - стяжной болт; 13 - пружина.
Потоки воды и конденсатов, перегретые по отношению к температуре насыщения, соответствующей давлению в деаэраторе, но не содержащие кислорода и свободной углекислоты, допустимо сбрасывать, помимо деаэрационной колонки, непосредственно в бак-аккумулятор.
При наличии в указанных потоках воды и конденсатов кислорода и свободной двуокиси углерода их следует направлять через коллектор с отверстиями в незаполненное шаровое пространство между двумя слоями насадки (см. рис. 3-5).
Если суммарный расход перегретых потоков воды и конденсатов не превышает приблизительно 5 % общего расхода воды, коллектор с отверстиями может располагаться непосредственно внутри насадки, без устройства разрыва между двумя ее слоями.
Месторасположение ввода в колонку перегретых конденсатов и воды определяется степенью их перегрева. Чем больше степень перегрева данного потока, тем ниже по высоте насадки он должен вводиться в колонку.
Недопустим сброс сильно перегретых конденсатов в верхнюю часть колонки.
Для устранения неравномерности распределения тепловой нагрузки колонки по поперечному сечению и связанного с ней снижения эффективности деаэрации воды необходимо перемешивать потоки воды и конденсатов, если они поступают в деаэратор при различных температурах, в специальном смесительном устройстве, расположенном в колонке.
Смесительное устройство, состоящее из двух камер - закрытой А и открытой Б, приведено на рис. 6-8. В закрытую камеру через патрубки 1 вводятся потоки воды и конденсатов. С целью лучшего перемешивания потоков отверстия а в двух смежных патрубках должны быть расположены друг против друга и рассчитываться таким образом, чтобы скорость истечения потоков была не менее 10 м/сек. Открытая водяная камера сообщается с закрытой только через два диаметрально расположенных отверстия б в вертикальной перегородке между камерами. Через эти отверстия смесь воды и конденсатов поступает в открытую камеру Б, а затем через водослив 2 - на тарелку 3, имеющую равномерно распределенные по ее площади отверстия для орошения насадки и патрубки 4 для пропуска выпара.
Для отвода выпара в периферийной зоне, расположенной под смесительным устройством, в последнем предусмотрены сквозные патрубки 5, в которые свободно входят патрубки 4.
При относительно низкой средней температуре воды перед колонкой и соответственно больших подогревах ее (примерно на 30 °С и более) необходимо предусматривать в верхней части колонки естественную компенсацию термических напряжении или установку специальных компенсаторов.
Частичная естественная компенсация термических напряжений в водораспределительной камере может быть достигнута при нежестком соединении ее с корпусом колонки (см. рис. 3-5).
На рис. 6-11 показаны возможные варианты установки компенсаторов на водораспределительной камере.
Рис. 6-11. Способы эластичного соединения камеры смешения с корпусом колонки.
Подачу в колонку насыщенного пара или пара, имеющего небольшой перегрев (порядка 30 - 50 °С), следует осуществлять через:
а) установленный в центре поперечного сечения колонки распределитель, представляющий собой открытый снизу цилиндр, на боковой поверхности которого предусмотрены прорезки для выхода пара (см. рис. 6-10);
б) приваренный к стенкам корпуса колонки кольцеобразный распределитель с равномерно распределенными прорезями для выхода пара (см. рис. 3-2);
в) коллектор с отверстиями (см. рис. 5-7).
Примечания: 1. При большом диаметре колонки (свыше 2 м) рекомендуется применять кольцеообразный распределитель пара или коллектор с отверстиями.
2. Если расчетный диаметр паропровода к колонке превышает 500 - 600 мм, то подвод пара к распределителю независимо от его конструкции целесообразно осуществлять с двух противоположных сторон.
При подаче в колонку сильно перегретого пара или конденсата через коллектор с отверстиями на одном конце коллектора должно привариваться установочное кольцо 3 (см. рис. 5-7), на другом - установочные ребра 4. Установочное кольцо 3 зажимается между фланцами патрубка 5 и подводящего трубопровода 6, а установочные ребра свободно входят в приварыш 7.
Определение размеров патрубков для подвода различных потоков воды и пара производится по методике, описанной в § 5-5.
Принципиальная схема деаэрации воды с применением барботажного устройства ЦКТИ приведена на рис. 3-9.
Тепловой баланс барботажного деаэрирующего устройства составляется с целью определения минимально необходимого расхода пара. Действительный расход пара на барботаж может быть принят более высоким, но должен быть согласован с общим расходом пара на деаэратор при различных режимах его работы.
Уравнение теплового баланса для барботажного устройства имеет вид:
Gв iв + Dб iп = (Gв + Dк) · iд + Dс.б i′д, (7-1)
где Gв - расход воды на входе в барботажное устройство, кг/ч;
iв - энтальпия воды на выходе из колонки (на входе в барботажное устройство), ккал/кг;
Dб = Dк + Dс.б - расход паpa, подводимого к барботажному устройству, кг/ч;
iп - энтальпия подводимого пара, ккал/кг;
Dк - количество пара, сконденсированного при подогреве воды от температуры на входе в устройство до температуры насыщения, соответствующей давлению барботажного канала, кг/ч;
iд - энтальпия воды на выходе из барботажного устройства, ккал/кг;
Dс.б - расход пара на собственно барботаж, кг/ч;
i′д - энтальпия насыщенного пара при давлении в паровой полости бака-аккумулятора, ккал/кг.
Определение величин, входящих в уравнение (7-1), производится следующим образом:
Dс.б = 3600 wп γп F, кг/ч, (7-3)
где wп - скорость пара, приведенная к площади рабочей части листа, м/сек;
F - площадь рабочей части листа, м2.
Приведенная весовая скорость пара принимается равной
wп γп = (0,15 ÷ 0,20) кг/м2 · сек.
Предварительно для определения Dс.б площадь дырчатого листа принимается равной 1 м2 и в последующем уточняется.
Расчет входного сечения барботажного канала. Живое сечение на входе воды в барботажный канал составляет:
где a - ширина канала, м;
b - высота канала, принимаемая равной 0,150 - 0,250 м;
Gв - расход воды через барботажный канал, кг/ч;
vв - удельный объем воды, м3/кг;
wв - скорость воды во входном сечении канала, принимаемая равной 0,10 - 0,25 м/сек.
При помощи формулы (7-4) находят ширину канала a.
Расчет и конструирование барботажного листа. Живое сечение для прохода пара в барботажном листе определяется по формуле
- удельный объем пара в паровой подушке барботажного устройства, м3/кг;
wср - средняя скорость пара в отверстиях (или щелях) листа, м/сек.
Расчетная скорость пара в отверстиях (или щелях) барботажного листа принимается в зависимости or длины листа l:
при l = 500 ÷ 600 мм wср = (2,5 ÷ 3) wмин, м/сек,
при l = 600 ÷ 800 мм wср = (3,5 ÷ 4) wмин, м/сек,
где wмин - минимальная скорость пара в отверстиях листа.
где σ - коэффициент поверхностного натяжения системы вода - пар, кг/м;
γ′ - удельный вес воды в барботажном канале, кг/м3;
γ″ - удельный вес пара в паровой подушке барботажного устройства, кг/м3;
g - ускорение силы тяжести, м/сек2;
R0 - радиус отверстий или половина ширины щели в барботажном листе, м.
Диаметр отверстий на барботажном листе рекомендуется принимать равным 5 - 6 мм, а ширину щелей - в пределах 3 - 4 мм. Чисто отверстий (щелей) на барботажном листе будет
где F0 - площадь единичного отверстия или щели на листе, м2.
Далее производится разметка расположения отверстий или щелей на рабочей части листа.
Шаг отверстий в ряду принимается равным
t1 = 3 D0,
где D0 - диаметр отверстий, м.
Число отверстий в одном ряду
Число рядов отверстий
Рабочая длина листа
где t2 - шаг между рядами отверстий (или щелями), принимаем равным 0,050 - 0,100 м.
Площадь листа
При несовпадении расчетной площади барботажного с предварительно принятой ее величиной, равной 1 м2, при уточнение величины расхода пара на барботажное устройство. Таким образом, расчет и конструирование барботажного устройства проводятся методом последовательного приближения.
Расчет высоты паровой подушки под листом. Для обеспечения равномерной раздачи пара через отверстия или щели барботажного листа необходимо обеспечить под ним устойчивую паровую подушку. Высоту подушки рекомендуется иметь не менее 40 - 45 мм при длине листа 600 - 800 мм. Высота паровой подушки приближенно может определяться также по формуле
где wоп - средняя скорость пара в отверстиях дырчатого листа.
Для щелевого листа вместо радиуса отверстия R0 следует в формулу (7-12) подставлять половину ширины щели.
Коэффициент местного сопротивления ξ принимается в формуле (7-12) равным 2 для отверстий диаметром до 7 мм и равным 1,5 для щелей шириной 3 мм.
Паровая подушка должна обеспечиваться при всех режимах работы деаэратора. В связи с этим барботажным лист рекомендуется секционировать со стороны паровой подушки одной или двумя перегородками, расположенными перпендикулярно направлению движения воды над листом, что повышает равномерность работы листа при малых нагрузках деаэратора. Минимальный расход пара на барботажное устройство не должен превышать минимально необходимый расход пара на деаэратор.
Барботажное устройство состоит из канала, приемной паровой камеры и подъемной шахты.
Барботажный канал представляет собой прямоугольную камеру шириной a, высотой b и длиной l (см. рис. 3-6). Внутри канала для жесткости всего устройства устанавливаются вертикальные перегородки. Размер a должен выбираться в зависимости от диаметра бака. Расстояние от нижней образующей бака до барботажного листа должно быть не более 150 - 200 мм, так как увеличение его приводит к заметному сокращению полезного объема бака. В случае невозможности выполнения этого требования устанавливаются два барботажных устройства, включаемых параллельно и устанавливаемых в противоположных торцах бака-аккумулятора.
Барботажный канал следует изготовлять из коррозионностойкого материала.
Рекомендуется принимать следующие основные конструктивные размеры барботажного устройства:
Высота паровой камеры.................................................... 150 < h < 250 мм
Расстояние между секционирующими перегородками. 50 - 100 мм
Вертикальная перегородка шахты................................... На 100 - 150 мм выше верхнего уровня воды в баке
Циркуляционная перегородка шахты.............................. На 100 - 150 мм ниже минимального уровня воды в баке
Ширина шахты................................................................... Примерно на 200 мм больше ширины барботажного канала
Барботажные тарелки при правильно выбранном живом сечении (примерно до 30 %) и оптимальном диаметре отверстий 6 мм в случае установки их в нижней части деаэрационной колонки, где практически отсутствует конденсация греющего пара, работают более эффективно, нежели тарелки струйного типа. Замена же всех струйных тарелок барботажными, как правило, нецелесообразна.
В деаэрационных колонках струйного типа с одной или двумя барботажными тарелками, равно как и в колонках струйного типа без барботажных тарелок, эффективность удаления из воды свободной двуокиси углерода существенно ниже, чем эффективность удаления из воды кислорода.
Применение барботажных тарелок обычно не приводит к существенному увеличению степени разложения бикарбонатов, а снижение концентрации свободной двуокиси углерода большей частью не превышает при этом 75 % начальной концентрации ее в деаэрируемой воде.
При постоянной гидравлической нагрузке и подогреве воды в деаэрационной колонке эффективность работы барботажных тарелок зависит в основном от относительной площади живого сечения. Уменьшение последней благоприятствует удалению газов из воды, но приводит к уменьшению предельной плотности орошения.
Для атмосферных деаэраторов зависимость предельной плотности орошения Lпр от относительной площади живого сечения барботажной тарелки при диаметре отверстий 6 мм определяется по формуле
Lпр = Aб.т f1,45б.т, т/м2 · ч, (7-13)
где fб.т - живое сечение барботажной тарелки, доли рабочей площади;
Aб.т - множитель, зависящий от подогрева воды в колонке, т/м2 · ч.
В диапазоне изменения Δt от 66 до 101 °C значение Aб.т может быть подсчитано по формуле
Aб.т = (8,69 - 0,0172 Δt)3. (7-14)
При подогреве деаэрируемой воды менее чем на 66 °С значение Aб.т резко возрастает и при Δt = 52 °С составляет около 640 против примерно 430 при Δt = 66 °C.
С повышением давления в колонке при прочих равных условиях увеличивается предельная плотность орошения. В первом приближении (с учетом опытных данных ВТИ) можно считать, что при повышении давления с 1,2 - 1,5 до 4 ат и до 6,0 ат значение предельной плотности орошения, подсчитанное по формуле (7-13), должно быть увеличено соответственно в 1,9 и 2,8 раза.
Сопротивление одной барботажной тарелки с отверстиями составляет:
где ξ - коэффициент местного сопротивления для отверстий в барботажных тарелках;
β - отношение среднего статического давления столба газожидкостной смеси в зоне барботажа к статическому давлению столба жидкости над отверстием в месте стекания жидкости;
wп - скорость пара в отверстиях тарелки, м/сек;
τ - доля живого сечения отверстий тарелки, через которую стекает жидкость;
γп - удельный вес шара, кг/м3;
g - ускорение силы тяжести, м/сек2;
σ - поверхностное натяжение на границе раздела фаз газ - жидкость, кг/м;
d0 - диаметр отверстий в барботажной тарелке, м.
Величина τ определяется из уравнения
где wж - весовая скорость жидкости, отнесенная к полному сечению аппарата, кг/м2 · сек;
wп - то же пара, кг/м2 · сек;
γж - удельный вес жидкости, кг/м3;
μ - коэффициент расхода жидкости через отверстие.
Минимальное значение коэффициента местного сопротивления для круглых отверстий при толщине тарелки 3 - 6 мм составляет 1,45. Коэффициент β и коэффициент расхода μ при барботировании пара через воду следует принимать соответственно равными 0,5 и 0,62.
Согласно данным Уралэнергометаллургпрома, разработанные им барботажные деаэраторы имеют следующую характеристику:
а) рабочее давление 1,2 - 1,25 ат;
б) давление греющего пара перед клапаном регулятора 3,0 - 12,0 ат;
в) греющий пар может быть как насыщенным, так и перегретым;
г) температура воды перед деаэратором должна быть не ниже 50 °С;
д) при начальном содержании кислорода в воде до 5 мг/кг и расходе выпара 2 - 4 кг на 1 т деаэрируемой воды содержание кислорода в деаэрированной воде не превышает 0,03 мг/кг;
е) обеспечивается практически полное удаление свободной углекислоты из деаэрируемой воды при содержании ее в исходной воде до 10 мг/кг и греющем паре до 20 мг/кг и величине бикарбонатной щелочности деаэрируемой воды не ниже 0,5 мг-экв/кг;
ж) изменение гидравлических и тепловых нагрузок в диапазоне 20 - 120 % номинального значения не вызывает существенного снижения эффекта деаэрации;
з) отключение вспомогательного барботажного отсека при расходе пара в него, равном расходу выпара, приводит к повышению содержания кислорода в деаэрированной воде с 0,02 - 0,03 до 0,05 - 0,06 мг/кг.
При проектировании таких барботажных устройств Уралэнергометаллургпром рекомендует:
1) барботажное устройство и патрубок для отвода деаэрированной воды располагать на противоположных торцах бака-аккумулятора;
2) предусматривать постоянный уровень воды в баке-аккумуляторе ниже верхнего края барботажных отсеков (в противном случае резко снижается эффективность деаэрации воды);
3) располагать верхний край разделительной перегородки в основном барботажном отсеке на 150 мм ниже верхнего края перегородки между отсеками;
4) принимать расход пара на барботер основного отсека приблизительно равным расходу пара на подогрев подлежащей деаэрации воды до температуры насыщения, соответствующей давлению в деаэраторе, а расход пара на барботер вспомогательного отсека - расходу пара на выпар;
5) расчетную кратность циркуляции воды в основном барботажном отсеке принимать не менее 30, во вспомогательном - не менее 10;
6) длину струй между водораспределительным коллектором и барботажным устройством принимать не менее 300 мм;
7) расход выпара принимать 2 - 4 кг на 1 т деаэрируемой воды.
Расход выпара из основного барботажного отсека, приблизительно равный расходу пара на подогрев воды в струях перед барботажным устройством, подсчитывается по формуле
(7-16)
где i1 и i1н - энтальпия воды соответственно перед деаэратором и перед барботажным устройством, ккал/кг;
iп - энтальпия греющего пара, ккал/кг.
Формула для определения температуры воды, соответствующей энтальпии i1н, приведена в § 5-1.
При заданной кратности циркуляции удельный вес пароводяной смеси γсм на выходе из подъемного канала составляет:
(7-17)
где Gв - расход воды на деаэратор, т/ч;
k - кратность циркуляции;
vв - удельный объем деаэрированной воды, м3/кг;
vп - удельный объем греющего пара, м/кг.
Величина движущего напора в циркуляционном кольце барботажного отсека определяется приближенно по формуле, не учитывающей влияния относительной скорости пара в пароводяной эмульсии, эжектирующего действия пара при выходе его из отверстий барботеров и расхода пара на подогрев воды в барботажном отсеке
где Δp - движущий напор, кГ/м2;
h - высота циркуляционного кольца, м;
γв - удельный вес деаэрированной воды, кг/м3;
γсм - удельный вес пароводяной смеси на входе из подъемного канала, кг/м3.
Приблизительная расчетная скорость движения воды в опускном канале wв.к:
(7-19)
где ξ - приведенный коэффициент местного сопротивления.
При высоте циркуляционного контура 1,6 - 1,8 м и номинальных тепловой и гидравлической нагрузках можно принимать ξ = 2.
Площадь поперечного сечения опускного канала
(7-20)
Площадь поперечного сечения подъемного канала основного барботажного отсека рекомендуется принимать равной (1,1 ÷ 1,15) fоп.
Аналогичным способом определяются размеры вспомогательного барботажного отсека, однако площадь поперечного сечения подъемного канала рекомендуется принимать для него равной 1,5 fоп.
Особо следует оговорить лишь определение удельного веса пароводяной смеси на выходе из подъемного канала во вспомогательном барботажном отсеке
(7-21)
где Gвс = Gвсв + Gвспб - расход воды через вспомогательный барботажный отсек, т/ч;
Gвспб - расход пара на барботаж во вспомогательном отсеке.
Охладитель выпара предназначается для конденсации пара, содержащегося в выпаре, с целью сохранения тепла и конденсата этого пара.
В качестве охлаждающей среды для деаэраторов ДСП целесообразно использовать в охладителе выпара основной конденсат турбины или добавочную воду после атмосферных деаэраторов.
Для деаэраторов ДСА в качестве охлаждающей среды следует применять часть основного потока воды, имеющую приемлемую температуру. Конденсат, образующийся в охладителе выпара деаэраторов ДСП, сливается или в деаэрационную колонку ДСА, или в дренажный бак. Конденсат из охладителей выпара ДСА должен сливаться в дренажные баки. На линии отвода выпара из каждой колонки необходимо устанавливать измерительную диафрагму для периодического измерения расхода выпара.
Обязательным элементом деаэрационной установки является охладитель выпара, который может быть индивидуальным или групповым, контактного (смешивающего) или поверхностного (трубчатого) типа. Контактные охладители выпара могут выполняться выносными и встроенными.
В деаэраторах атмосферного давления должны применяться только индивидуальные охладители выпара, предпочтительнее встроенного типа.
В случае применения для нескольких деаэраторов повышенного давления поверхностных охладителей выпара их целесообразно выполнить групповыми (один охладитель выпара на группу деаэраторов). Но наиболее целесообразно применение для деаэрационных установок повышенного давления встроенных контактных индивидуальных охладителей выпара.
Объединение выпара из деаэраторов повышенного давления допустимо при условии, что сухость выпара из объединяемых деаэраторов в условиях нормальной эксплуатации будет не ниже 95 %.
В ряде случаев, особенно на ТЭЦ, возможно использование выпара деаэраторов повышенного давления для организации барботажа в деаэраторах атмосферного типа, если в выпаре практически отсутствует свободная двуокись углерода. В противном случае выпар следует направлять в паровое пространство бака.
Уравнение теплового баланса охладителя выпара (без учета потери тепла в окружающую среду и при энтальпии выпара, равной энтальпии насыщенного пара)
Dвып iвып = Gв (i2 - i1) + Gк iк, (8-1)
где Dвып - расход (кг/ч);
iвып - энтальпия (ккал/кг) насыщенного пара, содержащегося в выпаре перед охладителем при давлении в деаэраторе;
Gв - расход охлаждающей воды, кг/ч;
i2, i1 - энтальпия воды при выходе из аппарата и входе в него, ккал/кг;
Gк - расход конденсата пара из выпара, кг/ч;
iк - энтальпия конденсата, ккал/кг.
Поскольку относительное содержание воздуха в выпаре незначительно, можно принять:
Dвып ≈ Gк.
Отсюда при отсутствии переохлаждения конденсата пара из выпара расход охлаждающей воды
(8-2)
где r = iвып - iк - теплота парообразования при давлении в деаэраторе, ккал/кг.
Поверхность охладителя выпара трубчатого типа (рис. 8-1) определяется по формуле
(8-3)
где Δt - среднелогарифмическая разность температур, °С;
k - коэффициент теплопередачи, ккал/м2 · ч · град;
b - коэффициент запаса.
Рис. 8-1. Охладитель выпара поверхностного типа.
Значение коэффициента b выбирается в зависимости от материала трубок. В случае применения трубок, практически не подверженных коррозионным разрушениям (мельхиоровых, из нержавеющей стали и др.), при определении поверхности охлаждения Fох следует принимать b = 1,1. В остальных случаях, в зависимости от коррозионной стойкости трубок, в том числе и для латуни [Л. 68], b = 1,2 ÷ 1,3.
Среднелогарифмическая разность температур находится из выражения
(8-4)
где t01 и t02 - температуры охлаждающей воды или конденсата до и после охладителя выпара, °С;
tп - температура выпара, принимаемая равной температуре насыщения, соответствующей давлению в деаэраторе, °С.
Коэффициент теплопередачи определяется по формуле
где
![]()
αп - коэффициент теплоотдачи от пара к стенке трубки, ккал/м2 · ч · град;
δ - толщина стенки трубок, м;
λ - коэффициент теплопроводности металла трубок, ккал/м · ч · град;
αв - коэффициент теплоотдачи от стенки трубки к охлаждающей среде, ккал/м2 · ч · град.
При расходе выпара более 1,5 кг на 1 т деаэрируемой воды и давлении в охладителе выпара 1,0 - 6,0 ат значения αн следует принимать в зависимости от начального содержания кислорода в поступающей в деаэратор воде и степени извлечения пара из выпара согласно табл. 8-1.
Таблица 8-1
|
Степень извлечения пара из выпара, % |
Коэффициент теплоотдачи, ккал/м2 · ч · град |
|
|
1 |
99,5 |
7000 |
|
10 |
99,5 |
6000 |
|
1 |
99,9 |
5000 |
|
10 |
99,9 |
4000 |
Коэффициент теплоотдачи от стенки трубки к охлаждающей воде рекомендуется определять из выражения
(8-6)
где z - множитель, зависящий от температуры охлаждающей воды;
wо.в - скорость охлаждающей воды, м/сек;
d - внутренний диаметр трубки, м.
Значения z для воды на линии насыщения приведены ниже.
|
0 |
20 |
40 |
60 |
80 |
100 |
150 |
200 |
250 |
|
|
Величина z |
1230 |
1615 |
1990 |
2310 |
2670 |
2740 |
3230 |
3590 |
3590 |
Скорость охлаждающей воды в трубках выбирается в зависимости от материала трубок и допустимой потери давления. При латунных трубках рекомендуется принимать wо.в не выше 2,5 м/сек, при трубках из мельхиора или нержавеющей стали - до 3,5 - 4,0 м/сек.
В объем гидравлического расчета входит определение диаметров трубопроводов и сопротивления движению воды в охладителе с прилегающими к нему трубопроводами.
Диаметр трубопровода выпара
(8-7)
где vвып - удельный объем выпара, принимаемый равным удельному объему насыщенного пара при давлении в деаэраторе, м3/кг;
wвып - скорость выпара в отводящем трубопроводе, м/сек.
Скорость выпара wвып принимается в деаэраторах атмосферного давления 50 - 60 м/сек и в деаэраторах повышенного давления (6 - 7 ат) - 30 - 40 м/сек.
На трубопроводе выпара устанавливается ограничительная диафрагма, рассчитанная на номинальный расход выпара.
Диаметр трубопровода охлаждающей воды и присоединительных штуцеров рассчитывается по скорости воды, принимаемой равной 1,0 - 2 м/сек.
Сопротивление движению воды в охладителе складывается из суммы местных сопротивлений входа и выхода (присоединительных штуцеров), поворотов (число ходов) и трения на прямых участках труб.
Местные сопротивления определяются по формуле
(8-8)
где коэффициент сопротивления ξ принимается по данным справочников.
Сопротивление трения определяется по формуле
(8-9)
где λ - коэффициент трения;
l - длина прямых участков трубы, м;
d - диаметр трубопровода или эквивалентный диаметр, м;
wо.в - скорость воды, м/сек;
γ - удельный вес воды, кг/м3.
Коэффициент сопротивления трения технически гладких труб
где Re - число Рейнольдса потока воды в трубе.
Общее сопротивление аппарата определяется как сумма его составляющих
Применение контактного охладителя выпара дает возможность использовать для конденсации пара из выпара потоки воды, имеющие температуру примерно на 12 - 15 °С ниже температуры насыщения, соответствующей давлению в деаэраторе. С этой целью может использоваться практически любой из «холодных» потоков, постоянно поступающих в деаэрационную колонку.
Расход охлаждающей воды следует выбирать таким образом, чтобы ее нагрев не превышал 5 - 7°С. Для расчета может применяться формула (8-2). Расход выпара определяется так же, как для поверхностного охладителя выпара.
Для разбрызгивания охлаждающей воды может быть применена труба с отверстиями, сопла, дырчатый лист и пр. Скорость истечения воды из отверстий перфорированной трубы или листа рекомендуется принимать примерно 3 - 4 м/сек, для чего напор воды перед отверстиями должен составлять примерно 0,8 - 1,2 м вод.ст. В случае применения сопл скорость истечения воды из них принимается порядка 10 - 15 м/сек, чему соответствует напор воды 9 - 20 м вод.ст.
Чтобы надежно обеспечить выделение из охлаждающей воды пузырьков нерастворенного воздуха, захваченного ею при падении, необходимо предусмотреть образование в нижней части охладителя выпара тонкого слоя воды (около 50 - 100 мм) с продолжительностью пребывания воды в этом слое не менее 20 сек.
Высота расположения водораспределительного устройства над слоем воды в охладителе выпара должна быть 300 - 500 мм.
Деаэрационная установка может состоять из одного или нескольких деаэраторов, включенных параллельно по воде и пару. Число параллельно включенных деаэраторов, в особенности на ТЭЦ, может доходить до 7 - 10 и более.
С увеличением числа параллельно включенных деаэраторов возрастает возможность неравномерного распределения подводимых потоков воды и пара между деаэраторами и неравномерного отвода деаэрированной воды из баков-аккумуляторов к отдельным питательным насосам.
Это может вызывать:
различие давлений в деаэраторах;
различие уровней воды в баках-аккумуляторах (до 1 - 1,5 м);
неравномерную тепловую нагрузку деаэраторов и, как следствие этого, различную эффективность деаэрации воды, вплоть до несоблюдения норм содержания газов в питательной воде.
Для обеспечения нормальной работы параллельно включенных деаэраторов рекомендуется устанавливать уравнительные линии, соединяющие между собой паровые и водяные объемы аккумуляторных баков. При наличии барботажных устройств в баке-аккумуляторе установка уравнительных линий обязательна. Выбор диаметра паровой уравнительной линии зависит от давления в деаэраторах и их производительности. Чем меньше давление и больше тепловая нагрузка каждого деаэратора, тем большим должен быть диаметр уравнительного паропровода. Рекомендуется принимать следующие диаметры уравнительного паропровода (в миллиметрах):
Для деаэраторов ДСА и ДСП производительностью до 160 т/ч............. 200
То же производительностью от 200 до 300 т/ч.......................................... 250 - 300
Для деаэраторов ДСП производительностью 500 - 800 т/ч...................... 400
Диаметр водяной уравнительной линии принимается:
для деаэраторов ДСА и ДСП производительностью до 300 т/ч.............. 200 - 300
Для деаэраторов ДСП производительностью 500 - 800 т/ч...................... 100
Дроссельные диафрагмы, устанавливаемые в случае необходимости на линиях подвода воды к деаэратору, должны подбираться таким образом, чтобы при номинальной нагрузке деаэрационной установки отклонение фактического расхода данного потока воды от расчетного не превышало ±10 %.
В отдельных случаях при малом количестве (2 - 3) параллельно включенных деаэраторов небольшой производительности можно отказаться от установки паровой уравнительной линии между ними как на блочных, так и на неблочных установках. В этом случае трубопровод греющего пара должен быть рассчитан таким образом, чтобы при гидравлической перегрузке любого из параллельно включенных деаэраторов на 20 % и подогреве воды в колонке на 40 °С разность уровней воды в баках-аккумуляторах не превышала при наличии барботажного устройства ЦКТИ 150 мм, а при отсутствии его - 300 мм.
При симметричном отводе воды из баков-аккумуляторов можно не предусматривать уравнительную линию деаэрированной воды.
Добавочная химически обессоленная вода и очищенный производственный конденсат, имеющие температуру ниже температуры насыщения, соответствующий давлению в конденсаторе, должны сбрасываться через коллектор и конденсатор.
Вопрос о целесообразности сброса в конденсатор добавочной химически обессоленной воды и производственного конденсата, температура которых выше, чем температура основного конденсата турбины, должен решаться на основании результатов технико-экономических расчетов.
При направлении в конденсатор различного рода конденсатов и химически обессоленной воды необходимо принимать во внимание пропускную способность регенеративной системы по воде на участке конденсатор - деаэратор, а также максимально допустимую величину отборов пара на п.н.д.
Деаэраторы, работающие при постоянном давлении, могут включаться в тепловую схему турбоагрегата следующим образом:
а) с подводом греющего пара из нерегулируемого отбора, имеющего при полной нагрузке турбины давление, приблизительно в два раза большее рабочего давления в деаэраторе, и подачей деаэрированной воды в регенеративный подогреватель, питаемый нередуцируемым паром из того же отбора (рис. 9-1, а);
б) с подводом греющего пара из регулируемого отбора (рис. 9-1, б).
Рис. 9-1. Схемы включения деаэратора в тепловую схему турбоагрегата.
1 - деаэратор.
На случай падения давления в нерегулируемом отборе, к которому присоединен деаэратор (см. рис. 9-1, а), ниже величины, постоянно поддерживаемой в деаэраторе, должна быть предусмотрена возможность автоматического переключения деаэратора на отбор с более высоким давлением. Скорость переключения с одного источника пара на другой должна быть не более 1,5 мин.
Деаэрированная вода должна поступать к питательным насосам через коллектор, ответвления к которому от отдельных деаэраторов во избежание снижения подпора перед питательными насосами должны иметь возможно меньшее гидравлическое сопротивление. Иногда, в особенности при несимметричном присоединении к коллектору питательных насосов, может быть более целесообразной прокладка второго коллектора.
Предпочтительнее иметь в блочной установке один деаэратор. Однако для очень мощного блока, порядка 800 - 1000 Мвт, число их может быть увеличено до двух и даже более, если это диктуется конструктивными требованиями или условиями компоновки оборудования.
Если деаэрационная установка блока котел - турбина состоит из двух деаэраторов, то сами колонки и все ответвления для подачи пара и воды в колонки и отвода деаэрированной воды из баков-аккумуляторов, не имеющие регулирующих органов, должны быть расположены симметрично по отношению к подающим и отводящим магистральным трубопроводам (рис. 9-2). Однако при этом, учитывая возможность расхождений в сопротивлениях трубопроводов, рекомендуется во избежание неравномерного распределения гидравлической нагрузки между колонками устанавливать регулирующие органы или шайбы на ответвлениях к колонкам от магистралей основного потока конденсата или химически обработанной воды.
Рис. 9-2. Схема деаэрационной установки блока с двумя деаэраторами.
1 - основной конденсат турбины;
2 - конденсат запасных баков; 3 - конденсат п.в.д.; 4 - конденсат
дренажных баков; 5 - греющий пар; 6 - уравнительная линия; 7
- пар от РОУ; 8 - пар от отборов турбины; ЭР-III
- электронный регулятор; ДМ - дифференциальный манометр; ЧМ - чувствительный
манометр;
- регулирующий
клапан с сервомотором.
Две деаэрационные колонки мощного блока могут быть установлены на одном баке-аккумуляторе. В этом случае существенно упрощается схема трубопроводов деаэрационной установки.
Рис. 9-3. Схема деаэрационной установки блочной ТЭЦ.
1 - п.н.д. № 1; 2 - п.н.д. № 2; 3 - п.н.д. № 3; 4 - п.н.д. № 4; 5 - деаэратор блока; 6 - деаэратор химически очищенной воды; 7 - конденсатный насос; 8 - конденсат основных бойлеров.
На ТЭЦ при наличии в тепловой схеме блока атмосферного деаэратора и деаэратора повышенного давления не рекомендуется направлять добавочную химически обессоленную воду, очищенный производственный конденсат после атмосферного деаэратора и конденсат бойлеров непосредственно в деаэратор повышенного давления. Во избежание возникновения в деаэраторе повышенного давления «теплового перекоса», снижающего эффективность деаэрации воды, эти потоки следует направлять в питательный тракт регенеративной системы. Место присоединения каждого потока определяется его температурой (рис. 9-3).
1. Деаэрационная установка энергетического блока и группа параллельно работающих деаэраторов (желательно не более четырех в группе) на электростанции с параллельными связями между агрегатами должны рассматриваться как один объект автоматического регулирования.
2. При проектировании должна предусматриваться возможность управления деаэрационной установкой с блочного щита управления. Для этого все оперативные задвижки и вентили, включая дренажи, должны быть снабжены сервомоторами (приводами). Регулирующие органы снабжаются колонками дистанционного управления или исполнительными механизмами другого типа.
3. Деаэрационная установка должна комплектоваться регуляторами, воздействующими на исполнительные механизмы.
4. Для нормального ведения процесса деаэрации и соответствующего качества питательной воды необходимо поддерживать постоянное давление пара. Разность уровней воды в баках-аккумуляторах при наличии барботажного устройства ЦКТИ не должна превышать 150 мм, а при его отсутствии 300 мм.
5. Необходимо предусмотреть защитные устройства от повышения и понижения уровней воды в баках-аккумуляторах и от заброса воды в турбину через паропровод барботажного пара в случае резкого сброса нагрузки турбины.
Обратные клапаны, предусмотренные для защиты источника пара от попадания в него воды, должны иметь время закрытия не более 1 сек.
6. Регулирующие клапаны на линии подвода пара к деаэраторам и на линии сброса пара из деаэраторов в конденсатор должны управляться от общего регулятора, получающего импульс по давлению от чувствительного манометра. Регулятор должен быть снабжен ручным задатчиком и двумя датчиками давления на 1,2 - 7 ат. Должна быть предусмотрена возможность автоматического изменения задания с блочного щита управления. Отбор импульсов давления производится от паровой уравнительной линии.
7. Регулирование уровня в баках-аккумуляторах деаэраторов осуществляется регулятором, действующим от импульса по уровню. Регулятор воздействует на клапан, установленный на линии добавочной воды. Для блочных установок следует также предусмотреть автоматическое включение аварийного добавка и подачу большого количества воды из бака запасного конденсата в период пуска. Добавочная вода может подаваться либо в конденсатор турбины, либо в бак-аккумулятор.
8. Все подготовительные операции при пуске деаэрационной установки производятся вручную.
9. Должна предусматриваться блокировка перехода с одного источника подачи пара на другой и включения и отключения подачи конденсата от п.в.д. в деаэраторы или в п.н.д.
10. Для группы параллельно работающих деаэраторов должна обеспечиваться равномерная нагрузка деаэрационных колонок по воде и теплу, а также возможность отключения любого деаэратора из группы при сохранении автоматического управления остающимися в работе деаэраторами.
11. В деаэрационных установках энергетических блоков мощностью 150 Мвт и выше отключение одного из деаэраторов не рекомендуется.
Рис. 10-1. Принципиальная схема автоматического регулирования деаэрационной установки блока.
1 - коллектор конденсата
п.в.д.; 2 - III источник пара; 3 - II источник пара; 4 - I источник
пара (от отбора турбины); 5 - регулятор; 6 - датчики; 7 - реле;
8 - резервная линия добавочной воды; 9 - рабочая линия добавочной
воды; 10 - выпар; 11 - дренаж; 12 - регулятор перелива; 13
- водяная уравнительная линия;
- пар;
- конденсат;
-
химически очищенная вода;
- дренаж;
- импульсная линия;
- электрическая связь;
- механическая связь;
- запорная задвижка, регулирующий
клапан;
- электропривод;
-
задатчик;
-
конденсатоотводчик.
Типовые схемы автоматизации деаэрационной установки блока и группы параллельно работающих деаэраторов представлены соответственно на рис. 10-1 и 10-2.
Рис. 10-2. Принципиальная схема автоматизации группы параллельно включенных деаэраторов.
1 - коллектор основного
конденсата; 2 - коллектор конденсата п.в.д.; 3 - коллектор
химически очищенной воды из деаэратора атмосферного типа; 4 - I источник пара; 5 - II
источник пара; 6 - III источник пара (от отбора
турбины); 7 - регулятор уровня; 8 - датчики; 9 -
регулятор; 10 - паровая уравнительная линия; 11 - дренаж; 12
- регулятор перелива; 13 - водяная уравнительная линия;
- пар;
-
конденсат;
-
добавочная вода;
- дренаж;
- импульсная линия;
-
электрическая связь;
-
механическая связь;
- запорная задвижка;
- регулирующий орган;
- привод;
-
задатчик регулятора;
-
конденсатоотводчик; KB - концевые выключатели; ДМ -
дифференциальный манометр.
Схемы автоматизации деаэрационных установок различных типов для промышленных котельных в настоящее время разрабатываются ЦКТИ совместно с институтом «Сантехпроект». Эти материалы будут включены в РУ при очередном их пересмотре.
Для безопасной работы деаэрационных установок применяются защитные устройства, предотвращающие возможность подъема давления в деаэраторе выше номинальной величины и переполнения бака-аккумулятора водой.
Для поддержания давления в допустимых пределах применяются у атмосферных деаэраторов гидравлические затворы, а у деаэраторов повышенного давления - предохранительные клапаны различных конструкций.
Для защиты установки от повышения уровня воды в баке в атмосферных деаэраторах используются гидрозатворы, а в деаэраторах повышенного давления - специальные линии сбросов избыточной воды с установленными на них регуляторами перелива. При осуществлении барботажа в баке-аккумуляторе и использовании для него отборного пара необходимо предусматривать защиту турбины от заброса в нее воды в случае сброса нагрузки.
Выбор и расчет предохранительных паровых клапанов и гидрозатворов проводится по методике ТЭП.
Каждый бак-аккумулятор деаэрационной установки должен иметь приспособление для автоматического сброса избыточной воды в случае неполадок в работе регулятора уровня или переполнения бака-аккумулятора по другим причинам.
В атмосферных деаэрационных установках для этой цели используются гидравлические затворы, в деаэрационных установках повышенного давления - автоматические регуляторы (клапаны) сброса.
При рабочем давлении в атмосферной деаэрационной установке 1,2 ат высота гидравлического затвора должна составлять 5 м. Диаметр его выбирается в зависимости от максимальной производительности установленной на данном баке-аккумуляторе деаэрационной колонки. Общее сопротивление гидрозатвора не должно превышать 2 м вод.ст. Рекомендуемые диаметры гидрозатворов для атмосферных деаэраторов приведены в табл. 11-1.
Таблица 11-1
|
Условный диаметр гидравлического затвора, мм |
|
|
25 |
70 |
|
75 |
100 |
|
100 |
100 |
|
150 |
125 |
|
200 |
150 |
|
300 |
150 |
В качестве автоматического клапана сброса до настоящего времени1 применяется разгруженный поплавковый регулятор РП-80 (рис. 11-1), имеющий следующую характеристику:
Условное давление.................................................................................... 16 кГ/см2
Условный проход...................................................................................... 80 мм
Площадь проходного сечения.................................................................. 24 см2
Ход поплавка по вертикали..................................................................... ±78 мм
1 Регулятор РП-80 недостаточно плотен, и, как правило, наблюдается протечка воды и пара через клапан, вследствие чего разрабатывается более надежный в эксплуатации регулятор перелива. До освоения надежного регулятора перелива должны применяться задвижки с электроприводом и автоматическим управлением от импульса по уровню воды в баке-аккумуляторе.
Рис. 11-1. Регулятор перелива.
а - рукоятка для опробования подвижности клапана.
Регулятор снабжен рукояткой, насаженной на ось вращения рычага поплавка.
В баке-аккумуляторе на отметке максимально допустимого уровня воды устанавливается воронка, которая соединяется трубой с приемным патрубком регулятора сброса. Поплавковая камера регулятора сброса сообщается с водяной и паровой частями бака-аккумулятора. При повышении уровня воды сверх допустимого предела поплавок поднимается и открывает клапан.
Пропускная способность поплавкового регулятора типа РП-80 при перепаде давлений 5 ат составляет около 130 т/ч.
На случай ремонта поплавковых регуляторов на трубопроводах, соединяющих поплавковую камеру с баком-аккумулятором, должна быть установлена запорная арматура.
Для защиты турбины от забросов в нее деаэрируемой воды из бака-аккумулятора деаэратора повышенного давления требуется установка на отборном паропроводе надежного быстродействующего защитного устройства. В настоящее время такие защитные устройства не выпускаются. По рекомендации ЛМЗ защита турбины может быть осуществлена путем установки на трубопроводе, соединяющем отбор пара из турбины с деаэратором, кроме имеющегося обратного клапана КОС с принудительным закрытием при сбросе нагрузки агрегата, также обратного клапана типа «захлопка». Помимо этого, подача пара в деаэратор должна быть резервирована общестанционной РОУ собственных нужд, постоянная работа которой предотвратит возможность попадания воды из барботажного устройства в паропровод отбора пара из турбины.
Защита турбины от заброса воды из бака-аккумулятора атмосферной деаэрационной установки может быть надежно осуществлена путем подачи пара в барботажное устройство через петлю высотой 10 м.
В настоящее время проходят эксплуатационную проверку гидравлические защитные устройства ЦКТИ для двухступенчатых деаэраторов повышенного давления с барботажем в баке-аккумуляторе. Материалы по этим устройствам предполагается включить в РУ при их очередном пересмотре.
(см. § 1-1)
Пример 1. Определить равновесное содержание растворенного в воде кислорода при барометрическом давлении B = 750 мм рт.ст. и температуре воды 20 °С.
Парциальное давление водяного пара pп при температуре насыщения tн = 20 °С
pп = 0,02383 ат = 17,5 мм рт.ст.
Парциальное давление воздуха pв
pв = B - pп = 750 - 17,5 = 732,5 мм рт.ст. = 0,997 кГ/см2.
Парциальное давление кислорода рк
pк = 0,21 pв = 0,21 · 732,5 = 153,8 мм рт.ст. = 0,209 кГ/см2.
Равновесное содержание растворенного в воде кислорода cк (мк/кг) - см. уравнение (1-2)
cк = α pк = 43 · 0,209 = 8,95 мг/кг.
Величина α определяется по рис. 1-1.
Пример 2. Для условий, приведенных в примере 1, определить равновесное содержание свободной двуокиси углерода в воде применительно к промышленному району.
Парциальное давление свободной двуокиси углерода ру
py = 0,001 pв = 0,001 · 732,5 = 0,7325 мм рт.ст.
Равновесное содержание растворенной в воде свободной двуокиси углерода cу (мг/кг)
![]()
Пример 3. Определить отношение концентраций кислорода и азота в воздухе и их равновесных концентраций в воде при температурах 20 и 80 °С и барометрическом давлении B = 735,6 мм рт.ст.
Парциальное давление водяных паров рп при tн = 80 °С
pп = 0,4829 ат = 355,5 мм рт.ст.
Парциальное давление воздуха pв при tн = 20 °С
pв = B - pп = 735,6 - 17,5 = 718,1 мм рт.ст.
Значение pп см. в примере 1.
То же при tн = 80 °С
pв = B - pп = 735,6 - 355,5 = 380,1 мм рт.ст.
Парциальное давление азота pа при tн = 20 °С
pа = 0,7803; pв = 0,7803 · 718,1 = 560,1 мм рт.ст.
То же при tн = 80 °С
pа = 0,7803 · 380,1 = 296,1 мм рт.ст.
Парциальное давление кислорода pк при tн = 20 °С
pк = 0,21 · pв = 0,21 · 718,1 = 150,8 мм рт.ст.
То же при tн = 80 °С
pк = 0,21 · 380,1 = 79,7 мм рт.ст.
Равновесное содержание кислорода в воде при tн = 20 °С (§ 2-1)
![]()
То же при tн = 80 °С
![]()
Равновесное содержание азота в воде при tн = 20 °С
![]()
То же при tн = 80 °С
![]()
Отношение концентраций кислорода и азота в воздухе (см. табл. 1-1)
![]()
Отношение равновесных концентраций кислорода и азота в воде при tн = 20 °C
![]()
То же при tн = 80 °C
![]()
Деаэратор предназначается для деаэрации питательной воды котлов давлением ниже 100 ат при обработке добавочной воды по способу H-Na-катионирования.
Рассматриваемый пример расчета деаэратора ограничивается иллюстрацией применения методики теплового, гидродинамического расчета и расчета десорбции кислорода. Эти расчеты позволяют определить основные размеры деаэрационной колонки и ее элементов, а также барботажного устройства. Разработка конструкции деаэратора в полном объеме, как и решение вопросов, относящихся к проектированию установки, здесь не рассматриваются по причине большого объема этих материалов. С практическим решением перечисленных вопросов удобнее познакомиться по выполненным проектам деаэрационных установок.
Техническое задание на проектирование деаэратора ДСА-200
|
Обозначение |
Единица измерения |
Значение |
|
|
|
Общие данные |
|
|||
|
Номинальное давление в деаэраторе.............................. |
p |
am |
1,2 |
|
|
Номинальная производительность.................................. |
G |
т/ч |
200 |
|
|
Температура деаэрированной воды................................ |
t2 |
°С |
104,2 |
|
|
Номинальное давление пара в котле............................... |
pк |
am |
100 |
|
|
Содержание кислорода в деаэрируемой воде (по ГОСТ 6654-61) |
cк1 |
мг/кг |
Состояние насыщения |
|
|
То же в деаэрированной воде............................................ |
cк2 |
мг/кг |
0,02 |
|
|
Содержание свободной двуокиси углерода в деаэрированной воде |
cу1 |
мг/кг |
Следы |
|
|
Характеристика потоков воды и пара |
|
|||
|
1. Основной конденсат |
|
|||
|
Расход....................................................................................... |
Gк |
т/ч |
140,7 |
|
|
Температура........................................................................... |
tк |
°С |
70 |
|
|
2. Добавочная (химически обработанная) вода |
|
|||
|
Расход....................................................................................... |
Gх.о.в |
т/ч |
44,0 |
|
|
Температура........................................................................... |
tх.о.в |
°С |
30 |
|
|
3. Основной греющий пар (источник пара - отбор турбины) |
||||
|
Давление пара........................................................................ |
pп |
am |
1,2 - 1,4 |
|
|
Температура пара................................................................. |
tп |
°С |
104,2 |
|
|
Энтальпия насыщенного пара при давлении 1,2 ат... |
iн |
ккал/кг |
640,7 |
|
Примечания: 1. Тепло и конденсат выпара в пределах данной деаэрационной установки не используются.
2. Материальный баланс деаэратора составлен с учетом применения насыщенного пара в нем. При использовании в деаэраторе перегретого пара его производительность сохранится в том случае, если расход химически обработанной воды будет повышен на, величину разности расходов насыщенного и перегретого пара.
Тепловой расчет деаэратора
|
Обозначение |
Единица измерения |
Расчетная формула или способ определения |
Результат |
|
|
а) Тепловой баланс |
|
|
|
|
|
Количество конденсата......................................... |
Gк |
т/ч |
По техническому заданию |
140,7 |
|
Энтальпия конденсата........................................... |
iк |
ккал/кг |
По термодинамическим таблицам |
70,0 |
|
Тепло, подведенное с конденсатом.................... |
Q2 |
Гкал/ч |
По формуле (4-3) |
9,848 |
|
Количество химически обработанной воды... |
Gх.о.в |
т/ч |
По техническому заданию |
44,0 |
|
Энтальпия химически обработанной воды..... |
iх.о.в |
ккал/кг |
По термодинамическим таблицам |
30,0 |
|
Тепло, подведенное с химически обработанной водой |
Q2 |
Гкал/ч |
По формуле (4-3) |
1,32 |
|
Подведено тепла с холодными потоками воды |
Qхол |
« |
Qхол = ΣQ2 |
11,169 |
|
Количество выпара................................................. |
Dвып |
кг/ч |
По рекомендации РУ |
0,400 |
|
Энтальпия выпара................................................... |
iнас |
ккал/кг |
По термодинамическим таблицам |
640,7 |
|
Отведено тепла с деаэрированной водой......... |
Qвып |
Гкал/ч |
По формуле (4-10) |
0,256 |
|
Количество деаэрированной воды (производительность деаэратора) |
G |
т/ч |
По техническому заданию |
200,0 |
|
Энтальпия деаэрированной воды....................... |
iд |
ккал/ч |
По термодинамическим таблицам |
104,4 |
|
Отведено тепла с деаэрированной водой......... |
Qд |
Гкал/ч |
По формуле (4-6) |
20,88 |
|
Количество тепла, потребное на нагрев воды в деаэраторе |
ΔQ |
« |
ΔQ = Qд - Qхол |
9,711 |
|
Расход тепла на деаэратор.................................. |
ΣQ |
Гкал/ч |
ΔQ + Qвып |
9,972 |
|
Расход пара (насыщенного) на деаэратор...... |
Dп |
т/ч |
По формуле (4-14) |
15,7 |
|
б) Тепловой расчет деаэрационной колонки |
|
|
|
|
|
Отсек № 1 (верхний) |
|
|
|
|
|
Обтекание струй поперечное |
|
|
|
|
|
Расстояние между тарелками.............................. |
L |
мм |
Принимается по рекомендациям РУ |
550 |
|
Диаметр отверстий на тарелке............................ |
d0 |
« |
То же |
6 |
|
Шаг отверстий на тарелке.................................... |
t |
мм |
Принимается по рекомендациям РУ |
20 |
|
Расположение отверстий по треугольнику...... |
|
|
|
|
|
Расход воды через верхнюю тарелку................ |
G0 |
т/ч |
G0 = Gк + Gх.о.в |
184,7 |
|
Средняя энтальпия воды на верхней тарелке. |
i1ср |
ккал/кг |
|
60,0 |
|
Средняя температура воды на верхней тарелке |
t1ср |
°С |
По термодинамическим таблицам |
60,0 |
|
Коэффициент расхода для круглого отверстия |
μ |
|
Принимается по РУ |
0,75 |
|
Гидростатический уровень воды на верхней тарелке |
hг |
мм |
Принимается по РУ |
50 |
|
Скорость воды в отверстиях верхней тарелки |
w1 |
м/сек |
По формуле (5-4) |
0,74 |
|
Число отверстий на тарелке................................. |
N |
шт. |
По формуле (5-12) |
2520 |
|
Условное количество отверстий на внешней окружности их разметки |
nб |
« |
Определяется по РУ |
215 |
|
Видимый подпор воды на нижней тарелке...... |
hд |
мм |
Предварительно принимается и уточняется расчетом |
60 |
|
Длина струи в отсеке.............................................. |
l1 |
мм |
l1 = L - hд |
490 |
|
Диаметр описанной окружности пучка струй |
D1 |
« |
Определяется по предварительному эскизу |
1095 |
|
Диаметр вписанной окружности пучка струй |
D2 |
« |
То же |
540 |
|
Условное количество отверстий на внутренней окружности их разметки |
nм |
шт. |
Определяется по РУ |
107 |
|
Живое сечение для прохода пара снаружи пучка струй |
Ω1 |
м2 |
По формуле (5-8) |
1,056 |
|
То же с внутренней стороны пучка струй........ |
Ω2 |
« |
По формуле (5-9) |
0,517 |
|
Коэффициент A, зависящий от давления в деаэраторе |
A |
- |
Определяется по графику (рис. 5-1) |
0,0311 |
|
Средняя скорость пара в пучке струй............... |
wIп |
м/сек |
Предварительно принимается и уточняется расчетом |
1,6 |
|
Температура воды на нижней тарелке.............. |
tI2 |
°С |
По формуле (5-3а) |
95,1 |
|
Энтальпия воды на нижней тарелке.................. |
iI2 |
ккал/кг |
По термодинамическим таблицам |
95,2 |
|
Количество насыщенного пара, сконденсировавшегося в отсеке |
DIк |
т/ч |
По формуле (5-5) |
11,9 |
|
Количество пара при входе в отсек................... |
D2 |
« |
DIк + Dвып |
12,3 |
|
То же при выходе из отсека.................................. |
D1 |
« |
~ Dвып |
0,400 |
|
Скорость пара при входе в пучок струй........... |
w1 |
м/сек |
По формуле (5-6) |
4,77 |
|
То же при выходе..................................................... |
w |
« |
По формуле (5-7) |
0,31 |
|
Средняя скорость в пучке струй.......................... |
wIср |
« |
|
1,62 |
|
Отсек № 2 (нижний) |
|
|
|
|
|
Обтекание струй продольное |
|
|
|
|
|
Длина струи.............................................................. |
l2 |
мм |
По предварительному чертежу компоновки колонки и бака-аккумулятора |
1000 |
|
Диаметр отверстий на тарелке № 2.................... Расположение отверстий по треугольнику или квадрату |
d0 |
мм |
Принимается по РУ |
6 |
|
Число отверстий на тарелке № 2......................... |
N2 |
шт. |
Принимается рапным N1 |
2520 |
|
Шаг отверстий на тарелке № 2............................ |
t2 |
мм |
Принимается по РУ |
20 |
|
Расход воды через тарелку № 2.......................... |
G′2 |
т/ч |
DIк + G0 |
196,6 |
|
Скорость воды в отверстиях тарелки № 2........ |
w2 |
м/сек |
По формуле (5-4) |
0,80 |
|
Гидростатический уровень воды на тарелке № 2 |
hIIг |
мм |
По формуле (5-14) |
58 |
|
Температура воды в струе при входе в бак-аккумулятор |
t3 |
°С |
По формуле (5-10) |
102,7 |
|
Энтальпия воды, входящей в бак-аккумулятор |
i3 |
клал/кг |
По термодинамическим таблицам |
102,8 |
|
Количество пара (насыщенного), сконденсировавшегося во втором отсеке |
DIIк |
т/ч |
По формуле (5-5) |
2,800 |
|
Недогрев воды в деаэрационной колонке до температуры насыщения |
Δt2 |
°С |
Δt2 = tн - t3 |
1,5 |
|
Количество воды, выходящее из колонки........ |
G3 |
т/ч |
|
199,4 |
|
Количество пара (насыщенного), сконденсировавшегося в колонке |
Dк |
« |
Dк = DIк + DIIк |
14,7 |
|
Расход насыщенного пара на колонку............. |
Dп |
« |
Dп = Dк + Dвып |
15,1 |
|
Количество пара, сконденсировавшегося в барботажном устройстве |
Dк.б |
« |
По формуле (7-2) |
0,60 |
Гидравлический расчет деаэрационной колонки
|
Обозначение |
Единица измерения |
Расчетная формула или способ определения |
Результат |
|
|
а) Тарелка № 1 |
|
|
|
|
|
Диаметр горловины....................................... |
D |
мм |
Принимается в соответствии с компоновкой камеры водослива (смешения) |
500 |
|
Скорость пара в горловине.......................... |
w |
м/сек |
|
0,82 |
|
Допустимая скорость пара.......................... |
wпред |
« |
По рис. 5-2 |
11,2 |
|
Гидростатический уровень воды на тарелке |
hг |
мм |
Принимается по РУ |
50 |
|
Сопротивление движению пара через горловину |
Δp |
мм вод.ст. |
|
0,06 |
|
Видимый уровень воды на тарелке........... |
hд |
мм |
hд = h′г + Δр |
50 |
|
Гидродинамическая характеристика тарелки |
|
- |
Определяется по формуле после выбора высоты борта или горловины последней тарелки |
0,29 |
|
б) Тарелка № 2 |
|
|
|
|
|
Наружный диаметр тарелки....................... |
Dт |
мм |
По условию компоновки тарелки |
1110 |
|
Ширина кольцевого зазора.......................... |
hк |
« |
Принимаем: |
145 |
|
Внутренний диаметр колонки..................... |
Dкол |
« |
Dкол = Dт + 2hк |
1400 |
|
Живое сечение для прохода пара в кольцевом канале |
Ω |
м2 |
0,785 (D2кол - D2т) |
0,59 |
|
Скорость пара в перепускном канале...... |
w |
м/сек |
- |
8,45 |
|
Коэффициент сопротивления кольцевого канала |
ζ |
- |
Принимается по РУ |
4,0 |
|
Сопротивление проходу пара в кольцевом канале |
Δp |
мм вод.ст. |
По формуле (5-17) |
10 |
|
Сопротивление одного ряда струй............ |
Δp1 |
« |
Принимается по РУ |
1,0 |
|
Условное число рядов струй....................... |
m |
шт. |
Определяется по чертежу тарелки |
18 |
|
Сопротивление проходу гора в пучке струи |
Δpстр |
мм вод.ст. |
По формуле (5-16) |
18 |
|
Сопротивление проходу пара во втором отсеке |
Δp2 |
« |
По формуле (5-15) |
28 |
|
Видимый напор воды на второй тарелке |
hд |
« |
|
86 |
|
То же, при перегрузке деаэратора на 20 % |
hд(макс) |
« |
|
116 |
|
Гидродинамическая характеристика второй тарелки |
|
|
Принимается по РУ |
0,70 |
|
Расчетная высота борта тарелки............... |
H′б |
мм |
По формуле (5-13а) |
166 |
|
Принятая высота борта тарелки................ |
Hб |
« |
- |
170 |
|
Действительная гидродинамическая характеристика второй тарелки при номинальной нагрузке |
|
- |
- |
0,50 |
|
То же, при нагрузке 120 %........................... |
|
- |
|
0,68 |
|
Расчет выделения кислорода в деаэрационной колонке |
||||
|
а) Отсек № 1 |
|
|
|
|
|
Содержание кислорода в воде на верхней тарелке |
cк1 |
мг/кг |
По табл. 1-2 |
5,7 |
|
Коэффициент B в расчетной формуле выделения кислорода |
B |
- |
По рис. 5-4 |
0,0011 |
|
Содержание кислорода в воде на нижней тарелке |
cк2 |
мг/кг |
По формуле (5-11) |
3,66 |
|
То же, при состоянии насыщения и данной температуре |
cк2(нас) |
« |
По табл. 1-2 |
1,4 |
|
Относительное насыщение воды на нижней тарелке |
φ2 |
- |
По формуле (1-4) |
2,66 |
|
б) Отсек № 2 |
|
|
|
|
|
Расчетное содержание кислорода в воде на второй тарелке |
cк2(н) |
мг/кг |
Принимается по РУ равным состоянию насыщения |
1,4 |
|
Содержание кислорода в воде при входе ее в бак-аккумулятор |
cк3 |
« |
По формуле (5-11а) |
0,9 |
|
То же, при состоянии насыщения.............. |
cк3(нас) |
« |
По табл. 1-2 |
0,3 |
|
Относительное насыщение воды кислородом при входе ее в бак |
φ3 |
- |
По формуле (1-4) |
3,0 |
|
Расчетная концентрация кислорода при входе воды в бак |
cк3(нас) |
мг/кг |
Принимается равной концентрации при насыщении φ = 1 |
0,30 |
|
Расчет барботажного устройства ЦКТИ |
||||
|
Количество воды, подведенное к барботажному устройству |
G |
т/ч |
Из теплового расчета колонки |
199,4 |
|
Энтальпия воды перед барботажным устройством |
i |
ккал/кг |
Из теплового расчета колонки |
102,8 |
|
Высота слоя воды над осью барботажного канала |
h |
м |
По чертежу компоновки деаэратора |
2,0 |
|
Давление в барботажном канале............... |
pб |
am |
|
1,4 |
|
Энтальпия воды в барботажном канале при состоянии насыщения |
iбн |
ккал/кг |
По термодинамическим таблицам |
108,9 |
|
Количество пара, необходимое для подогрева воды до температуры насыщения |
Dкб |
т/ч |
По формуле (7-2) |
2,275 |
|
Количество пара, проходящее на барботажном участке канала |
Dс.б |
т/ч |
По формуле (7-3) |
0,475 |
|
Минимальный расход пара на барботажное устройство |
Dб |
« |
Dб = Dк.б + Dс.б |
2,75 |
|
Высота барботажного канала.................... |
a |
м |
Принимается по РУ |
0,27 |
|
Скорость движения воды в канале............ |
w |
м/сек |
To же |
0,21 |
|
Ширина барботажного канала.................. |
b |
м |
|
1,104 |
|
Диаметр отверстий барботажного листа |
d |
мм |
Принимается по РУ |
6,0 |
|
Минимальная скорость пара в отверстиях барботажного листа |
wмин |
м/сек |
По формуле (7-6) |
6,0 |
|
Поправочный коэффициент......................... |
k |
- |
Принимается по РУ |
4,0 |
|
Расчетная скорость пара в отверстиях барботажного листа |
wрасч |
м/сек |
wрасч = k wмин |
24,0 |
|
Число отверстий на барботажном листе. |
N |
шт. |
По формуле (7-7) |
1218 |
|
Шаг отверстий в ряду.................................... |
t1 |
мм |
Принимается по РУ |
18 |
|
Шаг между рядами......................................... |
t2 |
« |
Принимается по РУ |
75 |
|
Число рядов отверстий.................................. |
z |
шт. |
Определяется разметкой барботажного листа |
|
|
Активная длина барботажного листа...... |
l |
мм |
Определяется по чертежу |
750 |
|
Обозначение |
Единица измерения |
Расчетная формула или способ определения |
Результат |
|
|
Расход исходной (деаэрируемой) воды |
G |
т/ч |
По заданию |
1500 |
|
Минимальная температура исходной воды |
t1мин |
°С |
То же |
70 |
|
Содержание кислорода в исходной воде |
cк1 |
мг/кг |
« |
4,0 |
|
То же, свободной двуокиси углерода.... |
cу1 |
« |
« |
10 |
|
Минимальная щелочность исходной воды |
щ1мин |
мг-экв/кг |
« |
0,55 |
|
Минимальное содержание свободной двуокиси углерода в греющем паре |
cу.п(мин) |
мг/кг |
« |
8 |
|
Давление в деаэраторе.............................. |
pд |
am |
« |
1,2 |
|
Содержание кислорода в деаэрированной воде |
cк2 |
мг/кг |
« |
0,05 |
|
Температура греющего пара................... |
tп |
°С |
« |
150 |
|
Энтальпия греющего пара........................ |
iп |
ккал/кг |
По таблицам водяного пара |
662,8 |
|
То же, насыщенного пара......................... |
iн |
« |
То же |
640,7 |
|
Энтальпия исходной воды при t1мин........ |
i1мин |
« |
« |
70 |
|
То же, деаэрированной воды................... |
i2 |
« |
« |
104,4 |
|
Удельный объем греющего пара............. |
vп |
м3/кг |
« |
1,643 |
|
То же, насыщенного пара при pп = 1,2 am |
vн |
« |
« |
1,455 |
|
То же, исходной воды................................. |
v1 |
« |
« |
0,001023 |
|
То же, деаэрированной воды................... |
v2 |
« |
« |
0,001047 |
|
Температура деаэрированной воды...... |
t2 |
°С |
« |
104,3 |
|
Удельный расход выпара......................... |
α |
кг/т |
Принято по указанию гл. 4 |
2 |
|
а) Тепловой баланс |
||||
|
Максимальный расход пара на колонку |
Dп макс |
т/ч |
По формуле (4-14) |
95,3 |
|
Производительность колонки.................. |
G |
« |
По формуле (4-7) |
1600 |
|
Максимальный подогрев воды в колонке |
Δtмакс |
°С |
t2 - t1мин |
34,3 |
|
б) Расчет предельных режимов |
||||
|
Внутренний диаметр колонки.................. |
dк |
мм |
Выбирается предварительно |
3200 |
|
Плотность орошения по деаэрируемой воде |
L |
т/м2 · ч |
|
187 |
|
Линейная гидравлическая нагрузка насадки |
Г |
кг/м · ч |
По формуле (6-11а) |
1945 |
|
Скорость пара перед насадкой............... |
wп |
м/сек |
|
5,43 |
|
Массовая (весовая) скорость пара......... |
wп γп |
кг/м2 · сек |
|
3,3 |
|
Предельная плотность орошения при wп = 5,43 м/сек |
Lпр |
т/м2 · ч |
230 |
|
|
Запас по плотности орошения................. |
n |
% |
Допустимое значение см. § 6-1 |
19 |
|
в) Расчет процесса десорбции |
||||
|
Температура воды перед насадкой при длине струй H = 0,6 м |
tн2 |
°С |
По формуле (5-10) |
86,4 |
|
Средняя температура деаэрируемой воды по высоте насадки |
tср |
°С |
|
93,6 |
|
Приблизительное содержание кислорода в воде перед насадкой |
cн1 |
мг/кг |
По формуле (6-10) |
3,01 |
|
Среднелогарифмическая разность концентраций кислорода |
Δc |
« |
По формуле (6-5) |
0,85 |
|
Расход пара на подогрев воды в струях перед насадкой |
Gп1 |
т/ч |
По формуле (6-9) |
45 |
|
Расход кислорода, удаляемого в пределах насадки |
Gк |
г/ч |
По формуле (6-7) |
4640 |
|
Высота насадки........................................... |
h |
мм |
Задаемся |
0,9 |
|
Поверхностный коэффициент массоотдачи |
K |
|
По формуле (6-11) |
7,9 |
|
Поверхность насадки................................. |
F |
м2 |
По формуле (6-2) |
692 |
|
Высота насадки при F0 = 772 м2 без учета коэффициента запаса |
h′ |
мм |
По формуле (6-12) |
897 |
|
Коэффициент запаса................................... |
b |
- |
По указанию § 6-2 |
1,2 |
|
Высота насадки с учетом коэффициента запаса |
h |
мм |
h = b h′ |
1070 |
|
Высота насадки........................................... |
hн |
« |
По конструктивным соображениям |
1,2 |
|
г) Гидравлический расчет |
||||
|
Скорость воды в отверстиях водораспределительного устройства при напоре 1 м вод.ст. |
wв |
м/сек |
По формуле (5-4) |
3,36 |
|
Суммарное сечение отверстий для прохода воды |
Σf |
м2 |
|
0,127 |
|
Диаметр отверстий в водораспределительной тарелке |
dо |
м |
Принимаем |
0,008 |
|
Число отверстий........................................... |
n |
шт. |
|
2530 |
|
Число патрубков для подвода пара....... |
k |
« |
Задаемся |
2 |
|
Скорость пара в штуцерах....................... |
wп |
м/сек |
По указанию § 5-5в |
50 |
|
Диаметр штуцера........................................ Аналогично определяются диаметры патрубков для подвода воды, отвода выпара и др. |
dвн |
м |
По формуле (5-20) |
0,63 |
(схему колонки см. на рис. 6-8)
Рассчитать деаэрационную колонку повышенного давления ДСП-320 производительностью 320 т/ч, предназначенную для работы в тепловых схемах конденсационных и теплофикационных турбин. Колонка должна удовлетворять требованиям ГОСТ 9654-61.
Провести поверочный расчет колонки при указанных ниже конденсационном и теплофикационном режимах.
|
Обозначение |
Единица измерения |
Расчетная формула или способ определения |
Конденсационный режим |
Теплофикационный режим |
|
|
Номинальная производительность.......... |
Gном |
m/ч |
По заданию |
320 |
|
|
Рабочее давление.......................................... |
p |
am |
То же |
6,0 |
|
|
Температура основного конденсата турбины |
tо.к |
°С |
« |
140 - 150 |
|
|
Расход конденсата п.в.д.............................. |
Gп.в.д. |
т/ч |
« |
38,4 - 48 |
|
|
Температура конденсата п.в.д.................. |
tп.в.д. |
°С |
« |
160 - 180 |
|
|
Давление греющего пара............................ |
pп |
am |
« |
8 - 15 |
|
|
Температура греющего пара..................... |
tп |
°С |
« |
480 - 500 |
|
|
Среднее начальное содержание кислорода |
cк1 |
мг/кг |
« |
1 |
|
|
Остаточное содержание кислорода в деаэрированной воде |
cк2 |
мкг/кг |
« |
10 |
|
|
Расход основного конденсата турбины. |
Gок |
т/ч |
« |
256 - 272 |
192 - 256 |
|
Расход конденсата испарителей.............. |
Gи |
« |
« |
9,6 - 16 |
|
|
Температура конденсата испарителей... |
tи |
°С |
« |
125 - 140 |
|
|
Расход конденсата с производства и химически обработанной воды |
Gх.о.в |
кг/сек т/ч |
« |
|
10 - 27 36 - 96 |
|
Температура химически обработанной воды |
tх.о.в |
°С |
По заданию |
|
100 |
|
Энтальпия греющего пара.......................... |
iп |
ккал/кг |
По таблицам водяного пара |
819 - 832 |
|
|
То же насыщенного пара при p = 6,0 am |
iн |
« |
То же |
658,3 |
|
|
То же основного конденсата турбины.... |
iо.к |
« |
« |
140,7 - 151,0 |
|
|
То же химически обработанной воды..... |
iх.о.в |
« |
« |
|
100,1 |
|
То же конденсата греющего пара п.в.д... |
iп.в.д. |
« |
« |
161,3 - 182,3 |
|
|
То же испарителей........................................ |
iи |
« |
« |
125,4 - 140,7 |
|
|
То же деаэрированной воды...................... |
i2 |
« |
« |
159,3 |
|
|
Средняя минимально допустимая энтальпия воды перед колонкой |
i1мин |
« |
« |
118,4 |
|
|
Удельный объем греющего пара при p = 6 am |
vп |
м3/кг |
« |
0,588 - 0,604 |
|
|
То же насыщенного пара............................ |
vн |
« |
« |
0,3214 |
|
|
Средний удельный объем воды и конденсатов перед колонкой |
v1ср |
м3/т |
« |
1,09 |
|
|
То же при t1мин = 128,1................................... |
vминср |
« |
« |
1,07 |
|
|
Удельный объем деаэрированной воды. |
v2 |
« |
« |
1,1 |
|
|
Тепловой баланс и гидравлический расчет1 |
|||||
|
Максимальная производительность колонки |
Gмакс |
т/ч |
Gмакс = 1,2 Gн По ГОСТ 9654-61 |
384 |
|
|
Расход выпара............................................... |
Dвып |
« |
Принимается |
0,64 |
|
|
Максимальный расход пара...................... |
Dп(макс) |
« |
По формуле (4-14) |
23,2 |
|
|
Максимальная гидравлическая нагрузка колонки |
Gмакс |
« |
По формуле (4-7) |
360 |
|
|
Максимальная плотность орошения при dк = 2 м |
Lмакс |
т/м2 · ч |
|
115 |
|
|
Расчет предельных режимов |
|||||
|
Число Рейнольдса......................................... |
Reж2 |
- |
По формуле (6-17) |
3760 |
|
|
Безразмерный параметр орошения.......... |
A |
- |
По формуле (6-16) |
0,398 |
|
|
Безразмерный параметр сопротивления |
Tп.д |
- |
По формуле (6-13) |
0,0379 |
|
|
Удельное сопротивление сухой насадки.... |
Δpсух |
кг/м2 · м |
33 |
|
|
|
Предельно допустимая весовая (массовая) скорость пара перед насадкой |
wп γп |
кГ/м2 · сек |
По формуле (6-18) |
2,2 |
|
|
Максимальная расчетная массовая скорость пара перед насадкой |
(wп γп)p |
кГ/м2 · сек |
По уравнению неразрывности |
2,05 |
|
|
Запас по весовой скорости пара............... |
n |
% |
|
7 |
|
|
Расчет процесса десорбции |
|||||
|
Средняя минимальная температура деаэрируемой воды по высоте колонки |
tср(мин) |
°C |
|
138,1 |
|
|
Высота слоя насадки................................... |
h |
м |
Принимается |
0,3 |
|
|
Объемный коэффициент массоотдачи.... |
Kfуд |
г/м3 · ч · г/м3 |
По формуле (6-20) |
1 900 |
|
|
Среднелогарифмическая разность концентраций кислорода в воде |
Δc |
г/м3 |
По формуле (6-5) |
0,201 |
|
|
Расход кислорода, удаляемого в насадке |
Gк |
г/ч |
По формуле (6-6) |
356 |
|
|
Объем насадки без учета коэффициента запаса |
Vт |
м3 |
По формуле (6-3) |
0,933 |
|
|
Высота насадки без учета коэффициента запаса |
hт |
м |
|
0,297* |
|
|
Объем насадки с учетом коэффициента запаса |
V |
м3 |
По формуле (6-3) |
1,12 |
|
|
Высота насадки с учетом коэффициента запаса По конструктивным соображениям принимаем высоту верхнего слоя насадки 0,21 м, нижнего 0,15 м. |
h |
м |
|
0,36 |
|
|
Гидравлический расчет |
|||||
|
Скорость воды в отверстиях водораспределительного устройства при капоре hв = 0,8 м |
wв |
м/сек |
По формуле (5-4) |
2,97 |
|
|
Суммарное сечение отверстий для прохода воды |
Σf |
м2 |
|
0,0367 |
|
|
Диаметр отверстий....................................... |
do |
мм |
Принимается |
6 |
|
|
Число отверстий............................................ |
n |
шт. |
|
1300 |
|
|
Поверочный расчет колонки а) Тепловой баланс |
|||||
|
Максимальный расход пара...................... |
Dв(макс) |
т/ч |
По формуле (4-14) |
8,61 |
10,9 |
|
Минимальной расход пара........................ |
Dв(мин) |
« |
То же |
2,34 |
10,1 |
|
Максимальная гидравлическая нагрузка колонки |
Gг(макс) |
« |
« |
320 |
340 |
|
То же минимальная....................................... |
Gг(мин) |
« |
« |
320 |
326 |
|
Производительность колонки при максимальном расходе пара |
Gмакс |
« |
По формуле (4-7) |
330 |
350 |
|
Производительность колонки при минимальном расходе пара |
Gмин |
« |
То же |
322 |
336 |
|
Минимальная и максимальная |
|
|
|
|
|
|
средние температуры воды........................ |
tср(макс) |
ог |
По формуле (4-7) |
149,5 |
143,9 |
|
перед колонкой.............................................. |
tср(мин) |
°С |
То же |
139,7 |
126,7 |
|
Минимальный подогрев воды в колонке |
Δtмин |
°С |
Δtмин = tн - tср(макс) |
8,6 |
14,2 |
|
Максимальный подогрев воды в колонке |
Δtмакс |
°С |
Δtмакс = tн - tср(мин) |
18,4 |
31,4 |
|
б) Расчет процесса десорбции |
|||||
|
Плотность орошения нижнего слоя насадки |
Lн |
т/м2 · ч |
|
102 |
108,5 |
|
Объемный коэффициент массоотдачи, отнесенный к разности концентраций, минимальный |
K fуд(мин) |
г/м3 · ч · г/м3 |
По формуле (6-20) |
1593 |
1588 |
|
То же максимальный.................................... |
K fуд(макс) |
г/м3 · ч · г/м3 |
То же |
1648 |
1722 |
|
Минимальная концентрация кислорода в деаэрированной воде |
cк2(мин) |
мкг/кг |
« |
5 |
6 |
|
Максимальная концентрация кислорода в деаэрированной воде |
cк2(макс) |
« |
« |
6 |
7 |
1 Все расчеты (кроме поверочных) проведены для наиболее тяжелых условий работы колонки, а именно: cк1 = 1 мг/кг; G = Gмакс; Δt = 40 °С.
* Практически совпадает с принятым значением h.
Рассчитанная колонка удовлетворяет требованию ГОСТ 9654-61.
|
Обозначение |
Единица измерения |
Расчетная формула или способ определения |
Результат |
|
|
Рабочее давление........................................................... |
p |
am |
По заданию |
1,2 |
|
Производительность..................................................... |
Gв |
т/ч |
То же |
75 |
|
Температура исходной воды...................................... |
t1 |
°С |
« |
60 |
|
Энтальпия исходной воды.......................................... |
i1 |
ккал/кг |
По таблицам водяного пара |
60 |
|
Давление греющего пара............................................. |
pп |
am |
По заданию |
6,0 |
|
Температура греющего пара...................................... |
tп |
°С |
То же |
158,1 |
|
Удельный объем греющего пара............................... |
vп |
м3/кг |
По таблицам водяного пара |
1,455 |
|
Удельный вес деаэрированной воды....................... |
γв |
кг/м3 |
То же |
957 |
|
Относительный расход выпара (на 1 т деаэрированной воды) |
α |
кг/т |
Принимается по рекомендации § 7-3 |
3 |
|
Расход выпара................................................................ |
Gвып |
кг/ч |
Gвып = α Gв |
225 |
|
Длина струй от коллектора до уровня воды в баке |
L |
м |
Принимается |
0,35 |
|
Температура воды перед барботажным устройством |
t2 |
°С |
По формуле (5-10) |
80,1 |
|
Расход пара на подгрев воды в струях.................... |
Gпод |
кг/ч |
По формуле (7-16) |
2610 |
|
Удельный вес пароводяной смеси............................. |
γ |
кг/м3 |
По формуле (7-17) |
365 |
|
Величина движущего напора в циркуляционном кольце основного барботажного отсека |
Δpo |
кг/м2 |
По формуле (7-18) |
504 |
|
Скорость воды в опускном канале............................ |
wв.к |
м/сек |
По формуле (7-19) |
1,44 |
|
Площадь поперечного сечения опускного канала |
fоб |
м2 |
По формуле (7-20) |
0,45 |
|
Длина барботажного отсека...................................... |
a |
м |
По конструктивным соображениям |
1,3 |
|
Ширина опускного канала основного отсека....... |
bо.о |
« |
|
0,35 |
|
Ширина подъемного канала основного барботажного отсека |
bп.о |
м |
bп.о = 1,15 bо.о |
0,4 |
|
Удельный вес пароводяной смеси на выходе из подъемного канала вспомогательного отсека |
γ″см |
кг/м3 |
По формуле (7-21) |
672 |
|
Движущий напор в циркуляционном кольце вспомогательного барботажного отсека |
Δpв |
кг/м2 |
По формуле (7-18) |
242 |
|
Скорость воды в опускном канале............................ |
wв |
м/сек |
По формуле (7-19) |
1,0 |
|
Площадь поперечного сечения опускного канала вспомогательного отсека |
fо.в |
м2 |
По формуле (7-20) |
0,218 |
|
Ширина опускного канала вспомогательного отсека |
bo.в |
м |
|
0,168 |
|
Ширина подъемного канала вспомогательного отсека |
bп.в |
« |
bп.в = 1,15 bо.в (по указанию § 7-3) |
0,252 |
Разработанная Уралэнергометаллургпромом ориентировочная методика гидравлического расчета отдельных элементов барботажного деаэратора не достаточно опробована на практике; отдельные положения ее нуждаются в опытной проверке, поэтому ниже в таблице приведены, по данным Уралэнергометаллургпрома, основные размеры барботажных деаэраторов производительностью 5, 10, 15, 25, 50 и 100 т/ч, а также результаты расчета деаэратора производительностью 75 т/ч.
|
Единицы измерения |
Производительность деаэраторов, т/ч |
|||||||
|
5 |
10 |
15 |
25 |
50 |
75 |
100 |
||
|
Внутренний диаметр корпуса.............. |
м |
2,0 |
2,0 |
2,0 |
2,5 |
2,5 |
2,5 |
2,5 |
|
Длина корпуса.......................................... |
« |
2,0 |
3,0 |
3,5 |
4,0 |
5,0 |
6,0 |
7,0 |
|
Длина барботажного отсека................ |
« |
1,0 |
1,0 |
1,0 |
1,3 |
1,3 |
1,3 |
1,3 |
|
Ширина опускного канала основного барботажного отсека |
мм |
150 |
200 |
200 |
250 |
300 |
350 |
400 |
|
То же подъемного канала...................... |
« |
150 |
200 |
200 |
250 |
350 |
400 |
450 |
|
Ширина опускного канала вспомогательного барботажного отсека |
« |
150 |
200 |
200 |
200 |
200 |
200 |
250 |
|
То же подъемного канала...................... |
« |
150 |
200 |
200 |
250 |
300 |
300 |
350 |
|
Высота падения струй от распределительного коллектора до уровня воды в баке-аккумуляторе |
« |
200 |
200 |
200 |
250 |
250 |
350 |
350 |
|
Диаметр барботеров............................... |
« |
83×4 |
83×4 |
83×4 |
108×4 |
133×4 |
133×4 |
159×4,5 |
|
Диаметр трубопровода исходной воды |
« |
57×3,5 |
57×3,5 |
57×3,5 |
83×4 |
108×4 |
133×4 |
159×4,5 |
|
То же деаэрированной воды................. |
« |
83×4 |
83×4 |
83×4 |
108×4 |
159×4,5 |
219×6 |
219×6 |
Рассчитать поверхностный охладитель выпара для деаэрационной колонки ДСП-320 производительностью 320 т/ч. Рабочее давление в колонке 6 ат. В качестве охлаждающей среды использовать основной конденсат турбины. Охлаждающие трубки диаметром 17/19 мм. Материал трубок латунь Л68.
Рис. VI-1. Схема одноходового охладителя выпара.
1 - выпар; 2 - воздух в смеси с несконденсировавшимся паром; 3 - конденсат пара из выпара; 4 - охлаждающий конденсат.
В основу конструкции охладителя выпара положена секция водоводяного подогревателя для тепловых сетей с установкой на корпусе двух линзовых компенсаторов (рис. VI-1).
|
Обозначение |
Единица измерения |
Расчетная формула или способ определения |
Результат |
|
|
Расход выпара при номинальной производительности |
Dвып |
кг/ч |
По рекомендациям гл. 2 |
640 |
|
Количество тепла, отводимого в охладителе выпара |
Qвып |
ккал/ч |
По формуле (8-3а) |
313000 |
|
Нагрев основного конденсата в охладителе выпара (при пропуске всего конденсата при теплофикационном режиме - приложение V) |
Δtо.х |
°C |
|
1,6 |
|
Температура основного конденсата турбины после охладителя выпара |
tо.к2 |
°C |
tо.к2 = tо.к + Δtох |
151,6 |
|
Среднелогарифмическая разность температур |
Δtл |
« |
По формуле (8-4) |
7,2 |
|
Средняя температура охлаждающего конденсата |
tо.к ср |
« |
|
150,8 |
|
Коэффициент теплоотдачи от стенки трубки к охлаждающему конденсату (при скорости wв.о = 2,2 м/сек) |
αв |
ккал/м2 · ч · град |
По формуле (8-6) |
13750 |
|
Коэффициент теплоотдачи со стороны пара |
αп |
ккал/м2 · ч · град |
Выбирается (по табл. 8-1) в соответствии с заданием |
5000 |
|
Коэффициент теплопередачи..................... |
k |
« |
По формуле (8-5) |
3490 |
|
Поверхность охлаждения............................ |
Fох |
м2 |
По формуле (8-3) |
15 |
|
Число трубок в охладителе выпара......... |
n |
шт. |
|
108 |
|
Длина трубок охладителя выпара........... |
l |
м |
|
2,3 |
|
Шаг между трубками.................................... |
m |
мм |
m = 1,3 dн |
25 |
|
Активная площадь трубной доски (при расположении трубок по равностороннему треугольнику) |
fа |
мм2 |
|
58400 |
|
Внутренний диаметр корпуса охладителя при φ = 0,85 |
dк |
мм |
|
300 |
|
Сопротивление охладителя по охлаждающей воде |
Δp |
кГ/м2 |
По формуле (8-1) |
1625 |
СОДЕРЖАНИЕ