РУКОВОДЯЩИЙ ДОКУМЕНТ

НОРМАТИВНО-ТЕХНИЧЕСКИЕ ДОКУМЕНТЫ
ДЛЯ ТЕПЛОВЫХ ЭЛЕКТРОСТАНЦИЙ И КОТЕЛЬНЫХ

МЕТОДИЧЕСКИЕ УКАЗАНИЯ
ПО ПРОЕКТИРОВАНИЮ
ОБЕССОЛИВАЮЩИХ
УСТАНОВОК
С ПРОТИВОТОЧНЫМИ
ФИЛЬТРАМИ

РД 34.37.102-92

 

 

МОСКВА 1992

 

РАЗРАБОТАНЫ        Всесоюзным дважды ордена Трудового Красного Знамени теплотехническим научно-исследовательским институтом им. Ф.Э. Дзержинского

ИСПОЛНИТЕЛИ       Т.В. Алексеева, Л.В. Кострова, В.В. Максимов, Н.П. Батырева, Н.А. Полуева

УТВЕРЖДЕНЫ          Главным научно-техническим управлением Минэнерго

18.11.1991 г.

Заместитель начальника

А.П. Берсенев

КЛЮЧЕВЫЕ СЛОВА: Энергетика, тепловые электростанции, обессоливание воды, противоточные ионитные фильтры, автоматизированная система управления

ВТИ им. Ф.Э. Дзержинского, 1992 г.

РУКОВОДЯЩИЙ ДОКУМЕНТ

МЕТОДИЧЕСКИЕ УКАЗАНИЯ
ПО ПРОЕКТИРОВАНИЮ
ОБЕССОЛИВАЮЩИХ УСТАНОВОК
С ПРОТИВОТОЧНЫМИ ФИЛЬТРАМИ

РД 34.37.102-32

Срок действия установлен

с 01.07.1993 г.

до 01.07.2003 г.

Настоящие Методические указания устанавливают основные требования по проектированию новых и реконструкции действующих обессоливающих установок с использованием противоточных ионитных фильтров.

Методические указания подлежат использованию проектными организациями и эксплуатационным персоналом тепловых электростанций.

1. ОСНОВНЫЕ ТРЕБОВАНИЯ К ПРОЕКТИРОВАНИЮ

1.1. Основой предлагаемой схемы обессоливания воды является технология противоточного Н-ОН-ионирования, которая реализуется с применением в качестве загрузки противоточных фильтров: катионитного - сильнокислотного катионита типа КУ-2-8; анионитного - сильноосновного анионита типа АВ-17-8.

Для проектирования установлен блочный принцип включения противоточных фильтров в схему обессоливания воды.

Блок противоточных фильтров (БПФ) катионитного Нпро-анионитного Апро рекомендуется для обессоливания воды после предварительной ее очистки методом коагуляции или известкованием совместно с коагуляцией и фильтрования через механические фильтры следующего качества:

суммарная концентрация катионов;

SК - не более 5,0 мг-экв/дм3,

щелочность - не более 1,2 мг-экв/дм3,

отношение концентрации кремнекислоты и суммарной концентрации анионов (в эквивалентном выражении) - не более 0,2;

концентрация органических веществ - не более 5,0 мг 0/дм3.

При вышеуказанном ограничении качества воды, поступающей на БПФ, по показателю щелочности, а также с учетом необходимости баланса избытков кислоты и щелочи для взаимной нейтрализации регенерационных и отмывочных сточных вод использование декарбонизатора в схеме обессоливания воды нецелесообразно. В случае превышения величины щелочности (более 1,2 мг-экв/дм3) в блок фильтров перед Апро включается декарбонизатор. Допускается параллельный принцип включения противоточных фильтров в схему.

1.2. Качество обессоленной воды за БПФ обеспечивается в соответствии с требованиями к добавочной воде для подпитки барабанных котлов высокого давления: по показателям концентрации натрия в фильтрате Нпро и концентрации кремнекислоты в фильтрате Апро не более 100 мкг/кг. После доочистки обессоленной БПФ воды на фильтрах смешанного действия (ФСД) обеспечивается качество воды, удовлетворяющее требованиям к добавочной воде для подпитки прямоточных котлов: концентрация кремнекислоты 10 - 15 мкг/кг, удельная электрическая проводимость - 0,5 мкСм/см.

1.3. В БПФ следует использовать противоточные фильтры, изготовленные в соответствии с ТУ 24-03.1555-89 одинакового диаметра и высотой загрузки ионитов 2,2 м.

1.4. При внедрении установок обратного осмоса для подготовки добавочной воды в качестве предварительной стадии обессоливания БПФ могут быть использованы для финишной стадии обессоливания наряду с ФСД.

1.5. Технологический расчет БПФ, режимная карта их эксплуатации, система автоматизации контроля и управления БПФ в составе обессоливающих установок должны быть уточнены при участии ВТИ в проектировании конкретных обессоливающих установок.

2. ИСХОДНЫЕ ДАННЫЕ ДЛЯ ПРОЕКТИРОВАНИЯ

2.1. Определение обменной емкости

При технологическом расчете БПФ обменную емкость катионита Ку-2-8 в зависимости от качества обрабатываемой воды определяют по черт. 1а при минимально допустимом абсолютном расходе 100 %-ной серной кислоты в количестве 35 кг/м3.

Соответствующий удельный расход серной кислоты определяют по черт. 1б.

Обменную емкость анионита АВ-17-8 определяют по черт. 2 либо при условии взаимной нейтрализации регенерационных сточных вод (равенство удельных расходов кислоты и щелочи), либо при минимально допустимом абсолютном расходе 100 %-ной гидроокиси натрия в количестве 25 кг/м3. Последнее целесообразно при раздельном использовании и переработке регенерационных сточных вод в цикле тепловой электростанции или за его пределами.

2.2. Определение длительности цикла

Предварительная оценка длительности рабочего цикла ионирования БПФ в зависимости от качества обрабатываемой воды и скорости ее фильтрования может быть осуществлена по диаграмме на черт. 3, в которой длительность цикла (Т) в часах рассчитана по формуле:

Т = ,

где Ер - рабочая обменная емкость катионита, в г-экв/м3, принятая равной минимальной величине 350;

hсл - высота слоя ионита, м, равная величине 2,2;

V - скорость фильтрования в м/час, которая может быть принята равной 15, 20, 25, 30, 35;

Черт. 1 Обменная емкость и удельный расход серной кислоты на регенерацию катионита КУ-2-8 (расход Н2SO4 - 35 кг/м3)

У - удельный расход реагента на регенерацию ионита

Т - длительность рабочего цикла ионирования

SК(SА) - суммарная концентрация катионов (анионов) в обрабатываемой воде

- отношение концентрации натрия к суммарной концентрации катионов (в эквивалентном выражении)

 - отношение щелочности к суммарной концентрации анионов в обрабатываемой воде

Черт. 2. Обменная емкость анионита АВ-17-8 и удельный расход гидроокиси натрия на регенерацию

Черт. 3. Расчетная диаграмма выбора длительности рабочего цикла БПФ в зависимости от качества обрабатываемой воды и скорости ее фильтрования

1, 2, 3, 4, 5 - скорость фильтрования, равная 15, 20, 25, 30, 35 м/час

SК - суммарная концентрация катионов в обрабатываемой воде, г-экв/м3.

Окончательная оценка величины Т определяется технологическим расчетом, исходя из конкретных условий проектирования.

2.3. Определение расхода на собственные нужды

При расчете количества воды, потребляемой на собственные нужды БПФ, следует учитывать следующие особенности эксплуатации противоточных фильтров:

взрыхление блокирующего слоя ионита, находящегося над средним распределительным устройством (высота 0,4 м) проводится перед каждой регенерацией; взрыхление полного слоя ионита - через 15 - 30 фильтроциклов; для взрыхления катионита используют осветленную воду; анионита - Н-катионированную воду; использованную для взрыхления воду направляют в осветлитель или на вход механических фильтров;

для приготовления регенерационных растворов и отмывки ионитов используют обессоленную воду (после БПФ), которой периодически заполняется бак собственных нужд;

удельный расход обессоленной воды на отмывку катионита принимают в количестве 5,0 м33; анионита - 10 м33; на домывку БПФ по рабочей схеме расход осветленной воды устанавливают 5 - 10 м33;

для восстановления обменной емкости сильноосновного анионита периодически, 2 - 3 раза в год, проводят обработку его щелочным раствором поваренной соли.

Режимная карта эксплуатации противоточного фильтра представлена в справочном приложении 1.

3. ОСНОВНЫЕ ТРЕБОВАНИЯ К АВТОМАТИЗАЦИИ БПФ

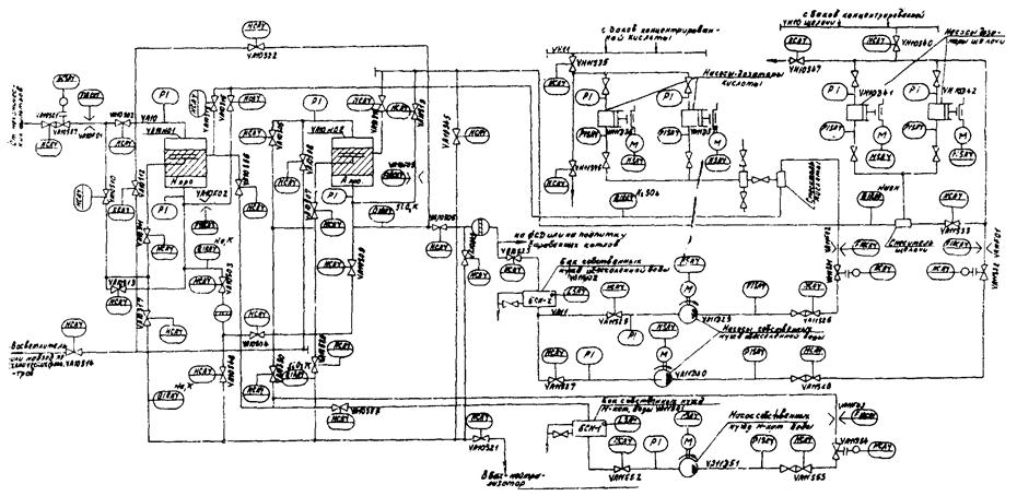
3.1. Система автоматизации блока противоточных фильтров является составной частью АСУ обессоливающих установок и должна обеспечивать автоматическое управление и контроль во всех эксплуатационных режимах установки в соответствии с граф-схемой работы БПФ и функциональной схемой контроля и управления, представленных на черт. 4, 5.


УСЛОВНЫЕ ОБОЗНАЧЕНИЯ к черт. 4

Qов - количество обрабатываемой воды

Qпв - количество промывочной воды при взрыхлении, при доотмывке

QпвН - количество промывочной воды при отмывке по линии регенерации Нпро

QпвА - количество промывочной воды при отмывке по линии регенерации Апро

Qбв - количество промывочной воды при взрыхлении блокирующего слоя ионита

Qк1 - количество регенерационного раствора кислоты, пропускаемого через блокирующий слой катионита

Qк2 - количество регенерационного раствора кислоты, пропускаемого через основной слой катионита

Qщ1, 2 - количество регенерационного раствора щелочи через блокирующий и основной слой анионита

tпнщ - время промывки насоса щелочи

CNa - концентрация натрия

 - концентрация кремния

Ков,пв - электропроводность обрабатываемой промывочной воды

Кщ, щ1 - щ2 - электропроводность раствора щелочи, промывочной воды при отмывке 1, отмывке 2 по линии регенерации

Кк, к1 - к2 - электропроводность раствора кислоты, промывочной воды при отмывке по линии регенерации при доотмывке 1;

Lбов - уровень в баке обессоленной воды

уст - уставка

Fф - фактический расход обрабатываемой воды

Fн - номинальный расход обрабатываемой воды

ув - узел восстановления

tр - время резерва

n - количество фильтроциклов

ВЛС - блокирующий слой ионита

осн. слой - основной слой ионита

Примечание. По усмотрению заказчика может быть автоматизирована операция «Заполнение».

Черт. 4 Граф-схема установки обессоливания с БПФ

Черт. 5 Функциональная схема контроля и управления БПФ


3.2. Для обессоливающих установок с применением БПФ должен быть предусмотрен следующий объем автоматизации:

контроль и обеспечение качества обрабатываемой воды по ступеням:

за Нпро - концентрация натрия, кислотность;

за Апро - концентрация кремнекислоты, электропроводность;

контроль и регулирование производительности БПФ фильтров;

управление и контроль режимов эксплуатации БПФ и переходов из одного режима к другому (от «работы» к «восстановлению» или «резерву» и наоборот), в том числе управление операциями по восстановлению фильтров в соответствии с заданными алгоритмами;

сигнализация (по вызову) о состоянии фильтров, сигнализация и регистрация отклонений параметров от заданных значений, о нарушении режимов и срабатывании защит с расшнуровкой причин, вызвавших эти нарушения и срабатывания защит;

регулирование расходов разбавляющей воды, регенерационных растворов, воды, потребляемой на взрыхление, отмывку и домывку фильтров (погрешность ±5 % от заданных значений);

приготовление регенерационных растворов (кислоты, щелочи) заданных концентраций и подача их к фильтрам;

защита оборудования при аварийных ситуациях;

расчет технико-экономических показателей работы БПФ:

суммарного количества обработанной воды по отдельным узлам и установке в целом (за час, смену, фильтроцикл, сутки);

количества воды и реагентов, израсходованных на собственные нужды (за час, смену, сутки);

суммарного количества реагентов (кислот, щелочи), приведенных к 100 % концентрации.

3.3. Следует предусмотреть возможность дистанционного управления со щита ХБО электродвигателями насосов, исполнительными механизмами регулирующей арматуры, операциями по восстановлению фильтров, а также переводом БПФ из одного режима в другой.

3.4. В проекте должны быть предусмотрены защиты, обеспечивающие:

при превышении расхода взрыхляющей воды 5 % от заданного автоматическое закрытие клапана на линии подвода этой воды к фильтру с подачей светозвукового сигнала и регистрацией отклонения на устройстве печати;

при повышении давления на напорной линии насосов дозаторов кислоты или щелочи до 1,0 ± 0,1 МПа - отключение насосов с подачей светозвукового сигнала и регистрацией.

3.5. При реализации объема автоматизации по п. 3.1 - 3.4 АСУ БПФ должна обеспечить оператору следующие возможности:

оперативное изменение продолжительности операций по восстановлению фильтров;

исключение или прекращение операций;

повторение операций по восстановлению фильтров;

визуальный контроль времени;

визуальный контроль состояния технологических параметров;

избирательный контроль состояния запорной арматуры по каждому фильтру и регенерационному узлу;

оперативную перестройку программ восстановления и заданий регуляторам;

эксплуатацию блока в 2-х режимах: автоматическом и в режиме дистанционного пооперационного управления с пульта щита;

сбор и обработку информации, необходимой для контроля и управления технологическими процессами;

автоматическое дискретное управление ходом технологического процесса;

вывод на индикацию информации о ходе процесса.

3.6. Реализацию объема автоматизации, указанного в п.п. 3.1 - 3.4, рекомендуется осуществлять средствами микропроцессорной техники.

Регулирование расхода разбавляющей воды, воды на взрыхление, отмывку и доотмывку фильтров, уровня воды в промежуточных баках целесообразно производить с помощью регулирующего контроллера типа Ремиконт-110 (или Р-130 и др.), устанавливаемого в одном или двух экземплярах на установку.

Автоматическое дискретное управление при эксплуатации БПФ рекомендуется осуществлять многоканальным логическим контроллером типа ПКЛ и Ломиконт-110, устанавливаемых в одном или двух экземплярах на установку.

Расчетные операции, сигнализацию всех технологических операции и отклонений параметров от заданных значений, несоответствие положения арматуры с расшифровкой причин и видов нарушений, контроль за работой ПКЛ целесообразно проводить контроллером типа Ломиконт.

Обработку информации и выдачу ее в заданных форме и виде, а также выдачу по вызову оператора фрагментов мнемосхемы БПФ в динамичной форме на цветной видеотерминал и устройство печати рекомендуется осуществлять с применением дисплейного микропроцессорного контроллера типа Димиконт или другими средствами вычислительной техники. Для контроля степени истощения фильтра и отмывки фильтров, а также концентрации регенерационных растворов следует использовать автоматические анализаторы качества воды по показателям удельной электрической проводимости, концентрации кремнекислоты и натрия.

5.7. При проектировании и реализации АСУ обессоливающей установки с применением БПФ в качества запорной автоматически управляемой арматуры следует применять арматуру с пневмо-, гидро- или электроприводом.

4. АЛГОРИТМ УПРАВЛЕНИЯ БПФ

На черт. 6 показан обобщенный алгоритм управления БПФ, представленный иерархически с целью более удобного изложения.

Работа алгоритма в каждом такте начинается с определения текущего состояния каждого фильтра в блоке.

В случае вывода фильтра в ремонт (признак ремонта может быть дан, например, по положению ключа) дальнейшая работа алгоритма прекращается.

При нормальной эксплуатации БПФ порядок определения его состояния зависит от выбранного способа управления им - автоматического или дистанционного.

При автоматическом управлении вначале оценивается правильность выполнения предшествующих переходов (опрос исходных данных). Если в предшествующем такте было зафиксировано грубое нарушение, то БПФ принудительно переводится в аварийный резерв; в противном случае дополнительно проверяется наличие менее опасного нарушения, разрешающего дальнейшую эксплуатацию БФ. В зависимости от исхода («да», «нет») проверяется или факт перехода (процесс перемещения задвижек) к очередной операции, или факт выполнения одной из возможных операций. Определение этих фактов производится по состоянию памяти программы, где фиксируется номер очередной операции или перехода.

Черт. 6 Обобщенный алгоритм управления БПФ

АВТ - автоматический режим

ОСФ - основное состояние фильтров

ПН - признак нарушения операции

ПП - признак перехода к операции

ПО - признак операции

НРШО - сигнал нарушения операции

θN - порядковые номера операции

ВКЛ - включить

ОТК - отключить

В - операция включена

При подтверждении факта перехода от операции к операции следующие шаги алгоритма являются проверкой результата этого перехода. При обнаружении факта, что операция уже начата (т.е. переход окончен), следующими шагами алгоритма является проверка хода ее выполнения и момента окончания.

БПФ может находиться в одном из 19-ти состояний (черт. 4) или в переходной фазе, когда под влиянием ранее выданной команды арматура перемещается в новое заданное состояние.

В случае, если ни одно из них не обнаружено, выдается сигнал о нарушении работы системы.

При дистанционном управлении все эти шаги алгоритма опускаются.

Следующими шагами работы алгоритма, выполняемыми при автоматическом и дистанционном режимах управления, проводится контроль хода выполнения собственно технологической операции. Контроль осуществляется в два последовательных этапа. На первом этапе опознается одно из разрешенных состояний арматуры (опознование непосредственно по положению ее концевых выключателей), определяющее содержание соответствующей операции. На втором этапе посредством проверки условий определяется ход в момент завершения текущей операции и адрес перехода к последующей. Условия перехода и адрес заданы граф-схемой (черт. 4).

Возможность осуществления перехода должна определяться режимом управления БПФ. В случае, если ражим автоматический, то такой переход возможен. В другом случае полученные сведения используются только для вывода информации персоналу.

Реализация перехода к очередной операции предусматривает выдачу соответствующей команды и проверку ее исполнения. Исполнение проверяется по истечении контрольного срока, выделенного на завершение переходного процесса (время перемещения арматуры). При обнаружении нарушений (отказов) как технологических, так и элементов системы управления формируются сигналы об этих нарушениях, которые выводятся в систему сигнализации АСУ (свет-звук) и в систему информации (устройство печати и дисплей). В алгоритме должна быть предусмотрена обработка переменных данных для выдачи информации оператору о ходе и нарушениях технологического процесса, о работе элементов системы АСУ, а также расчетные выходные данные технологических показателей.

ПРИЛОЖЕНИЕ 1

Справочное

РЕЖИМНАЯ КАРТА ЭКСПЛУАТАЦИИ

Наименование операции

Скорость фильтрования воды, раствора, м/ч

Номер открытой запорной арматуры (по черт. 7)

Продолжительность операции, мин

Взрыхление блокирующего слоя катионита (анионита)

7 - 15

3а, 4

20

Полное взрыхление слоя катионита (анионита)

7 - 10

(5 - 7)

3, 4

30 - 60

Пропуск регенерационного 1,5 %-ного раствора серной кислоты через блокирующий и основной слои катионита

8 - 10

6а, 3, 4а

10

Пропуск регенерационного 1,5 - 3,0 %-ного раствора серной кислоты через основной слой с одновременной отмывкой блокирующего слоя катионита

8 - 10

7а, 6, 4а

30 - 40

Отмывка основного слоя и блокирующего слоя катионита

8 - 10

7а, 7, 4а

30

Пропуск регенерационного 2 - 4 %-ного раствора едкого натра через блокирующий и основной слой анионита

4

6, 6а, 4а

Отмывка блокирующего и основного слоев анионита

4

8

7, 7а, 4а

30

40 - 60

Отмывка по рабочей схеме

10 - 20

для Нпро

1,2

для Нпро

1,5

10 - 20

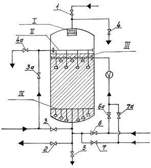
Конструкция и обвязка противоточного фильтра представлена на черт. 7.

Черт. 7 Противоточный ионитный фильтр

1, 2 ,3, 3а, 4, 4а, 5, 6, 6а, 7, 7а - запорная арматура

I - верхний РУ; II - средний РУ; III - блокирующее устройство; IV - нижнее РУ

Приложение 2

Справочное

Перечень
нормативно-технических документов, на которые имеются ссылки

Обозначение НТД

Наименование НТД

Пункт

ТУ 24-03.1555-89

Фильтры водоподготовительных установок электростанций (взамен ОСТ 103.030.10-84)

1.3

СОДЕРЖАНИЕ

1. Основные требования к проектированию.. 1

2. Исходные данные для проектирования. 2

2.1. Определение обменной емкости. 2

2.2. Определение длительности цикла. 3

2.3. Определение расхода на собственные нужды.. 4

3. Основные требования к автоматизации бпф.. 5

4. Алгоритм управления бпф.. 10

Приложение 1 Режимная карта эксплуатации. 12

Приложение 2 Перечень нормативно-технических документов, на которые имеются ссылки. 13