Products wear resistanse assurance. The method of testing materials for wear under shock under law temperature conditions

МЕЖГОСУДАРСТВЕННЫЙ СТАНДАРТ

Обеспечение износостойкости изделий

Метод испытаний материалов на изнашивание
при ударе в условиях низких температур

Products wear resistanse assurance. The method of testing materials
for wear under shock under law temperature conditions

ГОСТ
23.212-82

Постановлением Государственного комитета СССР по стандартам от 21 мая 1982 г. № 2034 дата введения установлена

01.07.83

Настоящий стандарт распространяется на металлические материалы, композиты на металлической основе, а также металлические покрытия и устанавливает метод их испытания на изнашивание, вызванное многократными прямыми ударами об абразивную или металлическую поверхность в условиях низких температур.

Сущность метода состоит в том, что по охлажденному до заданной температуры образцу проводят удары с заданной энергией, частотой и скоростью соударения металлическим контробразцом непосредственно или через абразивную ленту и оценивают относительную износостойкость материала путем сравнения износа исследуемых и контрольных образцов, при этом последние испытывают в идентичных условиях, но при нормальной температуре.

Стандарт не распространяется на материалы и покрытия твердостью менее 100 HV, на пористые материалы со средним размером пор более 0,1 мм, а также на покрытия толщиной менее 0,4 мм.

1. ПРИБОРЫ И МАТЕРИАЛЫ

1.1. Схема испытательной установки приведена на черт. 1. Испытания проводят на испытательной установке, содержащей ударный механизм, привод, механизм перемещения абразивной ленты, систему охлаждения образца и механизм удаления продуктов изнашивания.

Ударный механизм содержит ударник 3, в котором закрепляется контробразец 2 и сменные грузы 4 массой до 10 кг, с помощью которых регулируют энергию удара контробразца 2 по образцу 10 в пределах от 0,25 до 2,50 Дж с погрешностью не более 5 %.

Привод 5 должен обеспечивать подъем ударника 3 с контробразцом 2 на высоту, равную (25 ± 0,5) мм, и их свободное падение на образец 10 с частотой соударений 60 мин-1. Погрешность поддержания частоты не более 1 мин-1. Привод должен обеспечивать продолжительность контактирования образца и контробразца после соударения не более 0,1 с. Масса ударника 3 с закрепленным контробразцом 2 не должна превышать 1 кг.

Система перемещения абразивной ленты 1, применяемая только при испытаниях на износ об абразивную поверхность, должна обеспечивать периодическое перемещение ленты между ударами и возобновление не менее 50 % изнашивающей поверхности перед каждым ударом. Скорость перемещения ленты устанавливают исходя из принятой степени возобновления изнашивающей поверхности. Система перемещения абразивной ленты должна быть синхронизирована с приводом ударного механизма для обеспечения перемещения ленты между ударами. Установка должна быть снабжена приспособлением 7, обеспечивающим отвод абразивной ленты от образца 10 при ее перемещении.

Черт. 1

Система охлаждения должна содержать теплоизолированную камеру 8, во внутреннюю полость которой подают охлаждающую среду 9, обеспечивающую охлаждение испытуемого образца 10 и поддержание его заданной температуры при испытаниях.

Интенсивность и объем подачи охлаждающей среды регулируют блоком автоматического поддержания температуры, управляемым сигналом, поступающим от термопары 12, закрепленной в отверстии, выполненном на расстоянии 1,5 мм от испытуемого торца образца (рабочая поверхность). Схема и описание блока автоматического поддержания температуры приведены в приложении 1.

Система должна обеспечивать охлаждение образца от 173 до 293 К и поддержание при испытаниях заданной температуры в указанном диапазоне с погрешностью не более 5 К.

Охлаждающая камера 8 с установленным в ней образцом должна монтироваться на станину 11, имеющую массу не менее 50 кг.

Механизм 6 удаления продуктов изнашивания должен обеспечивать их выдувание струей сжатого воздуха, подаваемого под давлением (100 ± 10) кПа на изнашиваемую поверхность образца через сопло диаметром 3 мм по ГОСТ 21204-97 периодически через каждые (2 ± 0,5) мин в течение 1 - 2 с. Подаваемый воздух должен быть охлажден до 253 К - 263 К.

Примечание. Точность изготовления и монтажа деталей испытательной установки должна обеспечить непараллельность рабочих поверхностей образца и контробразца после их установки и закрепления не более 0,01 мм.

1.2. Контрольные образцы изготовляют из стали 45 по ГОСТ 1050-88 в отожженном состоянии с твердостью 190 - 220 HV. Для испытаний каждого материала контрольные образцы должны быть изготовлены из металла одной плавки.

Для испытаний при ударе через абразивную ленту используют контробразцы, изготовленные из стали 45 по ГОСТ 1050-88 с твердостью 520 - 580 HV по ГОСТ 2999-75.

Контробразцы и образцы изготовляют в соответствии с черт. 2 и 3.

Черт. 2

Черт. 3

Примечание. На образце и контробразце должны быть нанесены метки, по которым фиксируется положение образца и контробразца при монтаже на испытательной установке.

1.3. Применяемая абразивная лента должна иметь ширину (10 ± 0,5) мм и длину, обеспечивающую проведение испытаний не менее одного образца.

Испытания контрольных и исследуемых образцов из одного материала проводят с использованием абразивных лент, изготовленных из смежных участков шлифовальной шкурки одной партии.

Общие сравнительные испытания проводят при ударе контробразцом через абразивную ленту, изготовленную из тканевой шлифовальной шкурки типа 2 по ГОСТ 5009-82 с абразивным материалом из нормального электрокорунда марки 15А, зернистостью 16-П по ГОСТ 3647-80, нанесенным электрическим методом на тканевой основе из особолегкой саржи, артикул 7142 по ГОСТ 3357-72 на мездровом клее по ГОСТ 3252-80.

Для оценки износостойкости применительно к конкретным условиям изнашивания применяют абразивные ленты, изготовленные из шлифовальных шкурок других наименований, либо проводят испытания при ударе непосредственно по образцу контробразцами, изготовленными из материалов, применяемых при эксплуатации.

1.4. Характеристики шлифовальных шкурок или контробразцов указывают в протоколе испытаний, форма которого приведена в приложении 2.

При применении стандартных материалов приводят обозначения в соответствии со стандартом, при применении нестандартных материалов или использовании упрочняющей технологии в протоколе испытаний указывают химический состав материала, вид и режимы термической обработки или иной упрочняющей технологии, твердость испытуемых поверхностей и другие данные, необходимые для идентификации применяемого материала. В пределах одной серии технология изготовления образцов и контробразцов должна быть одинаковой.

1.5. Износ образцов определяют путем взвешивания или измерения линейных размеров до и после испытаний с погрешностью не более 0,2 мг и 0,005 мм соответственно.

1.6. Промывочные жидкости: бензин по НТД, ацетон по ГОСТ 2603-79.

1.7. Охлаждающая среда: жидкий азот по ГОСТ 9293-74.

2. ПОДГОТОВКА К ИСПЫТАНИЯМ

2.1. Перед испытаниями определяют твердость образцов и контробразцов по ГОСТ 2999-75, полученные данные заносят в протокол испытаний. Твердость контрольных образцов и контробразцов для испытаний при ударе через абразивную ленту должна соответствовать требованиям, указанным в п. 1.2. Образцы и контробразцы маркируют на нерабочих поверхностях.

2.2. Определяют плотность изнашиваемого материала с погрешностью не более 0,1 г/см3.

2.3. Образцы и контробразцы для испытаний в условиях непосредственного соударения группируют попарно.

2.4. В исследуемые образцы зачеканивают или приваривают термопары в соответствии с требованиями п. 1.1.

2.5. Образцы последовательно промывают жидкостями, указанными в п. 1.6, просушивают на воздухе и взвешивают или измеряют, соблюдая требования, указанные в п. 1.5.

2.6. Устанавливают образец из исследуемого или контрольного материала и контробразец в соответствии с п. 1.1.

2.7. При испытаниях с ударом через абразивную ленту устанавливают ленту и регулируют ее перемещение между ударами в соответствии с п. 1.1.

Примечание. Степень возобновления абразивной поверхности перед каждым ударом в одной серии испытаний должна быть одинаковой.

2.8. Регулируют энергию удара, устанавливая ее для общих сравнительных испытаний Е = 1,00 Дж; для испытаний применительно к конкретным условиям изнашивания выбирают из ряда: 0,25; 0,40; 0,60; 1,00; 1,50; 2,50 Дж. Энергию удара Е регулируют путем подбора массы грузов т, которую рассчитывают по формуле

где т1 - масса ударника с образцом, кг.

2.9. Последовательно прирабатывают все образцы и контробразцы при установленных в соответствии с п. 2.8 режимах, осуществляя количество ударов в соответствии с табл. 1 с погрешностью не более двух ударов.

Таблица 1

Твердость испытуемого материала HV

Количество ударов

по абразивной ленте

по контробразцу

До 800

500

1250

Св. 800

1000

2500

Приработку образцов и контробразцов для оценки износостойкости при непосредственном их соударении проводят попарно.

2.10. После окончания приработки все образцы промывают жидкостями, указанными в п. 1.6, просушивают на воздухе и взвешивают или измеряют в соответствии с п. 1.5. Если при этом потеря массы образца менее 4 мг или изменение линейного размера менее 10 мкм, то продолжительность приработки увеличивают в 2 раза.

Примечание. Если при увеличении продолжительности приработки в 2 раза указанное требование не выполняется, то испытания данного материала при выбранном режиме проводить нецелесообразно.

3. ПРОВЕДЕНИЕ ИСПЫТАНИЙ

3.1. Образец и контробразец устанавливают в испытательной установке в соответствии с п. 1.1.

3.2. Задают температуру исследуемого образца при общих сравнительных испытаниях 248 К; при испытаниях применительно к конкретным условиям изнашивания из ряда: 173, 213, 233, 248, 258, 263, 273, 293 К; при испытаниях контрольного образца - 293 К.

3.3. Подключают концы термопары, закрепленной в исследуемом образце к блоку автоматического поддержания температуры охлаждения образца, и приводят в действие систему охлаждения, обеспечивая температуру в соответствии с п. 3.2.

Примечание. Испытания образцов при температуре 293 К проводят без использования системы охлаждения.

3.4. Осуществляют охлаждение исследуемого образца до температуры, установленной согласно п. 3.2, и выдерживают при ней в течение (5 ± 0,5) мин, контролируя при этом надежность работы системы охлаждения по стабильности поддержания заданной температуры образца в пределах 5 К.

3.5. Включают систему перемещения абразивной ленты (для испытаний при ударе через абразивную ленту) и ударную систему.

3.6. Проводят испытания образцов, осуществляя количество ударов в соответствии с табл. 2, с погрешностью не более 2 ударов.

Таблица 2

Твердость испытуемого материала HV

Количество ударов

по абразивной ленте

по контробразцу

До 800

2000

5000

Св. 800

4000

10000

3.7. По окончании испытаний отключают ударную систему и систему перемещения абразивной ленты (если она использовалась), выводят образец из контакта с контробразцом, отключают систему охлаждения, снимают образец и контробразец, промывают образец последовательно в промывочных жидкостях, указанных в п. 1.6, и взвешивают или измеряют в соответствии с п. 1.5. При установке и съеме образцов не допускается повреждение их поверхностей и закрепленной в образце термопары.

3.8. Результаты взвешивания или измерения образцов до и после испытаний заносят в протокол.

3.9. Испытания проводят для трех исследуемых и трех контрольных образцов. При исследовании пористых неоднородных сплавов, спеченных материалов и неоднородных наплавок испытывают пять образцов исследуемого материала и три образца из контрольного материала.

3.10. Допускается повторное использование образцов путем применения в качестве рабочей поверхности второго торца.

3.11. Для проведения испытаний при ударе через абразивную ленту производят замену контробразца через 24000 ударов, при испытаниях при непосредственном соударении образца и контробразца их замену производят одновременно.

3.12. Допускается повторное использование контробразцов без покрытий после удаления следов износа и приработки в соответствии с п. 2.9.

3.13. Повторное использование абразивной ленты и контробразцов с покрытиями не допускается.

4. ОБРАБОТКА РЕЗУЛЬТАТОВ ИСПЫТАНИЙ

4.1. По результатам взвешивания или измерения линейных размеров образцов до и после испытаний вычисляют среднеарифметические значения потери массы или линейного износа контрольных образцов и образцов испытуемого материала с погрешностью не более 0,1 мг и 0,001 мм соответственно.

Относительную износостойкость исследуемого материала вычисляют с точностью до сотых по формулам:

 

где gэ и gи - средняя потеря массы образцов из контрольного и исследуемого материала;

rэ и rи - плотность контрольного и исследуемого материала соответственно;

Nэ и Nи - количество ударов при испытаниях контрольного и исследуемого материала;

hэ и hи - средний линейный износ образцов из контрольного и исследуемого материала.

4.2. Результаты расчетов по п. 4.1 заносят в протокол. При записи результатов необходимо указывать к какому контробразцу, виду и режимам испытаний относится данное значение износа и относительной износостойкости.

4.3. В стандартах, технических условиях и другой нормативно-технической документации, устанавливающей требования на износостойкость испытуемых материалов, триботехнические характеристики должны приводиться со ссылкой на настоящий стандарт с указанием материала контробразца и режимов испытаний образцов (энергии удара Е, температуры Т, количества ударов N), к которым относится данное значение износостойкости. Например: «Износостойкость по ГОСТ 23.212-82 - не менее 2,5; изнашивание при ударе по сплаву ВК8 - по ГОСТ 3882-74; T = 213 К; Е = 1,50 Дж; N = 2000».

ПРИЛОЖЕНИЕ 1

Рекомендуемое

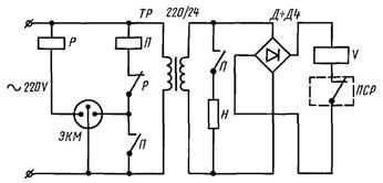
БЛОК АВТОМАТИЧЕСКОГО ПОДДЕРЖАНИЯ ТЕМПЕРАТУРЫ

Принципиальная электрическая схема блока автоматического поддержания заданной температуры образца в процессе испытаний приведена на чертеже.

При работе блока ток через систему контактов магнитного пускателя П, электроконтактного манометра ЭКМ и реле Р поступает на спираль нагревателя Н, установленного в сосуде Дьюара. Испаряясь, азот создает автоматически поддерживаемое ЭКМ избыточное давление от 30 до 40 кПа, под действием которого охлаждающая среда по системе трубопроводов поступает через магнитный клапан V в охлаждающую камеру. Регулирование частоты и интенсивности подачи охлаждающей среды с помощью клапана V и контроль температуры образца с одновременной ее записью на диаграммной ленте осуществляются потенциометром типа ПСР, соединенным с установленной в образце термопарой. Для обеспечения безопасности работы в случае превышения давления в сосуде Дьюара свыше 50 кПа должен быть предусмотрен сброс давления через аварийный клапан.

Блок работает в автоматическом режиме и обеспечивает относительную погрешность температуры испытаний не более 5 К.

ПРИЛОЖЕНИЕ 2

Рекомендуемое

ОБРАЗЕЦ ПРОТОКОЛА

Протокол
испытаний на изнашивание при ударе в условиях низких температур

Дата 21.10.1980 г.                                                                     Исполнитель Иванов И.И.

Характеристика материалов

Образец

Марка материала, ГОСТ, ТУ

Термообработка

Твердость HV

Плотность, г/см3

Контрольный

Сталь 45 по ГОСТ 1050-88

Отжиг

200 - 210

7,8

Контробразец

Сталь 45 по ГОСТ 1050-88

Закалка 840 °С в воду, отпуск 250 °С

520 - 580

7,8

Исследуемый

Сталь У10А по ГОСТ 1435-74

Закалка 740 °С в воду, отпуск 200 °С

780 - 800

7,8

Абразивная лента

1С 83050 ПО 15А40-НМ по ГОСТ 5009-82

-

-

-

Режимы испытаний

Материал

Энергия удара Е, Дж

Температура испытаний Т, К

Продолжительность испытаний (количество ударов)

Контрольный

1,00

293

2000

Исследуемый

1,00

233

Результаты испытаний

Материал

Номер образца

Масса образца, г

Линейный размер образца, мм

Значение потери массы g, г, или линейный износ h, мм, образца

до испытаний

после испытаний

до испытаний

после испытаний

Контрольный

1

9,8460

9,7400

-

-

0,0846

2

9,7850

9,7050

-

-

0,0800

3

9,9020

9,8232

-

-

0,0788

Среднее

 

 

 

 

0,0811

Исследуемый

1

10,0112

9,9692

-

-

0,0420

2

10,0090

9,9702

-

-

0,0388

3

10,0124

9,9680

-

-

0,0444

(4), (5)

 

 

 

 

 

Среднее

0,0417

Относительная износостойкость

                                                                                                    Подпись _________________

 

СОДЕРЖАНИЕ

1. Приборы и материалы.. 1

2. Подготовка к испытаниям.. 4

3. Проведение испытаний. 5

4. Обработка результатов испытаний. 6

Приложение 1. Блок автоматического поддержания температуры.. 6

Приложение 2. Образец протокола. 7