Hudraulic fluid power. Servovalves. Test methods

ГОСТ 28971-91

(ИСО 6404-85)

МЕЖГОСУДАРСТВЕННЫЙ СТАНДАРТ

 

ГИДРОПРИВОД ОБЪЕМНЫЙ

СЕРВОАППАРАТЫ

МЕТОДЫ ИСПЫТАНИЙ

 

 

 

ИПК ИЗДАТЕЛЬСТВО СТАНДАРТОВ

Москва

 

МЕЖГОСУДАРСТВЕННЫЙ СТАНДАРТ

Гидропривод объемный

сервоаппараты

Методы испытаний

Hudraulic fluid power. Servovalves.
Test methods

гост
28971-91

(ИСО 6404-85)

Дата введения 01.01.93

ВВОДНАЯ ЧАСТЬ

В объемных гидроприводах энергия передается и управляется посредством жидкости под давлением в замкнутой цепи.

Сервоаппараты являются применяемыми в такой цепи устройствами, которые преобразуют электрический или механический аналоговый управляющий сигнал в соответствующее значение расхода или давления на выходе.

1. НАЗНАЧЕНИЕ И ОБЛАСТЬ ПРИМЕНЕНИЯ

Настоящий стандарт устанавливает методы испытаний электрогидравлических сервоаппаратов, в частности приемосдаточных, приемочных, квалификационных и других испытаний.

Испытания проводят на рабочих жидкостях на минеральной основе, если нет специальных указаний.

Стандарт не устанавливает методы определения характеристик, систем управления с внешним замкнутым контуром, включающих сервоаппараты.

Настоящий стандарт распространяется, главным образом, на электрогидравлические сервоаппараты управления расходом с электрическим входным сигналом, но многие разделы применимы и к сервоаппаратам других типов, таким как сервоаппараты управления давлением или многоступенчатые сервоаппараты.

Примечание. Требования настоящего стандарта являются рекомендуемыми.

2. ССЫЛКИ

В настоящем стандарте использованы ссылки на следующие стандарты:

ГОСТ 17216-2001 Чистота промышленная. Классы чистоты жидкостей

ГОСТ 17752-81 Гидропривод объемный и пневмопривод. Термины и определения

ГОСТ 26883-86 Внешние воздействующие факторы. Термины и определения

ГОСТ 30630.0.0-99 Методы испытаний на стойкость к внешним воздействующим факторам машин, приборов и других технических изделий. Общие требования

3. УСЛОВНЫЕ ОБОЗНАЧЕНИЯ И ЕДИНИЦЫ

Условные обозначения и единицы физических величин, применяемые в настоящем стандарте, приведены в табл. 1.

Таблица 1

Условные обозначения и единицы физических величин

Параметр

Условное обозначение

Единица физической величины

Импеданс катушки

Z

Ом

Индуктивность катушки

L

Гн

Сопротивление катушки

R

Ом

Амплитуда осцилляции

-

мА

Частота осцилляции

-

Гц

Входной ток

I

мА

Номинальный ток

Iп

»

Расход «к потребителю»

qy

л/мин

Коэффициент усиления по расходу

Кv

л/(мин×мА)

Гистерезис

-

мА

Внутренняя утечка

qvin

л/мин

Перепад давлений нагрузки

pe = pa - pt

бар или кПа*

Давление на входе

ps

То же

Перепад давлений на сервоаппарате

pv = ps - pt - pe

»

Номинальное давление

pn = pv + pe = ps - pr

»

Давление на сливе

pr

»

Давление «к потребителю»

pa или pb

»

Коэффициент усиления по давлению

Sv

бар/мА или кПа/мА

Разрешающая способность

-

мА

Порог

-

»

Отношение амплитуд

-

дБ

Сдвиг фаз

-

градус

* 1 бар = 100 кПа = 105 Па = 0,1 МПа; 1 Па = 1 Н/м2.

4. ОПРЕДЕЛЕНИЯ

В настоящем стандарте применены термины по ГОСТ 17752.

5. СТАНДАРТНЫЙ РЕЖИМ ИСПЫТАНИЯ

Для испытаний всех видов, устанавливаемых в настоящем стандарте, соблюдают следующий стандартный режим испытаний:

- температура окружающей среды (20 ± 5) °С;

- фильтрация - код твердых загрязнителей по ГОСТ 17216;

- тип рабочей жидкости - имеющиеся в продаже рабочие жидкости на минеральной основе*;

- температура рабочей жидкости на входе сервоаппарата (40 ± 6) °С;

- вязкость 32 сСт при температуре 40 °С;

- давление на входе - номинальное давление + давление на сливе;

- давление на сливе - не более 5 % номинального давления.

* В особых случаях рабочая жидкость, для которой предназначены аппараты, может быть заменена.

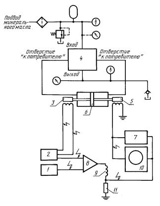
6. ИСПЫТАТЕЛЬНЫЙ СТЕНД (см. приложение 1)

Пригодность испытательного стенда зависит от его способности обеспечить допускаемые погрешности, установленные в приложении 2.

Схема типового стенда для испытаний при установившемся режиме представлена на черт. 1. Этот стенд дает возможность получить точечную или непрерывную графическую запись результатов. Один датчик перепада давлений может быть заменен двумя датчиками абсолютного давления.

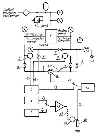
Схемы стендов для динамических испытаний представлены на черт. 2 и 3. В этих стендах в значительной мере используют схему, представленную на черт. 1.

7. ИЗМЕРЕНИЕ ЭЛЕКТРИЧЕСКИХ ВЕЛИЧИН

7.1. Сопротивление изоляции

7.1.1. Сопротивление изоляции катушки сервоаппарата и соединения должно измеряться по методике, приведенной в пп. 7.1.1.1 - 7.1.1.3.

Примечание. При этом испытании сервоаппараты не подвергают воздействию давления. Однако, если внутренние электрические элементы находятся в контакте с рабочей жидкостью (например, катушка сервоаппарата), аппараты должны заполняться рабочей жидкостью.

7.1.1.1. Соедините вместе выводы катушки и приложите к ним и корпусу сервоаппарата напряжение постоянного тока, в пять раз превышающее максимальное предполагаемое напряжение катушки или 500 В, при этом надо выбрать то значение, которое оказалось больше.

7.1.1.2. Выдержите это напряжение в течение 60 с, а затем при этом напряжении измерьте ток, применяя тестер с соответствующей изоляцией.

7.1.1.3. Вычислите сопротивление изоляции как отношение приложенного напряжения к току (обычно оно должно быть выше 100 МОм).

Примечание. Для варианта с двумя катушками и четырьмя выводами это испытание должно проводиться также и между катушками.

7.2. Сопротивление катушки

7.2.1. Так как сопротивление катушки сервоаппарата зависит от температуры, выдержите сервоаппарат для стабилизации при комнатной температуре.

7.2.2. Пользуясь электрическим измерительным прибором, обеспечивающим точность показаний ±2 %, измерьте сопротивление катушки или, если катушек больше одной, - каждой катушки в отдельности.

Примечание. Во время измерения сопротивления катушки не следует подвергать сервоаппарат воздействию давления.

7.3. Индуктивность катушки

7.3.1. Измерьте суммарную индуктивность катушки (соответствующую последовательному соединению катушек для варианта с четырьмя выводами, двумя катушками) сервоаппарата, работающего при стандартном режиме испытания, в соответствии с разд. 5.

Примечание. При этом испытании измеряют кажущуюся индуктивность, которая изменяется в зависимости от частоты и амплитуды сигнала, что связано с наведенной электродвижущей силой, образуемой движущимся якорем. Результат может быть использован для выбора схемы электронного усилителя.

7.3.2. Присоедините пригодный для данного испытания генератор к катушке сервоаппарата, соединенной последовательно с точным активным сопротивлением, как показано на черт. 4.

7.3.3. Настройте генератор на частоту f, равную 50 или 60 Гц, так, чтобы она отличалась от частоты электрической сети, используемой для питания схемы.

7.3.4. Настройте входной ток сервоаппарата на пиковую амплитуду, равную номинальному току сервоаппарата.

7.3.5. Применяйте генератор, обеспечивающий неискаженный входной ток сервоаппарата.

7.3.6. Используя осциллограф, убедитесь в синусоидальном изменении напряжения на активном сопротивлении R.

7.3.7. Измерьте пиковое напряжение переменного тока eR, eT и ev.

7.3.8. Постройте диаграмму, представленную на черт. 5, чтобы показать векторную взаимосвязь напряжений.

7.3.9. Определите характеристики импеданса катушки из следующих выражений:

- угол фазы b;

- импеданс катушки, Ом

- кажущуюся индуктивность, Гн

8. ИСПЫТАНИЯ ПРИ УСТАНОВИВШЕМСЯ РЕЖИМЕ

8.1. Общие положения

8.1.1. Проведите следующие испытания:

а) пробным давлением в соответствии с п. 8.2;

б) определите при закрытых отверстиях к «потребителю» в соответствии с п. 8.3 характеристики:

1) коэффициент усиления по давлению (п. 8.3.1),

2) разрешающую способность и порог при нуле (п. 8.3.2),

3) смещение нуля и дрейф нуля (п. 8.3.3),

4) внутреннюю утечку (п. 8.3.4),

в) определите при открытых отверстиях «к потребителю» в соответствии с п. 8.4 характеристики:

1) зависимость расхода «к потребителю» от входного тока без нагрузки (см. 8.4.1),

2) коэффициент усиления по расходу,

3) нелинейность,

4) гистерезис,

5) симметрию,

6) полярность,

7) разрешающую способность и порог вне нулевой зоны,

8) условия перекрытия (п. 8.4.2),

9) коэффициент усиления по расходу при нуле,

г) зависимость расхода «к потребителю» от перепада давлений нагрузки в соответствии с п. 8.5.

8.1.2. Результаты испытаний следует для удобства представлять в графическом или табличном виде (п. 13.1.1).

8.1.3. Для записи циклически изменяющегося входного сигнала и соответствующего ему выхода следует применять генератор сигналов и самописец с записью в координатах X-Y, чтобы показать соответствующее входное напряжение и давление или расход, преобразованные подходящими для этой цели датчиками давления и расхода.

8.1.4. Допускается такие характеристики, как расход или давление сервоаппарата, записывать вручную, показание за показанием, в зависимости от входного сигнала.

Примечания:

1. Важно отметить, что изменение сигнала происходит в одном направлении для одной половины цикла испытания и в другом направлении для другой половины цикла.

При таком способе четко выявляется гистерезис сервоаппарата. Предпочтительно применять автоматический генератор сигналов для предотвращения непреднамеренного возврата сигнала.

2. Тип функции (т.е. синусоидальная, наклонная и т.д.), образуемой генератором сигналов, не имеет значения, так как скорость изменения сигнала должна быть мала по сравнению со скоростью записи самопишущего прибора.

8.1.5. Следует использовать самопишущий прибор, содержащий средства для настройки амплитуды напряжения датчика и сигналов тока сервоаппарата с удобной шкалой и средства для удобного расположения записи.

8.1.6. Дополнительно к автоматическому генератору сигналов должен быть предусмотрен ручной ввод с переключателем, который дает возможность подключать сервоаппарат.

8.1.7. Автоматический генератор сигналов и ручной ввод должны обеспечивать положительные и отрицательные сигналы без переключения.

8.2. Испытания пробным давлением

Испытания давлением, установленные в пп. 8.2.1 и 8.2.2, должны проводиться для определения герметичности и прочности сервоаппарата перед проведением последующих испытаний.

8.2.1. Пробное давление на входе

8.2.1.1. Откройте сливное отверстие аппарата.

8.2.1.2. Закройте оба отверстия аппарата «к потребителю».

8.2.1.3. Настройте давление на входе сервоаппарата на значение, в 1,5 раза превышающее номинальное, и выдерживайте это давление не менее 5 мин.

Примечание. При проведении приемосдаточных испытаний продолжительность может быть уменьшена до 1 мин.

8.2.1.4. Приблизительно половину этого времени пропускайте положительный номинальный ток +Iп; во вторую половину пропускайте отрицательный номинальный ток -Iп.

8.2.1.5. Во время этого испытания не допускается наружная утечка или остаточная деформация.

Примечание. Визуальная проверка необходима как часть приемочных, квалификационных и других испытаний (п. 13.2.3ф).

8.2.2. Пробное давление на сливе

8.2.2.1. Закройте сливное отверстие аппарата.

8.2.2.2. Закройте отверстия аппарата «к потребителю» и линию внутренней утечки аппарата.

8.2.2.3. Настройте давление на входе сервоаппарата таким образом, чтобы получить пробное давление, равное номинальному давлению или некоторой его части, заданной в процентах, и выдерживайте его не менее 5 мин.

Примечание. При проведении приемосдаточных испытаний продолжительность может быть уменьшена до 1 мин.

8.2.2.4. Приблизительно половину этого времени пропускайте положительный номинальный ток +Iп, во вторую половину пропускайте отрицательный номинальный ток -Iп.

8.2.2.5. Во время испытания не допускается наружная утечка или остаточная деформация.

Примечание. Визуальная проверка необходима как часть приемочных, квалификационных и других испытаний (п. 13.2.3ф).

8.3. Испытание с закрытыми отверстиями «к потребителю»

8.3.1. Коэффициент усиления по давлению

8.3.1.1. Перед началом испытаний следует провести необходимую механическую настройку, например сведение до минимума смещения нуля.

8.3.1.2. Закройте оба отверстия сервоаппарата «к потребителю».

8.3.1.3. Откройте сливное отверстие аппарата.

8.3.1.4. Настройте давление на входе в сервоаппарат на номинальное значение.

8.3.1.5. Пропустите циклически меняющийся входной ток несколько раз.

8.3.1.6. Установите записывающее устройство для получения в координатах X-Y кривой зависимости перепада давлений нагрузки (ось Y) от входного тока (ось X).

8.3.1.7. Проверьте нуль на обеих шкалах.

8.3.1.8. Настройте автоматический генератор сигналов на амплитуду входного тока (±Iп), достаточную, чтобы получить максимальный перепад давлений нагрузки (±рп).

8.3.1.9. Задавая циклически изменяющийся входной сигнал, обеспечьте движение пера без торможения и с такой скоростью, чтобы динамические эффекты записывающего устройства были незначительны.

8.3.1.10. Задавая циклически изменяющийся входной сигнал, опустите перо записывающего устройства и запишите характеристики за один полный цикл тока.

8.3.1.11. Определите коэффициент усиления по давлению как наклон касательной к кривой, проведенной в диапазоне значений ±40 % максимального перепада давлений нагрузки.

8.3.2. Разрешающая способность и порог при нуле

8.3.2.1. Повторите действия, указанные в пп. 8.3.1.2 - 8.3.1.5, для определения коэффициента усиления по давлению.

8.3.2.2. Задавайте небольшой входной ток одной полярности, изменяя его до тех пор, пока давления в отверстиях «к потребителю» не станут равными.

8.3.2.3. Запишите значение этого входного тока.

8.3.2.4. Продолжайте задавать ток той же полярности медленно (чтобы устранить динамические эффекты), меняя его до изменения давления в отверстиях «к потребителю».

8.3.2.5. Зафиксируйте показания входного тока и давления в отверстиях «к потребителю».

8.3.2.6. Определите разрешающую способность сервоаппарата при нуле как алгебраическую разность двух последних записанных значений.

8.3.2.7. Медленно изменяйте входной ток в обратном направлении до появления изменения давлений в отверстиях «к потребителю».

8.3.2.8. Запишите значение входного тока.

8.3.2.9. Определите порог сервоаппарата при нуле как алгебраическую разность двух последних записанных значений.

8.3.3. Смещение нуля и дрейф нуля

Сервоаппарат должен находиться в нуле перед каждым испытанием по определению дрейфа нуля при различных рабочих режимах.

8.3.3.1. Смещение нуля

8.3.3.1.1. Это испытание должно проводиться перед началом испытаний, установленных в пп. 8.3.3.2 - 8.3.3.4.

8.3.3.1.2. Откройте сливные отверстия аппарата.

8.3.3.1.3. Закройте оба отверстия сервоаппарата «к потребителю».

8.3.3.1.4. Настройте давление на входе в сервоаппарат на номинальное значение.

8.3.3.1.5. Задайте положительный номинальный входной ток +Iп.

8.3.3.1.6. Уменьшайте постепенно входной ток до нуля, затем до отрицательного номинального тока -Iп.

8.3.3.1.7. Чтобы не учитывать гистерезис, продолжайте задавать входной ток, медленно циклически изменяя его между положительными и отрицательными значениями, постепенно уменьшая эти значения.

8.3.3.1.8. Когда ток уменьшен до нуля этим способом, заметьте давление в отверстиях «к потребителю».

8.3.3.1.9. Медленно подберите входной ток, необходимый для приведения сервоаппарата в нуль, т.е. чтобы давления в отверстиях «к потребителю» сделать равными.

8.3.3.1.10. Отметьте значение этого входного тока.

8.3.3.1.11. Медленно увеличивайте входной ток в том же направлении до изменения давления в отверстии «к потребителю».

8.3.3.1.12. Измените направление на обратное, изменяя входной ток до тех пор, пока давления в отверстиях «к потребителю» опять не станут равными.

8.3.3.1.13. Отметьте значение входного тока.

Примечание. Ток смещения нуля является среднеарифметическим из двух значений тока, измеренных на предыдущих этапах, а методика, приведенная выше, обеспечивает измерение только смещения нуля, а не суммарного воздействия смещения нуля, порога и гистерезиса.

8.3.3.2. Дрейф нуля в зависимости от давления на входе

8.3.3.2.1. Ступенчато уменьшайте давление на входе, используя регулятор давления.

8.3.3.2.2. Повторите при каждом значении давления на входе действия, приведенные в пп. 8.3.3.1.9 - 8.3.3.1.13, чтобы получить ток смещения нуля.

8.3.3.2.3. Нанесите на диаграмму смещение нуля в зависимости от давления на входе.

8.3.3.3. Дрейф нуля в зависимости от давления на сливе

8.3.3.3.1. Если необходимо, повторите испытания, установленные в п. 8.3.3.1.

8.3.3.3.2. Медленно закройте слив аппарата, чтобы определить значение, на которое увеличивается давление на сливе.

8.3.3.3.3. При каждом значении давления на сливе повторите действия, приведенные в пп. 8.3.3.1.9 - 8.3.3.1.13, для получения тока смещения нуля.

8.3.3.3.4. Нанесите на диаграмму смещение нуля в зависимости от давления на сливе.

8.3.3.4. Дрейф нуля в зависимости от температуры рабочей жидкости

8.3.3.4.1. Повторите испытания, установленные в п. 8.3.3.1.

8.3.3.4.2. Запишите температуру рабочей жидкости.

8.3.3.4.3. Увеличивайте ступенчато температуру рабочей жидкости и дайте возможность стабилизироваться температуре в течение не менее 1 мин.

8.3.3.4.4. При каждой стабилизированной температуре повторите действия, приведенные в пп. 8.3.3.1.9 - 8.3.3.1.13, чтобы получить ток смещения нуля.

8.3.3.4.5. Испытания должны проводиться в соответствии с диапазоном рабочих температур, для которых предназначен сервоаппарат.

8.3.3.4.6. Продолжайте снимать показания температуры рабочей жидкости, уменьшая ее ступенчато, чтобы свести до минимума ошибки эксперимента.

8.3.3.4.7. Нанесите на диаграмму зависимость смещения нуля от температуры рабочей жидкости.

8.3.4. Внутренняя утечка

8.3.4.1. Закройте оба отверстия аппарата «к потребителю».

8.3.4.2. Откройте линию внутренней утечки аппарата.

8.3.4.3. Откройте сливное отверстие аппарата.

8.3.4.4. Настройте давление на входе аппарата на номинальное значение.

8.3.4.5. Установите записывающее устройство для получения в координатах X-Y кривой зависимости расхода в сливной линии (ось Y) от входного тока (ось X).

8.3.4.6. Проверьте нуль на обеих шкалах.

8.3.4.7. Настройте автоматический генератор сигналов на максимальную амплитуду ±Iп.

8.3.4.8. Циклически изменяя входной сигнал, обеспечьте движение пера без торможения и с такой скоростью, чтобы:

а) динамический эффект регистрирующего устройства был незначителен;

б) изменение внутренней утечки близ нуля сервоаппарата было точно записано.

8.3.4.9. Задавая циклически изменяющийся входной сигнал, опустите перо записывающего устройства и запишите характеристики за полный цикл, начиная с +Iп или -Iп.

Примечание. Если расходомер установлен на сливной линии, как показано на черт. 1, внутренняя утечка может быть измерена методом, подобным описанному выше, но вентили должны обеспечить отвод сливного потока через этот расходомер. В зависимости от типа расходомера может производиться непрерывное или точечное нанесение на диаграмму внутренней утечки в зависимости от входного тока.

8.4. Испытания с открытыми отверстиями «к потребителю»

Испытания должны проводиться в соответствии с пп. 8.4.1 - 8.4.4.

8.4.1. Зависимость расхода «к потребителю» от входного тока без нагрузки

Примечание. При этом испытании получают кривую зависимости расхода без нагрузки от входного тока, которая используется для получения многих статических показателей сервоаппарата.

8.4.1.1. Откройте сливное отверстие аппарата.

8.4.1.2. Откройте оба отверстия сервоаппарата «к потребителю» и перекройте линию внутренней утечки аппарата.

8.4.1.3. Настройте давление на входе сервоаппарата на номинальное значение.

8.4.1.4. Пропустите циклически изменяющийся входной ток несколько раз.

8.4.1.5. Установите записывающее устройство для получения в координатах X-Y зависимости расхода «к потребителю» (ось Y) от входного тока (ось X).

8.4.1.6. Настройте автоматический генератор сигналов на максимальную амплитуду тока ±Iп.

8.4.1.7. Циклически изменяя входной сигнал, обеспечьте движение пера без торможения и с такой скоростью, чтобы динамическое воздействие записывающего устройства и расходомера было незначительно.

8.4.1.8. Перепад давлений на сервоаппарате должен оставаться постоянным за время полного цикла тока.

8.4.1.9. Задавая циклически изменяющийся входной сигнал, опустите перо записывающего устройства и запишите характеристики за один полный цикл тока.

8.4.1.10. Определите расход «к потребителю» при номинальном токе, коэффициент усиления по расходу, нелинейность, гистерезис, симметрию и полярность из полученной кривой.

8.4.2. Характеристика перекрытия

8.4.2.1. Проводя испытание в соответствии с п. 8.4.1 путем увеличения чувствительности записывающего устройства по обеим осям в координатах X-Y, получите ту зону кривой, которая примыкает к нулевой зоне и показывает характер перекрытия.

8.4.2.2. Для этого испытания необходимо, чтобы точность расходомера в нулевой зоне незначительно влияла на точность результатов испытаний.

8.4.3. Насыщение по расходу

Проводите испытание в соответствии с п. 8.4.1 и путем увеличения тока (I >> Iном) выявите эффект насыщения на построенной кривой расхода.

8.4.4. Разрешающая способность и порог вне нулевой зоны

8.4.4.1. Задайте несколько циклов полного изменения входного сигнала.

8.4.4.2. Задайте небольшой входной ток.

8.4.4.3. Запишите значение тока и соответствующее показание расходомера.

8.4.4.4. Медленно изменяйте входной сигнал (чтобы устранить динамические эффекты) в одном направлении, пока не изменится показание расходомера.

8.4.4.5. Запишите новое значение входного тока.

8.4.4.6. Определите разрешающую способность сервоаппарата как алгебраическую разность двух записанных значений.

8.4.4.7. Медленно изменяйте входной сигнал в обратном направлении, пока не будет отмечено изменение показания расходомера.

8.4.4.8. Запишите значение входного тока.

8.4.4.9. Определите порог сервоаппарата как алгебраическую разность двух последних записанных значений.

8.4.4.10. Повторите вышеперечисленные действия на других уровнях сигналов обеих полярностей и запишите максимальные (наихудшие) значения разрешающей способности и порога.

8.5. Зависимость расхода «к потребителю» от перепада давлений нагрузки

Испытания, устанавливаемые в пп. 8.5.1 - 8.5.9, должны проводиться для определения характера изменения расхода «к потребителю» в зависимости от перепада давлений нагрузки.

8.5.1. Откройте сливное отверстие сервоаппарата.

8.5.2. Откройте оба отверстия «к потребителю».

8.5.3. Настройте давление на входе сервоаппарата на номинальное значение, компенсируя, если потребуется, давление на сливе.

8.5.4. Пропустите циклически изменяющийся входной ток несколько раз в диапазоне от -Iп до +In.

8.5.5. Установите записывающее устройство для получения в координатах X-Y кривой зависимости расхода «к потребителю» (ось Y) от перепада давлений нагрузки (ось X).

8.5.6. Установите постоянное значение входного тока +Iп.

8.5.7. Опустите перо записывающего устройства и медленно закройте одно из отверстий «к потребителю», чтобы получить непрерывную кривую зависимости расхода «к потребителю» от перепада давлений нагрузки для входного тока +Iп.

8.5.8. Задайте постоянный ток противоположной полярности -Iп и повторите действия, чтобы получить вторую непрерывную кривую в другом квадранте диаграммы.

8.5.9. Если потребуется, повторите действия, приведенные в пп. 8.5.6 - 8.5.8, при других значениях входного тока.

9. ДИНАМИЧЕСКИЕ ИСПЫТАНИЯ

Динамические показатели сервоаппарата должны быть определены в соответствии с двумя специальными видами испытаний в соответствии с пп. 9.1 и 9.2.

9.1. Частотная характеристика

9.1.1. Испытательный стенд

9.1.1.1. Испытательный стенд должен соответствовать схеме, представленной на черт. 2, и содержать следующие элементы:

а) генератор сигналов;

б) электронный усилитель, имеющий обратную связь по току;

в) симметричный (двухштоковый) гидроцилиндр;

г) скоростной и позиционный преобразователи;

д) осциллограф или другое регистрирующее устройство.

9.1.1.2. Электронный усилитель и преобразователи должны иметь большую ширину полосы частот пропускания, чем ширина полосы частот сервоаппарата, и быть способными передавать неискаженный внешний сигнал.

9.1.1.3. Гидроцилиндр (который применяется для измерения расхода) и связанные с ним испытательные устройства должны иметь малое трение и собственную частоту на порядок выше полосы пропускания сервоаппарата, чтобы воздействие на динамические характеристики было незначительным.

9.1.1.4. Для измерения расхода следует применять линейный скоростной преобразователь.

9.1.1.5. Позиционный преобразователь следует использовать в обратной связи (с низким усилением) для предотвращения дрейфа гидроцилиндра.

9.1.1.6. Амплитудно-фазовую характеристику следует получать, используя соответствующий осциллограф или гармонический анализатор.

9.1.2. Режим испытания

Режим, установленный в разд. 5, должен быть дополнен следующим:

а) внешняя нагрузка - по существу нулевая;

б) амплитуда входного сигнала: ±100 %, ±25 % и ±5 % установленного номинального тока;

в) форма входного сигнала - синусоидальная.

9.1.3. Методика испытания

9.1.3.1. Настройте устройство таким образом, чтобы поршень находился близ средней точки суммарного хода.

9.1.3.2. Задайте входной сигнал частотой либо 5 Гц, либо 5 % частоты, при которой смещение фаз - 90°, выбирая то значение, которое меньше.

9.1.3.3. Запишите эту частоту, а также амплитуду скорости гидроцилиндра, измеренную с помощью осциллографа или анализатора.

9.1.3.4. Измерьте смещение фаз между входным сигналом сервоаппарата и выходным сигналом, соответствующим скорости гидроцилиндра, используя осциллограф или анализатор.

9.1.3.5. Запишите это значение.

9.1.3.6. Настройте частоту входного сигнала на более высокое значение.

Примечание. Если необходимо, амплитуда выходного сигнала генератора сигналов должна быть настроена таким образом, чтобы поддерживать постоянное значение амплитуды входного тока.

9.1.3.7. Запишите новые значения частоты, амплитуды и сдвига фаз.

9.1.3.8. Вычислите отношение амплитуды при этой частоте к амплитуде при начальной частоте.

9.1.3.9. Переведите это отношение в децибелы.

9.1.3.10. Измерьте амплитуду и сдвиг фаз для диапазона частот, достаточного, чтобы охватить затухание 15 дБ и включить частоты, соответствующие сдвигу фаз 45°, 90° и больше, если потребуется.

9.1.3.11. Вычислите соответствующее значение отношения амплитуд.

9.2. Переходные характеристики

9.2.1. Испытательный стенд

9.2.1.1. Испытательный стенд должен соответствовать схеме, приведенной на черт. 3, и включать в себя следующие элементы:

а) источник входного сигнала;

б) электронный усилитель (при необходимости);

в) симметричный (двухштоковый) гидроцилиндр;

г) скоростной и позиционный преобразователи;

д) осциллограф.

9.2.1.2. Гидроцилиндр (который применяется для измерения расхода на выходе) и связанное с ним испытательное оборудование должны иметь малое трение и собственную частоту на порядок выше полосы пропускания сервоаппарата, чтобы воздействия на динамические характеристики сервоаппарата были незначительными.

9.2.1.3. Для измерения расхода следует применять линейный скоростной преобразователь.

9.2.1.4. Позиционные преобразователи следует использовать в обратной связи (с низким усилением) для предотвращения дрейфа гидроцилиндра.

9.2.1.5. Инерционность записывающего устройства при записи динамических характеристик сервоаппарата должна быть незначительной.

9.2.2. Режим испытания

Режим, установленный в разд. 5, должен быть дополнен следующим:

а) внешняя нагрузка - по существу нулевая;

б) ступенчатое нарастание входного сигнала: 5 % и 100 % установленного номинального тока (и другие амплитуды, если потребуется).

9.2.3. Методика испытания

9.2.3.1. Настройте устройство таким образом, чтобы поршень находился у одной из концевых точек суммарного хода.

9.2.3.2. Задавайте ступенчато входной сигнал от нуля до создания заданного режима, вызывающего движение поршня к противоположному концу.

9.2.3.3. Повторите действия, приведенные в пп. 9.2.3.1 и 9.2.3.2, для тока противоположной полярности.

9.2.3.4. Зафиксируйте значения входного тока и напряжения на выходе скоростного преобразователя, соответствующее расходу через сервоаппарат.

10. ИСПЫТАНИЯ НА ДОЛГОВЕЧНОСТЬ ПРИ ПУЛЬСИРУЮЩЕМ ВХОДНОМ ТОКЕ

10.1. Режим, установленный в разд. 5, должен быть дополнен допусками на загрязненность рабочей жидкости.

10.2. Данное испытание должно проводиться одинаковое время при:

а) закрытых отверстиях «к потребителю»,

б) открытых отверстия «к потребителю».

10.3. Задавайте синусоидальный входной ток от максимального тока одной полярности до максимального тока другой полярности.

10.4. Проведите испытание сервоаппарата не более чем на 1/5 частоты, соответствующей сдвигу фаз на 90°, в течение не менее 107 циклов.

10.5. После завершения испытаний на долговечность проведите испытание для определения степени изменения характеристик.

10.6. Запишите общее количество циклов и степень изменения характеристик.

11. ИСПЫТАНИЕ НА ДОЛГОВЕЧНОСТЬ ПРИ ПУЛЬСИРУЮЩЕМ ДАВЛЕНИИ

11.1. При этом испытании сервоаппарат должен отработать не менее 5 × 105 циклов.

11.2. Подведите пульсирующее давление во входное отверстие сервоаппарата с закрытыми отверстиями «к потребителю».

11.3. Изменяйте амплитуду пульсации давления циклически от установленного минимального давления на сливе, но не менее 3,5 бар (350 кПа), до (100 ± 5) % номинального давления на входе, так выбирая скорость, чтобы исключить забросы и кавитацию.

11.4. Поддерживайте номинальное давление на входе в течение не менее половины времени каждого цикла.

11.5. Задавайте положительный номинальный ток в течение половины испытательного времени и отрицательный номинальный ток в течение второй половины испытаний.

11.6. После завершения испытаний на долговечность при пульсирующем давлении проведите испытания для определения степени изменения характеристик.

11.7. Запишите общее количество циклов и степень изменения характеристик.

12. ИСПЫТАНИЯ НА УСТОЙЧИВОСТЬ К ВНЕШНИМ ВОЗДЕЙСТВУЮЩИМ ФАКТОРАМ

В соответствии с настоящим стандартом требуется, чтобы испытания проводились в стандартном испытательном режиме, установленном в разд. 5.

Однако из-за расширения применяемости гидравлических устройств, работающих в тяжелых условиях, иногда необходимо провести испытания для определения устойчивости к внешним воздействующим факторам.

В этих случаях режим испытания должен быть согласован между изготовителем и потребителем. Ниже приводится перечень рекомендуемых внешних воздействующих факторов для этого испытания, которые подробно представлены в ГОСТ 30630.0.0 и ГОСТ 26883:

а) диапазон температур окружающей среды;

б) диапазон температур рабочей жидкости;

в) вибрация;

г) удар;

д) ускорение;

е) взрыв;

ж) открытый огонь;

и) коррозия;

к) вакуум;

л) измененное давление окружающей среды;

м) тропические условия;

н) осадки;

п) влажность.

13. ПРЕДСТАВЛЕНИЕ РЕЗУЛЬТАТОВ

13.1. Общие положения

13.1.1. Результаты, полученные при испытании сервоаппаратов, должны быть представлены либо в табличной, либо в графической форме с использованием условных обозначений и единиц, приведенных в табл. 1.

Примечание. В зависимости от цели испытаний, их объем может меняться. В частности, например, нет необходимости проводить испытания в полном объеме при оценке влияния уровня давления на входе или уровня входных сигналов; то же касается испытаний при освоении производства, усовершенствовании изделия или получении специальной информации для потребителей.

13.2. Отчет об испытаниях

Данные, приведенные в пп. 13.2.1 - 13.2.3, следует включать в отчеты об испытаниях.

13.2.1. Для испытаний всех видов указывают:

а) изготовителя;

б) тип сервоаппарата;

в) номер серии;

г) номинальный расход;

д) давление на входе;

е) давление на сливе;

ж) тип рабочей жидкости;

и) температуру рабочей жидкости;

к) номинальное значение входного тока;

л) соединение катушки (т.е. последовательное, параллельное и т.д.);

м) амплитуду и частоту осцилляции (если применяется);

н) требуемую полярность;

п) допуски на получаемые величины;

р) дату проведения испытаний;

с) фамилию сотрудника, проводящего испытание.

13.2.2. Для приемосдаточных испытаний указывают:

а) испытание изоляции (п. 7.1);

б) сопротивление катушки (п. 7.2);

в) пробное давление на входе (п. 8.2.1);

г) пробное давление на сливе (п. 8.2.2);

д) коэффициент усиления по давлению (п. 8.3.1);

е) порог при нуле (п. 8.3.2);

ж) смещение нуля (п. 8.3.3.1);

и) внутреннюю утечку при нуле (п. 8.3.4);

к) расход «к потребителю» при положительном и отрицательном значении тока;

л) полярность;

м) гистерезис.

Примечание. В объем приемосдаточных испытаний часто включают определение дрейфа нуля по давлению на входе (две или более точки), частотной характеристики (максимального отношения амплитуды и частоты при сдвиге фаз 90°), нелинейности и симметрии.

13.2.3. Для приемочных, квалификационных и других испытаний указывают:

а) данные приемосдаточных испытаний (п. 13.2.2);

б) индуктивность катушки (п. 7.3);

в) разрешающую способность при нуле (п. 8.3.2);

г) зависимость внутренней утечки от входного тока;

д) зависимость смещения нуля от давления на входе (п. 8.3.3.2);

е) зависимость смещения нуля от давления на сливе (п. 8.3.3.3);

ж) зависимость смещения нуля от температуры рабочей жидкости (п. 8.3.3.4);

и) разрешающую способность вне нулевой зоны (п. 8.4.4);

к) порог вне нулевой зоны (п. 8.4.4);

л) характеристику перекрытия;

м) насыщение по расходу;

н) зависимость расхода «к потребителю» от перепада давления нагрузки (п. 8.5);

п) диаграмму частотной характеристики (п. 9.1);

р) диаграммы переходных характеристик;

с) показатели долговечности при пульсирующем входном токе;

т) показатели долговечности при пульсирующем давлении (разд. 11);

у) показатели устойчивости к внешним воздействующим факторам (разд. 12):

- работу в диапазоне температур окружающей среды и температур рабочей жидкости;

- работу в условиях вибрации,

- работу, сопровождающуюся ударами;

ф) подробности любых физических изменений, обнаруживаемых при разборке и визуальном осмотре деталей.

13.3. Графическое представление

13.3.1. Общие положения

13.3.1.1. Все необходимые для полного определения режима испытаний данные должны быть отражены на каждой диаграмме; наилучший вариант - ссылка на стандартный режим испытаний, дополненная следующей информацией:

а) наименование изготовителя;

б) тип сервоаппарата;

в) номер сервоаппарата;

г) номинальное значение входного тока;

д) номинальный расход;

е) амплитуда и частота осцилляции (если применяется);

ж) дата испытания;

и) фамилия сотрудника, проводящего испытание.

13.3.1.2. Если графические данные представляются без отчета об испытании, должны быть установлены и другие показатели сервоаппаратов, приведенные в разд. 12.

13.3.1.3. Данные должны быть представлены или в виде непрерывной графической записи, или путем точечного нанесения на диаграмму показаний приборов.

13.3.2. Типовые диаграммы (см. приложение 1)

Типовые диаграммы приведены на черт. 6 - 14, разъяснения к ним - в пп. 13.3.2.1 - 13.3.2.7.

13.3.2.1. Зависимость перепада давления нагрузки от входного тока (черт. 6)

Полярность сервоаппарата должна быть задана.

Примечания:

1. Может потребоваться отдельное замечание относительно полярности присоединяемого к сервоаппарату источника входного сигнала.

2. Благодаря высокому усилению по давлению электрогидравлических сервоаппаратов диапазон тока, необходимый, чтобы показать изменение давления «к потребителю», может быть намного меньше номинального тока.

13.3.2.2. Зависимость расхода без нагрузки от входного сигнала (черт. 7).

13.3.2.2.1. Следует представить изменение расхода без нагрузки от тока.

13.3.2.2.2. Семейство таких кривых следует представлять для различных давлений на входе.

13.3.2.2.3. Полярность сервоаппарата должна быть задана.

13.3.2.2.4. Если необходимо, следует записать на бланке испытаний следующие параметры:

а) расход при номинальном входном токе;

б) симметрию;

в) гистерезис;

г) нелинейность;

д) коэффициент усиления по расходу.

13.3.2.2.5. Чтобы показать специальные характеристики вокруг нулевой зоны (если потребуется), масштаб шкалы должен быть увеличен по обеим осям и показана на небольшом отрезке кривая расхода дополнительно к общей диаграмме.

13.3.2.3. Зависимость внутренней утечки от входного тока (черт. 8)

13.3.2.3.1. Следует представить изменение внутренней утечки от входного тока.

13.3.2.3.2. Если это необходимо, семейство кривых утечки следует представлять для различных давлений на входе в сервоаппарат.

13.3.2.4. Зависимость расхода «к потребителю» от перепада давлений нагрузки (черт. 9)

Следует получить несколько кривых для различных фиксированных значений входного тока каждой полярности, если потребуется.

13.3.2.5. Дрейф нуля (черт. 10 - 12).

Следует представить изменение смещения нуля в зависимости от давления на входе, давления на сливе и температуры рабочей жидкости.

13.3.2.6. Частотная характеристика (черт. 13).

13.3.2.6.1. Отношение амплитуд расхода на выходе (выраженное в децибелах) и сдвиг фаз между расходом на выходе и входным током (выраженный в градусах) должно представляться в зависимости от частоты.

13.3.2.6.2. Следует выбирать такие масштабы, чтобы поместить пики отношения амплитуд, вызванные резонансами сервоаппарата.

13.3.2.6.3. В том случае, если данные диаграммы отношений амплитуд и сдвига фаз не требуются, данные следует приводить для частот, при которых:

а) отношение амплитуд - 3 дБ,

б) сдвиг фаз - 90°,

в) сдвиг фаз - 45°.

13.3.2.6.4. Каждое значение должно быть записано на бланке испытаний.

13.3.2.7. Переходные характеристики (черт. 14)

Результаты должны быть представлены указанным способом.

ПРИЛОЖЕНИЕ 1

Рекомендуемое

Схема стенда для испытаний в установившемся режиме

1 - генератор сигналов специальной формы; 2 - устройство ручного управления; 3 - сумматор; 4 - вентиль в гидролинии «к потребителю»; 5 - преобразователь давления; 6 - испытуемый сервоаппарат; 7 - вентиль в гидролинии слива; 8 - вентиль в гидролинии внутренней утечки; 9 - преобразователь давления; 10 - вентиль обводной линии; 11 - объемный расходомер; 12 - записывающее устройство в координатах X-Y; 13 - сервоусилитель; 14 - измеритель тока (миллиамперметр); 15 - катушка сервоаппарата; 16 - измерительное сопротивление

Черт. 1

Схема стенда для получения частотных характеристик

1 - генератор сигналов специальной формы; 2 - позиционный контур с малым усилением; 3 - преобразователь положения; 4 - испытуемый сервоаппарат; 5 - преобразователь скорости; 6 - гидроцилиндр небольшой массы с низким трением; 7 - преобразующий функциональный анализатор; 8 - сервоусилитель; 9 - катушка сервоаппарата; 10 - двухлучевой осциллограф; 11 - измерительное сопротивление

Черт. 2

Схема стенда получения переходной характеристики

1 - источник сигнала; 2 - позиционный контур с низким усилением; 3 - преобразователь положения; 4 - испытуемый сервоаппарат; 5 - преобразователь скорости; 6 - гидроцилиндр (малый); 7 - многоканальное записывающее устройство; 8 - сервоусилитель; 9 - катушка сервоаппарата; 10 - двухлучевой осциллограф; 11 - измерительное сопротивление

Черт. 3

Схема определения составляющих импеданса

1 - осциллограф; 2 - катушка сервоаппарата; 3 - наружное сопротивление R (неиндуктивного типа)

Черт. 4

Векторная диаграмма напряжений

eL - падение напряжения из-за кажущейся индуктивности катушки

eDC - падение напряжения из-за сопротивления катушки

еАС - дополнительное фазовое падение напряжения, связанное с воздействием наведенной ЭДС

Черт. 5

Зависимость перепада давлений нагрузки от входного сигнала

Черт. 6

Зависимость смещения нуля от давления на входе

Черт. 7

Зависимость смещения нуля от давления на выходе

Черт. 8

Смещение нуля в зависимости от температуры

Черт. 9

Зависимость внутренней утечки от входного сигнала

Черт. 10

Зависимость расхода без нагрузки от входного сигнала

Черт. 11

Зависимость расхода «к потребителю» от перепада давлений нагрузки

Черт. 12

Частотная характеристика

Черт. 13

Переходная характеристика

Черт. 14

ПРИЛОЖЕНИЕ 2

Рекомендуемое

ПОГРЕШНОСТИ И КЛАССЫ ТОЧНОСТИ ИЗМЕРЕНИЙ

А.1. Классы точности измерений

А.1.1. В зависимости от требуемой точности испытания следует проводить по одному из трех классов точности измерений А, В или С по согласованию договаривающихся сторон.

Примечание. Классы А и В предназначены для тех случаев, когда необходимо получить более точные характеристики.

Следует обратить внимание на то, что для классов А и В требуется более точная аппаратура и методы, которые могут увеличить расходы на проведение испытаний.

А.2. Погрешности

Следует применять приборы или методы, которые посредством калибровки или сравнения с международными стандартами, оказались пригодными для измерений с систематическими ошибками, не превышающими допусков, приведенных в табл. 2.

Примечание. Допуски в процентах, приведенные в табл. 2, относятся к измеренным, а не максимальным значениям испытания или максимальному показанию прибора.

Таблица 2

Допускаемые систематические ошибки измерительных приборов, установленные во время калибровки

Параметр измерительного инструмента

Допускаемая систематическая погрешность измерения для классов точности измерения

А

В

С

Входной сигнал, %

±0,5

±1,5

±2,5

Расход, %

Давление, %

Температура, °С

±1,0

±2,0

 

ИНФОРМАЦИОННЫЕ ДАННЫЕ

1. ПОДГОТОВЛЕН И ВНЕСЕН Министерством станкостроительной и инструментальной промышленности СССР

2. УТВЕРЖДЕН И ВВЕДЕН В ДЕЙСТВИЕ Постановлением Государственного комитета СССР по управлению качеством продукции и стандартам от 11.04.91 № 478

3. Стандарт подготовлен методом прямого применения международного стандарта ИСО 6404-85 «Гидропривод объемный. Сервоаппараты. Методы испытаний» и полностью ему соответствует

4. ССЫЛОЧНЫЕ НОРМАТИВНО-ТЕХНИЧЕСКИЕ ДОКУМЕНТЫ

Обозначение НТД, на который дана ссылка

Номер раздела

ГОСТ 2.721-74

2

ГОСТ 2.728-74

2

ГОСТ 2.729-68

2

ГОСТ 2.780-96

2

ГОСТ 2.781-96

2

ГОСТ 2.785-70

2

ГОСТ 17216-2001

2, 5

ГОСТ 17752-81

2, 4

ГОСТ 26883-86

2, 12

ГОСТ 30630.0.0-99

2, 12

5. ПЕРЕИЗДАНИЕ. Сентябрь 2004 г.

 

СОДЕРЖАНИЕ

Вводная часть. 1

1. Назначение и область применения. 1

2. Ссылки. 1

3. Условные обозначения и единицы.. 2

4. Определения. 2

5. Стандартный режим испытания. 2

6. Испытательный стенд. 2

7. Измерение электрических величин. 3

8. Испытания при установившемся режиме. 4

9. Динамические испытания. 9

10. Испытания на долговечность при пульсирующем входном токе. 11

11. Испытание на долговечность при пульсирующем давлении. 11

12. Испытания на устойчивость к внешним воздействующим факторам.. 11

13. Представление результатов. 12

Приложение 1. Схема стенда для испытаний в установившемся режиме. 15

Приложение 2. Погрешности и классы точности измерений. 22