МИНИСТЕРСТВО ЭНЕРГЕТИКИ И ЭЛЕКТРИФИКАЦИИ СССР
ГЛАВНОЕ ТЕХНИЧЕСКОЕ УПРАВЛЕНИЕ ПО ЭКСПЛУАТАЦИИ ЭНЕРГОСИСТЕМ
ТИПОВАЯ
ЭНЕРГЕТИЧЕСКАЯ ХАРАКТЕРИСТИКА
ТУРБОАГРЕГАТА К-500-240-2 ХТГЗ
ТХ 34-70-012-85
Москва 1985
РАЗРАБОТАНО Предприятием «Уралтехэнерго» Производственного объединения по наладке, совершенствованию технологии и эксплуатации электростанций и сетей «Союзтехэнерго»
ИСПОЛНИТЕЛИ инженеры Н.Н. КАЮКОВА, Н.М. СТУПНИКОВА, Н.Ф. КОПЫЛОВ
УТВЕРЖДЕНО Главным техническим управлением по эксплуатации энергосистем 02.07.85 г.
Заместитель начальника Д.Я. ШАМАРАКОВ
|
Таблица 1 |
ТИПОВАЯ ЭНЕРГЕТИЧЕСКАЯ ХАРАКТЕРИСТИКА ТУРБОАГРЕГАТА СВОДКА НОРМ ТЕХНИКО-ЭКОНОМИЧЕСКИХ ПОКАЗАТЕЛЕЙ (ЦИРКУЛЯЦИОННОЕ ВОДОСНАБЖЕНИЕ - ПРЯМОТОЧНОЕ, ОБОРОТНОЕ) |
Тип К-500-65/3000 хтгз |
|
Наименование |
Типовой график |
По расходу пара |
По расходу теплоты |
||
|
Единица измерения |
Значение |
Единица измерения |
Значение |
||
|
1. Характеристика при постоянном давлении (вакууме) в конденсаторе |
Рис. 2 |
|
|
|
|
|
1.1. Часовой расход холостого хода |
- |
т/ч |
272,41 |
Гкал/ч |
140,60 |
|
1.2. Дополнительный удельный расход (прирост) |
- |
т/(МВт · ч) |
4,730 |
Гкал/(МВт · ч) |
2,336 |
|
1.3. Условия характеристики: |
|
|
|
|
|
|
а) давление свежего пара и пара по ступеням |
МПа (кгс/с м2) |
6,59 (65,9) |
МПа (кгс/см2) |
6,59 (65,9) |
|
|
б) степень сухости свежего пара |
- |
- |
0,995 |
- |
0,995 |
|
в) температура пара после промперегрева |
|
°C |
265,4 |
°C |
265,4 |
|
г) потеря давления в тракте промперегрева |
Рис. 9, б |
% |
9 |
% |
9 |
|
д) давление отработавшего пара |
- |
кПа (кгс/см2) |
4,15 (0,0415) |
кПа (кгс/см2) |
4,15 (0,0415) |
|
е) температура питательной воды и основного конденсата |
Рис. 8 |
°C |
- |
°C |
- |
|
ж) расход питательной воды |
- |
Gп.в = D0 - 40 т/ч |
Gп.в = D0 - 40 т/ч |
||
|
2. Характеристика при постоянных расходе и температуре охлаждающей воды (для конденсатора К-10120 ХТГЗ): W = 4 ´ 20720 = 82880 т/ч; tв1 ном = 12 °C и параметрах п. 1.3 |
Рис. 3 |
|
|
|
|
|
2.1. Часовой расход холостого хода |
- |
т/ч |
176,15 |
Гкал/ч |
93,06 |
|
2.2. Дополнительный удельный расход (прирост) |
- |
т/(МВт · ч) |
4,916 |
Гкал/(МВт · ч) |
2,428 |
|
Таблица 2 |
ТИПОВАЯ ЭНЕРГЕТИЧЕСКАЯ ХАРАКТЕРИСТИКА ТУРБОАГРЕГАТА СВОДКА НОРМ ТЕХНИКО-ЭКОНОМИЧЕСКИХ ПОКАЗАТЕЛЕЙ |
Тип К-500-240-2 ХТГЗ |
|
Наименование |
Типовой график |
По расходу пара |
По расходу теплоты |
|||||||||
|
Единица измерения |
До излома |
После излома |
Единица измерения |
До излома |
После излома |
|||||||
|
1. Характеристика при постоянном давлении (вакууме) в конденсаторе |
Рис. 3 |
|
|
|
|
|||||||
|
1.1. Дополнительный удельный расход (прирост) |
|
кг/(кВт · ч) |
2,9866 |
3,5971 |
Гкал/(МВт · ч) |
1,7309 |
1,8823 |
|||||
|
1.2. Излом характеристики |
|
т/ч |
1358,0 |
Гкал/ч |
877,0 |
|||||||
|
МВт |
457,1 |
МВт |
457,1 |
|||||||||
|
1.3. Условия характеристики: |
|
|
|
|
|
|||||||
|
а) давление свежего пара и по ступеням |
МПа (кгс/см2) |
24 (240) |
МПа (кгс/см2) |
24 (240) |
||||||||
|
б) температура свежего пара |
|
°C |
540 |
°C |
540 |
|||||||
|
в) температура пара после промперегрева |
|
°C |
540 |
°C |
540 |
|||||||
|
г) потеря давления в тракте промперегрева |
Рис. 14 |
% Р1ЦСД |
9,9 |
% Р1ЦСД |
9,9 |
|||||||
|
д) давление отработавшего пара |
|
кПа (кгс/см2) |
3,5 (0,035) |
кПа (кгс/см2) |
3,5 (0,035) |
|||||||
|
е) температура питательной воды и основного конденсата |
|
|
|
|
|
|
||||||
|
ж) расход питательной воды |
|
Gп.в = D0 |
Gп.в = D0 |
|||||||||
|
2. Характеристика при постоянном расходе и температуре охлаждающей воды (для конденсатора К-11520-2ХТГЗ W = 51480 т/ч; tв1ном = 12 °С и параметрах п. 1.3 (а, б, в, г, е, ж) |
Рис. 2 |
|
|
|||||||||
|
2.1. Дополнительный удельный расход (прирост) |
|
кг/(кВт · ч) |
3,0493 |
3,6962 |
Гкал/(МВт · ч) |
1,7695 |
1,9333 |
|||||
|
2.2. Излом характеристики |
|
т/ч |
1358,0 |
Гкал/ч |
877,0 |
|||||||
|
МВт |
457,5 |
МВт |
457,5 |
|||||||||
|
3. Поправки к удельному расходу теплоты на отклонение параметров от номинальных значений, %: |
|
|||||||||||
|
на ±1 МПа (10 кгс/см2) свежего пара |
Рис. 28, а |
|||||||||||
|
на ±10 °C свежего пара |
Рис. 28, б |
|||||||||||
|
на ±10 °C температуры пара промперегрева |
Рис. 28, в |
|||||||||||
|
на изменение потери давления в тракте промперегрева |
Рис. 28, г |
|||||||||||
|
на изменение давления в конденсаторе |
Рис. 28, м |
|||||||||||
|
Таблица 3 |
ТИПОВАЯ ЭНЕРГЕТИЧЕСКАЯ ХАРАКТЕРИСТИКА НЕТТО ТУРБОАГРЕГАТА |
Тип К-500-240-2 ХТГЗ |
|||||
|
УСЛОВИЯ ХАРАКТЕРИСТИКИ: 1. Параметры и тепловая схема - рис. 1 2. Давление циркуляционных насосов - 120 кПа (12 м вод. ст.) |
|||||||
|
Мощность на выводах генератора, МВт |
340 |
380 |
415 |
457,5 |
470 |
500 |
|
|
Внутренняя мощность турбопривода питательного насоса, МВт |
12,60 |
13,80 |
14,80 |
16,10 |
16,90 |
18,10 |
|
|
Мощность, затрачиваемая на собственные нужды турбоагрегата, МВт |
7,636 |
7,756 |
7,861 |
7,989 |
8,026 |
8,116 |
|
|
в том числе на циркуляционные насосы |
← 2,116 → |
||||||
|
Расход теплоты турбоагрегатом брутто, Гкал/ч |
674,62 |
743,85 |
804,43 |
877,99 |
901,53 |
957,99 |
|
|
Мощность нетто турбоагрегата, МВт |
332,36 |
372,24 |
407,14 |
449,51 |
461,97 |
491,88 |
|
|
Расход теплоты на собственные нужды, Гкал/ч |
← 0,96 → |
||||||
|
Расход теплоты на выработку электроэнергии, включая расход теплоты на собственные нужды, Гкал/ч |
651,48 |
718,74 |
777,68 |
849,10 |
871,19 |
925,67 |
|
|
Уравнение расхода теплоты по мощности нетто, |
|
||||||
|
Поправки (%) к полному и удельному расходам теплоты нетто на изменение давления циркуляционных насосов |
|||||||
|
Давление насосов, кПа (м вод. ст.) |
Мощность нетто, МВт |
||||
|
500 |
460 |
420 |
380 |
340 |
|
|
100 (10) |
-0,066 |
-0,071 |
-0,075 |
-0,081 |
-0,090 |
|
120 (12) |
0 |
0 |
0 |
0 |
0 |
|
140 (14) |
+0,066 |
+0,071 |
+0,075 |
+0,081 |
+0,090 |
|
160 (16) |
+0,132 |
+0,142 |
+0,150 |
+0,162 |
+0,180 |
|
180 (18) |
+0,198 |
+0,213 |
+0,225 |
+0,243 |
+0,270 |
|
200 (20) |
+0,264 |
+0,284 |
+0,300 |
+0,324 |
+0,360 |
|
Таблица 4 |
ТИПОВАЯ ЭНЕРГЕТИЧЕСКАЯ ХАРАКТЕРИСТИКА ТУРБОАГРЕГАТА |
Тип К-500-240-2 ХТГЗ |
|||||||||||||||
|
Основные заводские данные турбоагрегата |
|||||||||||||||||
|
|
|
|
|
Dпп т/ч |
P0 КПа (кгс/см2) |
t0 °C |
|
|
|
|
W т/ч |
Поверхность двух конденсаторов, м2 |
|||||
|
500 |
535 |
1525 |
1650 |
1364 |
24 (240) |
540 |
11,5 |
540 |
12 |
33 |
51480 |
23040 |
|||||
|
Сравнение результатов испытаний
с гарантийными данными (при номинальных P0, t0, |
|||||||||||||||||
|
Показатель |
Нагрузка, МВт |
||||||||||||||||
|
500 |
400 |
300 |
|||||||||||||||
|
Расход свежего пара |
D0 |
т/ч |
по гарантии |
1525 |
1180 |
870 |
|||||||||||
|
по испытаниям |
1515,1 |
1182,7 |
877,7 |
||||||||||||||
|
Температура питательной воды |
tпв |
°C |
по гарантии |
268,5 |
249,5 |
228,0 |
|||||||||||
|
по испытаниям |
268,2 |
253,5 |
235,5 |
||||||||||||||
|
Потеря давления в тракте промперегрева |
|
% |
по гарантии |
11,5 |
11,5 |
11,5 |
|||||||||||
|
по испытаниям |
9,9 |
9,9 |
9,9 |
||||||||||||||
|
Внутренний относительный КПД турбопривода питательного насоса |
η |
% |
по гарантии |
85,5 |
84,8 |
84,8 |
|||||||||||
|
по испытаниям |
74,9 |
75,0 |
73,5 |
||||||||||||||
|
Удельный расход теплоты |
qт |
ккал/(кВт · ч) |
по гарантии |
1841 |
1868 |
1928 |
|||||||||||
|
по испытаниям |
1851,5 |
1871,2 |
1938,9 |
||||||||||||||
|
Удельный расход теплоты, приведенный к гарантийным условиям |
q |
ккал/(кВт · ч) |
|
1847,1 |
1869,9 |
1918,4 |
|||||||||||
|
Отклонение удельного расхода теплоты от гарантийного |
Dq |
ккал/(кВт · ч) |
|
+0,33 |
+0,10 |
-0,50 |
|||||||||||
|
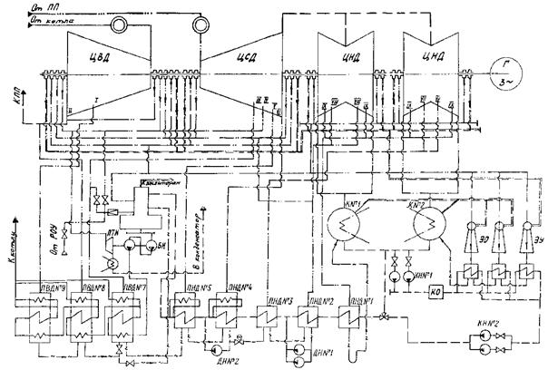
ТИПОВАЯ ЭНЕРГЕТИЧЕСКАЯ ХАРАКТЕРИСТИКА ТУРБОАГРЕГАТА ПРИНЦИПИАЛЬНАЯ ТЕПЛОВАЯ СХЕМА |
Тип К-500-240-2 ХТГЗ |
|
ТИПОВАЯ ЭНЕРГЕТИЧЕСКАЯ ХАРАКТЕРИСТИКА ТУРБОАГРЕГАТА РАСХОД ПАРА И ТЕПЛОТЫ |
Тип К-500-240-2 хтгз |
||||||||||||||||||
|
Условия характеристики |
|||||||||||||||||||
|
P0 МПа (кгс/см2) |
t0 °C |
|
DPпп |
|
W т/ч |
P2 кПа (кгс/см2) |
|
DNПОТ МВт |
Gп.в = D0 |
Gвпр = 0 |
tп.в |
tо.к |
|
Генератор |
Тепловая схема |
||||
|
МПа (кгс/см2) |
% |
°C |
Тип |
cosj |
|||||||||||||||
|
240 |
540 |
540 |
Рис. 14 |
9,9 |
12 |
51480 |
Рис. 24, а |
Рис. 12 |
Рис. 23 |
Рис. 8 |
Рис. 9 |
ТГВ-500 |
0,85 |
Рис. 1 |
|||||
|
ТИПОВАЯ ЭНЕРГЕТИЧЕСКАЯ ХАРАКТЕРИСТИКА ТУРБОАГРЕГАТА РАСХОД ПАРА И ТЕПЛОТЫ |
Тип К-500-240-2 ХТГЗ |
|||||||||||||||
|
Условия характеристики |
||||||||||||||||
|
P0 МПа (кгс/см2) |
t0 °C |
|
DPпп |
P2 МПа (кгс/см2) |
|
DNПОТ МВт |
Gп.в = D0 |
Gвпр = 0 °C |
tп.в |
tо.к |
МВт |
Генератор |
Тепловая схема |
|||
|
МПа (кгс/см2) |
% |
°C |
Тип |
cosj |
||||||||||||
|
240 |
540 |
540 |
Рис. 14 |
9,9 |
0,035 |
Рис. 13 |
Рис. 23 |
Рис. 8 |
Рис. 9 |
ТГВ-500 |
0,85 |
Рис. 1 |
||||
|
ТИПОВАЯ ЭНЕРГЕТИЧЕСКАЯ ХАРАКТЕРИСТИКА ТУРБОАГРЕГАТА ДИАГРАММА ПАРОРАСПРЕДЕЛЕНИЯ ЦВД |
Тип К-500-240-2 хтгз |
|
ТИПОВАЯ ЭНЕРГЕТИЧЕСКАЯ ХАРАКТЕРИСТИКА ТУРБОАГРЕГАТА ДАВЛЕНИЕ В ОТБОРАХ, ЗА ЦВД, ПЕРЕД СТОПОРНЫМИ КЛАПАНАМИ ЦСД |
Тип К-500-240-2 ХТГЗ |
|
ТИПОВАЯ ЭНЕРГЕТИЧЕСКАЯ ХАРАКТЕРИСТИКА ТУРБОАГРЕГАТА ДАВЛЕНИЕ В ОТБОРАХ |
Тип К-500-240-2 ХТГЗ |
|
ТИПОВАЯ ЭНЕРГЕТИЧЕСКАЯ ХАРАКТЕРИСТИКА ТУРБОАГРЕГАТА ДАВЛЕНИЕ В ОТБОРАХ |
Тип К-500-240-2 ХТГЗ |
|
ТИПОВАЯ ЭНЕРГЕТИЧЕСКАЯ ХАРАКТЕРИСТИКА ТУРБОАГРЕГАТА ТЕМПЕРАТУРА И ЭНТАЛЬПИЯ ПИТАТЕЛЬНОЙ ВОДЫ |
Тип К-500-240-2 ХТГЗ |

|
ТИПОВАЯ ЭНЕРГЕТИЧЕСКАЯ ХАРАКТЕРИСТИКА ТУРБОАГРЕГАТА ТЕМПЕРАТУРА ОСНОВНОГО КОНДЕНСАТА |
Тип К-500-240-2 ХТГЗ |
|
ТИПОВАЯ ЭНЕРГЕТИЧЕСКАЯ ХАРАКТЕРИСТИКА ТУРБОАГРЕГАТА ВНУТРЕННИЙ ОТНОСИТЕЛЬНЫЙ КПД ЦВД И ЦСД |
Тип К-500-240-2 хтгз |
|
ТИПОВАЯ ЭНЕРГЕТИЧЕСКАЯ ХАРАКТЕРИСТИКА ТУРБОАГРЕГАТА ВНУТРЕННЯЯ МОЩНОСТЬ ТУРБОПРИВОДА И РАСХОД ПАРА НА ПТН |
Тип К-500-240-2 ХТГЗ |
|
ТИПОВАЯ ЭНЕРГЕТИЧЕСКАЯ ХАРАКТЕРИСТИКА ТУРБОАГРЕГАТА ВНУТРЕННИЙ ОТНОСИТЕЛЬНЫЙ КПД, ДАВЛЕНИЕ ПАРА В КОНДЕНСАТОРЕ ТУРБОПРИВОДА И ДАВЛЕНИЕ НА СТОРОНЕ НАГНЕТАНИЯ ПИТАТЕЛЬНОГО НАСОСА |
Тип К-500-240-2 ХТГЗ |
|
ТИПОВАЯ ЭНЕРГЕТИЧЕСКАЯ ХАРАКТЕРИСТИКА ТУРБОАГРЕГАТА ПРИРОСТ ЭНТАЛЬПИИ ПИТАТЕЛЬНОЙ ВОДЫ В ПИТАТЕЛЬНОМ НАСОСЕ |
Тип К-500-240-2 ХТГЗ |
|
ТИПОВАЯ ЭНЕРГЕТИЧЕСКАЯ ХАРАКТЕРИСТИКА ТУРБОАГРЕГАТА ПОТЕРИ ДАВЛЕНИЯ В ТРАКТЕ ПРОМПЕРЕГРЕВА |
Тип К-500-240-2 хтгз |
|
ТИПОВАЯ ЭНЕРГЕТИЧЕСКАЯ ХАРАКТЕРИСТИКА ТУРБОАГРЕГАТА ЭНТАЛЬПИИ СВЕЖЕГО ПАРА, ПАРА ПЕРЕД СТОПОРНЫМИ КЛАПАНАМИ ЦСД И ЗА ЦВД |
Тип К-500-240-2 ХТГЗ |
|
ТИПОВАЯ ЭНЕРГЕТИЧЕСКАЯ ХАРАКТЕРИСТИКА ТУРБОАГРЕГАТА РАСХОД ПАРА НА ПРОМПЕРЕГРЕВ, В КОНДЕНСАТОР |
Тип К-500-240-2 хтгз |
|
ТИПОВАЯ ЭНЕРГЕТИЧЕСКАЯ ХАРАКТЕРИСТИКА ТУРБОАГРЕГАТА РАСХОД ПАРА НА ПВД |
Тип К-500-240-2 ХТГЗ |
|
ТИПОВАЯ ЭНЕРГЕТИЧЕСКАЯ ХАРАКТЕРИСТИКА ТУРБОАГРЕГАТА РАСХОД ПАРА НА ДЕАЭРАТОР |
Тип К-500-240-2 ХТГЗ |
|
ТИПОВАЯ ЭНЕРГЕТИЧЕСКАЯ ХАРАКТЕРИСТИКА ТУРБОАГРЕГАТА РАСХОД ПАРА НА ПНД |
Тип К-500-240-2 ХТГЗ |
|
ТИПОВАЯ ЭНЕРГЕТИЧЕСКАЯ ХАРАКТЕРИСТИКА ТУРБОАГРЕГАТА ТЕМПЕРАТУРНЫЕ НАПОРЫ ПВД |
Тип К-500-240-2 ХТГЗ |
|
ТИПОВАЯ ЭНЕРГЕТИЧЕСКАЯ ХАРАКТЕРИСТИКА ТУРБОАГРЕГАТА ТЕМПЕРАТУРНЫЕ НАПОРЫ ПНД № 3, 4, 5 |
Тип К-500-240-2 ХТГЗ |
|
ТИПОВАЯ ЭНЕРГЕТИЧЕСКАЯ ХАРАКТЕРИСТИКА ТУРБОАГРЕГАТА ТЕМПЕРАТУРНЫЕ НАПОРЫ ПНД № 1, 2 |
Тип К-500-240-2 хтгз |
|
ТИПОВАЯ ЭНЕРГЕТИЧЕСКАЯ ХАРАКТЕРИСТИКА ТУРБОАГРЕГАТА ЭЛЕКТРОМЕХАНИЧЕСКИЙ КПД ТУРБОАГРЕГАТА, ПОТЕРИ МЕХАНИЧЕСКИЕ И ГЕНЕРАТОРА |
Тип К-500-240-2 ХТГЗ |

|
Рис. 24, а |
ТИПОВАЯ ЭНЕРГЕТИЧЕСКАЯ ХАРАКТЕРИСТИКА ТУРБОАГРЕГАТА ХАРАКТЕРИСТИКА КОНДЕНСАТОРА К-11520-2 ХТГЗ |
Тип К-500-240-2 ХТГЗ |
|
Рис. 24, б |
ТИПОВАЯ ЭНЕРГЕТИЧЕСКАЯ ХАРАКТЕРИСТИКА ТУРБОАГРЕГАТА ХАРАКТЕРИСТИКА КОНДЕНСАТОРА К-11520-2 ХТГЗ |
Тип К-500-240-2 ХТГЗ |
|
Рис. 24, в |
ТИПОВАЯ ЭНЕРГЕТИЧЕСКАЯ ХАРАКТЕРИСТИКА ТУРБОАГРЕГАТА ХАРАКТЕРИСТИКА КОНДЕНСАТОРА К-11520-2 ХТГЗ |
Тип К-500-240-2 ХТГЗ |
|
ТИПОВАЯ ЭНЕРГЕТИЧЕСКАЯ ХАРАКТЕРИСТИКА ТУРБОАГРЕГАТА ПОПРАВКА К МОЩНОСТИ НА ДАВЛЕНИЕ ОТРАБОТАВШЕГО ПАРА |
Тип К-500-240-2 ХТГЗ |
|
ТИПОВАЯ ЭНЕРГЕТИЧЕСКАЯ ХАРАКТЕРИСТИКА ТУРБОАГРЕГАТА ПОПРАВКА К МОЩНОСТИ ОДНОГО ПТН НА ИЗМЕНЕНИЕ ДАВЛЕНИЯ В КОНДЕНСАТОРЕ ПРИВОДНОЙ ТУРБИНЫ ОК-18ПУ |
Тип К-500-240-2 ХТГЗ |
|
Рис. 27, а, б |
ТИПОВАЯ ЭНЕРГЕТИЧЕСКАЯ ХАРАКТЕРИСТИКА ТУРБОАГРЕГАТА ПОПРАВКИ К РАСХОДУ СВЕЖЕГО ПАРА |
Тип К-500-240-2 хтгз |
а) на отклонение давления свежего пара от номинального

б) на отклонение температуры свежего пара от номинальной

|
Рис. 27, в, г |
ТИПОВАЯ ЭНЕРГЕТИЧЕСКАЯ ХАРАКТЕРИСТИКА ТУРБОАГРЕГАТА ПОПРАВКИ К РАСХОДУ СВЕЖЕГО ПАРА |
Тип К-500-240-2 ХТГЗ |
в) на отклонение температуры пара промперегрева от номинальной
г) на изменение потери давления в тракте промперегрева
|
Рис. 27, д, е |
ТИПОВАЯ ЭНЕРГЕТИЧЕСКАЯ ХАРАКТЕРИСТИКА ТУРБОАГРЕГАТА ПОПРАВКИ К РАСХОДУ СВЕЖЕГО ПАРА |
Тип К-500-240-2 ХТГЗ |
д) на изменение нагрева воды в питательном турбонасосе
е) на отклонение нагрева питательной воды в ПВД
|
Рис. 27, ж, з |
ТИПОВАЯ ЭНЕРГЕТИЧЕСКАЯ ХАРАКТЕРИСТИКА ТУРБОАГРЕГАТА ПОПРАВКИ К РАСХОДУ СВЕЖЕГО ПАРА |
Тип К-500-240-2 ХТГЗ |
ж) на отклонение нагрева основного конденсата в ПНД
з) на отключение группы ПВД
|
Рис. 27, и, к |
ТИПОВАЯ ЭНЕРГЕТИЧЕСКАЯ ХАРАКТЕРИСТИКА ТУРБОАГРЕГАТА ПОПРАВКИ К РАСХОДУ СВЕЖЕГО ПАРА |
Тип К-500-240-2 ХТГЗ |
и) на перевод питания деаэратора с IV на III отбор
к) на увеличение расхода пара IV отбора на ПТН

|
Рис. 27, л, м |
ТИПОВАЯ ЭНЕРГЕТИЧЕСКАЯ ХАРАКТЕРИСТИКА ТУРБОАГРЕГАТА ПОПРАВКИ К РАСХОДУ СВЕЖЕГО ПАРА |
Тип К-500-240-2 хтгз |
л) на отклонение температуры охлаждающей воды на входе в конденсатор турбины от номинальной
м) на отклонение давления отработавшего пара в конденсаторе турбины от номинального
|
Рис. 27, н, о, п |
ТИПОВАЯ ЭНЕРГЕТИЧЕСКАЯ ХАРАКТЕРИСТИКА ТУРБОАГРЕГАТА ПОПРАВКИ К РАСХОДУ СВЕЖЕГО ПАРА |
Тип К-500-240-2 ХТГЗ |
н) на изменение относительного расхода на впрыск в промежуточный пароперегреватель котла
о) на отключение ПНД № 4 и ПНД № 5
п) на отключение дренажного насоса ДН № 2
|
Рис. 27, р, с |
ТИПОВАЯ ЭНЕРГЕТИЧЕСКАЯ ХАРАКТЕРИСТИКА ТУРБОАГРЕГАТА ПОПРАВКИ К РАСХОДУ СВЕЖЕГО ПАРА |
Тип К-500-240-2 хтгз |
р) на байпасирование основным конденсатом ПНД
1 - байпасирование всех ПНД; 2 - байпасирование ПНД № 1, ПНД № 2 и ПНД № 3; 3 - байпасирование ПНД №4, ПНД № 5
с) на отключение дренажных насосов ДН № 1, ДН № 2
|
Рис. 27, т, у |
ТИПОВАЯ ЭНЕРГЕТИЧЕСКАЯ ХАРАКТЕРИСТИКА ТУРБОАГРЕГАТА ПОПРАВКИ К РАСХОДУ СВЕЖЕГО ПАРА |
Тип К-500-240-2 ХТГЗ |
т) на отпуск пара из отборов сверх нужд регенерации (возврат конденсата отбираемого пара в конденсатор)
у) на отключение дренажного насоса ДН № 2
|
Рис. 27, ф, х, ц |
ТИПОВАЯ ЭНЕРГЕТИЧЕСКАЯ ХАРАКТЕРИСТИКА ТУРБОАГРЕГАТА ПОПРАВКА К РАСХОДУ СВЕЖЕГО ПАРА |
Тип К-500-240-2 ХТГЗ |
ф) на включение в работу подогревателей сетевой воды (конденсат отбираемого пара возвращается в линию основного конденсата за ПНД № 1)

х) при работе на скользящем давлении свежего пара (открыты I - VIII регулирующие клапаны)
ц) при работе на скользящем давлении свежего пара (открыты I - V регулирующие клапаны)
|
Рис. 27, ч, ш |
ТИПОВАЯ ЭНЕРГЕТИЧЕСКАЯ ХАРАКТЕРИСТИКА ТУРБОАГРЕГАТА ПОПРАВКИ К РАСХОДУ СВЕЖЕГО ПАРА |
Тип К-500-240-2 хтгз |
ч) на изменение относительных потерь давления в трубопроводах греющего пара к ПВД
ш) на изменение относительной потери давления в трубопроводах греющего пара к ПНД
|
Рис. 27, щ |
ТИПОВАЯ ЭНЕРГЕТИЧЕСКАЯ ХАРАКТЕРИСТИКА ТУРБОАГРЕГАТА ПОПРАВКИ К РАСХОДУ СВЕЖЕГО ПАРА |
Тип К-500-240-2 ХТГЗ |
щ) на изменение КПД ЦВД, ЦСД, ЦНД
|
Рис. 28, а, б |
ТИПОВАЯ ЭНЕРГЕТИЧЕСКАЯ ХАРАКТЕРИСТИКА ТУРБОАГРЕГАТА ПОПРАВКИ К ПОЛНОМУ И УДЕЛЬНОМУ РАСХОДАМ ТЕПЛОТЫ |
Тип К-500-240-2 ХТГЗ |
а) на отклонение давления свежего пара от номинального
б) на отклонение температуры свежего пара от номинальной
|
Рис. 28, в, г |
ТИПОВАЯ ЭНЕРГЕТИЧЕСКАЯ ХАРАКТЕРИСТИКА ТУРБОАГРЕГАТА ПОПРАВКИ К ПОЛНОМУ И УДЕЛЬНОМУ РАСХОДАМ ТЕПЛОТЫ |
Тип К-500-240-2 хтгз |
в) на отклонение температуры пара промперегрева от номинальной
г) на изменение потери давления в тракте промперегрева
|
Рис. 28, д, е |
ТИПОВАЯ ЭНЕРГЕТИЧЕСКАЯ ХАРАКТЕРИСТИКА ТУРБОАГРЕГАТА ПОПРАВКИ К ПОЛНОМУ И УДЕЛЬНОМУ РАСХОДАМ ТЕПЛОТЫ |
Тип К-500-240-2 ХТГЗ |
д) на изменение нагрева воды в питательном турбонасосе
е) на отклонение нагрева питательной воды в ПВД
|
Рис. 28, ж, з |
ТИПОВАЯ ЭНЕРГЕТИЧЕСКАЯ ХАРАКТЕРИСТИКА ТУРБОАГРЕГАТА ПОПРАВКИ К ПОЛНОМУ И УДЕЛЬНОМУ РАСХОДАМ ТЕПЛОТЫ |
Тип К-500-240-2 ХТГЗ |
ж) на отклонение нагрева основного конденсата в ПНД
з) на отключение группы ПВД
|
Рис. 28, и, к |
ТИПОВАЯ ЭНЕРГЕТИЧЕСКАЯ ХАРАКТЕРИСТИКА ТУРБОАГРЕГАТА ПОПРАВКИ К ПОЛНОМУ И УДЕЛЬНОМУ РАСХОДАМ ТЕПЛОТЫ |
Тип К-500-240-2 ХТГЗ |
и) на перевод питания деаэратора с IV на III отбор
к) на увеличение расхода пара IV отбора на ПТН
|
Рис. 28, л, м |
ТИПОВАЯ ЭНЕРГЕТИЧЕСКАЯ ХАРАКТЕРИСТИКА ТУРБОАГРЕГАТА ПОПРАВКИ К ПОЛНОМУ И УДЕЛЬНОМУ РАСХОДАМ ТЕПЛОТЫ |
Тип К-500-240-2 ХТГЗ |
л) на отклонение температуры охлаждающей воды на входе в конденсатор турбины от номинальной
м) на отклонение давления отработавшего пара в конденсаторе турбины от номинального
|
Рис. 28, н, о, п |
ТИПОВАЯ ЭНЕРГЕТИЧЕСКАЯ ХАРАКТЕРИСТИКА ТУРБОАГРЕГАТА ПОПРАВКИ К ПОЛНОМУ И УДЕЛЬНОМУ РАСХОДАМ ТЕПЛОТЫ |
Тип К-500-240-2 хтгз |
н) на изменение относительного расхода на впрыск в промежуточный пароперегреватель котла
о) на отключение ПНД № 4 и ПНД № 5
п) на отключение дренажного насоса ДН № 1
|
Рис. 28, р, с |
ТИПОВАЯ ЭНЕРГЕТИЧЕСКАЯ ХАРАКТЕРИСТИКА ТУРБОАГРЕГАТА ПОПРАВКИ К ПОЛНОМУ И УДЕЛЬНОМУ РАСХОДАМ ТЕПЛОТЫ |
Тип К-500-240-2 ХТГЗ |
р) на байпасирование основным конденсатом ПНД
1 - байпасирование всех ПНД; 2 - байпасирование ПНД № 1, ПНД № 2 и ПНД № 3; 3 - байпасирование ПНД № 4, ПНД № 5
с) на отключение дренажных насосов ДН № 1, ДН № 2
|
Рис. 28, т, у |
ТИПОВАЯ ЭНЕРГЕТИЧЕСКАЯ ХАРАКТЕРИСТИКА ТУРБОАГРЕГАТА ПОПРАВКИ К ПОЛНОМУ И УДЕЛЬНОМУ РАСХОДАМ ТЕПЛОТЫ |
Тип К-500-240-2 хтгз |
т) на отпуск пара из отборов сверх нужд регенерации (возврат конденсата отбираемого пара в конденсатор)
у) на отключение дренажного насоса ДН № 2
|
Рис. 28, ф, х, ц |
ТИПОВАЯ ЭНЕРГЕТИЧЕСКАЯ ХАРАКТЕРИСТИКА ТУРБОАГРЕГАТА ПОПРАВКИ К ПОЛНОМУ И УДЕЛЬНОМУ РАСХОДАМ ТЕПЛОТЫ |
Тип К-500-240-2 ХТГЗ |
ф) на включение в работу подогревателей сетевой воды (конденсат отбираемого пара возвращается в линию основного конденсата)
х) при работе на скользящем давлении свежего пара (открыты I - VIII регулирующие клапаны)
ц) при работе на скользящем давлении свежего пара (открыты I - V регулирующие клапаны)
|
Рис. 28, ч, ш |
ТИПОВАЯ ЭНЕРГЕТИЧЕСКАЯ ХАРАКТЕРИСТИКА ТУРБОАГРЕГАТА ПОПРАВКИ К ПОЛНОМУ И УДЕЛЬНОМУ РАСХОДАМ ТЕПЛОТЫ |
Тип К-500-240-2 хтгз |
ч) на изменение относительных потерь давления (ΔР/Р) в трубопроводах греющего пара к ПВД
ш) на изменение относительной потери давления в трубопроводах греющего пара к ПНД
|
Рис. 28, щ |
ТИПОВАЯ ЭНЕРГЕТИЧЕСКАЯ ХАРАКТЕРИСТИКА ТУРБОАГРЕГАТА ПОПРАВКИ К ПОЛНОМУ И УДЕЛЬНОМУ РАСХОДАМ ТЕПЛОТЫ |
Тип К-500-240-2 ХТГЗ |
щ) на изменение КПД ЦВД, ЦСД, ЦНД
1. УСЛОВИЯ СОСТАВЛЕНИЯ ЭНЕРГЕТИЧЕСКОЙ ХАРАКТЕРИСТИКИ
Типовая энергетическая характеристика турбоагрегата К-500-240-2 ХТГЗ составлена на базе тепловых испытаний двух турбин, проведенных предприятием Уралтехэнерго на Троицкой и Рефтинской ГРЭС. Характеристика отражает технически достижимую экономичность турбоагрегата, работающего по заводской расчетной тепловой схеме (рис. 1) и при следующих условиях, принятых за номинальные:
- давление свежего пара перед стопорными клапанами ЦВД - 24 МПа (240 кгс/см);
- температура свежего пара перед стопорными клапанами ЦВД - 540 °C;
- температура пара после промперегрева перед стопорными клапанами ЦСД - 540 °C;
- потери давления в тракте промперегрева на участке от выхлопа ЦВД до стопорных клапанов ЦСД по отношению к давлению перед стопорными клапанами ЦСД - 9,9 % (рис. 14);
- давление отработавшего пара: для характеристики при постоянном давлении пара в конденсаторе - 3,5 кПа (0,035 кгс/см2); для характеристики при постоянных расходе и температуре охлаждающей воды - в соответствии с тепловой характеристикой конденсатора К-11520-2 при W = 51480 т/ч и t1в = 12 °C (рис. 24, а);
- суммарная внутренняя мощность турбопривода ПТН и давление питательной воды на стороне нагнетания - в соответствии с рис. 11, 12;
- прирост энтальпии питательной воды в питательном насосе - по рис. 13;
- впрыск в промежуточный пароперегреватель отсутствует;
- пар на уплотнения турбины и на эжекторы подается из деаэратора в количестве 11,0 т/ч;
- система регенерации высокого и низкого давления включена полностью, на деаэратор 0,7 МПа (7 кгс/см2) подается пар II, IV отборов турбины (в зависимости от нагрузки);
- расход питательной воды равен расходу свежего пара;
- температура питательной воды и основного конденсата соответствует зависимостям, приведенным на рис. 8, 9;
- пар нерегулируемых отборов турбины используется только для нужд регенерации, питания питательных турбонасосов; общестанционные потребители тепла отключены;
- электромеханические потери турбоагрегата приняты по расчетам завода (рис. 23);
- номинальный cosj = 0,85.
Положенные в основу настоящей характеристики данные испытаний обработаны с применением таблиц «Теплофизических свойств воды и водяного пара» (М.: Издательство стандартов, 1969).
2. ХАРАКТЕРИСТИКА ОБОРУДОВАНИЯ, ВХОДЯЩЕГО В СОСТАВ ТУРБОУСТАНОВКИ
В состав турбоустановки помимо турбины входит следующее оборудование:
- генератор ТГВ-500 завода «Электротяжмаш»;
- три подогревателя высокого давления - ПВД № 7 - 9 соответственно типа ПВ-2300-380-17, ПВ-2300-380-44, ПВ-2300-380-61, пароохладители которых включены по схеме Рикара-Некольного;
- деаэратор 0,7 МПа (7 кгс/см2);
- пять подогревателей низкого давления:
ПНД № 4,5 типа ПН-900-27-7;
ПНД № 1, 2, 3 типа ПН-800-29-7;
- два поверхностных двухпоточных конденсатора К-11520-2;
- два основных пароструйных эжектора ЭП-3-50/150;
- один эжектор уплотнений ЭУ-16-1;
- два питательных турбонасосных агрегата (ПТН), каждый из которых состоит из питательного насоса ПТН-950-350 ЛМЗ, приводной турбины ОК-18 ПУ Калужского турбинного завода; предвключенные (бустерные) насосы расположены на одном валу с питательным насосом (оба ПТН постоянно в работе);
- два конденсатных насоса I ступени КСВ-1600-90 с приводом от электродвигателя АВ-500-1000 (постоянно в работе один насос, один - в резерве);
- два конденсатных насоса II ступени ЦН-1600-220 с приводом от электродвигателя АВ-1250-6000 (постоянно в работе один насос, один - в резерве);
- два сливных насоса ПНД № 2 КСВ-200-210 с приводом от электродвигателя АВ-113-4;
- один сливной насос ПНД № 4 6Н-7´2а с приводом от электродвигателя МАЗб-41/2.
3. ХАРАКТЕРИСТИКА БРУТТО ТУРБОАГРЕГАТА
Полный расход теплоты брутто и расход свежего пара в зависимости от мощности на выводах генератора аналитически выражаются следующими уравнениями:
при постоянном давлении пара в конденсаторе:
Р2 = 3,5 кПа (0,035 кгс/см2) (см. рис. 3)
Q0 = 86,11 + 1,7309NТ + 0,1514 · (NТ - 457,1) Гкал/ч;
D0 = -6,37 + 2,9866NТ + 0,6105 · (NТ - 457,1) т/ч;
при постоянном расходе (W = 51480 т/ч) и температуре (t1в = 12 °C) охлаждающей воды (рис. 2):
Q0 = 67,46 + 1,7695NТ + 0,1638 · (NТ - 457,5) Гкал/ч;
D0 = -37,05 + 3,0493NТ + 0,6469 · (NТ - 457,5) т/ч.
Характеристика справедлива при работе с собственным возбудителем генератора. При работе с резервным возбудителем мощность турбоагрегата брутто определяется как разность между мощностью на выводах генератора и мощностью, потребляемой резервным возбудителем.
4. ПОПРАВКИ НА ОТКЛОНЕНИЯ УСЛОВИЙ РАБОТЫ
Расход пара и теплоты для заданной в условиях эксплуатации мощности определяется по соответствующим зависимостям характеристики с последующим введением необходимых поправок (рис. 27, 28). Эти поправки учитывают отличие эксплуатационных условий от условий характеристики. Поправки даны при постоянной мощности на выводах генератора. Знак поправок соответствует переходу от условий характеристики к эксплуатационным. При наличии в условиях работы турбоагрегата двух и более отклонений от номинальных поправки алгебраически суммируются.
Пользование поправочными кривыми поясняется на следующем примере.
Дано:
NТ = 500 МВт;
P0 = 24,3 МПа (243 кгс/см2);
W =51480 т/ч;
дренаж ПНД № 4 сливается каскадно в ПНД № 3.
Остальные параметры - номинальные.
Определить расход свежего пара, полный и удельный расходы теплоты при заданных условиях. Результаты расчета сведены в приведенную ниже таблицу.
|
Обозначение |
Единица измерения |
Способ определения |
Полученное значение |
|
|
Расход теплоты на турбоагрегат при номинальных условиях |
Q0 |
Гкал/ч |
Рис. 3 |
959,17 |
|
Расход свежего пара при номинальных условиях |
D0 |
т/ч |
Рис. 3 |
1515,09 |
|
Удельный расход теплоты при номинальных условиях |
qТ |
ккал/(кВт · ч) |
Рис. 3 |
1851,68 |
|
Поправка
на отклонение P0 от |
|
|
|
|
|
к полному и удельному расходу теплоты; |
|
% |
Рис. 28, а |
-0,087 |
|
к расходу свежего пара |
|
% |
Рис. 27, а |
-0,086 |
|
Поправка на отклонение потери давления в тракте промперегрева от номинального значения: |
|
|
|
|
|
к полному и удельному расходам теплоты; |
|
% |
Рис. 28, г |
+0,440 |
|
к расходу свежего пара |
|
% |
Рис. 27, г |
+0,415 |
|
Поправка на изменение схемы слива дренажа: |
|
|
|
|
|
к полному и удельному расходам теплоты; |
|
% |
Рис. 28, у |
+0,037 |
|
к расходу свежего пара |
|
% |
Рис. 27, у |
+0,044 |
|
Расход свежего пара при заданных условиях |
|
т/ч |
|
1521,00 |
|
Полный расход теплоты при заданных условиях |
|
Гкал/ч |
|
962,75 |
|
Удельный расход теплоты при заданных условиях |
|
ккал/(кВт · ч) |
|
1858,59 |
5. ХАРАКТЕРИСТИКА НЕТТО ТУРБОАГРЕГАТА
Типовая энергетическая характеристика нетто турбоагрегата К-500-240-2 ХТГЗ рассчитана на основе характеристики брутто при давлении пара в конденсаторе 3,5 МПа (0,035 кгс/см2) и соответствует следующим условиям его эксплуатации:
- параметры и тепловая схема установки - по рис. 1;
- давление, развиваемое циркуляционными насосами, - 120 кПа (12 м вод. ст.);
- расход циркуляционной воды через конденсатор турбины - 51480 т/ч;
- КПД циркуляционного насоса - 85,2 %;
- расход теплоты на собственные нужды турбоагрегата составляет 0,96 Гкал/ч (0,1 % расхода теплоты турбоагрегатом при номинальной мощности);
- расход электроэнергии на собственные нужды турбоагрегата учитывает работу насосов (циркуляционных, конденсатных, сливных ПНД, системы регулирования турбины);
- расход электроэнергии на прочие механизмы принят в размере 0,3 % номинальной мощности турбоагрегата.
При определении
мощности нетто
из мощности на выводах генератора (NТ) вычитается
мощность, затраченная на собственные нужды турбоагрегата
:
![]()
Расход теплоты
нетто на выработку электроэнергии
определен по уравнению
![]()
где Q0 - расход теплоты брутто на турбоагрегат, Гкал/ч;
QПТН - расход теплоты на привод ПТН, Гкал/ч,
QПТН = Ni ПТН · qТ;
Ni ПТН - внутренняя мощность турбопривода ПТН, МВт;
qТ - удельный расход теплоты на турбину, ккал/(кВт · ч).
![]()
- расход
теплоты на собственные нужды турбоустановки, Гкал/ч.
Типовая энергетическая характеристика нетто по расходу теплоты аналитически выражается уравнением
![]()
Удельный расход теплоты нетто на выработку электроэнергии определяется следующим образом:
![]()
При отклонении давления, развиваемого циркуляционными насосами, от принятого в качестве номинального (120 кПа = 12 м вод. ст.), к расходу теплоты нетто, определенному по уравнению для заданной мощности нетто, вводится поправка.
Пользование характеристикой нетто и поправками к расходу теплоты нетто на изменение давления, развиваемого циркуляционными насосами, поясняется на следующем примере.
Дано:
![]()
Нц.н = 100 кПа (10 м вод. ст.).
Определить расход теплоты нетто.
1. По уравнению характеристики нетто определяется расход теплоты нетто при Нц.н = 120 кПа (12 м вод. ст.)
![]()
2. Определяется поправка к расходу теплоты нетто
![]()
3. Искомый расход теплоты нетто при Нц.н = 100 кПа (10 м
вод. ст.) и
определяется
следующим образом:

Нормативные графические зависимости действительны в диапазонах, приведенных на соответствующих графиках данной Типовой энергетической характеристики.
Примечание. Для перевода из системы МКГСС в систему СИ необходимо пользоваться переводными коэффициентами:
1 кгс/см2 = 98066,5 Па;
1 мм вод. ст. = 9,81 Па;
1 кал = 4,1868 Дж;
1 ккал/кг = 4,1868 кДж/кг;
1 кВт · ч = 3,6 МДж.