МИНИСТЕРСТВО ЭНЕРГЕТИКИ И ЭЛЕКТРИФИКАЦИИ СССР
ГЛАВНОЕ ТЕХНИЧЕСКОЕ УПРАВЛЕНИЕ ПО ЭКСПЛУАТАЦИИ ЭНЕРГОСИСТЕМ
ТИПОВАЯ
ЭНЕРГЕТИЧЕСКАЯ ХАРАКТЕРИСТИКА
ТУРБОАГРЕГАТА К-300-240
ЛМЗ
(для турбин до заводского № 1198)
![]()
ОРГРЭС
МОСКВА 1976
МИНИСТЕРСТВО ЭНЕРГЕТИКИ И ЭЛЕКТРИФИКАЦИИ СССР
ГЛАВНОЕ ТЕХНИЧЕСКОЕ УПРАВЛЕНИЕ ПО ЭКСПЛУАТАЦИИ ЭНЕРГОСИСТЕМ
УТВЕРЖДАЮ:
Заместитель начальника
Главтехуправления
____________________ В.И. ГОРИН
24 декабря 1975 г.
ТИПОВАЯ
ЭНЕРГЕТИЧЕСКАЯ ХАРАКТЕРИСТИКА
ТУРБОАГРЕГАТА К-300-240
ЛМЗ
(для турбин до заводского № 1198)
СЛУЖБА ПЕРЕДОВОГО ОПЫТА ЭКСПЛУАТАЦИИ ЭНЕРГОСИСТЕМ ОРГРЭС
МОСКВА 1976
Настоящая Типовая энергетическая характеристика разработана Южным отделением ОРГРЭС (инженеры П.С. АРХИПОВ, Ю.В. ФЛАК, Р.Е. МАСЛОВА)
|
ТИПОВАЯ ЭНЕРГЕТИЧЕСКАЯ ХАРАКТЕРИСТИКА ТУРБОАГРЕГАТА СВОДКА НОРМ ТЕХНИКО-ЭКОНОМИЧЕСКИХ ПОКАЗАТЕЛЕЙ ПРИ РАБОТЕ НА ДВУХКОРПУСНОМ РЕЖИМЕ И С ПТН |
Тип К-300-240 ЛМЗ |
|||||||
|
№ п.п. |
Наименование норм |
Типовой график |
По расходу пара |
По расходу тепла |
||||
|
Единица измерения |
Единица измерения |
|||||||
|
I |
Характеристика при постоянном давлении (вакууме) в конденсаторе |
Т-2а* |
||||||
|
1 |
Часовой расход холостого хода |
т/ч |
- |
Гкал/(МВт×ч) |
34,79 |
|||
|
2 |
Дополнительный удельный расход (прирост) |
кг/(кВт×ч) |
- |
Гкал/(МВт×ч) |
1,846 |
|||
|
3 |
Условия характеристики: |
|||||||
|
а) Давление свежего пара и по ступеням |
кгс/см2 |
240 |
кгс/см2 |
240 |
||||
|
б) Температура свежего пара |
°С |
540 |
°С |
540 |
||||
|
в) Температура пара после дромперегрева |
°С |
540 |
°С |
540 |
||||
|
г) Потеря давления в тракте промперегрева |
% Ро ЧСД |
10,8 |
% Ро ЧСД |
10,8 |
||||
|
д) Давление отработавшего пара |
кгс/см2 |
0,035 |
кгс/см2 |
0,035 |
||||
|
е) Температура питательной воды и основного конденсата |
||||||||
|
ж) Расход питательной воды |
Dпит = Dо |
Dпит = Dо |
||||||
|
II |
Характеристика
при постоянном расходе и температуре охлаждающей воды (для конденсатора
300-КЦС-1 ЛМЗ, W = 36000 м3/ч; |
|||||||
|
4 |
Часовой расход холостого хода |
- |
- |
Гкал/(МВт-ч) |
19,71 |
|||
|
5 |
Дополнительный удельный расход (прирост) |
кг/(кВт×ч) |
- |
Гкал/(МВт.ч) |
1,908 |
|||
|
III |
Поправки к удельному расходу тепла на отклонение параметров от номинальных значений |
|||||||
|
а) На 10 кгс/см2 свежего пара |
увеличение |
% |
График Т-13а, п. г |
|||||
|
уменьшение |
||||||||
|
б) На 10 °С свежего пара |
увеличение |
% |
-0,39 |
|||||
|
уменьшение |
% |
+0,39 |
||||||
|
в) На 10 °С температуры пара промперегрева |
увеличение |
% |
-0,12 |
|||||
|
уменьшение |
% |
+0,12 |
||||||
|
г) На изменение потери давления в тракте промперегрева |
увеличение |
% |
График Т-13а, п. г |
|||||
|
уменьшение |
||||||||
|
д) На изменение давления в конденсаторе |
% |
График Т-13а, п. н |
||||||
* Графики Т-1а, Т-1б, Т-2а, Т-2б - см. вклейки.
|
Дата: изготовления ... установки ... характеристики ... |
ТИПОВАЯ ЭНЕРГЕТИЧЕСКАЯ ХАРАКТЕРИСТИКА ТУРБОАГРЕГАТА |
Тип К-300-240 ЛМЗ |
||||||||||||||
|
Основные заводские данные турбоагрегата |
||||||||||||||||
|
|
|
|
|
Ро кгс/см2 |
tо °С |
t¢ЦСД °С |
DРпп/Р¢ЦСД |
tв1 °С |
W м3/ч |
Поверхность конденсатора F, м2 |
||||||
|
300 |
312 |
890 |
930 |
240 |
560 |
565 |
10,8 |
12 |
36000 |
15400 |
||||||
|
Сравнение результатов испытаний с гарантийными данными (при номинальных значениях Ро, tо, t¢ЦСД, tв1, W, F) |
||||||||||||||||
|
Показатели |
Нагрузка, МВт |
|||||||||||||||
|
300 |
250 |
200 |
||||||||||||||
|
Расход свежего пара Dо, т/ч |
по гарантиям |
890 |
720 |
573 |
||||||||||||
|
по испытаниям |
903,4 |
739,5 |
581,2 |
|||||||||||||
|
Температура питательной воды tп.в, °С |
по гарантиям |
265 |
252 |
239 |
||||||||||||
|
по испытаниям |
271,5 |
261,9 |
249,4 |
|||||||||||||
|
Потеря давления в тракте премперегрева DРпп/Р¢ЦСД, % |
по гарантиям |
10,8 |
10,8 |
10,8 |
||||||||||||
|
по испытаниям |
10,8 |
10,8 |
10,8 |
|||||||||||||
|
Внутренний относительный КПД турбопривода hoi ПТН |
по гарантиям |
|
||||||||||||||
|
по испытаниям |
0,775 |
0,745 |
0,760 |
|||||||||||||
|
Удельный расход пара d, кг/(кВт×ч) |
по гарантиям |
2,870 |
2,793 |
2,779 |
||||||||||||
|
по испытаниям |
2,913 |
2,869 |
2,819 |
|||||||||||||
|
Удельный расход тепла брутто на выработку электроэнергии qт, ккал/(кВт×ч) |
по гарантиям |
1840 |
1870 |
1900 |
||||||||||||
|
по испытаниям |
1866 |
1884 |
1910 |
|||||||||||||
|
Отклонение удельного расхода тепла от гарантийного aqт, % |
+1,4 |
+0,7 |
+0,5 |
|||||||||||||
|
Среднее +0,9 % |
||||||||||||||||
|
Дата: изготовления ... установки ... характеристики ... |
ТИПОВАЯ ЭНЕРГЕТИЧЕСКАЯ ХАРАКТЕРИСТИКА ТУРБОАГРЕГАТА |
Тип К-300-240 ЛМЗ |
|||||||||||||
|
УСЛОВИЯ ХАРАКТЕРИСТИКИ: 1. Параметры и тепловая схема - график Т-2а 2. Напор циркуляционных насосов 10 м вод. ст. |
|||||||||||||||
|
Мощность на выводах генератора, МВт |
160 |
200 |
250 |
300 |
|||||||||||
|
Внутренняя мощность турбопривода питательного насоса, МВт |
5,48 |
6,48 |
8,50 |
11,20 |
|||||||||||
|
Мощность, затрачиваемая на собственные нужды турбоагрегата, МВт |
3,05 |
3,11 |
3,54 |
3,68 |
|||||||||||
|
В том числе на циркуляционные насосы |
|
||||||||||||||
|
Расход тепла турбоагрегатом брутто, Гкал/ч |
330,15 |
403,99 |
496,29 |
588,59 |
|||||||||||
|
Мощность нетто турбоагрегата, МВт |
156,95 |
196,89 |
246,46 |
296,32 |
|||||||||||
|
Расход тепла на собственные нужды, Гкал/ч |
|
||||||||||||||
|
Расход тепла на выработку электроэнергии, включая расход тепла на собственные нужды, Гкал/ч |
319,81 |
391,90 |
480,56 |
568,00 |
|||||||||||
|
Уравнение расхода тепла по мощности нетто |
Q¢э = 40,63 + 1,782 |
||||||||||||||
|
ПОПРАВКИ (%) К ПОЛНОМУ И УДЕЛЬНОМУ РАСХОДАМ ТЕПЛА НЕТТО НА ИЗМЕНЕНИЕ НАПОРА ЦИРКУЛЯЦИОННЫХ НАСОСОВ |
|||||||||||||||
|
Напор насосов, м вод. ст. |
Мощность нетто, МВт |
||||||||||||||
|
140 |
160 |
180 |
200 |
220 |
240 |
260 |
280 |
300 |
|||||||
|
5 |
-0,48 |
-0,42 |
-0,38 |
-0,35 |
-0,32 |
-0,29 |
-0,27 |
-0,26 |
-0,24 |
||||||
|
10 |
0 |
0 |
0 |
0 |
0 |
0 |
0 |
0 |
0 |
||||||
|
15 |
+0,48 |
+0,42 |
+0,38 |
+0,35 |
+0,32 |
+0,29 |
+0,27 |
+0,26 |
+0,24 |
||||||
|
20 |
+0,95 |
+0,85 |
+0,76 |
+0,70 |
+0,64 |
+0,59 |
+0,55 |
+0,51 |
+0,48 |
||||||
|
Т-1а |
ТИПОВАЯ ЭНЕРГЕТИЧЕСКАЯ ХАРАКТЕРИСТИКА ТУРБОАГРЕГАТА Расход пара и тепла при W = 36000 м3/ч и tв1 = 12 °С (питательный насос с турбоприводом) |
Тип К-300-240 ЛМЗ |
|
|
||
|
Т-1а |
ТИПОВАЯ ЭНЕРГЕТИЧЕСКАЯ ХАРАКТЕРИСТИКА ТУРБОАГРЕГАТА Расход пара и тепла при W = 36000 м3/ч и tв1 = 12 °С (питательный насос с турбоприводом) |
Тип К-300-240 ЛМЗ |
|
|
||
|
ТИПОВАЯ ЭНЕРГЕТИЧЕСКАЯ ХАРАКТЕРИСТИКА ТУРБОАГРЕГАТА Расход пара и тепла при W = 36000 м3/ч и tв1 = 12 °С (питательный насос с электроприводом) |
Тип К-300-240 ЛМЗ |
|
|
|
||
|
Т-1б |
ТИПОВАЯ ЭНЕРГЕТИЧЕСКАЯ ХАРАКТЕРИСТИКА ТУРБОАГРЕГАТА Расход пара и тепла при W = 36000 м3/ч и tв1 = 12 °С (питательный насос с электроприводом) |
Тип К-300-240 ЛМЗ |
|
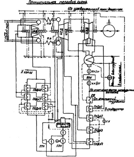
Принципиальная тепловая схема
|
||
|
ТИПОВАЯ ЭНЕРГЕТИЧЕСКАЯ ХАРАКТЕРИСТИКА ТУРБОАГРЕГАТА Расход пара и тепла при Р2 = 0,035 кгс/см2 (питательный насос с турбоприводом) |
Тип К-300-240 ЛМЗ |
|
|
|
||
|
ТИПОВАЯ ЭНЕРГЕТИЧЕСКАЯ ХАРАКТЕРИСТИКА ТУРБОАГРЕГАТА Расход пара и тепла при Р2 = 0,035 кгс/см2 (питательный насос с электроприводом) |
Тип К-300-240 ЛМЗ |
|
|
|
||
|
Т-3 |
ТИПОВАЯ ЭНЕРГЕТИЧЕСКАЯ ХАРАКТЕРИСТИКА ТУРБОАГРЕГАТА Диаграмма парораспределения ЦВД |
Тип К-300-240 ЛМЗ |
|
|
||
|
ТИПОВАЯ ЭНЕРГЕТИЧЕСКАЯ ХАРАКТЕРИСТИКА ТУРБОАГРЕГАТА Давление в отборах, за ЦВД, перед отсечными клапанами ЦСД и после них |
Тип К-300-240 ЛМЗ |
|
|
|
||
|
ТИПОВАЯ ЭНЕРГЕТИЧЕСКАЯ ХАРАКТЕРИСТИКА ТУРБОАГРЕГАТА Давление в отборах |
Тип К-300-240 ЛМЗ |
|
|
|
||
|
ТИПОВАЯ ЭНЕРГЕТИЧЕСКАЯ ХАРАКТЕРИСТИКА ТУРБОАГРЕГАТА Давление в отборах |
Тип К-300-240 ЛМЗ |
|
|
|
||
|
Т-5 |
ТИПОВАЯ ЭНЕРГЕТИЧЕСКАЯ ХАРАКТЕРИСТИКА ТУРБОАГРЕГАТА Внутренний относительный КПД, ЦВД и ЧСД |
Тип К-300-240 ЛМЗ |
|
|
||
|
ТИПОВАЯ ЭНЕРГЕТИЧЕСКАЯ ХАРАКТЕРИСТИКА ТУРБОАГРЕГАТА Температура конденсата и питательной воды |
Тип К-300-240 ЛМЗ |
|
|
|
||
|
Т-7а |
ТИПОВАЯ ЭНЕРГЕТИЧЕСКАЯ ХАРАКТЕРИСТИКА ТУРБОАГРЕГАТА Внутренняя мощность турбопривода и давление на стороне нагнетания питательного турбонасоса при номинальном давлении свежего пара |
Тип К-300-240 ЛМЗ |
|
|
||
|
ТИПОВАЯ ЭНЕРГЕТИЧЕСКАЯ ХАРАКТЕРИСТИКА ТУРБОАГРЕГАТА Внутренняя мощность турбопривода и давление на стороне нагнетания питательного турбонасоса при скользящем давлении свежего пара |
Тип К-300-240 ЛМЗ |
|
|
|
||
|
Т-8 |
ТИПОВАЯ ЭНЕРГЕТИЧЕСКАЯ ХАРАКТЕРИСТИКА ТУРБОАГРЕГАТА |
Тип К-300-240 ЛМЗ |
|
Прирост энтальпии питательной воды в питательном насосе
Потеря давления в тракте промперегрева
|
||
|
Т-9 |
ТИПОВАЯ ЭНЕРГЕТИЧЕСКАЯ ХАРАКТЕРИСТИКА ТУРБОАГРЕГАТА Энтальпия свежего пара, за ЦВД и перед отсечными клапанами ЦСД |
Тип К-300-240 ЛМЗ |
|
|
||
|
Т-10 |
ТИПОВАЯ ЭНЕРГЕТИЧЕСКАЯ ХАРАКТЕРИСТИКА ТУРБОАГРЕГАТА Расход пара на промежуточный пароперегреватель, в ЧНД и конденсатор |
Тип К-300-240 ЛМЗ |
|
|
||
|
Т-11а |
ТИПОВАЯ ЭНЕРГЕТИЧЕСКАЯ ХАРАКТЕРИСТИКА ТУРБОАГРЕГАТА Характеристика конденсатора 300-КЦС-1 ЛМЗ; Wохл = 36000 м3/ч |
Тип К-300-240 ЛМЗ |
|
Абсолютное давление в конденсаторе в зависимости от расхода отработавшего пара и температуры охлаждающей воды
|
||
|
Т-11а |
ТИПОВАЯ ЭНЕРГЕТИЧЕСКАЯ ХАРАКТЕРИСТИКА ТУРБОАГРЕГАТА Характеристика конденсатора 300-КЦС-1 ЛМЗ; Wохл = 36000 м3/ч |
Тип К-300-240 ЛМЗ |
|
Температурный напор
|
||
|
ТИПОВАЯ ЭНЕРГЕТИЧЕСКАЯ ХАРАКТЕРИСТИКА ТУРБОАГРЕГАТА Характеристика конденсатора 300-КЦС-1 ЛМЗ; Wохл = 25000 м3/ч |
Тип К-300-240 ЛМЗ |
|
|
Абсолютное давление в конденсаторе в зависимости от расхода отработавшего пара и температуры охлаждающей воды
|
||
|
Т-11б |
ТИПОВАЯ ЭНЕРГЕТИЧЕСКАЯ ХАРАКТЕРИСТИКА ТУРБОАГРЕГАТА Характеристика конденсатора 300-КЦС-1 ЛМЗ; Wохл = 25000 м3/ч |
Тип К-300-240 ЛМЗ |
|
Температурный напор
Нагрев воды в конденсаторе Dtв = tв2 - tв1
|
||
|
ТИПОВАЯ ЭНЕРГЕТИЧЕСКАЯ ХАРАКТЕРИСТИКА ТУРБОАГРЕГАТА |
Тип К-300-240 ЛМЗ |
|
|
Поправки к мощности на давление отработавшего пара
|
||
|
Т-13а |
ТИПОВАЯ ЭНЕРГЕТИЧЕСКАЯ ХАРАКТЕРИСТИКА ТУРБОАГРЕГАТА Поправки к полному удельному расходам тепла |
Тип К-300-240 ЛМЗ |
|
а) На отклонение давления свежего пара от номинального
б) На отклонение температуры свежего пара от номинальной
в) На отклонение температуры пара промперегрева от номинальной
|
||
|
Т-13а |
ТИПОВАЯ ЭНЕРГЕТИЧЕСКАЯ ХАРАКТЕРИСТИКА ТУРБОАГРЕГАТА Поправки к полному удельному расходам тепла |
Тип К-300-240 ЛМЗ |
|
г) На изменение потери давления в тракте промперегрева
д) На включение впрыска в промежуточный пароперегреватель
е) На изменение нагрева воды в питательном насосе
|
||
|
Т-13а |
ТИПОВАЯ ЭНЕРГЕТИЧЕСКАЯ ХАРАКТЕРИСТИКА ТУРБОАГРЕГАТА Поправки к полному удельному расходам тепла |
Тип К-300-240 ЛМЗ |
|
ж) На недогрев питательной воды в подогревателях высокого давления
з) На недогрев основного конденсата в подогревателях низкого давления
и) На отключение группы подогревателей высокого давления
|
||
|
Т-13а |
ТИПОВАЯ ЭНЕРГЕТИЧЕСКАЯ ХАРАКТЕРИСТИКА ТУРБОАГРЕГАТА Поправки к полному удельному расходам тепла |
Тип К-300-240 ЛМЗ |
|
к) На подачу пара в деаэратор из третьего отбора
л) На включение в работу подогревателей сетевой воды
м) На отклонение температуры охлаждающей воды на входе в конденсатор турбины от номинальной
|
||
|
Т-13а |
ТИПОВАЯ ЭНЕРГЕТИЧЕСКАЯ ХАРАКТЕРИСТИКА ТУРБОАГРЕГАТА Поправки к полному удельному расходам тепла |
Тип К-300-240 ЛМЗ |
|
н) На отклонение давления отработавшего пара в конденсаторе турбины от номинального значения
о) При работе турбоагрегата на скользящем давлении свежего пара (полностью открыты четыре регулирующих клапана)
п) На отпуск пара из отборов сверх нужд регенерации (конденсат отбираемого пара не возвращается в тепловой цикл турбоагрегата)
|
||
|
ТИПОВАЯ ЭНЕРГЕТИЧЕСКАЯ ХАРАКТЕРИСТИКА ТУРБОАГРЕГАТА Поправки к расходу свежего пара |
Тип К-300-240 ЛМЗ |
|
|
а) На отклонение давления свежего пара от номинального
б) На отклонение температуры свежего пара от номинальной
в) На отклонение температуры пара промперегрева от номинальной
|
||
|
Т-13б |
ТИПОВАЯ ЭНЕРГЕТИЧЕСКАЯ ХАРАКТЕРИСТИКА ТУРБОАГРЕГАТА Поправки к расходу свежего пара |
Тип К-300-240 ЛМЗ |
|
г) На изменение потери давления в тракте промперегрева
д) На включение впрыска в промежуточный пароперегреватель
е) На изменение нагрева воды в питательном насосе
|
||
|
Т-13б |
ТИПОВАЯ ЭНЕРГЕТИЧЕСКАЯ ХАРАКТЕРИСТИКА ТУРБОАГРЕГАТА Поправки к расходу свежего пара |
Тип К-300-240 ЛМЗ |
|
ж) На недогрев питательной воды в подогревателях высокого давления
з) На недогрев основного конденсата в подогревателях низкого давления
и) На отключение группы подогревателей высокого давления
|
||
|
Т-13б |
ТИПОВАЯ ЭНЕРГЕТИЧЕСКАЯ ХАРАКТЕРИСТИКА ТУРБОАГРЕГАТА Поправки к расходу свежего пара |
Тип К-300-240 ЛМЗ |
|
к) На подачу пара в деаэратор из третьего отбора
л) На включение в работу подогревателей сетевой воды
м) На отклонение температуры охлаждающей воды на входе в конденсатор турбины от номинальной
|
||
|
Т-13б |
ТИПОВАЯ ЭНЕРГЕТИЧЕСКАЯ ХАРАКТЕРИСТИКА ТУРБОАГРЕГАТА Поправки к расходу свежего пара |
Тип К-300-240 ЛМЗ |
|
н) На отклонение давления отработавшего пара в конденсаторе турбины от номинального значения
о) На отпуск пара из отборов сверх нужд регенерации (конденсат отбираемого пара не возвращается в тепловой цикл турбоагрегата)
|
||
1. Типовая энергетическая характеристика турбоагрегата К-300-240 ЛМЗ составлена на базе испытания турбины № 5 Литовской ГРЭС и турбины № 1 Каширской ГРЭС. Характеристика распространяется на 36 турбин первых выпусков до заводского № 1198. После определения экономической эффективности мероприятий, выполненных заводом на турбинах, начиная с заводского № 1198, или после проведения модернизации проточных частей и тепловой схемы характеристика турбины должна быть скорректирована. Характеристика отражает среднюю экономичность вышедшего из капитального ремонта турбоагрегата, работающего по заводской расчетной тепловой схеме при следующих условиях (принятых в качестве номинальных):
- давление свежего пара перед автоматическими стопорными клапанами турбины - 240 кгс/см2*;
- температура свежего пара перед автоматическими стопорными клапанами турбины - 540 °С;
- температура пара после промперегрева перед защитными клапанами ЦСД - 540 °С;
- потери давления на участке от выхлопа ПВД до защитных клапанов ЦСД по отношению к давлению перед защитными клапанами составляют: в двухкорпусном режиме - 10,8 %**, в однокорпусном - 35,8 % (график Т-8);
* В тексте и на графиках приводится абсолютное давление.
** По данным ЛМЗ, потери давления при промперегреве в двухкорпусном режиме составляют 12,5 %. Но в эти потери завод включает потерю в защитных клапанах ЦСД и относит ее к давлению перед соплами ЦСД. После пересчета на условия характеристики потери при промперегреве будут равняться 10,8 %.
- давление отработавшего пара: для характеристики при постоянном давлении пара в конденсаторе - 0,035 кгс/см2 (графики Т-2а и Т-2б), для характеристики при постоянных расходе и температуре охлаждающей воды (графики Т-1а и Т-1б) - в соответствии с тепловой характеристикой конденсатора 300-КЦС-1 ЛМЗ при Wохл = 36000 м3/ч и tв1 = 12 °С (график Т-11а);
- внутренняя мощность турбопривода питательного насоса - по графику Т-7а (соответствует работе турбоагрегата с питательным турбонасосом СВПТ-340-1000 ЛМЗ). На графике Т-7б представлена внутренняя мощность того же насоса при работе турбоагрегата на скользящем давлении свежего пара;
- потеря давления в регуляторе питания котла (РПК) постоянна и равна 20 кгс/см2;
- прирост энтальпии питательной воды в питательном насосе - график Т-8;
- впрыск во вторичный пароперегреватель отсутствует;
- система регенерации высокого и низкого давлений включена полностью, на деаэратор 7 кгс/см2 подается пар IV и III отборов (в зависимости от нагрузки);
- расход питательной воды равен расходу свежего пара;
- температура питательной воды и основного конденсата турбины за подогревателями - график Т-6;
- КПД электрического генератора соответствует гарантийным данным завода-изготовителя;
- бойлерная установка отключена;
- пар на деаэрацию конденсата в деаэрационную приставку не подается;
- на концевые уплотнения питательных и бустерных насосов и охлаждение электродвигателя ПЭН подается основной конденсат в количестве 95 т/ч (определено экспериментальным путем);
- внешние потребители пара регенеративных отборов отключены.
Положенные в основу настоящей Типовой энергетической характеристики данные испытаний обработаны с применением «Таблиц теплофизических свойств воды и водяного пара» (Издательство стандартов, 1969).
При составлении Типовой энергетической характеристики за основу принята заводская тепловая схема; характеристика конденсатора 300-КЦС-1 ЛМЗ (графики Т-11а и Т-11б) и сетка поправок на изменение давления отработавшего пара (график Т-12) взяты из «Нормативных характеристик конденсационных установок паровых турбин типа К» (СЦНТИ ОРГРЭС, 1974).
Пар на деаэратор 7 кгс/см2 подается из IV отбора. При нагрузках турбоагрегата ниже 230 МВт давление в камере IV отбора становится ниже 8 кгс/см2 и пар на деаэратор подается из III отбора.
Дренажи подогревателей высокого давления сливаются каскадно - из ПВД № 8 в ПВД № 7, из ПВД № 7 в ПВД № 6, из ПВД № 6 весь дренаж подается в деаэратор. При давлении пара в камере III отбора ниже 10 кгс/см2 дренаж ПВД № 7 переводится в деаэратор, а дренаж ПВД № 6 переключается в ПНД № 4.
Пиковый и основной подогреватели сетевой воды подключаются соответственно к V и VI отборам турбины. Дренаж пикового подогревателя подается в основной подогреватель и далее поступает в расширитель, который по пару соединен с VII отбором, а по воде - с линией дренажа из ПНД № 2.
Испаритель в тепловой схеме не предусматривается, так как на блоках с турбинами данной модификации испарители не устанавливались.
2. В состав турбоагрегата наряду с турбиной входит следующее оборудование:
- генератор ТВВ-320-2 завода «Электросила» с водородно-водяным охлаждением;
- четыре подогревателя низкого давления ПН-400-26; ПНД № 4 имеет устройство для снятия перегрева греющего пара, ПНД № 3 снабжен выносным охладителем дренажа ОВ-40;
- шесть ПВД, размещенных в двух параллельно работающих группах (по три ПВД в каждой группе); ПВД № 6 и 8 - типа ПВ-450-380, ПВД № 7 - ПВ-600-380. Все ПВД снабжены устройствами для снятия перегрева греющего пара, а также встроенными охладителями дренажа;
- поверхностный двухходовой конденсатор 300-КЦС-1 ЛМЗ с поверхностью охлаждения 15400 м2 присоединяется к трем выхлопным патрубкам турбины;
- два основных водоструйных эжектора ЭВ-4-1400;
- охладитель уплотнений ПС-115, включенный в линию основного конденсата перед ПНД № 1;
- питательный турбонасос СВПТ-340-1000 ЛМЗ с турбоприводом ОР-12ПМ Калужского турбинного завода; на него подается пар III отбора турбины; из выхлопа турбопривода пар направлен в VI отбор; кроме питательного турбонасоса, предусмотрен пускорезервный питательный насос СВПЭ-320-550 с электроприводом и гидромуфтой и три бустерных насоса 12-ПД-8 с электродвигателем мощностью 500 кВт (постоянно в работе находятся два насоса, один насос в резерве);
- три конденсатных насоса I ступени КСВД-475-75/3 с приводом от электродвигателя мощностью 200 кВт (постоянно в работе находятся два насоса, один насос в резерве);
- три конденсатных насоса II ступени 16КСВ10´5 с приводом от электродвигателя мощностью 500 кВт (постоянно в работе находятся два насоса, один насос в резерве);
- два сливных насоса ПНД 10КСВ9´6; мощность электродвигателя 250 кВт (постоянно в работе один насос, один насос в резерве).
3. Полный расход тепла брутто в зависимости от мощности на выводах генератора аналитически выражается следующими уравнениями.
При постоянном давлении пары в конденсаторе (Р2 = 0,035 кгс/см2):
а) в работе питательный турбонасос (график Т-2а):
- при работе с двумя корпусами котла
Qо = 34,79 + 1,846Nт Гкал/ч;
- при работе с одним корпусом котла
Qо = 31,84 + 1,897Nт, Гкал/ч;
б) в работе питательный электронасос (график Т-2б):
- при работе с двумя корпусами котла
Qо = 31,00 + 1,796Nт Гкал/ч;
- при работе с одним корпусом котла
Qо = 30,65 + 1,819Nт Гкал/ч.
При постоянных расходе (W = 36000 м3/ч) и температуре (tв1 = 12 °С) охлаждающей воды:
а) в работе питательный турбонасос (график Т-1а):
- при работе с двумя корпусами котла
Qо = 19,71 + 1,908NТ Гкал/ч;
- при работе с одним корпусом котла
Qо = 18,54 + 1,950 NТ Гкал/ч;
б) в работе питательный электронасос (график Т-16):
- при работе с двумя корпусами котла
Qо = 17,90 + 1,846NТ Гкал/ч;
- при работе с одним корпусом котла
Qо = 17,52 + 1,870NТ Гкал/ч.
Зависимость расхода свежего пара от нагрузки в ряде режимов имеет криволинейный характер. Поэтому она представлена только графически.
Характеристика составлена при работе генератора с собственным возбудителем. В случае работы с резервным возбудителем мощность турбоагрегата брутто определяется как разность между мощностью на выводах генератора и мощностью, потребляемой резервным возбудителем.
4. Расход тепла и пара для заданной мощности в условиях эксплуатации определяется по соответствующим зависимостям характеристики с последующим введением необходимых поправок (графики Т-13а и Т-13б); эти поправки учитывают отклонения эксплуатационных условий от условий характеристики.
Поправки даны при постоянной мощности на выводах генератора. Пользование системой поправочных кривых поясняется следующими примерами.
1) При эксплуатации турбоагрегата с включенными подогревателями сетевой воды к данным характеристики вносятся поправки, которые определяются по графикам Т-13а, п.л и Т-13б, п.л соответственно часовым отпускам тепла основным (работающим от VI отбора) и пиковым (работающим от V отбора) подогревателями сетевой воды, вычисленным по формулам:
= Gсет(
-
)×10-3
Гкал/ч;
= Gсет(
-
)×10-3
Гкал/ч;
где
и
- соответственно часовые
расходы тепла, отпущенного основным и пиковым подогревателями сетевой воды
тепловому потребителю, Гкал/ч;
Gсет - расход сетевой воды через теплофикационную установку, замеренный по станционному расходомеру, т/ч;
и
- энтальпия
сетевой воды на входе в основной подогреватель и выходе из него, ккал/кг;
и
- энтальпия
сетевой воды на входе в пиковый подогреватель и выходе из него, ккал/кг.
2) Турбоагрегат работает с нагрузкой 250 МВт при номинальных условиях, соответствующих данной Типовой энергетической характеристике. Из II и V отборов решено отбирать сверх нужд регенерации тепло в количестве соответственно 8 и 4 Гкал/ч.
Требуется определить в новом режиме удельный расход тепла (q¢) и расход свежего пара (D¢о):
а) по графику Т-1а соответственно мощности Nт = 250 МВт находятся при условиях характеристики qт = 1987 ккал/(кВт×ч) и Dо = 783,0 т/ч;
б) по графикам Т-13а, п.п и Т-13б, п.о соответственно мощности Nт = 250 МВт и величинам отбора тепла определяется поправка к qт:
- на II отбор в количестве 8 Гкал/ч: - 0,0495×8 = -0,396 %,
- на V отбор в количестве 4 Гкал/ч: - 0,0945×4 = -0,378 %.
Суммарная поправка: - 0,774 %
и поправка к Dо:
- на II отбор: + 0,199×8 = +1,592 %
- на V отбор: + 0,108×4 = +0,432 %
Суммарная поправка: +2,024 %
в) удельный расход тепла и расход свежего пара в новых условиях:
q¢ = qт×
= 1987×0,9923 = 1972
ккал/(кВт×ч);
D¢о = Dо×
= 783×1,0202 = 798,8
т/ч.
При наличии двух и более отклонений в условиях работы турбоагрегата от номинальных поправки алгебраически суммируются.
Система поправочных кривых, охватывающая практически весь диапазон возможных отклонений условий эксплуатации турбоагрегата К-300-240 ЛМЗ от номинальных, обеспечивает возможность планирования и нормирования его работы в условиях электростанции.
5. Типовая энергетическая характеристика нетто турбоагрегата К-300-240 ЛМЗ рассчитана на основе характеристики брутто этого турбоагрегата при давлении пара в конденсаторе 0,035 кгс/см2 и соответствует следующим условиям его эксплуатации:
- параметры и тепловая схема установки - график Т-2а;
- напор, развиваемый циркуляционными насосами, - 10 м вод. ст.;
- расход циркуляционной воды через конденсатор турбины - 36000 м3/ч, в целом на турбоагрегат - 40000 м3/ч;
- КПД циркуляционного насоса - 80 %;
- расход тепла на собственные нужды турбоагрегата составляет 0,59 Гкал/ч (0,1 % расхода тепла турбоагрегатом при номинальной мощности);
- расход электроэнергии на собственные нужды турбоагрегата учитывает работу насосов (циркуляционных, конденсатных, сливного из ПНД № 2, системы регулирования, газоохладителей генератора, системы смазки и маслоснабжения, дренажного бака, основных эжекторов, водяного охлаждения статора генератора), а также 3 % потерь в трансформаторах собственных нужд.
При расчете расхода электроэнергии на собственные нужды турбоагрегата принято, что при нагрузке ниже 210 МВт в работе находится один, а при нагрузке свыше 210 МВт - два конденсатных насоса.
При определении
мощности нетто (
) из мощности на выводах генератора (Nт) вычиталась
мощность, затраченная на собственные нужды турбоагрегата (
):
= Nт -
МВт.
Расход тепла
нетто на выработку электроэнергии определялся с включением затрат тепла на
собственные нужды (
) и
исключением тепла, затраченного на привод ПТН (
):
Q¢э = Qо -
+
Гкал/ч.
Здесь Qо - тепло брутто, затраченное на турбоагрегат;
=
qт Гкал/ч,
где qт =
ккал/(кВт×ч).
Типовая энергетическая характеристика нетто по расходу тепла аналитически выражается уравнением
Q¢э = 40,63 + 1,782
Гкал/ч.
Удельный расход тепла нетто на выработку электроэнергии определяется по выражению
=
ккал/(кВт×ч).
При работе на скользящем давлении к удельному и общему расходам тепла (графики Т-1 и Т-2) вносится поправка, представленная на графике Т-13 а, п. о и вычисленная при постоянной мощности на выводах генератора.
При режиме на
скользящем давлении мощность (
), удельный и полный расходы тепла нетто (
и
) определяются
следующим образом:
1) при заданной
мощности на выводах генератора (Nт) по графику Т-2а находятся Qо, qт и Dо, по графику Т-13а, п. о - поправка к полному
расходу тепла (a
), равная
поправке к удельному расходу тепла (a
), а по
графику Т-7б (по Dо = Gп.в) находится
внутренняя мощность турбопривода при скользящем давлении (
);
2) полный расход тепла брутто при скользящем давлении
= Qо(1 +
);
3) расход тепла нетто на выработку электроэнергии при скользящем давлении
=
-
+
,
где
= ![]()
при этом
=
;
4) мощность нетто при скользящем давлении
= Nт -
;
5) удельный расход тепла нетто на выработку электроэнергии при скользящем давлении
=
.
При отклонении напора, развиваемого циркуляционными насосами, от принятого в качестве номинального (10 м вод. ст.) к расходу тепла нетто, определенному по уравнению для заданной мощности нетто, вводится поправка.
Пользование характеристикой нетто и поправками к расходу тепла нетто на изменение напора циркуляционных насосов поясняется на следующем примере.
Определить
расход тепла нетто при мощности нетто турбоагрегата
= 300 МВт и напоре
циркуляционных насосов Нцн
= 20
м вод. ст.:
1) по уравнению характеристики нетто (Q¢э) определяется расход тепла нетто при Нцн = 10 м вод. ст.
Q¢э = 575,23 Гкал/ч;
2) определяется поправка к расходу тепла нетто
aQ¢э = +0,48 %;
3) искомый расход тепла нетто при Нцн = 20 м вод. ст. и неизменной мощности нетто (300 МВт) определяется как
Q¢э пр = Q¢э (1 +
) = 575,23(1 +
) =
577,99 Гкал/ч.
При определении с помощью Типовой энергетической характеристики нормы расхода топлива помимо поправок на отклонение условий работы турбоагрегата от номинальных вводится допуск на ухудшение состояния оборудования в межремонтный период. Величина этого допуска принимается в соответствии с «Положением о согласовании нормативных характеристик оборудования и расчетных удельных расходов топлива» (СЦНТИ ОРГРЭС, 1975).