МИНИСТЕРСТВО ЭНЕРГЕТИКИ И ЭЛЕКТРИФИКАЦИИ СССР
ГЛАВНОЕ ТЕХНИЧЕСКОЕ УПРАВЛЕНИЕ ПО ЭКСПЛУАТАЦИИ ЭНЕРГОСИСТЕМ
ТИПОВАЯ
ЭНЕРГЕТИЧЕСКАЯ ХАРАКТЕРИСТИКА
ТУРБОАГРЕГАТА ПТ-135/165-130/155 ТМЗ
ТХ 34-70-004-83

СОЮЗТЕХЭНЕРГО
Москва 1984
МИНИСТЕРСТВО ЭНЕРГЕТИКИ И ЭЛЕКТРИФИКАЦИИ СССР
ГЛАВНОЕ ТЕХНИЧЕСКОЕ УПРАВЛЕНИЕ ПО ЭКСПЛУАТАЦИИ ЭНЕРГОСИСТЕМ
УТВЕРЖДАЮ:
Заместитель начальника
Главтехуправления
_____________ Д.Я. ШАМАРАКОВ
11.12.83
ТИПОВАЯ ЭНЕРГЕТИЧЕСКАЯ ХАРАКТЕРИСТИКА ТУРБОАГРЕГАТА ПТ-135/165-130/15 ТМЗ
ТХ 34-70-004-83
СЛУЖБА ПЕРЕДОВОГО ОПЫТА И ИНФОРМАЦИИ СОЮЗТЕХЭНЕРГО
Москва 1984
Разработано предприятием Уралтехэнерго (инженеры С.М. СОКОЛОВ, Н.Н. КАЮКОВА, С.В. СИМОЛКИНА)
|
Таблица |
ТИПОВАЯ ЭНЕРГЕТИЧЕСКАЯ ХАРАКТЕРИСТИКА ТУРБОАГРЕГАТА СРАВНЕНИЕ РЕЗУЛЬТАТОВ ИСПЫТАНИЙ С ГАРАНТИЙНЫМИ ДАННЫМИ |
Тип ПТ-135/165-130/15 ТМЗ |
||||||||||||
|
Номер режима |
Nт МВт |
Dпо т/ч |
Рп МПа (кгс/см2) |
Qт Гкал/ч |
Ртв МПа (кгс/см2) |
t2 °С |
hген % |
tпв °С |
Удельный расход пара |
Удельный расход теплоты |
||||
|
гарантируемый, кг/(кВт×ч) |
по типовой характеристике, кг/(кВт×ч) |
отклонение от гарантий, % |
гарантируемый, ккал/(кВт×ч) |
по типовой характеристике, ккал/,(кВт×ч) |
отклонение от гарантий, % |
|||||||||
|
1 |
125 |
320 |
15,0 |
110 |
0,8 |
30 |
98,6 |
232 |
5,55 |
5,54 |
-0,2 |
- |
- |
- |
|
2 |
135 |
390 |
15,0 |
- |
- |
- |
98,6 |
232 |
5,56 |
5,49 |
-1,3 |
- |
- |
- |
|
3 |
135 |
230 |
16,0 |
140 |
1,2 |
42 |
98,6 |
231 |
5,30 |
5,21 |
-1,6 |
- |
- |
- |
|
4 |
120 |
- |
- |
- |
- |
- |
97,6 |
220 |
- |
- |
- |
2276,5 |
2260 |
-0,72 |
|
4* |
120 |
- |
- |
- |
- |
- |
97,6 |
220 |
- |
- |
- |
2254 |
2230 |
-1,06 |
|
Примечания: 1. Среднее отклонение удельного расхода пара составляет Dd = 0,9 %. 2. Режим 4 - после капитального ремонта при наработке 17 - 20 тыс. ч; режим 4* - через 4,5 тыс. ч после пуска. |
||||||||||||||
|
ТИПОВАЯ ЭНЕРГЕТИЧЕСКАЯ ХАРАКТЕРИСТИКА ТУРБОАГРЕГАТА ПРИНЦИПИАЛЬНАЯ РАСЧЕТНАЯ ТЕПЛОВАЯ СХЕМА ТУРБОАГРЕГАТА |
Тип ПТ-135/165-130/15 ТМЗ |
|
|
|
||
|
ЗАВИСИМОСТЬ РАСХОДА СВЕЖЕГО ПАРА, ПОЛНОГО И УДЕЛЬНОГО РАСХОДА ТЕПЛОТЫ БРУТТО НА ВЫРАБОТКУ ЭЛЕКТРОЭНЕРГИИ ОТ ЭЛЕКТРИЧЕСКОЙ МОЩНОСТИ В КОНДЕНСАЦИОННОМ РЕЖИМЕ |
Тип ПТ-135/165-130/15 ТМЗ |
|
|
Условия: Ро = 13 МПа (130 кгс/см2); tо = 555 °С; Diпэн = 5 ккал/кг; Gпв = Do; tв1 = 20 °С; Wохл = 12400 м3/ч |
||
|
ЗАВИСИМОСТЬ РАСХОДА СВЕЖЕГО ПАРА, ПОЛНОГО И УДЕЛЬНОГО РАСХОДА ТЕПЛОТЫ БРУТТО НА ВЫРАБОТКУ ЭЛЕКТРОЭНЕРГИИ ОТ ЭЛЕКТРИЧЕСКОЙ МОЩНОСТИ В КОНДЕНСАЦИОННОМ РЕЖИМЕ |
Тип ПТ-135/165-130/15 ТМЗ |
|
|
Условия: Ро = 13 МПа (130 кгс/см2); tо = 555 °С; Р2 = 6,4 кПа (0,064 кгс/см2); Diпэн = 5 ккал/кг; Gпв = Do |
||
|
Рис. 4 |
ТИПОВАЯ ЭНЕРГЕТИЧЕСКАЯ ХАРАКТЕРИСТИКА ТУРБОАГРЕГАТА ДАВЛЕНИЕ ПАРА В КАМЕРАХ II - V ОТБОРОВ В КОНДЕНСАЦИОННОМ РЕЖИМЕ |
Тип ПТ-135/165-130/15 ТМЗ |
|
Условия: Ро = 13 МПа (130 кгс/см2); tо = 555 °С; Gпв = Do |
||
|
Рис. 5 |
ТИПОВАЯ ЭНЕРГЕТИЧЕСКАЯ ХАРАКТЕРИСТИКА ТУРБОАГРЕГАТА ДАВЛЕНИЕ ПАРА В КАМЕРАХ VI - VIII ОТБОРОВ В КОНДЕНСАЦИОННОМ РЕЖИМЕ |
Тип ПТ-135/165-130/15 ТМЗ |
|
Условия: Ро = 13 МПа (130 кгс/см2); tо = 555 °С; Gпв = Do |
||
|
ТИПОВАЯ ЭНЕРГЕТИЧЕСКАЯ ХАРАКТЕРИСТИКА ТУРБОАГРЕГАТА ЗАВИСИМОСТЬ ТЕМПЕРАТУРЫ ПИТАТЕЛЬНОЙ ВОДЫ ОТ РАСХОДА СВЕЖЕГО ПАРА В КОНДЕНСАЦИОННОМ РЕЖИМЕ |
Тип ПТ-135/165-130/15 ТМЗ |
|
|
Условие: Gпв = Do |
||
|
ТИПОВАЯ ЭНЕРГЕТИЧЕСКАЯ, ХАРАКТЕРИСТИКА ТУРБОАГРЕГАТА ЗАВИСИМОСТЬ РАСХОДА ПАРА НА ДЕАЭРАТОР ОТ РАСХОДА СВЕЖЕГО ПАРА В КОНДЕНСАЦИОННОМ РЕЖИМЕ |
Тип ПТ-135/165-130/15 ТМЗ |
|
|
Условия: Ро = 13 МПа (130 кгс/см2); tо = 555 °С; Gпв = Do |
||
|
ТИПОВАЯ ЭНЕРГЕТИЧЕСКАЯ ХАРАКТЕРИСТИКА ТУРБОАГРЕГАТА ПОПРАВКИ К РАСХОДУ ПАРА И УДЕЛЬНОМУ РАСХОДУ ТЕПЛОТЫ НА ОТКЛОНЕНИЕ ТЕМПЕРАТУРЫ СВЕЖЕГО ПАРА ОТ НОМИНАЛЬНОЙ В КОНДЕНСАЦИОННОМ РЕЖИМЕ |
Тип ПТ-135/165-130/15 ТМЗ |
|
|
|
||
|
Рис. 10 |
ТИПОВАЯ ЭНЕРГЕТИЧЕСКАЯ ХАРАКТЕРИСТИКА ТУРБОАГРЕГАТА ПОПРАВКИ К РАСХОДУ ПАРА И УДЕЛЬНОМУ РАСХОДУ ТЕПЛОТЫ НА ОТКЛОНЕНИЕ ДАВЛЕНИЯ СВЕЖЕГО ПАРА ОТ НОМИНАЛЬНОГО В КОНДЕНСАЦИОННОМ РЕЖИМЕ |
Тип ПТ-135/165-130/15 ТМЗ |
|
|
||
|
Рис. 11 |
ТИПОВАЯ ЭНЕРГЕТИЧЕСКАЯ ХАРАКТЕРИСТИКА ТУРБОАГРЕГАТА ПОПРАВКА К РАСХОДУ ПАРА И УДЕЛЬНОМУ РАСХОДУ ТЕПЛОТЫ НА ОТКЛОНЕНИЕ ТЕМПЕРАТУРЫ ПИТАТЕЛЬНОЙ ВОДЫ В ПВД № 7 ОТ НОМИНАЛЬНОЙ В КОНДЕНСАЦИОННОМ РЕЖИМЕ |
Тип ПТ-135/165-130/15 ТМЗ |
|
|
||
|
Рис. 12 |
ТИПОВАЯ ЭНЕРГЕТИЧЕСКАЯ ХАРАКТЕРИСТИКА ТУРБОАГРЕГАТА ПОПРАВКИ К РАСХОДУ ПАРА И УДЕЛЬНОМУ РАСХОДУ ТЕПЛОТЫ НА ОТКЛЮЧЕНИЕ ГРУППЫ ПВД В КОНДЕНСАЦИОННОМ РЕЖИМЕ |
Тип ПТ-135/165-130/15 ТМЗ |
|
|
||
|
Рис. 13 |
ТИПОВАЯ ЭНЕРГЕТИЧЕСКАЯ ХАРАКТЕРИСТИКА ТУРБОАГРЕГАТА ПОПРАВКИ К РАСХОДУ ПАРА И УДЕЛЬНОМУ РАСХОДУ ТЕПЛОТЫ НА ОТКЛОНЕНИЕ ТЕМПЕРАТУРЫ ОСНОВНОГО КОНДЕНСАТА ЗА ПНД ОТ НОМИНАЛЬНОЙ В КОНДЕНСАЦИОННОМ РЕЖИМЕ |
Тип ПТ-135/165-130/15 ТМЗ |
|
|
||
|
Рис. 14 |
ТИПОВАЯ ЭНЕРГЕТИЧЕСКАЯ ХАРАКТЕРИСТИКА ТУРБОАГРЕГАТА ПОПРАВКИ К РАСХОДУ ПАРА И УДЕЛЬНОМУ РАСХОДУ ТЕПЛОТЫ НА ПЕРЕКЛЮЧЕНИЕ ПИТАНИЯ ДЕАЭРАТОРА ИЗ IV в III ОТБОР В КОНДЕНСАЦИОННОМ РЕЖИМЕ |
Тип ПТ-135/165-130/15 ТМЗ |
|
|
||
|
Рис. 15 |
ТИПОВАЯ ЭНЕРГЕТИЧЕСКАЯ ХАРАКТЕРИСТИКА ТУРБОАГРЕГАТА ПОПРАВКИ К РАСХОДУ ПАРА И УДЕЛЬНОМУ РАСХОДУ ТЕПЛОТЫ НА ОТКЛОНЕНИЕ РАСХОДА ПИТАТЕЛЬНОЙ ВОДЫ ОТ РАСХОДА СВЕЖЕГО ПАРА В КОНДЕНСАЦИОННОМ РЕЖИМЕ |
Тип ПТ-135/165-130/15 ТМЗ |
|
|
||
|
Рис. 16 |
ТИПОВАЯ ЭНЕРГЕТИЧЕСКАЯ ХАРАКТЕРИСТИКА ТУРБОАГРЕГАТА ПОПРАВКИ К РАСХОДУ ПАРА И УДЕЛЬНОМУ РАСХОД ТЕПЛОТЫ НА ИЗМЕНЕНИЕ НАГРЕВА ВОДЫ В ПИТАТЕЛЬНОМ ЭЛЕКТРОНАСОСЕ В КОНДЕНСАЦИОННОМ РЕЖИМЕ |
Тип ПТ-135/165-130/15 ТМЗ |
|
|
||
|
ТИПОВАЯ ЭНЕРГЕТИЧЕСКАЯ ХАРАКТЕРИСТИКА ТУРБОАГРЕГАТА ПОПРАВКИ К РАСХОДУ ПАРА И УДЕЛЬНОМУ РАСХОДУ ТЕПЛОТЫ НА ОТКЛОНЕНИЕ ДАВЛЕНИЯ ОТРАБОТАВШЕГО ПАРА В КОНДЕНСАЦИОННОМ РЕЖИМЕ |
Тип ПТ-135/165-130/15 ТМЗ |
|
|
|
||
|
Рис. 18 |
ТИПОВАЯ ЭНЕРГЕТИЧЕСКАЯ ХАРАКТЕРИСТИКА ТУРБОАГРЕГАТА ДИАГРАММА ПАРОРАСПРЕДЕЛЕНИЯ ЦВД |
Тип ПТ-135/165-130/15 ТМЗ |
|
Условия: Ро = 13 МПа (130 кгс/см2); tо = 555 °С; Рп = 1,5 МПа (15 кгс/см2) |
||
|
Рис. 19 |
ТИПОВАЯ ЭНЕРГЕТИЧЕСКАЯ ХАРАКТЕРИСТИКА ТУРБОАГРЕГАТА ВНУТРЕННИЙ ОТНОСИТЕЛЬНЫЙ КПД ЦВД |
Тип ПТ-135/165-130/15 ТМЗ |
|
Условия: Ро = 13 МПа (130 кгс/см2); tо = 555 °С; Рп = 1,5 МПа (15 кгс/см2) |
||
|
Рис. 20 |
ТИПОВАЯ ЭНЕРГЕТИЧЕСКАЯ ХАРАКТЕРИСТИКА ТУРБОАГРЕГАТА ХАРАКТЕРИСТИКА ЦВД |
Тип ПТ-135/165-130/15 ТМЗ |
|
Условия: Ро = 13 МПа (130 кгс/см2); tо = 555 °С; Рп = 1,5 МПа (15 кгс/см2); Gпв = Do |
||
|
ТИПОВАЯ ЭНЕРГЕТИЧЕСКАЯ ХАРАКТЕРИСТИКА ТУРБОАГРЕГАТА ЗАВИСИМОСТЬ ЭНТАЛЬПИИ ПАРА ПРОИЗВОДСТВЕННОГО ОТБОРА ПРИ Рп = var ОТ РАСХОДА СВЕЖЕГО ПАРА |
Тип ПТ-135/165-130/15 ТМЗ |
|
|
Условия: Ро = 13 МПа (130 кгс/см2); tо = 555 °С; Gпв = Do |
||
|
Рис. 22 |
ТИПОВАЯ ЭНЕРГЕТИЧЕСКАЯ ХАРАКТЕРИСТИКА ТУРБОАГРЕГАТА РАСХОДЫ ПАРА НА ПВД |
Тип ПТ-135/165-130/15 ТМЗ |
|
Условия: Ро = 13 МПа (130 кгс/см2); tо = 555 °С; Gпв = Do; Рп = 1,5 МПа (15 кгс/см2) |
||
|
Рис. 23 |
ТИПОВАЯ ЭНЕРГЕТИЧЕСКАЯ ХАРАКТЕРИСТИКА ТУРБОАГРЕГАТА ДАВЛЕНИЯ ПАРА В КАМЕРАХ НЕРЕГУЛИРУЕМЫХ ОТБОРОВ ЦВД |
Тип ПТ-135/165-130/15 ТМЗ |
|
Условия: Ро = 13 МПа (130 кгс/см2); tо = 555 °С; Рп = 1,5 МПа (15 кгс/см2); Gпв = Do |
||
|
Рис. 24 |
ТИПОВАЯ ЭНЕРГЕТИЧЕСКАЯ ХАРАКТЕРИСТИКА ТУРБОАГРЕГАТА ЗАВИСИМОСТЬ РАСХОДА ПАРА НА ДЕАЭРАТОР ОТ РАСХОДА СВЕЖЕГО ПАРА И ПАРА В ПРОИЗВОДСТВЕННЫЙ ОТБОР (ВОЗВРАТ КОНДЕНСАТА ПРОИЗВОДСТВЕННОГО ОТБОРА В ДЕАЭРАТОР) |
Тип ПТ-135/165-130/15 ТМЗ |
|
Условия: Ро = 13 МПа (130 кгс/см2); tо = 555 °С; Рп = 1,5 МПа (15 кгс/см2); Gпв = Do |
||
|
Рис. 25 |
ТИПОВАЯ ЭНЕРГЕТИЧЕСКАЯ ХАРАКТЕРИСТИКА ТУРБОАГРЕГАТА ЗАВИСИМОСТЬ РАСХОДА ПАРА НА ВХОДЕ В ЦСНД ОТ РАСХОДА СВЕЖЕГО ПАРА И ПАРА ПРОИЗВОДСТВЕННОГО ОТБОРА |
Тип ПТ-135/165-130/15 ТМЗ |
|
Условия: Ро = 13 МПа (130 кгс/см2); tо = 555 °С; Рп = 1,5 МПа (15 кгс/см2) |
||
|
Рис. 26 |
ТИПОВАЯ ЭНЕРГЕТИЧЕСКАЯ ХАРАКТЕРИСТИКА ТУРБОАГРЕГАТА ЗАВИСИМОСТЬ РАСХОДА ПАРА НА ДЕАЭРАТОР ОТ РАСХОДА СВЕЖЕГО ПАРА И ПАРА В ПРОИЗВОДСТВЕННЫЙ ОТБОР (ВОЗВРАТ КОНДЕНСАТА ПРОИЗВОДСТВЕННОГО ОТБОРА ПЕРЕД ПНД № 3) |
Тип ПТ-135/165-130/15 ТМЗ |
|
Условия: Ро = 13 МПа (130 кгс/см2); tо = 555 °С; Рпо = 1,5 МПа (15 кгс/см2); Gпв = Do |
||
|
Рис. 27 |
ТИПОВАЯ ЭНЕРГЕТИЧЕСКАЯ ХАРАКТЕРИСТИКА ТУРБОАГРЕГАТА ЗАВИСИМОСТЬ РАСХОДА ПАРА ОТ УПЛОТНЕНИЙ ЦВД ОТ РАСХОДА СВЕЖЕГО ПАРА |
Тип ПТ-135/165-130/15 ТМЗ |
|
|
||
|
Рис. 28 |
ТИПОВАЯ ЭНЕРГЕТИЧЕСКАЯ ХАРАКТЕРИСТИКА ТУРБОАГРЕГАТА ПОПРАВКИ К МОЩНОСТИ ЦВД НА ИЗМЕНЕНИЕ ДАВЛЕНИЯ В КАМЕРЕ ПРОИЗВОДСТВЕННОГО ОТБОРА |
Тип ПТ-135/165-130/15 ТМЗ |
|
|
||
|
Рис. 29 |
ТИПОВАЯ ЭНЕРГЕТИЧЕСКАЯ ХАРАКТЕРИСТИКА ТУРБОАГРЕГАТА ЗАВИСИМОСТЬ РАСХОДА СКВОЗНОГО ПОТОКА ЦВД ОТ РАСХОДА СВЕЖЕГО ПАРА |
Тип ПТ-135/165-130/15 ТМЗ |
|
Условия: Ро = 13 МПа (130 кгс/см2); tо = 555 °С; Рп = 1,5 МПа (15 кгс/см2); Рд = 0,6 МПа (6 кгс/см2); Gпв = Do |
||
|
Рис. 30 |
ТИПОВАЯ ЭНЕРГЕТИЧЕСКАЯ ХАРАКТЕРИСТИКА ТУРБОАГРЕГАТА НЕДОГРЕВ ПИТАТЕЛЬНОЙ ВОДЫ В ПВД № 7, 6, 5 |
Тип ПТ-135/165-130/15 ТМЗ |
|
|
||
|
ТИПОВАЯ ЭНЕРГЕТИЧЕСКАЯ ХАРАКТЕРИСТИКА ТУРБОАГРЕГАТА ТЕМПЕРАТУРА ПИТАТЕЛЬНОЙ ВОДЫ ЗА ПВД |
Тип ПТ-135/165-130/15 ТМЗ |
|
|
Условия: Ро = 13 МПа (130 кгс/см2); tо = 555 °С; Рп = 1,5 МПа (15 кгс/см2); Рд = 0,6 МПа (6 кгс/см2); Gпв = Do |
||
|
Рис. 32 |
ТИПОВАЯ ЭНЕРГЕТИЧЕСКАЯ ХАРАКТЕРИСТИКА ТУРБОАГРЕГАТА ДИАГРАММА ПАРОРАСПРЕДЕЛЕНИЯ ЦСНД |
Тип ПТ-135/165-130/15 ТМЗ |
|
Условия: Рп = 1,5 МПа (15 кгс/см2); iп = 712,5 ккал/кг; Ртв = 0,12 МПа (1,2 кгс/см2) |
||
|
Рис. 33 |
ТИПОВАЯ ЭНЕРГЕТИЧЕСКАЯ ХАРАКТЕРИСТИКА ТУРБОАГРЕГАТА ХАРАКТЕРИСТИКА ЦСНД (ДВУХСТУПЕНЧАТЫЙ РЕЖИМ) |
Тип ПТ-135/165-130/15 ТМЗ |
|
Условия: Рп = 1,5 МПа (15 кгс/см2); iп = 712,5 ккал/кг; Ртв = 0,12 МПа (1,2 кгс/см2); Р2 = 0,0064 МПа (0,064 кгс/см2); Qт = 0 |
||
|
Рис. 34 |
ТИПОВАЯ ЭНЕРГЕТИЧЕСКАЯ ХАРАКТЕРИСТИКА ТУРБОАГРЕГАТА ХАРАКТЕРИСТИКА ЦСНД (ОДНОСТУПЕНЧАТЫЙ РЕЖИМ) |
Тип ПТ-135/165-130/15 ТМЗ |
|
Условия: Рп = 1,5 МПа (15 кгс/см2); iп = 712,5 ккал/кг; Ртн = 0,08 МПа (0,8 кгс/см2); Р2 = 0,0064 МПа (0,064 кгс/см2); Qт = 0 |
||
|
Рис. 35 |
ТИПОВАЯ ЭНЕРГЕТИЧЕСКАЯ ХАРАКТЕРИСТИКА ТУРБОАГРЕГАТА ЗАВИСИМОСТЬ ДАВЛЕНИЯ ПАРА В КАМЕРАХ НЕРЕГУЛИРУЕМЫХ ОТБОРОВ ЦСНД ОТ РАСХОДА ПАРА НА ВХОДЕ В ЦСНД (ДВУХСТУПЕНЧАТЫЙ РЕЖИМ, ВОЗВРАТ КОНДЕНСАТА ПРОИЗВОДСТВЕННОГО ОТБОРА В ДЕАЭРАТОР) |
Тип ПТ-135/165-130/15 ТМЗ |
|
Условия: Рп = 1,5 МПа (15 кгс/см2); iп = 712,5 ккал/кг; Ртв = 0,12 МПа (1,2 кгс/см2) |
||
|
Рис. 36 |
ТИПОВАЯ ЭНЕРГЕТИЧЕСКАЯ ХАРАКТЕРИСТИКА ТУРБОАГРЕГАТА ЗАВИСИМОСТЬ ДАВЛЕНИЯ ПАРА В КАМЕРАХ НЕРЕГУЛИРУЕМЫХ ОТБОРОВ ЦСНД ОТ РАСХОДА ПАРА НА ВХОДЕ В ЦСНД (ОДНОСТУПЕНЧАТЫЙ РЕЖИМ) |
Тип ПТ-135/165-130/15 ТМЗ |
|
Условия: Рп = 1,5 МПа (15 кгс/см2); iп = 712,5 ккал/кг; Ртн = 0,08 МПа (0,8 кгс/см2) |
||
|
ТИПОВАЯ ЭНЕРГЕТИЧЕСКАЯ ХАРАКТЕРИСТИКА ТУРБОАГРЕГАТА ЗАВИСИМОСТЬ ТЕМПЕРАТУРЫ ОСНОВНОГО КОНДЕНСАТА ОТ РАСХОДА ПАРА НА ВХОДЕ В ЦСНД (ДВУХСТУПЕНЧАТЫЙ РЕЖИМ) |
Тип ПТ-135/165-130/15 ТМЗ |
|
|
Условия: Ртв = 0,12 МПа (1,2 кгс/см2); Рп = 1,5 МПа (15 кгс/см2) |
||
|
ТИПОВАЯ ЭНЕРГЕТИЧЕСКАЯ ХАРАКТЕРИСТИКА ТУРБОАГРЕГАТА ЗАВИСИМОСТЬ ТЕМПЕРАТУРЫ ОСНОВНОГО КОНДЕНСАТА ОТ РАСХОДА ПАРА НА ВХОДЕ В ЦСНД (ОДНОСТУПЕНЧАТЫЙ РЕЖИМ) |
Тип ПТ-135/165-130/15 ТМЗ |
|
|
Условия: Рп = 1,5 МПа (15 кгс/см2); Ртн = 0,08 МПа (0,8 кгс/см2) |
||
|
Рис. 39 |
ТИПОВАЯ ЭНЕРГЕТИЧЕСКАЯ ХАРАКТЕРИСТИКА ТУРБОАГРЕГАТА ЗАВИСИМОСТЬ РАСХОДОВ ПАРА НА ПНД № 3, 4 ОТ РАСХОДА ПАРА НА ВХОДЕ В ЦСНД (ДВУХСТУПЕНЧАТЫЙ РЕЖИМ, ВОЗВРАТ КОНДЕНСАТА ПРОИЗВОДСТВЕННОГО ОТБОРА В ДЕАЭРАТОР) |
Тип ПТ-135/165-130/15 ТМЗ |
|
Условия: Рп = 1,5 МПа (15 кгс/см2); Ртв = 0,12 МПа (1,2 кгс/см2); |
||
|
Рис. 40 |
ТИПОВАЯ ЭНЕРГЕТИЧЕСКАЯ ХАРАКТЕРИСТИКА ТУРБОАГРЕГАТА РАСХОДЫ ПАРА НА ПНД № 2, 3, 4 (ОДНОСТУПЕНЧАТЫЙ РЕЖИМ, ВОЗВРАТ КОНДЕНСАТА ПО В ДЕАЭРАТОР) |
Тип ПТ-135/165-130/15 ТМЗ |
|
Условия: Рп = 1,5 МПа (15 кгс/см2); Ртн = 0,08 МПа (0,8 кгс/см2) |
||
|
Рис. 41 |
ТИПОВАЯ ЭНЕРГЕТИЧЕСКАЯ ХАРАКТЕРИСТИКА ТУРБОАГРЕГАТА СУММАРНЫЙ РАСХОД ПАРА НА ПНД № 1 И 2 (ДВУХСТУПЕНЧАТЫЙ РЕЖИМ) |
Тип ПТ-135/165-130/15 ТМЗ |
|
|
||
|
Рис. 42 |
ТИПОВАЯ ЭНЕРГЕТИЧЕСКАЯ ХАРАКТЕРИСТИКА ТУРБОАГРЕГАТА ЗАВИСИМОСТЬ ЭНТАЛЬПИИ ПАРА В ВЕРХНЕМ ТЕПЛОФИКАЦИОННОМ ОТБОРЕ ОТ РАСХОДА ПАРА НА ВХОДЕ В ЦСНД ПРИ РАЗЛИЧНОМ ДАВЛЕНИИ В ЭТОМ ОТБОРЕ |
Тип ПТ-135/165-130/15 ТМЗ |
|
Условия: РIV = 1,5 МПа (15 кгс/см2); iп = 712,5 ккал/кг |
||
|
Рис. 43 |
ТИПОВАЯ ЭНЕРГЕТИЧЕСКАЯ ХАРАКТЕРИСТИКА ТУРБОАГРЕГАТА РАСХОД ПАРА НА ПНД № 1 (ОДНОСТУПЕНЧАТЫЙ РЕЖИМ) |
Тип ПТ-135/165-130/15 ТМЗ |
|
|
||
|
Рис. 44 |
ТИПОВАЯ ЭНЕРГЕТИЧЕСКАЯ ХАРАКТЕРИСТИКА ТУРБОАГРЕГАТА НЕДОГРЕВ ОСНОВНОГО КОНДЕНСАТА В ПНД № 4, 3, 2, 1 |
Тип ПТ-135/165-130/15 ТМЗ |
|
|
||
|
Рис. 45 |
ТИПОВАЯ ЭНЕРГЕТИЧЕСКАЯ ХАРАКТЕРИСТИКА ТУРБОАГРЕГАТА НЕДОГРЕВ СЕТЕВОЙ ВОДЫ В ПСГ № 1, 2 |
Тип ПГ-135/165-130/15 ТМЗ |
|
|
||
|
Рис. 46 |
ТИПОВАЯ ЭНЕРГЕТИЧЕСКАЯ ХАРАКТЕРИСТИКА ТУРБОАГРЕГАТА ЗАВИСИМОСТЬ ЭНТАЛЬПИИ ПАРА В НИЖНЕМ ТЕПЛОФИКАЦИОННОМ ОТБОРЕ ОТ РАСХОДА ПАРА НА ВХОДЕ В ЦСНД ПРИ РАЗЛИЧНОМ ДАВЛЕНИИ В ЭТОМ ОТБОРЕ |
Тип ПТ-135/165-130/15 ТМЗ |
|
Условия: Рп = 1,5 МПа (15 кгс/см2); iп = 712,5 ккал/кг |
||
|
ТИПОВАЯ ЭНЕРГЕТИЧЕСКАЯ ХАРАКТЕРИСТИКА ТУРБОАГРЕГАТА ЗАВИСИМОСТЬ РАСХОДА ПАРА В КОНДЕНСАТОР ОТ РАСХОДА ПАРА НА ВХОДЕ В ЦСНД И ТЕПЛОВОЙ НАГРУЗКИ (ДВУХСТУПЕНЧАТЫЙ РЕЖИМ) |
Тип ПТ-135/165-130/15 ТМЗ |
|
|
Условия: Рп = 1,5 МПа (15 кгс/см2); Ртв = 0,12 МПа (1,2 кгс/см2); Р2 = 0,0064 МПа (0,064 кгс/см2); tобр = 53 °С |
||
|
ТИПОВАЯ ЭНЕРГЕТИЧЕСКАЯ ХАРАКТЕРИСТИКА ТУРБОАГРЕГАТА ЗАВИСИМОСТЬ РАСХОДА ПАРА В КОНДЕНСАТОР ОТ РАСХОДА ПАРА А ВХОДЕ В ЦСНД И ТЕПЛОВОЙ НАГРУЗКИ (ОДНОСТУПЕНЧАТЫЙ РЕЖИМ) |
Тип ПТ-135/165-130/15 ТМЗ |
|
|
Условия: Рп = 1,5 МПа (15 кгс/см2); Ртн = 0,08 МПа (0,8 кгс/см2); Р2 = 0,0064 МПа (0,064 кгс/см2); tобр = 53 °С |
||
|
Рис. 49 |
ТИПОВАЯ ЭНЕРГЕТИЧЕСКАЯ ХАРАКТЕРИСТИКА ТУРБОАГРЕГАТА ЗАВИСИМОСТЬ РАСХОДА ПАРА В КОНДЕНСАТОР ОТ РАСХОДА СВЕЖЕГО ПАРА В КОНДЕНСАЦИОННОМ РЕЖИМЕ |
Тип ПТ-135/165-130/15 ТМЗ |
|
Условия: Ро = 13 МПа (130 кгс/см2); ); tо = 555 °С Р2 = 0,0064 МПа (0,064 кгс/см2) |
||
|
Рис. 50 |
ТИПОВАЯ ЭНЕРГЕТИЧЕСКАЯ ХАРАКТЕРИСТИКА ТУРБОАГРЕГАТА ПОПРАВКА К ВНУТРЕННЕЙ МОЩНОСТИ ЦСНД НА ИЗМЕНЕНИЕ ДАВЛЕНИЯ В КАМЕРЕ ПРОИЗВОДСТВЕННОГО ОТБОРА |
Тип ПТ-135/165-130/15 ТМЗ |
|
|
||
|
Рис. 51 |
ТИПОВАЯ ЭНЕРГЕТИЧЕСКАЯ ХАРАКТЕРИСТИКА ТУРБОАГРЕГАТА ПОПРАВКА К ВНУТРЕННЕЙ МОЩНОСТИ ЦСНД НА ИЗМЕНЕНИЕ ЭНТАЛЬПИИ ПАРА ПРОИЗВОДСТВЕННОГО ОТБОРА |
Тип ПТ-135/165-130/15 ТМЗ |
|
|
||
|
Рис. 52 |
ТИПОВАЯ ЭНЕРГЕТИЧЕСКАЯ ХАРАКТЕРИСТИКА ТУРБОАГРЕГАТА КПД МЕХАНИЧЕСКИЙ И ГЕНЕРАТОРА В ЗАВИСИМОСТИ ОТ ЭЛЕКТРИЧЕСКОЙ МОЩНОСТИ (ПО ДАННЫМ ЗАВОДА) |
Тип ПТ-135/165-130/15 ТМЗ |
|
|
||
|
Рис. 53 |
ТИПОВАЯ ЭНЕРГЕТИЧЕСКАЯ ХАРАКТЕРИСТИКА ТУРБОАГРЕГАТА ПОТЕРИ МЕХАНИЧЕСКИЕ И ГЕНЕРАТОРА В ЗАВИСИМОСТИ ОТ ЭЛЕКТРИЧЕСКОЙ МОЩНОСТИ (ПО ДАННЫМ ЗАВОДА) |
Тип ПТ-135/165-130/15 ТМЗ |
|
|
||
|
ТИПОВАЯ ЭНЕРГЕТИЧЕСКАЯ ХАРАКТЕРИСТИКА ТУРБОАГРЕГАТА СЕТКА ПОПРАВОК К МОЩНОСТИ НА ДАВЛЕНИЕ ОТРАБОТАВШЕГО ПАРА |
Тип ПТ-135/165-130/15 ТМЗ |
|
|
|
||
|
ТИПОВАЯ ЭНЕРГЕТИЧЕСКАЯ ХАРАКТЕРИСТИКА ТУРБОАГРЕГАТА ТЕПЛОВАЯ ХАРАКТЕРИСТИКА КОНДЕНСАТОРА (ИЗ ЗАВОДСКОГО РАСЧЕТА БТ-210110 РР) |
Тип ПТ-135/165-130/15 ТМЗ |
|
|
W = 12400 м3/ч |
||
|
Рис. 56 |
ТИПОВАЯ ЭНЕРГЕТИЧЕСКАЯ ХАРАКТЕРИСТИКА ТУРБОАГРЕГАТА ТЕПЛОВАЯ ХАРАКТЕРИСТИКА КОНДЕНСАТОРА (ИЗ ЗАВОДСКОГО РАСЧЕТА БТ-210110 РР) |
Тип ПТ-135/165-130/15 ТМЗ |
|
W = 12400 м3/ч |
||
|
Рис. 57 |
ТИПОВАЯ ЭНЕРГЕТИЧЕСКАЯ ХАРАКТЕРИСТИКА ТУРБОАГРЕГАТА ЗАВИСИМОСТЬ ТЕМПЕРАТУРНОГО НАПОРА КОНДЕНСАТОРА К-6000-1 ОТ РАСХОДА ПАРА В КОНДЕНСАТОР И ТЕМПЕРАТУРЫ ЦИРКУЛЯЦИОННОЙ ВОДЫ НА ВХОДЕ (ПО ДАННЫМ ЗАВОДА ИЗ РАСЧЕТА БТ-210110 РР1; МАТЕРИАЛ ТРУБОК ЛАТУНЬ; b = 1,00; W = 12400 м/3ч) |
Тип ПТ-135/165-130/15 ТМЗ |
|
|
||
|
Рис. 58 |
ТИПОВАЯ ЭНЕРГЕТИЧЕСКАЯ ХАРАКТЕРИСТИКА ТУРБОАГРЕГАТА ЗАВИСИМОСТЬ ТЕМПЕРАТУРНОГО НАПОРА КОНДЕНСАТОРА К-6000-1 ОТ РАСХОДА ПАРА В КОНДЕНСАТОР И ТЕМПЕРАТУРЫ ЦИРКУЛЯЦИОННОЙ ВОДЫ НА ВХОДЕ (ПО ДАННЫМ ЗАВОДА ИЗ РАСЧЕТА ВТ-210110 РР1; МАТЕРИАЛ ТРУБОК b = 0,75; W = 12400 м/3ч) |
Тип ПТ-135/165-130/15 ТМЗ |
|
|
||
|
Рис. 59 |
ТИПОВАЯ ЭНЕРГЕТИЧЕСКАЯ ХАРАКТЕРИСТИКА ТУРБОАГРЕГАТА ЗАВИСИМОСТЬ МОЩНОСТИ ТУРБИНЫ, ВЫРАБАТЫВАЕМОЙ НА КОНДЕНСАЦИОННОМ РЕЖИМЕ, ОТ РАСХОДА СВЕЖЕГО ПАРА И ТЕМПЕРАТУРЫ ЦИРКУЛЯЦИОННОЙ ВОДЫ НА ВХОДЕ В КОНДЕНСАТОР |
Тип ПТ-135/165-130/15 ТМЗ |
|
|
||
|
ТИПОВАЯ ЭНЕРГЕТИЧЕСКАЯ ХАРАКТЕРИСТИКА ТУРБОАГРЕГАТА ЗАВИСИМОСТЬ УДЕЛЬНОЙ ТЕПЛОФИКАЦИОННОЙ ВЫРАБОТКИ ЭЛЕКТРОЭНЕРГИИ ПАРОМ ПРОИЗВОДСТВЕННОГО ОТБОРА ОТ РАСХОДА СВЕЖЕГО ПАРА (ВОЗВРАТ КОНДЕНСАТА ПРОИЗВОДСТВЕННОГО СТВОРА В ДЕАЭРАТОР) |
Тип ПТ-135/165-130/15 ТМЗ |
|
|
Условия: Ро = 13 МПа (130 кгс/см2); tо = 555 °С; Рп = 1,5 кПа (15 кгс/см2); iпрег = 100,2 ккал/кг |
||
|
ТИПОВАЯ ЭНЕРГЕТИЧЕСКАЯ ХАРАКТЕРИСТИКА ТУРБОАГРЕГАТА УДЕЛЬНАЯ ТЕПЛОФИКАЦИОННАЯ ВЫРАБОТКА ЭЛЕКТРОЭНЕРГИИ ПАРОМ ТЕПЛОФИКАЦИОННОГО ОТБОРА (ДВУХСТУПЕНЧАТЫЙ ПОДОГРЕВ СЕТЕВОЙ ВОДЫ) |
Тип ПТ-135/165-130/15 ТМЗ |
|
|
Условия: Ро = 13 МПа (130 кгс/см2); tо = 555 °С; Рп = 1,5 кПа (15 кгс/см2); Ртв = 1,2 МПа (12 кгс/см2); iпрег = 98,6 ккал/кг |
||
|
ТИПОВАЯ ЭНЕРГЕТИЧЕСКАЯ ХАРАКТЕРИСТИКА ТУРБОАГРЕГАТА УДЕЛЬНАЯ ТЕПЛОФИКАЦИОННАЯ ВЫРАБОТКА ЭЛЕКТРОЭНЕРГИИ ПАРОМ ТЕПЛОФИКАЦИОННОГО ОТБОРА (ОДНОСТУПЕНЧАТЫЙ ПОДОГРЕВ СЕТЕВОЙ ВОДЫ) |
Тип ПТ-135/165-130/15 ТМЗ |
|
|
Условия: Ро = 13 МПа (130 кгс/см2); tо = 555 °С; Рп = 1,5 кПа (15 кгс/см2); Ртн = 0,08 МПа (0,8 кгс/см2); iпрег = 93,0 ккал/кг |
||
|
ТИПОВАЯ ЭНЕРГЕТИЧЕСКАЯ ХАРАКТЕРИСТИКА ТУРБОАГРЕГАТА ЗАВИСИМОСТЬ УДЕЛЬНОЙ ВЫРАБОТКИ ЭЛЕКТРОЭНЕРГИИ ПО ТЕПЛОФИКАЦИОННОМУ ЦИКЛУ ПАРОМ ПРОИЗВОДСТВЕННОГО ОТБОРА ОТ РАСХОДА СВЕЖЕГО ПАРА (ДВУХСТУПЕНЧАТЫЙ РЕЖИМ, ВОЗВРАТ КОНДЕНСАТА ПРОИЗВОДСТВЕННОГО ОТБОРА ПЕРЕД ПНД № 3) |
Тип ПТ-135/165-130/15 ТМЗ |
|
|
Условия: Ро = 13 МПа (130 кгс/см2); tо = 555 °С; Рп = 1,5 кПа (15 кгс/см2); Ртв = 0,12 МПа (1,2 кгс/см2); iпрег = 100,2 ккал/кг |
||
|
ТИПОВАЯ ЭНЕРГЕТИЧЕСКАЯ ХАРАКТЕРИСТИКА ТУРБОАГРЕГАТА ЗАВИСИМОСТЬ УДЕЛЬНОЙ ВЫРАБОТКИ ЭЛЕКТРОЭНЕРГИИ ПО ТЕПЛОФИКАЦИОННОМУ ЦИКЛУ ПАРОМ ПРОИЗВОДСТВЕННОГО ОТБОРА ОТ РАСХОДА СВЕЖЕГО ПАРА (ОДНОСТУПЕНЧАТЫЙ РЕЖИМ, ВОЗВРАТ КОНДЕНСАТА ПРОИЗВОДСТВЕННОГО ОТБОРА ПЕРЕД ПНД № 3) |
Тип ПТ-135/165-130/15 ТМЗ |
|
|
Условия: Ро = 13 МПа (130 кгс/см2); tо = 555 °С; Рп = 1,5 кПа (15 кгс/см2); Ртн = 0,08 МПа (0,8 кгс/см2); iпрег = 100,2 ккал/кг |
||
|
ТИПОВАЯ ЭНЕРГЕТИЧЕСКАЯ ХАРАКТЕРИСТИКА ТУРБОАГРЕГАТА ПОПРАВКА К МОЩНОСТИ ТУРБИНЫ НА ВОЗВРАТ КОНДЕНСАТА ПРОИЗВОДСТВЕННОГО ОТБОРА ПЕРЕД ПНД № 3 (ДВУХСТУПЕНЧАТЫЙ РЕЖИМ) |
Тип ПТ-135/165-130/15 ТМЗ |
|
|
Условия Рп = 1,5 кПа (15 кгс/см2); Ртв = 0,12 МПа (1,2 кгс/см2) |
||
|
ТИПОВАЯ ЭНЕРГЕТИЧЕСКАЯ ХАРАКТЕРИСТИКА ТУРБОАГРЕГАТА ПОПРАВКА К МОЩНОСТИ ТУРБИНЫ НА ВОЗВРАТ КОНДЕНСАТА ПРОИЗВОДСТВЕННОГО ОТБОРА ПЕРЕД ПНД № 3 (ОДНОСТУПЕНЧАТЫЙ РЕЖИМ) |
Тип ПТ-135/165-130/15 ТМЗ |
|
|
Условия Рп = 1,5 кПа (15 кгс/см2); Ртв = 0,08 МПа (0,8 кгс/см2) |
||
|
ТИПОВАЯ ЭНЕРГЕТИЧЕСКАЯ ХАРАКТЕРИСТИКА ТУРБОАГРЕГАТА ЗАВИСИМОСТЬ РАСХОДА ГРЕЮЩЕГО ПАРА ПНД № 4 ОТ РАСХОДА ПАРА В ЦСНД ПРИ ВОЗВРАТЕ КОНДЕНСАТА ПРОИЗВОДСТВЕННОГО ОТБОРА ПЕРЕД ПНД № 3 (ДВУХСТУПЕНЧАТЫЙ РЕЖИМ) |
Тип ПТ-135/165-130/15 ТМЗ |
|
|
Условия Рп = 1,5 кПа (15 кгс/см2); tIIПНД № 4 по рис. 37 |
||
|
Рис. 68 |
ТИПОВАЯ ЭНЕРГЕТИЧЕСКАЯ ХАРАКТЕРИСТИКА ТУРБОАГРЕГАТА ЗАВИСИМОСТЬ РАСХОДА ГРЕЮЩЕГО ПАРА ПНД № 4 ОТ РАСХОДА ПАРА В ЦСНД ПРИ ВОЗВРАТЕ КОНДЕНСАТА ПРОИЗВОДСТВЕННОГО ОТБОРА ПЕРЕД ПНД № 3 (ОДНОСТУПЕНЧАТЫЙ РЕЖИМ) |
Тип ПТ-135/165-130/15 ТМЗ |
|
Условия Рп = 1,5 кПа (15 кгс/см2); tIIПНД № 4 по рис. 38 |
||
|
Рис. 69 |
ТИПОВАЯ ЭНЕРГЕТИЧЕСКАЯ ХАРАКТЕРИСТИКА. ТУРБОАГРЕГАТА ЗАВИСИМОСТЬ РАСХОДА ПАРА НА ПНД № 3 ПРИ ВОЗВРАТЕ КОНДЕНСАТА ПРОИЗВОДСТВЕННОГО ОТБОРА ПЕРЕД ПНД № 3 ОТ РАСХОДА ПАРА НА ВХОДЕ В ЦСНД (ДВУХСТУПЕНЧАТЫЙ РЕЖИМ) |
Тип ПТ-135/165-130/15 ТМЗ |
|
Условия Рп = 1,5 кПа (15 кгс/см2); Ртв = 0,012 МПа (0,12 кгс/см2) |
||
|
ТИПОВАЯ ЭНЕРГЕТИЧЕСКАЯ ХАРАКТЕРИСТИКА ТУРБОАГРЕГАТА ЗАВИСИМОСТЬ РАСХОДА ГРЕЮЩЕГО ПАРА ПНД № 3 ОТ РАСХОДА ПАРА НА ВХОДЕ В ЦСНД ПРИ ВОЗВРАТЕ КОНДЕНСАТА ПРОИЗВОДСТВЕННОГО ОТБОРА ПЕРЕД ПНД № 3 (ОДНОСТУПЕНЧАТЫЙ РЕЖИМ) |
Тип ПТ-135/165-130/15 ТМЗ |
|
|
Условия Рп = 1,5 кПа (15 кгс/см2); Ртн = 0,08 МПа (0,8 кгс/см2) |
||
|
ТИПОВАЯ ЭНЕРГЕТИЧЕСКАЯ ХАРАКТЕРИСТИКА ТУРБОАГРЕГАТА ПОПРАВКА К РАСХОДУ ГРЕЮЩЕГО ПАРА ПНД № 3 НА ИЗМЕНЕНИЕ ДАВЛЕНИЯ В ВЕРХНЕМ ТЕПЛОФИКАЦИОННОМ ОТБОРЕ (ДВУХСТУПЕНЧАТЫЙ РЕЖИМ) |
Тип ПТ-135/165-130/15 ТМЗ |
|
|
Дополнительная поправка к мощности турбины на изменение давления в верхнем теплофикационном отборе при возврате конденсата производственного отбора перед ПНД № 3 (двухступенчатый режим)
|
||
|
ТИПОВАЯ ЭНЕРГЕТИЧЕСКАЯ ХАРАКТЕРИСТИКА ТУРБОАГРЕГАТА ЗАВИСИМОСТЬ УДЕЛЬНОГО РАСХОДА ТЕПЛОТЫ БРУТТО ОТ ЭЛЕКТРИЧЕСКОЙ НАГРУЗКИ И ОТПУСКА ТЕПЛА В ПРОИЗВОДСТВЕННЫЙ ОТБОР (ДВУХСТУПЕНЧАТЫЙ РЕЖИМ) |
Тип ПТ-135/165-130/15 ТМЗ |
|
|
Условия: Ро = 13 МПа (130 кгс/см2); tо = 555 °С; Рп = 1,5 МПа (15 кгс/см2); Ртв = 0,12 МПа (1,2 кгс/см2); Р2 = 0,0064 кПа (0,064 кгс/см2); Qт = 0 |
||
|
ТИПОВАЯ ЭНЕРГЕТИЧЕСКАЯ ХАРАКТЕРИСТИКА ТУРБОАГРЕГАТА ЗАВИСИМОСТЬ УДЕЛЬНОГО РАСХОДА ТЕПЛОТЫ БРУТТО ОТ ЭЛЕКТРИЧЕСКОЙ НАГРУЗКИ И ОТПУСКА ТЕПЛА В ПРОИЗВОДСТВЕННЫЙ ОТБОР (ОДНОСТУПЕНЧАТЫЙ РЕЖИМ) |
Тип ПТ-135/165-130/15 ТМЗ |
|
|
Условия: Ро = 13 МПа (130 кгс/см2); tо = 555 °С; Рп = 1,5 МПа (15 кгс/см2); Ртн = 0,08 МПа (0,8 кгс/см2); Р2 = 0,0064 кПа (0,064 кгс/см2); Qт = 0 |
||
|
ТИПОВАЯ ЭНЕРГЕТИЧЕСКАЯ ХАРАКТЕРИСТИКА ТУРБОАГРЕГАТА ПОПРАВКИ К УДЕЛЬНОМУ РАСХОДУ ТЕПЛОТЫ БРУТТО НА ИЗМЕНЕНИЕ ДАВЛЕНИЯ СВЕЖЕГО ПАРА (ДВУХСТУПЕНЧАТЫЙ РЕЖИМ) |
Тип ПТ-135/165-130/15 ТМЗ |
|
|
|
||
|
ТИПОВАЯ ЭНЕРГЕТИЧЕСКАЯ ХАРАКТЕРИСТИКА ТУРБОАГРЕГАТА ПОПРАВКИ К УДЕЛЬНОМУ РАСХОДУ ТЕПЛОТЫ БРУТТО НА ИЗМЕНЕНИЕ ДАВЛЕНИЯ СВЕЖЕГО ПАРА (ОДНОСТУПЕНЧАТЫЙ РЕЖИМ) |
Тип ПТ-135/165-130/15 ТМЗ |
|
|
|
||
|
ТИПОВАЯ ЭНЕРГЕТИЧЕСКАЯ ХАРАКТЕРИСТИКА ТУРБОАГРЕГАТА ПОПРАВКИ К УДЕЛЬНОМУ РАСХОДУ ТЕПЛОТЫ БРУТТО НА ИЗМЕНЕНИЕ ДАВЛЕНИЯ В ПРОИЗВОДСТВЕННОМ ОТБОРЕ (ДВУХСТУПЕНЧАТЫЙ РЕЖИМ) |
Тип ПТ-135/165-130/15 ТМЗ |
|
|
|
||
|
ТИПОВАЯ ЭПЕНТЕТИЧЕСКАЯ ХАРАКТЕРИСТИКА ТУРБОАГРЕГАТА ПОПРАВКА К УДЕЛЬНОМУ РАСХОДУ ТЕПЛОТЫ БРУТТО НА ИЗМЕНЕНИЕ ДАВЛЕНИЯ В ПРОИЗВОДСТВЕННОМ ОТБОРЕ (ОДНОСТУПЕНЧАТЫЙ РЕЖИМ) |
Тип ПТ-135/165-130/15 ТМЗ |
|
|
|
||
|
ТИПОВАЯ ЭПЕНТЕТИЧЕСКАЯ ХАРАКТЕРИСТИКА ТУРБОАГРЕГАТА ДИАГРАММА РЕЖИМОВ (ДВУХСТУПЕНЧАТЫЙ РЕЖИМ) |
Тип ПТ-135/165-130/15 ТМЗ |
|
|
Условия: Ро = 13 МПа (130 кгс/см2); tо = 555 °С; Рпо = 1,5 МПа (15 кгс/см2); Р2 = 0,0064 МПа (0,064 кгс/см2); tобр = 53 °С; Ртв = 0,12 МПа (1,2 кгс/см2) |
||
|
ТИПОВАЯ ЭПЕНТЕТИЧЕСКАЯ ХАРАКТЕРИСТИКА ТУРБОАГРЕГАТА ДИАГРАММА РЕЖИМОВ (ОДНОСТУПЕНЧАТЫЙ РЕЖИМ) |
Тип ПТ-135/165-130/15 ТМЗ |
|
|
Условия: Ро = 13 МПа (130 кгс/см2); tо = 555 °С; Рпо = 1,5 МПа (15 кгс/см2); Р2 = 0,0064 МПа (0,064 кгс/см2); tобр = 53 °С; Ртн = 0,08 МПа (0,8 кгс/см2) |
||
|
ТИПОВАЯ ЭНЕРГЕТИЧЕСКАЯ ХАРАКТЕРИСТИКА ТУРБОАГРЕГАТА ПОПРАВКИ К ДИАГРАММЕ РЕЖИМОВ (ДВУХСТУПЕНЧАТЫЙ РЕЖИМ) |
Тип ПТ-135/165-130/15 ТМЗ |
|
|
|
||
|
ТИПОВАЯ ЭНЕРГЕТИЧЕСКАЯ ХАРАКТЕРИСТИКА ТУРБОАГРЕГАТА ПОПРАВКИ К ДИАГРАММЕ РЕЖИМОВ (ДВУХСТУПЕНЧАТЫЙ РЕЖИМ) |
Тип ПТ-135/165-130/15 ТМЗ |
|
|
|
||
|
ТИПОВАЯ ЭНЕРГЕТИЧЕСКАЯ ХАРАКТЕРИСТИКА ТУРБОАГРЕГАТА ПОПРАВКИ К ДИАГРАММЕ РЕЖИМОВ (ДВУХСТУПЕНЧАТЫЙ РЕЖИМ) |
Тип ПТ-135/165-130/15 ТМЗ |
|
|
|
||
|
ТИПОВАЯ ЭНЕРГЕТИЧЕСКАЯ ХАРАКТЕРИСТИКА ТУРБОАГРЕГАТА ПОПРАВКИ К ДИАГРАММЕ РЕЖИМОВ (ДВУХСТУПЕНЧАТЫЙ РЕЖИМ) |
Тип ПТ-135/165-130/15 ТМЗ |
|
|
|
||
|
Рис. 80 ж, з |
ТИПОВАЯ ЭНЕРГЕТИЧЕСКАЯ ХАРАКТЕРИСТИКА ТУРБОАГРЕГАТА ПОПРАВКИ К ДИАГРАММЕ РЕЖИМОВ (ДВУХСТУПЕНЧАТЫЙ РЕЖИМ) |
Тип ПТ-135/165-130/15 ТМЗ |
|
|
||
|
ТИПОВАЯ ЭНЕРГЕТИЧЕСКАЯ ХАРАКТЕРИСТИКА ТУРБОАГРЕГАТА ПОПРАВКИ К ДИАГРАММЕ РЕЖИМОВ (ОДНОСТУПЕНЧАТЫЙ РЕЖИМ) |
Тип ПТ-135/165-130/15 ТМЗ |
|
|
а) Поправка на давление свежего пара
|
||
|
ТИПОВАЯ ЭНЕРГЕТИЧЕСКАЯ ХАРАКТЕРИСТИКА ТУРБОАГРЕГАТА ПОПРАВКИ К ДИАГРАММЕ РЕЖИМОВ (ОДНОСТУПЕНЧАТЫЙ РЕЖИМ) |
Тип ПТ-135/165-130/15 ТМЗ |
|
|
б) Минимально возможное давление в отопительном отборе
в) Поправка на температуру свежего пара
|
||
|
ТИПОВАЯ ЭНЕРГЕТИЧЕСКАЯ ХАРАКТЕРИСТИКА ТУРБОАГРЕГАТА ПОПРАВКИ К ДИАГРАММЕ РЕЖИМОВ (ОДНОСТУПЕНЧАТЫЙ РЕЖИМ) |
Тип ПТ-135/165-130/15 ТМЗ |
|
|
г) Поправка на давление в отопительном отборе
|
||
|
Рис. 81 д, е |
ТИПОВАЯ ЭНЕРГЕТИЧЕСКАЯ ХАРАКТЕРИСТИКА ТУРБОАГРЕГАТА ПОПРАВКИ К ДИАГРАММЕ РЕЖИМОВ (ОДНОСТУПЕНЧАТЫЙ РЕЖИМ) |
Тип ПТ-135/165-130/15 ТМЗ |
|
д) Минимально возможное давление в производственном отборе
е) Поправка на давление в производственном отборе
|
||
1. УСЛОВИЯ СОСТАВЛЕНИЯ ЭНЕРГЕТИЧЕСКОЙ ХАРАКТЕРИСТИКИ
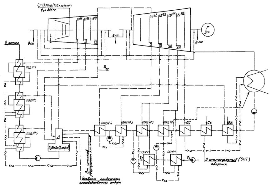
Типовая энергетическая характеристика турбоагрегата ПТ-135/165-130/15 ТМЗ составлена на базе тепловых испытаний трех турбин, проведенных предприятиями Уралтехэнерго на Волжской ТЭЦ и Пермской ТЭЦ-14 и Сибтехэнерго на Ново-Салаватской ТЭЦ, и отражает фактически достижимую экономичность турбоагрегата, работающего по заводской расчетной тепловой схеме (рис. 1) и при следующих параметрах:
- давление пара перед стопорными клапанами - 13 МПа (130 кгс/см2);
- температура свежего пара перед стопорными клапанами - 555 °С;
- номинальный расход свежего пара - 750 т/ч;
- максимально допустимый расход свежего пара - 760 т/ч;
- давление отработавшего пара:
а) для характеристики конденсационного режима с постоянным давлением пара в конденсаторе и характеристик работы с отборами для одно- и двухступенчатого подогрева сетевой воды - 0,0064 МПа (0,064 кгс/см2);
б) для характеристики конденсационного режима при постоянном расходе и температуре охлаждающей воды - в соответствии с тепловой характеристикой конденсатора (рис. 55) при Wохл = 12400 м3/ч и tв1 = 20 °С;
- система регенерации высокого и низкого давления включена полностью: деаэратор 0,6 МПа (6 кгс/см2) питается паром III или IV отборов (при снижении давления в камере IV отбора ниже 0,7 МПа (» 7 кгс/см2) пар на деаэратор подается из III отбора);
- расход питательной воды равен расходу свежего пара;
- температура питательной воды и основного конденсата турбины соответствует зависимостям, приведенным на рис. 6, 7, 31, 37 и 38;
- прирост энтальпии питательной воды в питательном насосе - 5 ккал/кг;
- коэффициент полезного действия генератора соответствует гарантийным данным ПЭО «Электросила»;
- диапазон регулирования давления: в производственном отборе - 1,2 - 2,1 МПа (» 12 - 21 кгс/см2), в верхнем теплофикационном отборе - 0,09 - 0,25 (0,9 - 2,5), в нижнем - 0,04 - 0,12 МПа (» 0,4 - 1,2 кгс/см2).
Положенные в основу Типовой энергетической характеристики данные испытаний обработаны с применением «Таблиц теплофизических свойств воды и водяного пара» (М.: Изд-во стандартов, 1969).
Конденсат греющего пара подогревателей высокого давления сливается каскадно в ПВД № 5, а из него подается в деаэратор 0,6 МПа (6 кгс/см2). Конденсат греющего пара из ПНД № 4 сливается в ПНД № 3, откуда сливным насосом подается в линию за ПНД № 3. Конденсат греющего пара ПНД № 2 и 1 сливается в конденсатосборники соответственно верхнего и нижнего сетевых подогревателей, откуда сливными насосами подается в линию за ПНД № 2 и перед ПНД № 1. Конденсат пара производственного отбора полностью возвращается в деаэратор 0,6 МПа (6 кгс/см2) при температуре 100 °С.
Верхний и нижний сетевые подогреватели подключаются соответственно к VII и VIII отборам турбины. Конденсат греющего пара верхнего подогревателя подается в линию за ПНД № 2, нижнего - в линию перед ПНД № 1.
2. ХАРАКТЕРИСТИКА ОБОРУДОВАНИЯ, ВХОДЯЩЕГО В СОСТАВ ТУРБОУСТАНОВКИ
В состав турбоустановки наряду с турбиной входит следующее оборудование:
- генератор ТВВ-165-2 ЛПЭО «Электросила» с водородным охлаждением. Номинальный cos j = 0,8;
- три подогревателя высокого давления типа ПВ-880-230. Все ПВД снабжены встроенными пароохладителями и встроенными охладителями конденсата греющего пара;
- четыре подогревателя низкого давления: ПНД № 1 и 2 типа ПН-300-16-7П, ПНД № 3 и 4 типа ПН-400-25-7У;
- поверхностный двухпоточный конденсатор К-2-6000-1;
- два основных пароструйных эжектора ЭП-3-2-А;
- эжектор уплотнений ЭУ-120-1;
- эжектор пусковой ЭП-1-1100-1;
- сальниковый подогреватель ПН-250-16-7П;
- два подогревателя сетевой воды ПСГ-1300-3-8-1;
- три конденсатных насоса КСВ-320-160 с приводом от электродвигателей АВ-113-4 мощностью по 250 кВт (постоянно в работе два насоса, один в резерве);
- сливной насос ПНД № 3 КС-80-155 мощностью 55 кВт;
- три конденсатных насоса сетевого подогревателя № 1 КС-80-155 (в работе один или два насоса в зависимости от тепловой нагрузки);
- два конденсатных насоса сетевого подогревателя № 2 КС-80-155 (в работе один или два насоса в зависимости от тепловой нагрузки) и один конденсатный насос КС-30-150 мощностью 22 кВт при работе с одноступенчатым подогревом сетевой воды.
3. КОНДЕНСАЦИОННЫЙ РЕЖИМ
При конденсационном режиме работы с отключенными регуляторами давления в отборах полный расход теплоты брутто, расход свежего пара и удельный расход теплоты брутто на выработку электроэнергии в зависимости от мощности на выводах генератора аналитически выражается следующими уравнениями:
- при постоянном давлении пара в конденсаторе
Р2 = 0,0064 МПа » 0,064 кгс/см2:
Dо = 3,55Nт + 21,0 т/ч; (1)
qэ = 2000 +
×103
ккал/(кВт×ч); (2)
Qо = 22 Nт + 30,71 Гкал/ч; (3)
- при постоянном расходе и температуре охлаждающей воды
(Wохл = 12400 м3/ч, tв1 = 20 °С):
Dо = 3,60Nт + 13,72 т/ч; (4)
qэ = 2100 +
×103
ккал/(кВт×ч); (5)
Qо = 2,1 Nт + 19,17 Гкал/ч. (6)
Расходы теплоты и свежего пара определяются по приведенным выше зависимостям или по рис. 2 и 3 с последующим введением необходимых поправок по рис. 9 - 17.
Эти поправки учитывают все отклонения эксплуатационных условий от номинальных (от условий характеристики).
Система поправочных кривых охватывает весь диапазон возможных отклонений условий эксплуатации от номинальных, что обеспечивает возможность анализа работы турбоагрегата в условиях электростанции.
Поправки рассчитаны для условия сохранения постоянной мощности на выводах генератора. Знаки поправок соответствуют переходу от номинальных условий к фактическим.
При наличии двух и более отклонений поправки алгебраически суммируются.
4. РЕЖИМ РАБОТЫ С ОТПУСКОМ ПАРА И ТЕПЛОТЫ ИЗ РЕГУЛИРУЕМЫХ ОТБОРОВ
4.1. Для условий работы турбоустановки с отпуском пара и теплоты из регулируемых отборов в Типовой энергетической характеристике представлены два режима (с двухступенчатым и одноступенчатым подогревом сетевой воды), для которых приведены соответствующие диаграммы. Диаграммы режимов позволяют при заданных тепловой и электрической нагрузках и давлениях пара в регулируемых отборах определять значения расхода пара на турбину, а также зоны допустимых режимов работы турбоагрегатов.
Для использования типовых диаграмм режимов в эксплуатационных условиях приведены вспомогательные графические зависимости, позволяющие определить поправки к мощности на выводах генератора на возможные отклонения условий работы турбоагрегата от принятых при построении диаграммы режимов.
Удельные расходы теплоты брутто на производство электроэнергии для соответствующих режимов работы следует определять непосредственно по графикам (рис. 72, 73), построенным по результатам специальных расчетов с использованием характеристик отсеков проточной части турбины. Расчет удельных расходов теплоты брутто непосредственно по диаграмме режимов дает менее точный результат.
На рис. 74, 77 приведены поправки к удельному расходу теплоты брутто на теплофикационных режимах на отклонение давлений свежего пара и пара производственного отбора от номинальных. Зависимость Dqт = f(Ро, Do) приведена для режима с Qт = 0; значение поправки должно быть скорректировано на наличие тепловой нагрузки с помощью выражения
Dqт =
± (ао + а1NT
+ a2N2T + a3N3Т)QT, (7)
где Dqт - поправка к удельному расходу теплоты брутто на отклонение давления свежего пара при отклонении от номинального, ккал/(кВт×ч);
- поправка к
удельному расходу теплоты брутто на отклонение давления свежего пара при
отсутствии тепловой нагрузки, ккал/(кВт×ч);
ао, а1, а2, а3 - коэффициенты уравнения (см. таблицу);
NT - заданная мощность турбины, МВт;
QT - тепловая нагрузка, Гкал/ч.
Поправку к удельному расходу теплоты на отклонение давления пара в производственном отборе корректировать на тепловую нагрузку не требуется.
Поправка к удельному расходу теплоты брутто на отклонение температуры свежего пара не вводится ввиду ее малого значения.
Поправки рассчитаны для условий сохранения постоянной мощности на выводах генератора и постоянного отпуска тепла из регулируемых отборов.
КОЭФФИЦИЕНТЫ УРАВНЕНИЯ (7)
|
Двухступенчатый режим |
|||||
|
Qп (Гкал/ч) |
50 |
100 |
150 |
200 |
250 |
|
ао |
2,104×10-2 |
1,467×10-2 |
2,361×10-1 |
2,537×10-1 |
1,536 |
|
а1 |
-7,218×10-3 |
-6,791×10-4 |
5,855×10-3 |
4,028×10-3 |
-4,396×10-2 |
|
а2 |
8,353×10-5 |
9,928×10-6 |
-3,822×10-5 |
1,436×10-5 |
4,380×10-4 |
|
а3 |
-3,135×10-7 |
-2,636×10-8 |
7,503×10-8 |
-2,306×10-7 |
-1,448×10-6 |
|
Одноступенчатый режим |
|||||
|
Qп (Гкал/ч) |
50 |
100 |
150 |
200 |
250 |
|
ао |
-1,295×10-1 |
-3,041×10-1 |
8,650×10-2 |
1,670×10-1 |
2,464 |
|
а1 |
7,999×10-3 |
1,087×10-2 |
2,968×10-4 |
2,408×10-3 |
-5,345×10-2 |
|
а2 |
-1,372×10-4 |
-1,131×10-4 |
-2,953×10-5 |
-9,686×10-6 |
-1,081×10-4 |
|
а3 |
6,918×10-7 |
3,706×10-7 |
1,875×10-7 |
1,891×10-7 |
5,652×10-6 |
|
Примечание. Положительные значения соответствуют повышению давления свежего пара относительно номинального, «отрицательные» - снижению. |
|||||
Знаки поправок соответствуют переходу от номинальных условий к фактическим.
Электрическая мощность, развиваемая по теплофикационному циклу (Nтф, МВт) за счет отпуска тепла из регулируемых отборов, определяется из выражения
Nтф = (WптфQп + WттфQт)×10-3, (8)
где Wптф, Wттф - соответственно удельная теплофикационная выработка электроэнергии паром производственного и теплофикационного отборов по рис. 60 - 62, кВт×ч/Гкал;
Qп, Qт - соответственно отпуск тепла из производственного и теплофикационного отборов, Гкал/ч.
Электрическая мощность, развиваемая по конденсационному циклу (Nкн, МВт), определяется из выражения
4.2. При режиме работы турбоустановки с возвратом конденсата производственного отбора в линию основного конденсата между ПНД № 2 и 3 к мощности турбины необходимо вводить поправку по рис. 65, 66, расходы греющего пара ПНД № 3 и 4 находить по рис. 67 - 70, значения удельных выработок электроэнергии паром производственного отбора - по рис. 63, 64. Кроме того, при отличии давления пара в верхнем теплофикационном отборе (ВТО) от значения, принятого за номинальное, значение DNт и DПНД № 3 необходимо скорректировать с использованием рис. 71 следующим образом:
DNт = (DNт)1,2
+ (1,2 -
)dDNт, (10)
где (DNт)1,2 - поправка к мощности турбины на переключение возврата конденсата производственного отбора из деаэратора в линию основного конденсата между ПНД № 2 и 3;
- давление в
ВТО в заданных условиях, кгс/см2;
dDNт - определяется по рис. 71, б.
Расход греющего пара ПНД № 3 определяется аналогично DПНД № 3. по рис. 71, а.
5. ПРАВИЛА ПОЛЬЗОВАНИЯ ДИАГРАММАМИ РЕЖИМОВ И ПОПРАВКАМИ К НИМ
Методика определения удельного расхода теплоты турбоустановкой
5.1. Для определения расхода свежего пара на турбину при заданных мощности, расходе пара в производственный отбор и отопительной нагрузке при различных отклонениях прочих параметров от расчетных значений сначала определяется расход свежего пара при расчетных значениях всех параметров. Для этого, переходя от шкалы мощности от заданной Nт (точка А) по наклонной прямой до заданной отопительной нагрузки (точка В) и по вертикали вверх до заданного производственного отбора (точка С), по шкале расходов определяется расход пара на турбину (точка Д). Затем с помощью соответствующих графиков находятся поправки к мощности DN, которые прибавляются с соответствующими знаками к заданной мощности. Получается фиктивная мощность Nфт. По фиктивной мощности, заданным Qт и Dпо аналогичным образом определяется действительный расход свежего пара.
Поправка на давление в производственном отборе определяется следующим образом.
По заданным Dо и Dпо - находится минимально возможное давление в производственном отборе (рис. 80, д, 81, д). При Рминп < 15 кгс/см2 поправка берется по большему из значений Рп или Рмин (по рис. 80, ж, 81, ж).
При Рминп > 15 кгс/см2, если Рп > Рминп, поправка находится как разность поправок, взятых для Рп и Рминп; если Рп < Рминп - поправка равна 0.
Поправка на давление в теплофикационном отборе определяется аналогично с использованием рис. 80, б, 81, б, 80, е, 81, е.
5.2. При двухступенчатом подогреве сетевой воды в зоне малых тепловых нагрузок (менее 20 Гкал/ч), а также при их отсутствии (конденсационный режим с включенными регуляторами) диаграмма режимов имеет следующую особенность: поправку на давление в отопительном отборе следует находить как сумму двух поправок, определенных по рис. 80, г и 80, е и далее по формуле
где
- дополнительная поправка к
мощности турбины (рис. 80, е), МВт;
- поправка к
мощности турбины на отключение давления в ВТО (рис. 80,
г), МВт.
5.3. В случае работы турбоагрегата в режиме с отпуском пара из производственного отбора при тепловой нагрузке, равной нулю, и отключенных регуляторах давления в теплофикационных отборах при определении расхода свежего пара на турбину следует пользоваться верхним квадрантом диаграммы режимов для одноступенчатого подогрева сетевой воды. Кроме необходимых для определения Dо поправок к мощности (DNРо, DNtо и др.) в этом случае следует вводить поправку на отклонение давления в нижнем теплофикационном отборе (НТО) от номинального значения (РТН = 0,8 кгс/см2 » 0,08 МПа) до реально достигаемого в данном режиме давления. Значение давления в НТО в случае отключения регулятора давления следует определить по рис. 81, б.
5.4. Для определения удельного расхода теплоты турбоустановкой следует:
- определить расход свежего пара на турбину в заданных условиях;
- определить отпуск тепла из производственного отбора по формуле
Qпо = Dпо(i - 100,2)10-3; (12)
- определить фиктивную мощность турбины по формуле
NфТ1 = NТ + КQТ + DNР2 + DNt2, (13)
где К - удельное изменение мощности турбины при изменении тепловой нагрузки (МВт×ч/Гкал), равное 0,1968 для двухступенчатого режима и 0,1534 для одноступенчатого режима;
DNР2 - поправка к мощности турбины на отклонение давления отработавшего пара;
DNt2 - поправка к мощности турбины на отклонение температуры обратной сетевой воды от 53 °С;
- определить расход пара на входе в ЦСНД по рис. 72 и 73:
= f(NфТ1; Qп);
- определить поправку к мощности турбины на отклонение давления в теплофикационном отборе по рис. 80, г или 81, г (в верхнем или нижнем в зависимости от режима подогрева сетевой воды) от номинального, уточнить значение фиктивной мощности и определить новый расход на входе в ЦСНД:
D
= f(
; РТ;
QТ);
= f(NфТ2; Qп);
- уточнить значение поправки к мощности на давление в теплофикационном отборе и снова определить значение фиктивной мощности:
D
= f(
; РТ;
QТ);
- сравнить значение NфТ3 с предыдущим значением фиктивной мощности. Расчет вести до тех пор, пока
< 0,5;
- по найденному
значению
необходимо
определить значение фиктивного удельного расхода теплоты брутто по рис. 72 и 73:
= f(
; Qп);
- искомый удельный расход теплоты брутто следует находить из выражения
где
- фиктивная мощность турбины,
полученная в последнем приближении, кВт;
- удельный
расход теплоты брутто, определенный по фиктивной мощности и заданному Qп, ккал/(кВт×ч);
- при наличии отклонений давления свежего пара и давления пара производственного отбора от номинальных значений удельный расход теплоты следует скорректировать по формуле
где q¢Т - удельный расход теплоты брутто при номинальных параметрах свежего пара и пара производственного отбора, ккал/(кВт×ч);
D
- поправка к удельному расходу
теплоты брутто на отклонение давления свежего пара, ккал/(кВт×ч);
D
- поправка к удельному расходу
теплоты брутто на отклонение давления пара производственного отбора от
номинального, ккал/(кВт×ч).
Для одноступенчатого режима расчет выполняется аналогично с использованием рис. 73 и 81, г.
5.5. При
двухступенчатом подогреве сетевой воды в зоне малых тепловых нагрузок или при
режиме работы с отпуском пара из производственного отбора при отсутствии
тепловой нагрузки, но с включенным регулятором давления в верхнем
теплофикационном отборе поправку D
следует
находить согласно п. 5.2.
5.6. В случае режима работы с отпуском пара из производственного отбора при нулевой тепловой нагрузке и отключенных регуляторах давления в теплофикационных отборах для определения удельного расхода теплоты брутто следует пользоваться рис. 73.
Расчет проводится в следующем порядке:
- определить давление по рис. 81, б;
- определить поправку к мощности турбины на отклонение давления в НТО по рис. 81, г;
- определить фиктивную мощность турбины по формуле
NфТ1 = NТ + D
+ D
, (18)
где D
- поправка к
мощности турбины на отклонение давления в НТО, МВт.
Далее порядок определения удельного расхода теплоты соответствует изложенному в п. 5.4.
Поправки к удельному расходу теплоты на отклонение давления свежего пара и производственного отбора следует брать по рис. 75 и 77.
Знаки поправок соответствуют знакам выражений:
(0,8 -
). (20)
Знак поправки D
соответствует знаку выражения
(0,064 -
). (21)
Знак поправки D
- соответствует знаку выражения
(53 - t2). (22)
6. ПРИМЕРЫ ОПРЕДЕЛЕНИЯ РАСХОДА СВЕЖЕГО ПАРА, УДЕЛЬНОЙ ВЫРАБОТКИ ЭЛЕКТРОЭНЕРГИИ И УДЕЛЬНОГО РАСХОДА ТЕПЛОТЫ БРУТТО ДЛЯ РАЗЛИЧНЫХ РЕЖИМОВ РАБОТЫ ТУРБОАГРЕГАТА ПРИ ОТКЛОНЕНИИ ЗАДАННЫХ УСЛОВИЙ ОТ НОМИНАЛЬНЫХ
Пример 1. Конденсационный режим.
Дано: NТ = 100 МВт; Ро = 12,5 МПа » 125 кгс/см2; tо = 560 °С; Р2 = 0,005 МПа » 0,05 кгс/см2; тепловая схема - расчетная.
Определить расход свежего пара и удельный расход теплоты при заданных условиях.
Последовательность и результаты расчета приведены в табл. П1.
Пример 2. Режим с отпуском пара и теплоты из регулируемых отборов, двухступенчатый подогрев сетевой воды.
Дано: NТ = 106,5 МВт; Dпо = 240 т/ч; QТ = 60 Гкал/ч; РТВ = 0,16 МПа » 1,6 кгс/см2; tо = 550 °С; Р2 = 0,0045 МПа » 0,045 кгс/см2; t2 = 43 °С.
Определить расход свежего пара и мощность, развиваемую по теплофикационному и конденсационному циклам.
Последовательность и результаты расчетов приведены в табл. П2.
Пример 3. Режим с отпуском пара и теплоты из регулируемых отборов, одноступенчатый подогрев сетевой воды.
Дано: NТ = 106,5 МВт; Dпо = 240 т/ч; QТ = 60 Гкал; РТН = 0,1 МПа » 1,0 кгс/см2; Рп = 1,3 МПа » 0,13 кгс/см2; Ро = 13,5 МПа » 35 кгс/см2; tо = 550 °С; Р2 = 0,005 МПа » 0,05 кгс/см2.
Определить расход свежего пара и мощность, развиваемую по теплофикационному и конденсационному циклам.
Последовательность и результаты расчета приведены в табл. П2.
Пример 4. Режим с двухступенчатым подогревом сетевой воды в зоне малых тепловых нагрузок (менее 20 Гкал/ч).
Дано: NТ = 106,5 МВт; Dпо = 240 т/ч; QТ = 10 Гкал/ч; РТВ = 0,16 МПа » 1,6 кгс/см2; остальные параметры - номинальные.
Определить расход свежего пара на турбину.
Последовательность и результаты расчета приведены в табл. П3.
Пример 5. Определение удельного расхода теплоты турбоустановкой на теплофикационных режимах.
Последовательность и результаты расчета приведены в табл. П4.
Таблица П1
|
Показатель |
Обозначение |
Размерность |
Способ определения |
Полученное значение |
|
Расход свежего пара в номинальных условиях |
Dномо |
т/ч |
Рис. 2 |
376 |
|
Удельный расход теплоты брутто в номинальных условиях |
qномэ |
ккал/(кВт×ч) |
Рис. 2 |
2307 |
|
Поправки к расходу свежего пара на отклонение заданных условий от номинальных: |
||||
|
давления свежего пара |
|
% |
Рис. 8 |
-0,35 |
|
температуры свежего пара |
|
% |
Рис. 9 |
-0,60 |
|
давления отработавшего пара |
|
% |
Рис. 17 |
-0,25 |
|
Суммарная поправка к расходу свежего пара |
S |
% |
|
-1,20 |
|
Поправки к удельному расходу теплоты брутто на отклонение заданных условий от номинальных: |
||||
|
давления свежего пара |
|
% |
Рис. 8 |
-0,50 |
|
температуры свежего пара |
|
% |
Рис. 9 |
-1,20 |
|
давления отработавшего пара |
|
% |
Рис. 17 |
-0,23 |
|
Суммарная поправка к удельному расходу теплоты |
S |
% |
|
-1,93 |
|
Расход свежего пара в заданных условиях |
Do |
т/ч |
Do = |
371,50 |
|
Удельный расход теплоты брутто в заданных условиях |
qэ |
ккал/(кВт×ч) |
qэ = |
2262,5 |
|
Полный расход теплоты на турбину |
Qо |
Гкал/ч |
Qо = qэ NТ×10-3 |
226,25 |
Таблица П2
|
Показатель |
Обозначение |
Размерность |
Двухступенчатый режим |
Одноступенчатый режим |
||
|
Способ определения |
Полученное значение |
Способ определения |
Полученное значение |
|||
|
Расход свежего пара на турбину в номинальных условиях |
|
т/ч |
Рис. 78 (см. вклейку) |
600 |
Рис. 79 (см. вклейку) |
585 |
|
Расход пара на входе в ЦСНД |
|
т/ч |
Рис. 78 |
256 |
Рис. 79 |
240 |
|
Минимально возможное давление в производственном отборе |
|
МПа (кгс/см2) |
Рис. 80, д |
12 |
Рис. 81, д |
12 |
|
Поправка к мощности на отклонение давления пара производственного отбора |
|
МВт |
Рис. 80, ж |
-3,15 |
Рис. 81, е |
-3,35 |
|
Поправка к мощности на отклонение давления свежего пара |
|
МВт |
Рис. 80, а |
+0,27 |
Рис. 81, а |
+0,27 |
|
Поправка к мощности на отклонение температуры свежего пара |
|
МВт |
Рис. 80, в |
+0,86 |
Рис. 81, в |
+0,77 |
|
Минимально возможное давление в теплофикационном отборе |
|
МПа (кгс/см2) |
Рис. 80, б |
0,73 |
Рис. 81, б |
0,40 |
|
Поправка к мощности на давление в теплофикационном отборе |
|
МВт |
Рис. 80, г |
+2,75 |
Рис. 81, г |
+2,4 |
|
Расход пара в конденсатор |
D2 |
т/ч |
Рис. 47 |
100 |
Рис. 48 |
94 |
|
Поправка к мощности на давление отработавшего пара |
|
МВт |
Рис. 54 |
-1,14 |
Рис. 54 |
-1,14 |
|
Поправка к мощности на температуру обратной сетевой воды |
|
МВт |
Рис. 80, а |
-0,55 |
Поправка не вводится |
- |
|
Фиктивная мощность турбины |
|
МВт |
|
105,54 |
|
105,45 |
|
Расход свежего пара на турбину в заданных условиях |
Do |
т/ч |
Рис. 78 |
598 |
Рис. 79 |
583 |
|
Удельная теплофикационная выработка электроэнергии паром производственного отбора |
|
(кВт×ч)/Гкал |
Рис. 60 |
266,0 |
Рис. 60 |
264,0 |
|
Удельная теплофикационная выработка электроэнергии паром теплофикационного отбора |
|
(кВт×ч)/Гкал |
Рис. 61 |
573,5 |
Рис. 62 |
583,5 |
|
Энтальпия пара производственного отбора |
iп |
ккал/кг |
Рис. 21 |
714,7 |
Рис. 21 |
715,2 |
|
Отпуск тепла из производственного отбора |
Qп |
Гкал/ч |
Ф. (11) |
147,48 |
Ф. (11) |
147,60 |
|
Мощность турбины, развиваемая по теплофикационному циклу |
NТФ |
МВт |
Ф. (8) |
73,64 |
Ф. (8) |
73,98 |
|
Мощность турбины, развиваемая по конденсационному циклу |
Nкн |
МВт |
Ф. (9) |
35,52 |
Ф. (9) |
32,86 |
Таблица П3
|
Показатель |
Обозначение |
Размерность |
Способ определения |
Полученное значение |
|
Расход свежего пара в номинальных условиях |
|
т/ч |
Рис. 78 |
556,0 |
|
Поправка к мощности на изменение давления в ВТО |
|
МВт |
Рис. 80, г |
+2,8 |
|
Дополнительная поправка к мощности турбины |
D |
МВт |
Рис. 80, е |
-5,10 |
|
Фиктивная мощность турбины |
|
МВт |
|
106,75 |
|
Расход свежего пара на турбину в заданных условиях |
Dо |
т/ч |
Рис. 78 |
557 |
|
Расход свежего пара на турбину |
Dо |
т/ч |
См. табл. П2 |
598 |
|
Количество тепла, отпускаемое из производственного отбора |
Qп |
Гкал/ч |
См. табл. П2 |
147,48 |
|
Поправка к мощности на давление отработавшего пара |
|
МВт |
См. табл. П2 Знак соответствует выражению (21) |
+1,14 |
|
Поправка к мощности на отклонение температуры обратной сетевой воды |
|
МВт |
См. табл. П2 Знак соответствует выражению (22) |
+0,55 |
|
Фиктивная мощность турбины |
|
МВт |
Ф. (12) |
120 |
|
Расход пара на входе в ЦСНД |
|
т/ч |
Рис. 72 |
258 |
|
Поправка к мощности на отклонение давления в ВТО |
D |
МВт |
Рис. 80, г Знак соответствует выражению (19) |
-2,75 |
|
Уточненное значение фиктивной мощности в первом приближении |
|
МВт |
Ф. (14) |
117,25 |
|
Новый расход пара на входе в ЦСНД |
|
т/ч |
Рис. 72 |
252,8 |
|
Уточненное значение поправки к мощности турбины на отклонение давления в ВТО |
D |
МВт |
Рис. 80, г |
-2,85 |
|
Уточненное значение фиктивной мощности при втором приближении |
|
МВт |
Ф. (15) |
117,15 |
|
Фиктивный удельный расход теплоты |
|
ккал/(кВт×ч) |
Рис. 72 |
1810,0 |
|
Удельный расход теплоты турбоустановкой при номинальных параметрах свежего пара и пара производственного отбора |
q¢Т |
ккал/(кВт×ч) |
Ф. (16) |
1427,7 |
|
Поправка к удельному расходу теплоты на отклонение давления свежего пара от номинального |
D |
ккал/(кВт×ч) |
Ф. (7) Рис. 74 |
+4,67 |
|
Поправка к удельному расходу теплоты на отклонение давления пара в производственном отборе |
D |
ккал/(кВт×ч) |
Рис. 76 |
-24 |
|
Удельный расход теплоты в заданных условиях |
qп |
ккал/(кВт×ч) |
Ф. 17 |
1408,4 |
7. ПЕРЕЧЕНЬ УСЛОВНЫХ ОБОЗНАЧЕНИЙ
|
Показатель |
Обозначение |
|
Мощность, МВт: |
|
|
на выводах генератора |
NТ |
|
внутренняя цилиндра высокого давления |
|
|
внутренняя цилиндра низкого давления |
|
|
развиваемая по теплофикационному циклу |
NТФ |
|
развиваемая по конденсационному циклу |
NКН |
|
Суммарные потери турбоагрегата |
DNпот |
|
Электромеханический КПД турбины |
hэм |
|
Расход пара, т/ч: |
|
|
свежего на турбину |
Dо |
|
отпускаемого из производственного отбора |
Dпо |
|
сквозного потока цилиндра высокого давления |
|
|
на входе в цилиндр низкого давления |
|
|
из первой и второй камер переднего уплотнения ЦВД |
|
|
на входе в часть низкого давления |
|
|
отработавшего пара в конденсатор |
D2 |
|
Расход питательной воды, т/ч |
Gпв |
|
Расход конденсата через ПНД № 4, т/ч |
Gок ПНД № 4 |
|
Расход охлаждающей воды через конденсатор, м3/ч |
Wохл |
|
Давление пара, МПа (кгс/см2): |
|
|
свежего (перед стопорным клапаном) |
Ро |
|
за регулирующими клапанами |
|
|
за регулирующей ступенью |
Рр.ст |
|
в камерах нерегулируемых отборов |
РII, PIII, PV, PVI |
|
в камере производственного отбора |
Рп |
|
в камере верхнего теплофикационного отбора |
РТВ |
|
в камере нижнего теплофикационного отбора |
РТН |
|
отработавшего (в конденсаторе) |
Р2 |
|
Температура (°С), энтальпия (ккал/кг): |
|
|
свежего пара |
to, io |
|
пара в камере производственного отбора |
iп |
|
пара в камере верхнего теплофикационного отбора |
iТВ |
|
пара в камере нижнего теплофикационного отбора питательной воды |
iТН |
|
питательной воды |
tПВ, iПВ |
|
питательной воды за ПВД |
t5, t6, t7, i¢5, i¢6, i¢7 |
|
основного конденсата за ПНД |
t2, t3, t4, i¢2, i¢3, i¢4 |
|
конденсата пара соответственно производственного и теплофикационных отборов, поступающих в тепловую схему турбины |
|
|
охлаждающей воды на входе в конденсатор и на выходе из него |
|
|
недогрев конденсата и питательной воды |
dt |
|
Внутренний относительный КПД, % |
hoi |
|
Расход тепла, Гкал/ч: |
|
|
на турбину |
Qo |
|
на выработку электроэнергии |
Qэ |
|
Отпуск тепла из производственного отбора, Гкал/ч |
Qп |
|
Отпуск тепла из теплофикационного отбора, Гкал/ч |
Qт |
|
Удельный расход тепла брутто на турбину на выработку электроэнергии, ккал/(кВт×ч) |
qт |
|
Удельная выработка электроэнергии по теплофикационному циклу при отпуске тепла соответственно из теплофикационного и производственного отборов, кВт×ч/Гкал: |
|
|
1 т/ч = 0,278 кг/с |
|
|
1 кгс/см2 = 0,0981 МПа |
|
|
1 ккал/кг = 4,1868 кДж/кг |