ТИПОВАЯ ИНСТРУКЦИЯ ПО ЭКСПЛУАТАЦИИ
ПРЯМОТОЧНЫХ КОТЛОВ ПК-33
РД
34.26.501
СО 153-34.26.501

«Тексус-инфо»
Москва
Составлено Специализированным центром научно-технической информации ОРГРЭС
Авторы инженеры В.И. ГОРИН и И.Я. МОТРО
Редакторы инженеры К.П. ТИШИН, Ф.П. ЦОПА, Б.В. АБКИН.
МИНИСТЕРСТВО ЭНЕРГЕТИКИ И
ЭЛЕКТРИФИКАЦИИ СССР
ГЛАВНОЕ ТЕХНИЧЕСКОЕ УПРАВЛЕНИЕ ПО ЭКСПЛУАТАЦИИ
ЭНЕРГОСИСТЕМ
ТИПОВАЯ
ИНСТРУКЦИЯ
ПО ЭКСПЛУАТАЦИИ
ПРЯМОТОЧНЫХ КОТЛОВ ПК-33
РД 34.26.501
СПЕЦИАЛИЗИРОВАННЫЙ ЦЕНТР
НАУЧНО-ТЕХНИЧЕСКОЙ ИНФОРМАЦИИ
МОСКВА
1969
СОДЕРЖАНИЕ
|
УТВЕРЖДАЮ: Заместитель начальника Главного технического управления по эксплуатация энергосистем Министерства энергетики и электрификации СССР Г. ЯКОВЛЕВ |
1. Настоящая Инструкция составлена для прямоточного котла ПК-33, предназначенного для работы в блоке с турбиной К-200-130.
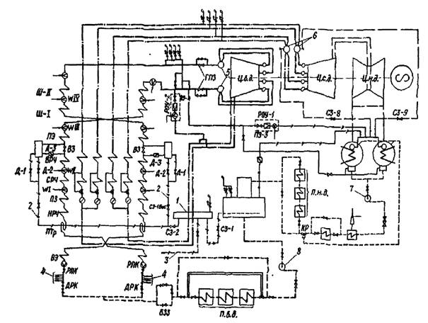
Инструкция составлена в расчете на типовую пусковую схему блока (рис. 1) с использованием РОУ-2 производительностью 80 - 100 т/ч, наличие пусковых впрысков и работу котла по прямоточной схеме (с отключенным промывочно-сепарационным узлом).
2. На основе данной Инструкции могут быть составлены инструкции для машинистов котлов, учитывавшие в каждом случае особенности тепловой схемы и оборудования блока.
Правила обслуживания вспомогательного и обще блочного оборудования, золоуловителей, механизированного шлакоудаления, ГЗУ и систем пылеприготовления должны быть изложены в специальных инструкциях. Положения должностных инструкций приведены в минимальном объеме.
Инструкция предусматривает автоматическое и дистанционное (с блочного щита управления) управление котлоагрегатом.
3. Инструкция составлена для условий, когда осуществляется контроль за температурой металла следующих элементов (по каждому потоку пароводяного тракта): пускового сепаратора; выходной камеры потолочного экрана (верх и низ); выходной камеры котла (верх и низ); начального участка главного паропровода (верх и низ); тройника отвода пара на РОУ-1 и РОУ-2 (верх и низ); участка паропровода перед главной паровой задвижкой (верх). Перечисленные измерения должны быть выведены на регистрирующий прибор.
4. Технология пуска котлоагрегата определяется тепловым состоянием элементов котла, паропроводов и турбины, предшествующим раскопке, в соответствии с "Типовой инструкцией по пуску из различных тепловых состояний и останову блока 200 Мвт с прямоточным котлом ПК-33" (БТИ ОРГРЭС, 1965).
На рис. 2 приведены данные, необходимые для выбора начальных параметров пара, времени разворота и нагружения турбины.
5. Проверить наличие топлива в бункерах сырого угля и в случае необходимости заполнить их. Убедиться в наличии в мазутных баках запаса мазута, необходимого для обеспечения операций по растопке котла и пуску блока. Открыть штыковые затворы перед питателями сырого угля (ПСУ).
6. Проверить наличие запаса конденсата в баке резервного конденсата и в баках-аккумуляторах деаэраторов. Качество конденсата должно соответствовать нормам ПТЭ.
7. При пуске котлоагрегата после ремонта должны быть предварительно произведены все испытания, опробования, проверки и осмотры, предусмотренные типовыми инструкциями по приемке оборудования котла из ремонта.
Рис. 1. Принципиальная пусковая схема блока:
1 - коллектор 20 ат; 2 - сбросы из растопочных
сепараторов; 3 - сброс из коллектора 20 ат в промбак;
4 - отвода на впрыски; 5 - стопорные клапаны турбины; 6 - защитные клапаны
турбины;
7 - конденсатный электронасос; 8 - питательный электронасос; РКП - регулирующий
питательный клапан; ДРК - дифференциальный регулятор питания; БЗЗ -
быстрозапорная задвижка;
Д-1, Д-2 - клапаны сброса воды из растопочных сепараторов; Д-3 - дроссельный
клапан;
ВЗ - встроенная задвижка; СЗ-1Бис, СЗ-1, СЗ-2 - сбросные задвижки
соответственно в коллектор 20 ат,
в деаэратор и в промежуточную емкость или в циркуляционный канал;
WIII - впрыск III; WIV - впрыск IV; ГПЗ - главные паровые задвижки; ПЗ-3 и
ПЗ-4 - запорные задвижки соответственно перед РОУ-1 и перед РОУ-2.
Рис. 2. Зависимость продолжительности разворота и
нагружения турбины и
температуры пара перед толчком от температуры головной части турбины:
tО - температура свежего пара перед толчком турбины; tnn - минимальная температура пара после
промперегрева; РO - давление пара за котлом; I, II,
III - выдержки времени соответственно при 600,
1300 и 2300 об/мин; IV - выдержка времени при 3000 об/мин для прогрева и синхронизации;
V - выдержка времени при нагрузке 5 Мвт; VI - выдержка времени при нагрузке 30
Мвт для прогрева;
VII - выдержка времени при нагрузке 60 Мвт для прогрева и перевода котла на
прямоточный режим.
8. Перед растопкой котла необходимо произвести осмотр всего оборудования:
а) осмотреть топку и убедиться в исправном состоянии труб и креплений радиационных поверхностей нагрева, амбразур горелок, обдувочных устройств, люков и гляделок, отсутствии в топке шлака и посторонних предметов, правильном положении импульсных органов и датчиков контрольно-измерительных приборов и автоматики;
б) через люки и лазы осмотреть газоходы котла, просвечивая их фонарем иди переносной лампой на напряжение 12 В, и убедиться в нормальном состоянии поверхностей нагрева, их чистоте, правильном положении обдувочных труб и отсутствии посторонних предметов, после чего лазы и люки плотно закрыть;
в) осмотреть обмуровку и обшивку котлоагрегата и устранить обнаруженные не плотности;
г) проверить исправность взрывных клапанов котла;
д) проверить легкость хода газовых и воздушных заслонок, направляющих аппаратов дымососов и вентиляторов, исправность их приводов, правильность показаний указателей положения;
е) проверить плотность закрытия люков на дымососах, воздушных и газовых коробах;
ж) произвести тщательную уборку оборудования, площадок и лестниц;
з) проверить исправность импульсных и основных предохранительных клапанов котла, обратив внимание на правильное положение грузов, которые должны быть закреплены болтами. Проверить исправность крепления выхлопных труб предохранительных клапанов;
и) проверить исправность пароводяной арматуры и исполнительных органов дистанционного управления;
к) предупредить о предстоящей растопке котла:
- дежурного электрического цеха (для подготовки и сборки электрических схем):
- дежурного химического цеха (для подготовки к анализам питательной воды и пара во время растопки);
- дежурного цеха тепловой автоматики и измерений (для подготовки и включения контрольно-измерительных приборов (КИП), авторегуляторов и устройств тепловых защит);
л) дать заявку на сборку электрических схем: дымососов, дутьевых вентиляторов, вентиляторов рециркуляции, мельниц, ПСУ, питания цепей дистанционного управления арматурой, питания КИП и автоматики; питания цепей технологических защит и сигнализации, механизированного шлакоудаления.
9. Подготовить схемы газовоздушного тракта, для чего:
а) полностью открыть:
- заслонку на напоре вентилятора вторичного воздуха перед воздухоподогревателем;
- заслонку на перемычке между коробами первичного и вторичного воздуха;
- атмосферные клапаны перед мельницами;
- заслонки присадки холодного воздуха к мельницам;
- запорные заслонки на подводе вторичного воздуха к горелкам;
- запорные заслонки на подводе воздуха к шлицам заднего дутья;
- отключающие заслонки вентиляторов рециркуляции воздуха;
- заслонки на подводе уплотняющего воздуха к пылепроводам верхнего яруса горелок.
Открыть на 50 % запорные заслонки на коробах вторичного воздуха:
- заслонки на напоре дутьевых вентиляторов;
- заслонки на напоре дымососов;
- вынуть заглушки из пылепроводов к горелкам;
б) закрыть:
- направляющие аппараты дутьевых вентиляторов первичного и вторичного воздуха, вентиляторов рециркуляции, дымососов;
- плотные заслонки на пылепроводах к горелкам;
- запорные заслонки на коробах первичного воздуха;
- разделительную заслонку РЗ между напорными коробами первичного и вторичного воздуха;
в) для котлов с регенеративными воздухоподогревателями открыть регулирующее заслонки на подводе воздуха к ним, плотные заслонки на газовых байпасах, закрыть плотные заслонки на тракте домовых газов перед воздухоподогревателями, открыть заслонки перед золоуловителями и за ними;
г) закрыть заслонки на линии рециркуляции горячего воздуха на всас дутьевых вентиляторов.
10. Подготовить к включению в работу систему гидрозолоудаления (ГЗУ), для чего:
а) включить аппарат гидрозолоудаления;
б) собрать схему подачи смывной воды на шлаковые ванны по золовой и шлаковой канавам;
в) собрать схему подачи технической воды на охлаждение подшипников дымососов, дутьевых вентиляторов, вентиляторов рециркуляции, мельниц, на орошение цилиндрической части скрубберов и решеток. Избыточное давление воды в последнем случае должна быть равным 0,4 ат. Избыточное давление воды на орошение решеток скруббера должно быть 1,3 - 1,5 ат;
г) включить в работу шлаковые транспортеры и дробилки.
11. Подготовить схему пароводяного тракта котла (см. рис. 1), для чего;
а) открыть:
• общую задвижку обвода быстрозапорной задвижки БЗЗ;
• задвижку СЗ-1Бис на линии сброса воды из растопочных сепараторов в коллектор 20 ат;
• задвижку на линии впрыска в РОУ-1;
• парозапорную задвижку ПЗ-3 перед РОУ-1;
• задвижки на обводе РОУ-1;
• дроссельные клапаны Д-3 перед растопочными сепараторами на обоих потоках;
• задвижку на линии сброса из коллектора 20 ат в промежуточную емкость или в циркканал СЗ-2;
• распределительные заслонки на обоих "холодных" паропроводах промперегрева;
• постоянно действующие дренажи предохранительных клапанов свежего пара;
• воздушники на первичном тракте котла и в системе подвесных труб;
• дренажи промперегрева, выведенные в конденсатор турбины;
• вентили на импульсных линиях КИП и автоматики;
• вентили на линиях подачи охлаждающей воды в охладители отбора проб питательной воды и пара;
б) закрыть:
• быстрозапорную задвижку БЗЗ;
• клапаны ДРК дифференциального регулятора питания на обеих линиях;
• задвижки на обводах БЗЗ;
• регулирующие питательные клапаны РПК на обеих линиях;
• запорные задвижки на линиях впрысков, в том числе и пускового, в обе линии пароводяного тракта котла;
• регулирующие клапаны впрысков по обеим линиям;
• встроенные задвижки ВЗ на обеих линиях;
• регулирующие клапаны Д-1 и Д-2 на сбросных линиях из растопочных сепараторов на обеих линиях;
• главные паровые задвижки и их байпасы;
• парозапорные задвижки ПЗ-4 перед РОУ-2;
• клапаны РОУ-1 и РОУ-2;
• задвижку СЗ-1 на паропроводе сброса из коллектора 20 ат в деаэратор;
• задвижки на линиях аварийных сбросов по обеим потокам;
• паровые задвижки на байпасах всех линий промперегрева;
• воздушники промперегревателя;
• запорную задвижку на линии аварийного впрыска;
• регулирующие клапаны аварийного впрыска;
• запорную задвижку на линии впрыска в РОУ-2;
• регулирующие клапаны впрыска в РОУ-2 и в РОУ-1;
• дренажи котла (за исключением дренажей промперегрева, выведенных в конденсатор);
• вентили отборников проб воды и пара;
• запорные вентили на линиях паровой обдувки котла.
12. Подготовить мазутное кольцо котла, для чего:
а) установить циркуляцию мазута через мазутное кольцо и проверить наличие мазутных форсунок и их исправность;
б) собрать схему подачи мазута на все форсунки котла;
в) проверить время закрытия отсечных задвижек на мазуте, а также плотность их закрытия. При неплотных отсечных задвижках или времени их закрытия более 15 - 17 сек растопка не допускается;
г) прогреть и поставить под давление паровое кольцо, продуть паром все форсунки;
д) подготовить факелы для розжига форсунок;
в) установить давление пара в паровом кольце 15 - 18 ат, давление мазута в мазутном кольце 10 ат (температура мазута в зависимости от его марки должна соответствовать указанной в ПТЭ).
Примечание. Давление пара должно превышать давление мазута.
13. Подготовить к растопке схему газопроводов, для чего:
а) закрыть газовые задвижки перед горелками и открыть перед ними продувочные свечи;
б) снять заглушки на газопроводе и открыть быстрозапорную газовую заслонку;
в) открыть запорную газовую задвижку перед котлом и на линии подвода газа к газовым горелкам 3-го яруса (для котлов ПК-33-1);
г) заполнить газопровод в пределах котла газом и взять анализ горючего газа;
д) через дренажи спустить скопившуюся в газопроводах воду, после чего их закрыть.
Примечание. Категорически запрещается продувать газопровод через горелки в топку.
14. Опробование дистанционного управления всеми задвижками и арматурой выполняется в процессе сборки соответствующих схем. При неисправном состоянии дистанционного управления растопка котла не допускается.
15. Подготовить к пуску системы пылеприготовления и паровой обдувки согласно особым инструкциям.
16. Проверять исправность состояния сигнализации, связи, освещения котла и вспомогательного оборудования.
17. Подготовить КИП, автоматику и защиты котлоагрегата в соответствии с "Типовой инструкцией по пуску из различных тепловых состояний и останову блока 200 Мвт с прямоточным котлом ПК-33".
Примечание. При неисправности КИП растопка котла не допускается.
18. Заполнить водой питательный тракт от деаэраторов до БЗЗ на узле питания котла. При этом воздушники на питательном трубопроводе должны быть открыты. После заполнения питательного тракта воздушники закрыть.
Примечание. Котел заполнять только де аэрированной водой.
19. Включить в работу один питательный электронасос.
20. Открыть задвижки на обводах БЗЗ и открытием РГПС и ДРК подать воду в котел, установив расход в каждой магистрали 100 - 150 т/ч.
21. По мере заполнения котла и появления сплошной струи воды из воздушников закрыть последние, за исключением воздушников подвесных труб, которые следует закрыть после окончания операции по вытеснению воздуха.
22. После заполнения котла водой и при наличии вакуума в конденсаторе не менее 300 мм рт. ст. перейти к операциям по вытеснению воздуха и прокачке воды, для чего:
а) после появления воды из воздушников за ВРЧ полностью открыть дроссельные клапаны Д-1 и Д-2 на сбросах из встроенных сепараторов, пустить второй ПЭН и прокачивать воду по каждой линии расходом не менее 300 т/ч в течение 10 - 15 мин;
б) в конце прокачки клапанами Д-3 произвести 5 - 6 изменений давления в испарительной части от 10 до 140 ат, после чего закрыть все воздушники первичного тракта (местные и сниженные);
в) подтянуть вручную встроенные задвижки ВЗ, установить давление в испарительной части котла 130 ат при расходе по 100 т/ч по линии, воздействуя на РПК и Д-3;
г) перейти на основную схему питания, прикрывая РПК и открыв БЗЗ;
д) во время прокачки воды проверить плотность арматуры впрысков, плотность дренажей, а также КИП пароводяного тракта. Продуть впрыски через их дренажи.
Примечание. Открытие дренажей впрысков при работе котла не допускается.
23. Включить в работу регулятор давления в испарительной части на поддержание давления 120 ат и стабилизатор питания на поддержание расхода воды 100 т/ч по линии. Указанные величины должны поддерживаться на этом уровне в течение всего периода растопки.
Примечание. При достижении требуемого качества воды, сбрасываемой из котла в промежуточную емкость, перевести сброс из коллектора 20 ат на деаэраторы блока. При сбросе воды в промежуточную емкость производить подпитку деаэраторов из бака запаса конденсата.
24. После подъема вакуума на турбине до 500 - 550 мм рт. ст. приступить к растопке котла, для чего:
а) включить на I скорость дымососы котла;
б) включить на I скорость дутьевой вентилятор первичного воздуха и после разворота перевести его на II скорость;
в) включить на I скорость дутьевой вентилятор вторичного воздуха;
г) воздействуя на направляющие аппараты дутьевых вентиляторов, выровнять расходы воздуха через воздухоподогреватели, установив на них перепады давлений по 15 - 20 кГ/м2;
д) воздействуя на направляющие аппараты дымососов, установить разрежение в топочной камере в пределах 5 - 8 кГ/м2 и включить регулятор разрежения в топке;
е) через 10 мин после включения дымососов зажечь по одной мазутной форсунке в каждом из трех отсеков топки и в течение 20 - 30 мин довести температуру газов за ширмовым пароперегревателем до 420 - 450 °С, поочередно включая дополнительные форсунки. Перекосы газовых температур устранять регулированием производительности отдельных форсунок;
ж) защиту по прекращению питания при помощи накладки перевести в положение "Отключение". Ключ переключателя блокировок перевести в положение "Защита включена".
При растопке на газе включить по одной газовой горелке в каждом отсеке топки, для чего:
а) закрыть заслонку на подводе вторичного воздуха к зажигаемой горелке;
б) включить электрозапал или запальник;
в) после загорания запальника подорвать газовую задвижку перед зажигаемой горелкой и проследить за воспламенением газа;
г) постепенным открытием газовой задвижки и воздушной заслонки перед горелкой нагрузить горелку;
д) регулирующим клапаном на подводе газа установить давление газа около 0,3 ат.
Примечание. Если при розжиге горелки газ не воспламенился после открытия газовой задвижки или воспламенился и погас, немедленно закрыть газовую задвижку, включить запал (вынуть запальник) и в течение 10 мин вентилировать топку, после чего вновь разжигать горелку.
25. С момента включения форсунок вести тщательное наблюдение:
а) за подачей воды в котел;
б) за работой форсунок;
в) за температурой газов за ширмовым пароперегревателем;
г) за давлением пара в испарительной части и на выходе из котла;
д) за температурой воды на выходе из подвесных труб, которая не должна превышать 310 - 315 °С;
е) за температурными смещениями паропроводов в соответствии со специальной инструкцией.
Примечание. Температура газов за ширмами без охлаждения промежуточного пароперегревателя должна быть не выше 550 °С.
26. При повышении давления за котлом до 10 - 15 ат перевести сброс пароводяной смеси на паровпускные устройства конденсатора, для чего:
а) открыть клапан РОУ-1 на 5 - 10 %;
б) закрыть задвижки на линии сброса в нижнюю часть конденсатора, снять напряжение с их электроприводов и навесить на задвижки замки. До полного закрытия задвижек на линии сброса повышение давления сверх уровня, указанного в п. 24, запрещается.
Примечание. Температура пара после РОУ-1 не должна превышать 160 °С.
27. При достижении давления на выходе из котла 45 - 50 ат, при температуре пара 280 - 290 °С открыть задвижки на линиях сброса пара от защитных клапанов в конденсатор, открыть задвижку ПЗ-4 перед РОУ-2 и через РОУ-2 дать пар на прогрев системы промперегрева,
28. При повышении давления за котлом до 45 - 50 ат постепенным открытием клапана РОУ-1 установить его на уровне 25 ат.
Примечания:
1. В случае достижения температуры перегрева при давлении ниже 45 - 50 ат открытие клапана РОУ-1 производить, не ожидая дальнейшего повышения давления.
2. При подъеме давления в коллекторе 20 ат до 16 - 18 ат открыть задвижки на линии сброса в промежуточную емкость СЗ-2.
3. В случае роста давления в деаэраторах свыше 6 ат при полностью открытом сбросе из паро-уравнительной линии в конденсатор прикрывать задвижки на линии сброса в деаэратор из коллектора 20 ат.
29. После достижения температуры перегрева за котлом собрать схему растопочного впрыска. С помощью РОУ-1 и растопочного впрыска установить за котлом параметры пара, необходимые для толчка турбины: РО = 25 ÷ 30 ат, tО = 280 ÷ 300 °С. Включить регулятор давления РОУ-1 и регулятор растопочного впрыска.
30. Перед толчком турбины отключить РОУ-2 и закрыть задвижку ПЗ-4.
31. Пустить турбогенератор в соответствии с инструкцией по его обслуживанию.
Разворот турбогенератора до номинальной скорости вращения ротора и его нагружение вести в соответствии с графиком пуска блока из холодного состояния (рис. 3). После набора на турбине номинальных оборотов произвести синхронизацию генератора и включить его в сеть, взяв нагрузку 5 - 10 Мвт.
32. В процессе разворота турбины давление пара следует поддерживать постоянным на уровне 25 - 30 ат, регулируя его с помощью РОУ-1. Подачу топлива в топку осуществлять, исходя из условия поддержания степени открытия клапана РОУ-1 в пределах 20 - 50 %.
Подъем температуры пара производить в соответствии с графиком пуска блока из холодного состояния. Температура свежего пара при выходе турбогенератора на номинальную скорость вращения должна находиться в пределах 380 - 400 °С, вторично перегретого - 360 - 380 °С.
33. Регулирование сброса из пусковых сепараторов в процессе пуска котла производить с помощью клапанов Д-1 и Д-2 (см. рис. 1), исходя из условия поддержания минимальной величины проскока пара или минимального уровня в копилках. Величину проскока корректировать по температуре за потолочным экраном, которая устанавливается на уровне 290 - 310 °С в зависимости от необходимого перегрева за котлом.
34. Корректирование параметров пара производить задатчиками соответствующих пусковых регуляторов. Регулирование температуры вторично перегретого пара производить байпасами I ступени промежуточного пароперегревателя.
Следить за плавностью подъема температуры свежего пара, не допуская ее колебаний более чем на 5 °С.
Следить за средними температурами пара и воды по тракту котла (особенно за подвесными трубами).
Примечание. При повышении температуры пара за переходной зоной до 360 - 370 °С еще до выхода на прямоточный режим увеличить расход воды на 10 - 15 т/ч на линию.
35. Повышение паропроизводительности котла и нагружение турбогенератора производить путем включения мазутных форсунок.
Рис. 3. График пуска блока из холодного состояния:
tО - температура свежего пара; tnn -
температура вторичного пара; РО - давление свежего пара;
n - скорость вращения турбины; N - нагрузка
генератора; I - розжиг форсунок; II - начало
прогрева перепускных труб ц.в.д. и ц.с.д.; III - начало разворота турбины; IV -
начало
нагружения турбины; V - перевод котла на прямоточный режим.
Примечание. График составлен для температуры верхней части Ц.В.Д. около 60 °С.
При нагрузке турбогенератора около 30 Мвт и температуре первичного воздуха 140 - 150 °С включить в работу первую мельницу (пуск мельницы производится по специальной инструкции), для чего:
а) воздействуя на направляющие аппараты дутьевых вентиляторов, увеличить расход общего воздуха, установив на воздухоподогревателях перепад 30 - 40 кГ/м2;
б) открыть заслонки на пылепроводах включаемой мельницы;
в) включить мельницу;
г) включить ПСУ на минимальной скорости вращения и одновременно открыть заслонки на воздуховоде к мельнице; закрыть атмосферный клапан перед мельницей;
д) включить регулятор расхода первичного воздуха на мельницу.
Примечание. Для котлов с регенеративными воздухоподогревателями (РВП) при нагрузке около 20 Мвт дымовые газы пустить через РВП, открыв соответствующие заслонки перед ними, и закрыть заслонки на байпасах;
е) уменьшить подачу мазута или газа в топку, не допуская больших колебаний тепловыделения в топке. Отключать форсунки на неработающих горелках.
36. После включения мельницы стабилизировать режим работы топки, следя:
а) за содержанием кислорода в дымовых газах за промежуточным пароперегревателем, которое в диапазоне нагрузок от 30 до 100 % должно изменяться в пределах 8 - 4 %;
б) за температурой аэросмеси в шахте мельницы, поддерживая ее на уровне 90 - 100 °С с помощью присадки холодного воздуха.
37. Включить вентиляторы рециркуляции и довести температуру воздуха перед воздухоподогревателями до 50 - 55 °С.
38. Увеличить паропроизводительность котла до нагрузки на турбогенераторе 50 - 60 Мвт, при которой включить в работу вторую мельницу.
39. При вводе в работу мельниц следить за давлением перед растопочными сепараторами, не допуская повышения его свыше 160 ат, и за расходом воды по магистралям, не допуская снижения его ниже 100 т/ч.
40. При повышении температуры за ВРЧ по обоим потокам на 10 - 15 °С выше температуры насыщения перевести котел на прямоточный режим, для чего:
а) закрыть клапаны Д-1 и Д-2 (см. рис. 1);
б) закрыть задвижки на линии сброса из растопочных сепараторов в коллектор 20 ат и в деаэраторы СЗ-1Бис, CЗ-1 и СЗ-2, после чего снять напряжение с их электроприводов;
в) изменением задания регулятору давления РОУ-1 поднять давление перед турбиной до 90 - 100 ат, одновременно поддерживая ее нагрузку постоянной на уровне 50 - 60 Мвт воздействием на регулирующие клапаны;
г) начать открытие встроенных задвижек, перевести РОУ-1 на дистанционное управление и с его помощью поднять давление перед турбиной до 130 ат. Одновременно прикрывать клапаны турбины, не допуская увеличения ее нагрузки. При повышении давления пара до номинального включить в работу выходной впрыск;
д) после полного открытия встроенных задвижек снять напряжение с их электроприводов;
е) включить в работу регулятор давления РОУ-1 на поддержание давления 130 ат;
ж) включить в работу регуляторы впрысков, предварительно собрав схемы подачи воды, закрыть пусковой впрыск и отключить его регулятор, снять напряжение с электроприводов задвижек пускового впрыска;
з) отключить регуляторы давления перед сепараторами, оставив клапаны Д-3 на входе в сепараторы в открытом положении. Снять напряжение с электроприводов клапанов Д-3.
41. После вывода котла на номинальное давление включить в работу регулятор питания.
42. Продолжать нагружение блока и подъем температуры свежего и вторично перегретого пара в соответствии с графиком нагружения турбины. Паропроизводительность котла при этом регулировать, исходя из условия частичного (не более 15 %) открытия клапана РОУ-1.
43. После перехода на прямоточный режим нагружение турбины производить воздействием на механизм управления клапанами турбины. При этом клапан РОУ-1 будет автоматически закрываться. После полного его закрытия включить третью по счету мельницу, оставив в работе три мазутные форсунки. При нагрузке на турбогенераторе около 100 Мвт включить в работу четвертую мельницу. Включение каждой мельницы производить на холостом ходу и после увеличения ее нагрузки до нагрузки ранее включенных мельниц подключить ее к плоскому контроллеру.
44. При нагрузке менее 120 Мвт, регулирование подачи топлива осуществлять вручную воздействием на плоский контроллер работающих мельниц. При нагрузке на турбогенераторе около 120 Мвт включить в работу регулятор топлива и общего воздуха. Включить регулятор давления "до себя" на турбине на поддержание давления 130 ат, отключить РОУ-1 и закрыть ПЗ-3. При нагрузке 140 Мвт отключить мазутные форсунки. Включить защиту от погасания факела и защиту при понижении температуры свежего пара.
45. При нагружении блока свыше 120 Мвт подачу воздуха в топку котла осуществлять согласно указаниям режимной карты.
46. В течение всего времени работы котла регулярно производить запись показаний измерительных приборов в суточные ведомости и эксплуатационные журналы.
Систематически следить за записями в журналах и суточных ведомостях, и в случае каких-либо отклонений немедленно выяснить причину их возникновения для принятия соответствующих мер.
Нормальные эксплуатационные параметры свежего пара: давление 140 ат, температура 570 °С; вторично перегретого пара - 25 ат, 570 °С.
47. В процессе эксплуатации котла руководствоваться следующим:
а) минимальная растопочная нагрузка не должна быть ниже 200 т/ч (100 т/ч в каждой линии) по водомерам;
б) минимальная длительная нагрузка котла по паромеру должна составлять 400 т/ч (120 - 130 Мвт на турбогенераторе);
в) максимальная длительная нагрузка по условиям шлакования поверхностей нагрева и надежности работы ширмового пароперегревателя при отключенных п.в.д. (tП.В. = 158 °С) должна составлять около 540 т/ч, с включенными п.в.д. (tП.В. = 230 °С) - 580 т/ч (200 Мвт);
г) максимальная расчетная нагрузка котла составляет 640 т/ч с включенными п.в.д.;
д) температура газов за ширмами не должна быть выше 820 - 840 °С;
е) на нагрузках 120 - 150 Мвт должны быть включены четыре мельницы, на нагрузках выше 150 Мвт - пять мельниц;
ж) при нагрузках ниже 400 т/ч, а также при переходах с одного агрегата (мельницы, вентиляторы, дымососы) на другой необходимо включать по одной форсунке в каждом отсеке топки. При нагрузке 360 т/ч и ниже мазут должен гореть постоянно.
48. На всех нагрузках при работе котла в прямоточном режиме (при закрытых сбросах из растопочных сепараторов и открытых встроенных задвижках) должен быть включен и настроен на давление в перемычке перед турбиной 130 ат с допустимой неравномерностью регулирования ±5 ат регулятор давления пара "до себя" на турбине.
49. Увеличение и снижение нагрузки котла производится путем воздействия на плоский контроллер и на РПК. Одновременно с изменением подачи топлива и воды в котел должен соответственно изменяться расход вторичного воздуха. Давление вторичного воздуха за воздухоподогревателем в диапазоне нагрузок 150 - 200 Мвт следует изменять примерно на 10 кГ/м2 на каждые 10 Мвт.
50. Перед каждый изменением нагрузки необходимо иметь устойчивые параметры пара за основным и промежуточным пароперегревателями.
51. При увеличении нагрузки необходимо:
а) увеличить подачу топлива, исходя из условия увеличения температуры газов за ширмовым пароперегревателем на 15 - 20 °С;
б) по мере роста паропроизводительности и температуры газов за пароперегревателем увеличить подачу воды на 15 - 20 т/ч в каждой магистрали;
в) корректирование вновь устанавливаемого расхода питательной воды производить по температуре среды за переходной зоной, которая должна поддерживаться в пределах 350 - 360 °С при средних расходах воды на впрыски;
г) после достижения устойчивого режима работы топки и стабилизации температуры пара повторением указанной операции повысить нагрузку на котле до требуемой величины.
52. При снижении нагрузки необходимо:
а) уменьшить подачу топлива, исходя из условия понижения температуры газов за ширмовым пароперегревателем на 15 - 20 °С;
б) по мере снижения паропроизводительности и температуры газов за пароперегревателем уменьшить подачу воды на 15 - 20 т/ч по каждой линии;
в) корректирование вновь устанавливаемого расхода питательной воды производить по температуре за переходной зоной, которая должна поддерживаться в пределах 350 - 360 °С при средних расходах воды на впрыски;
г) после достижения устойчивого топочного режима и стабилизации температуры пара повторением указанных операций снизить нагрузку до требуемой величины.
53. Если в процессе увеличения нагрузки необходимо пустить мельницу, то при этом нужно либо отключить часть мазутных форсунок, либо разгрузить работающие мельницы, исходя из условия поддержания постоянной нагрузки котла в момент включения мельницы.
Дальнейшее увеличение тепловой нагрузки топки производить путем загрузки всех работающих мельниц.
54. Если при снижении нагрузки необходимо остановить мельницу, то одновременно с ее остановом следует увеличить нагрузку остальных мельниц, исходя из условия поддержания постоянной нагрузки котла в момент отключения мельницы. Далее тепловую нагрузку топки снижать за счет разгрузки оставшихся в работе мельниц.
Операции по останову мельницы выполнять в такой последовательности:
а) открыть заслонку на присадке холодного воздуха перед ней;
б) отключить ПСУ;
в) после окончания вентиляции отключить мельницу и закрыть заслонки первичного воздуха;
г) открыть атмосферный клапан перед мельницей.
55. При дистанционном управлении или частично включенной автоматике котел должен работать на базовой нагрузке. Во всех режимах нагрузка турбины должна соответствовать нагрузке котла, что должно обеспечиваться регулятором давления "до себя".
56. В целях стабилизации заданной нагрузки котла необходимо стабилизировать тепловую нагрузку топки.
57. Для оценки величины и направления изменения тепловыделения в топочной камере используются следующие опережающие импульсы:
а) по температуре газов за ширмовым пароперегревателем - ТГ;
б) по паропроизводительности котла - DK;
в) по давлению пара за котлом - РО.
Эти импульсы начинают изменяться через 15 - 30 сек после начала изменения тепловыделения в топке. Следует учитывать, что чем меньше время отклонения указанных импульсов, тем меньше последующие отклонения температуры пара по тракту.
58. При постоянных величинах подачи воды в котел и нагрузки турбины указанные величины изменяются в направлении изменения тепловыделения в топке.
При колебаниях нагрузки на турбине DK и РО изменяются в противоположном направлении и не могут быть использованы для оценки изменения тепловыделения.
59. Основой поддержания нормальных параметров пара является строгое соответствие расхода воды тепловыделению в топке, что достигается стабилизацией температуры пара за переходной зоной на 10 - 20 °С выше температуры насыщения.
60. Расход питательной воды для каждой нагрузки устанавливается и поддерживается на уровне, несколько меньшем паропроизводительности для обеспечения возможности регулирования температуры пара впрысками. Средний суммарный расход воды на впрыски, так же как и средние величины отдельных впрысков, выбираются по температурным условиям работы поверхностей нагрева, находящихся по тракту до соответствующего впрыска.
61. При ручном управлении допускаются колебания расхода воды в котел в пределах ±10 т/ч, температуры газов за ширмами - в пределах ±7 ÷ 10 °С, давления за котлом ±2 ат. При нормальных эксплуатационных условиях поддержание температуры пара по тракту осуществляется впрысками, а расход питательной воды изменяется лишь при выходе впрысков из диапазона регулирования. Длительная работа с минимальными или максимальными расходами воды на впрыски не допускается.
При достижении предельного значения расхода на впрыск IV следует изменить расход воды на впрыск III, а при достижении предельного расхода на впрыск III следует изменить расход питательной воды на котел.
62. Средние значения температуры по пароводяному тракту котла на различных нагрузках при нормальной величине впрысков и температуре перегрева 570 °С, а также максимально (кратковременно) допустимые указаны в таблице.
|
Место измерения |
Средние значения, °С |
Предельные значения, °С |
|
За нижней радиационной частью |
340 - 350 |
350 |
|
За переходной зоной |
350 - 360 |
380 |
|
За средней радиационной частью |
410 - 420 |
440 |
|
За верхней радиационной частью |
430 - 440 |
480 |
|
За потолочным экраном |
460 - 470 |
490 |
|
За ширмами первое ступени |
510 - 520 |
530 |
|
То же для котлов ПК-33-1 |
500 |
510 |
|
За ширмами второй ступени |
560 - 575 |
580 |
|
То же для котлов ПК-33-1 |
550 |
560 |
|
За второй ступенью промежуточного пароперегревателя |
565 - 575 |
575 |
|
За конвективным пароперегревателем котла ПК-33-1 |
565 - 575 |
580 |
63. Средний расход воды на впрыск III между СРЧ и ВРЧ составляет 7 %, а на впрыск IV между ПЭ и ШПП-1 - 3 % от нагрузки котла.
Регулирование расхода воды на впрыски вести из условия поддержания температуры пара за впрысками в пределах:
за впрыском III - 380 - 390 °С
за впрыском IV - 450 - 460 °С
Примечание. За выходным впрыском котла ПК-33-1 температура составляет 520 °С. Корректирование температуры пара за впрыском III вести по температуре за ВРЧ. Корректирование температуры за впрыском IV вести по температуре пара за котлом. При этом расход воды на дополнительный впрыск между I и II ступенями ширм устанавливается таким, чтобы температура за ШПП-1 не превышала 520 °С.
64. При резких изменениях нагрузки котла, связанных с аварийными ограничениями по топливу, тяге и дутью, а также при резких изменениях нагрузки турбины расход питательной воды необходимо приводить в соответствие с новым значением тепловой нагрузки, а нагрузку котла - в соответствие с нагрузкой турбины, ориентируясь при этом на температуру газов за ширмами, производительность, давление, температуру свежего пара.
Последующая корректировка расхода воды в котел производится по температурам пара по тракту и средним величинам впрысков.
65. В том случае, когда, несмотря на принятые меры (закрытие клапанов впрысков, изменение расхода питательной воды, топлива), температура пара за СРЧ снижается до 360 °С, необходимо открыть аварийный сброс. С началом роста температуры за СРЧ аварийный сброс немедленно закрыть.
Примечание. При пользовании аварийным сбросом необходимо иметь в виду, что несвоевременное его закрытие (после начала роста температуры пара за СРЧ) может привести к аварийному повышению температуры пара.
66. Регулирование температуры вторично перегретого пара производится:
а) байпасированием входной ступени ("холодного" пакета) промежуточного пароперегревателя;
б) аварийным впрыском;
в) изменением распределения вторично перегретого пара по потокам промежуточного пароперегревателя.
67. Основным средством регулирования температуры вторично перегретого пара является изменение степени байпасирования. Байпасирование производится из условия поддержания постоянной температуры пара за байпасом (на входе в "горячий" пакет промежуточного пароперегревателя). При этом необходимо одновременно следить за температурой пара на выходе из "горячего" пакета промперегревателя, по которой корректировать температуру пара после байпаса. Для повышения температуры вторично перегретого пара степень байпасирования уменьшается, для понижения - увеличивается.
68. При регулировании температуры вторично перегретого пара изменением степени байпасирования необходимо контролировать температуру воздуха за II ступенью воздухоподогревателя. При повышении ее до 430 °С перейти на регулирование аварийным впрыском.
69. Когда диапазон регулирования температуры вторично перегретого пара в сторону ее снижения паровыми байпасами исчерпан, включить аварийный впрыск, после чего ликвидировать причину повышения температуры вторично перегретого пара. Длительная работа с включенным аварийным впрыском не рекомендуется.
70. При возникновении перекоса по температуре вторично перегретого пара или при большой разнице в степени открытия паровых байпасов необходимо с помощью заслонок перераспределить расход вторично перегретого пара по потокам промежуточного пароперегревателя. Одновременно принять меры по устранению перекоса по температуре газов.
После устранения перекоса по температуре газов заслонки вновь открыть полностью.
71. По условиям надежности тепловой работы подвесных труб и змеевиков НРЧ запрещается работать на режимах, при которых температура воды за подвесными трубами превышает 320 °С (нормально температура за подвесными трубами должна быть примерно на 15 °С выше температуры воды за экономайзером).
72. Раз в смену производить проверку температуры витков по всем поверхностям нагрева, после чего сделать запись в ведомости котла о произведенной проверке и имеющихся замечаниях.
73. При нормальной работе должен быть постоянно включен регулятор разрежения в топке. При этом разрежение в верхней части топки должно поддерживаться на уровне 5 кГ/м2.
74. На всех нагрузках в работе должны находиться два дымососа и два дутьевых вентилятора.
75. Подачу воздуха в топку котла регулировать направляющими аппаратами дутьевых вентиляторов, поддерживая содержание кислорода в дымовых газах на уровне 3,5 - 4,0 % в диапазоне нагрузок 480 - 640 т/ч.
76. Распределение воздуха между воздухоподогревателями должно производиться в соответствии с режимной картой.
77. Соотношение между первичным и вторичным воздухом регулируется заслонкой на перемычке между коробами первичного и вторичного воздуха.
78. Температуру воздуха перед мельницей поддерживать в пределах 280 - 300 °С, воздействуя на заслонку присадки холодного воздуха.
79. Расход первичного воздуха на мельницы регулировать заслонками, исходя из условия поддержания перепада давлений на соплах Вентури в пределах 40 - 50 кГ/м2 и температуры аэросмеси за мельницами 70 - 100 °С.
80. Запорные заслонки перед мельницами нормально должны быть открыты и включены в схему защиты от взрыва в пылесистеме.
81. Заслонки на линиях подачи вторичного воздуха на работающие горелки и на шлицы заднего дутья нормально должны быть полностью открыты.
82. В процессе работы необходимо строго поддерживать равномерную загрузку мельниц по топливу при помощи регулятора слоя ПСУ.
83. Нормально регуляторы слоя угля на ПСУ должны быть открыты настолько, чтобы плоский контроллер находился между 10-м и 20-м контактом для обеспечения возможности изменения нагрузки с блочного щита в обе стороны.
84. Подбирая сочетания работающих мельниц и их загрузку, следует стремиться к тому, чтобы в каждом отсеке топки работало одинаковое количество горелок.
85. При нормальной работе пыле проводы к верхнему ярусу горелок должны быть закрыты. Если в работе находятся пять мельниц, то три из них должны работать на крайние отсеки, а две - в средний отсек, причем последние должны быть загружены несколько меньше по индивидуальным реостатам, чем работающие в крайние отсеки. Если же в работе находятся четыре мельницы, то в средний отсек должна работать одна с загрузкой, несколько большей, чем у мельниц, работающих в крайние отсеки.
86. Во избежание осаждения пыли в пыле проводах работающих мельниц не следует снижать расход воздуха ниже 70000 м3/ч на мельницу, чему соответствует перепад давлений на соплах Вентури 40 кГ/м2 при температуре 300 °С. Для профилактики необходимо регулярно производить продувку пылепроводов согласно установленному графику.
87. Мельницы необходимо периодически останавливать на профилактические осмотры и замену изношенных элементов (бил, билодержателей). Время профилактических осмотров устанавливается, исходя из гарантийного срока работы мельниц после ремонта, по истечении которого мельница должна быть остановлена в ремонт без специальных заявок. Для ревизии состояния цепи скребкового ПСУ уголь с ПСУ ремонтируемой мельницы должен быть сработан.
88. Каждые два часа должно производиться прослушивание топки и осмотр факела через лючки.
89. Качество питательной воды должно соответствовать приведенным ниже нормам:
|
|
Не более |
|
Общая жесткость, мжг-экв/кг |
0,5 |
|
Кремнекислота в пересчете на SiO3, мкг/кг |
30 |
|
Натриевые соединения в пересчете на Na2SO4, мкг/кг |
50 |
|
Растворенный кислород, мкг/кг |
10 |
|
Содержание железа в пересчете на Fe, мкг/кг |
20 |
|
Содержание меди в пересчете на Cu, мкг/кг |
7 |
|
Масло, мкг/кг |
Следы |
|
Значение pH |
9 ± 0,2 |
90. При ухудшении качества питательной воды необходимо произвести анализы конденсата и добавков, установить источники загрязнений питательной воды и устранять их. При необходимости включить конденсатоочистку.
91. Непрерывный химический контроль за качеством питательной воды и перегретого пара должен быть обеспечен с помощью солеконцентраторов.
92. Соли, отлагающиеся в поверхностях нагрева, удаляются с помощью водных и кислотных промывок. Водные промывки производить при каждом пуске, кислотные - по результатам тепло химических испытаний. Для определения периодичности промывок необходимо знать:
а) максимальное количество солевых отложений, которое допустимо накапливать в котле;
б) величину солевых отложений в котле при его эксплуатации.
Солеемкость котла должна определяться специальными теплохимическими испытаниями. Ориентировочное ее значение составляет 160 - 250 кг.
93. Следует вести учет солевых отложений в котле по разности солесодержания питательной воды и отдаваемого пара, а такие по количеству солей, удаляемых из котла при растопках.
При систематическом соблюдении норм качества питательной воды длительность межпромывочного периода составляет 6 - 8 мес.
94. В случае, если отмечаются частые повышения солесодержания отдаваемого пара, свидетельствующие о вымывании солей из котла, необходимо обеспечить в кратчайший срок останов котла и проведение водной промывки, независимо от длительности работы котла после предыдущей промывки.
95. Необходимость кислотной промывки устанавливается при проведении капитального ремонта котла. При этом следует произвести вырезки участков труб различных поверхностей нагрева, в которых возможно отложение солей, и определить толщину и состав отложений.
96. Допустимая скорость изменения температуры металла паропроводов не долита превышать 5 °С/мин.
Подача воды в паропровод разрешается, если разность температур между водой и металлом не превышает 50 °С.
97. Запрещается открывать задвижку перед РОУ-1 при рабочих параметрах, если паропровод РОУ-1 не прогрет.
Для прогрева перемычки на паропроводах свежего пара необходимо держать открытыми дренажи трубопроводов к предохранительным клапанам.
98. При осмотрах оборудования необходимо обращать внимание на состояние подвесок и опор, отсутствие посторонних предметов на плитах шариковых опор и наличие необходимых зазоров между плитами, отсутствие защемления паропроводов.
99. Нельзя допускать попадания воды на наружную поверхность работающего паропровода и производить регулирование затяжки пружины на паропроводе, находящемся под давлением.
100. При появлении парения в местах сварных стыков, в стенках деталей арматуры или обрыва подвесок блок должен быть остановлен с разрешения главного инженера станции.
101. В процессе растопки котла после капитального ремонта следует вести наблюдение за расширениями поверхностей нагрева котла и паропроводов по реперным точкам.
102. На паропроводах свежего пара устанавливаются четыре предохранительных клапана, настраивающиеся на давление: рабочие - 151 ат, контрольный - 147 ат. Четыре предохранительных клапана на "горячих" линиях промежуточного перегрева отрегулированы на давление 26,6 ат.
Грузы импульсных клапанов должны быть надежно закреплены.
С дроссельных вентилей должны быть сняты штурвалы. Вентили на линиях к реле давления импульсно-предохранительных клапанов свежего пара должны быть зафиксированы в открытом положении. При приемке смены необходимо проверять схему предохранительных клапанов.
103. После каждой тысячи часов работы производятся опробование предохранительных клапанов с помощью ключей дистанционного управления.
104. Частота обдувки зависит от нагрузки котла, интенсивности шлакования и заноса поверхностей нагрева.
Примечание. Одним из показателей шлакования топки является рост температуры газов за ширмовым пароперегревателем при неизменной паровой нагрузке котла.
105. Обдувка поверхностей нагрева должна производиться в соответствии с графиком, составленным с учетом конкретных условий работы котла.
106. Нельзя производить обдувку в момент расшлаковки холодной воронки, а также при всех нестационарных режимах. Обдувка должна прекращаться за час до сдачи смены.
Во время приемки смены следует проверять центровку обдувочных аппаратов относительно оси лючка. Аппаратами, у которых нарушилась центровка, до устранения дефекта пользоваться нельзя.
107. Если в процессе обдувки электродвигатель аппарата перегружается, необходимо отключить его, вручную возвратить аппарат в исходное положение (ОПР-5 - рукояткой, ОПДЭ-2 - цепью), Пользоваться этим аппаратом до устранения причин заедания запрещается.
108. Обдувка производится автоматически включением заданного сочетания обдувочных аппаратов.
109. Для форсунки с паровым распыливанием давление пара должно поддерживаться в пределах 20 - 24 ат, давление мазута - в пределах 8 - 10 ат. Температура мазута в зависимости от марки его должна быть такой, чтобы вязкость не превышала 3 - 4° ВУ.
110. Минимально допустимые величины давлении: пара - 15 ат, мазута - 6 ат.
111. Раз в сутки все форсунки должны проверяться путем поочередного включения в работу. О начале проверки следует предупредить машиниста котла. Неисправные форсунки должны немедленно ремонтироваться.
112. Нормально для охлаждения головок на каждую форсунку должен постоянно подаваться пар (паровой вентиль должен быть открыт на пол-оборота).
113. Нормально все задвижки на основных мазутных магистралях блока и линиях рециркуляции должны быть открыты. Давление мазута поддерживается регулятором на общей сливной магистрали котельной.
114. При плавном останове необходимо произвести разгрузку турбогенератора до нагрузки 60 - 70 Мвт со скоростью 4 - 5 Мвт/мин. В процессе разгрузки блока от 180 до 60 - 70 Мвт температура свежего пара может быть снижена до 500 °С. При этом скорость ее снижения не должна превышать 2 °С/мин, а относительное удлинение ротора высокого давления должно оставаться в пределах положительных значений.
115. Разгрузку блока до растопочной нагрузки производить путем уменьшения загрузки ПСУ по плоскому контроллеру и последовательного отключения работающих мельниц. При нагрузке блока 60 - 70 Мвт в работе должны оставаться две мельницы и три мазутные форсунки.
116. При отключении одной мельницы необходимо снижать расход воды на 30 - 35 т/ч по каждой линии и после стабилизации режима скорректировать расход питательной воды по температуре за переходной зоной, которая должна составлять около 350 °С. Общий расход воды на обе линии должен остаться на уровне не ниже 200 г/ч.
Примечание. Перед началам операций по разгрузке блока открыть запорные задвижки перед РОУ-1 (ПЗ-3), РОУ-2 и на сбросе воды из растопочных сепараторов в коллектор 20 ат. Открыть задвижки на сбросных трубопроводах от защитных клапанов в конденсатор. Собрать электрические схемы встроенной задвижки, клапанов Д-1 и Д-2.
117. При нагрузке 140 Мвт включить по одной мазутной форсунке в каждом отсеке топки.
118. При нагрузке 120 Мвт отключить регулятор топлива и в процессе дальнейшей разгрузки блока регулировать подачу топлива вручную.
119. При нагрузке 75 Мвт открыть задвижки перед шайбовыми обводами котла и закрыть быстрозапорную задвижку на питательной линии.
120. При нагрузке 60 - 70 Мвт отключить регулятор "до себя", после чего механизмом управления турбиной плавно разгрузить ее до 30 - 40 Мвт со скоростью 4 - 5 Мвт/мин, поддерживая давление перед турбиной с помощью РОУ-1 на уровне 130 ат.
121. После снижения нагрузки до 30 - 40 Мвт быстро (в течение одной минуты) разгрузить турбину до 5 - 8 Мвт, воздействуя на механизм управления турбиной.
Рис. 4. График расхолаживания котла и главных паропроводов:
tО
- температура свежего пара; РО - давление свежего пара;
tH - температура насыщения; ТГ -температура
газов за ширмами.
I - отключение первой мельницы; II - отключение второй
мельницы, включение трех форсунок;
III - отключение третьей мельницы; IV - отключение генератора и включение
РОУ-2;
V -включение впрысков: VI - отключение четвертой мельницы; VII - отключение
пятой
мельницы, закрытие встроенных задвижек, открытие дроссельных клапанов перед
растопочными
сепараторами; VIII - последовательное отключение мазутных форсунок; IX -
закрытие РОУ-1
122. Проверить закрытие байпасов ГПЗ. Деблокировать защиты блока. Дистанционно закрыть главные паровые задвижки.
Через 1 - 2 мин после начала закрытия главных паровых задвижек воздействием на кнопку останова прекратить доступ пара в турбину.
123. После отключения турбины включить в работу РОУ-2, открыть дренажи перед ГШ3 и начать снижение температуры перегретого пара на котле с помощью впрысков при неизменном давлении пара. Скорость снижения температуры пара не должна превышать 5 °С/мин (рис. 4).
124. При увеличении суммарного расхода воды на впрыски любого из потоков до 30 - 35 т/ч отключить одну мельницу, поддерживая при этом постоянную температуру пара на выходе. После отключения мельницы продолжить снижение температуры пара с помощью впрысков. После снижения ее до 340 °С, воздействуя на впрыски, довести температуру до насыщения при номинальной давлении.
Во время отключения одной из двух оставшихся в работе мельниц, которые к этому моменту разгружены до нуля по плоскому контроллеру, вторая мельница подгружается своим индивидуальным реостатом.
125. При достижении температуры насыщения закрыть встроенные в тракт котла задвижки включить регуляторы давления перед сепараторами на поддержание давленая 120 ат и открытием клапана РОУ-1 начать снижение давления за котлом. Снижение давления следует производить, исходя из условия, что скорость снижения температуры пара не должна превышать 5 °С/мин.
126. В процессе снижения давления (при открытии РОУ-1 до 80 %) разгрузить и отключить оставшуюся мельницу, поддерживая давление постоянным с помощью РОУ-1. В работе сохранить три мазутные форсунки. Продолжать снижение давления пара открытием РОУ-1 и последовательно отключить мазутные форсунки, повторяя перечисленные выше операции с РОУ-1. После отключения мельницы изменить задание регуляторам давления перед растопочными сепараторами до 90 ат.
127. При давлении за котлом 30 - 40 ат и температуре пара 230 - 250 °С погасить топку, отключить дутьевые вентиляторы и один дымосос.
128. После отключения всех форсунок плавно открыть встроенные задвижки, отключить регуляторы давления перед сепараторами и продолжать снижение давления открытием клапана РОУ-1.
129. При давлении около 15 ат перевести сброс среды из котла в нижнюю часть конденсатора, после чего клапан РОУ-1 закрыть. Продолжать прокачку воды, пока температура металла паропровода не достигнет примерно 200 °С, после чего прекратить прокачку воды.
130. При незашлакованных поверхностях нагрева вентиляция газового тракта должна проводиться в течение 10 - 15 мин, после чего отключить дымосос и остановить механизмы шлакоудаления котла. При зашлакованных поверхностях нагрева останов дымососа произвести после полного расхолаживания котла. При снижении температуры уходящих газов до 50 °С прекратить подачу воды на скрубберы.
131. Заключительные операции по останову котла определяются назначением останова. При выводе котла в резерв следует продуть паром все мазутные форсунки и снять оперативный ток с БЩУ. При выводе котла в ремонт дополнительна выполняются следующие операции:
а) отключается система подогрева и подачи мазута в котел. Производятся продувка паром мазутного кольца;
б) разбираются электрические схемы всех механизмов, отключаются все датчики, охладители отбора проб и прекращается подача технической воды на охлаждение механизмов;
в) при отсутствии давления в котле и температуре воды около 90 °С открывается дренажи поверхностей нагрева котла.
132. Останов с консервацией должен производиться в случаях аварийного останова и может быть проведен планово. Состояние консервации следует поддерживать до выяснения причин, вызвавших останов, и определения длительности простоя и метода последующего пуска.
133. При проведении планового останова с консервацией все операции по разгрузке блока выполнить согласно указаниям пп. 114 - 121.
134. При нагрузке 5 - 8 Мвт отключить блок воздействием на кнопку аварийного останова.
135. После прекращения поступления пара в турбину необходимо:
а) проверить закрытие стопорных и защитных клапанов;
б) отключить генератор от сети;
в) убедиться, что отключились дутьевые вентиляторы и вентиляторы рециркуляции, питательные насосы, мазутные форсунки, мельницы и ПСУ.
Если что-либо, из указанного оборудования не отключилось, следует отключить его вручную. Сквитировать ключи управления отключившегося оборудования.
136. После отключения блока выполнить следующие операции для сохранения давления:
а) закрыть главные паровые задвижки и проверить закрытие их байпасов, закрыть полностью РПК и ДРК на обеих магистралях, быстрозапарную задвижку на питательной линии, регулирующие клапаны и запорные вентили впрысков и аварийного сброса (если они были открыты), полностью закрыть клапан РОУ-1, отключить регулятор давления РОУ-1, закрыть запарные задвижки перед клапанами РОУ-1 и РОУ-2, закрыть встроенные в тракт котла задвижки и дроссельные клапаны перед встроенными сепараторами;
б) закрыть задвижку на напоре питательного насоса;
в) полностью закрыть все постоянно действующие дренажи, проверить закрытие дренажей котла и паропроводов;
г) проверить закрытие клапанов и задвижек на сбросе из встроенных сепараторов и задвижек на сбросе воды из котла в нижнюю часть конденсаторов;
д) через 5 - 10 мин остановить дымососы и закрыть их направляющие аппараты и заслонки. Прекратить подачу воды на скрубберы.
137. Аварийный останов блока может быть произведен:
а) воздействием на кнопку останова без предварительной разгрузки;
б) при действии тепловой защиты.
Действия персонала в первом случае определяются п. 135 и 136.
138. При повышении давления за котлом после останова выше 140 ат открыть ПЗ-3 и РОУ-1, снизить давление за котлом до 140 ат и закрыть РОУ-1 и ПЗ-3. Если к концу ремонта состояние горячего резерва потеряно, произвести выпуск собственного пара, снизив давление за котлом до 25 - 30 ат.
В случае останова блока устройствами тепловой защиты следует переписать все выпавшие блинкеры и выяснить причину отключения блока (какая из защит сработала первой).
139. Если намечается пуск блока из горячего резерва, следует подать пар от постороннего источника на деаэраторы и поддерживать в них давление на уровне 6 ат.
Дренажи турбины, котла, паропроводов не открывать.
140. Останов с расхолаживанием выпуском пара, образующимся за счет аккумулированного тепла, производится:
а) при предполагаемой продолжительности простоя более 30 ч;
б) при простое до 48 ч в случае невозможности расхолаживания по прямоточному режиму.
141. Разгрузку и отключение блока, в зависимости от причин останова производить в соответствии с разделами IV, А и Б.
142. После отключения блока снижать давление пара за котлом воздействием на клапан РОУ-1. Скорость снижения давления не должна превышать 2 ат/мин, а температуры свежего пара (по регистрирующему потенциометру) - 5 °С/мин.
143. При давлении за котлом 25 - 30 ат закрыть встроенные в тракт котла задвижки, включить питательный насос, установить расход питательной воды в каждой линии 50 т/ч и полностью открыть клапаны сброса из сепараторов в промежуточную емкость, собрав требуемую схему предварительно. Продолжать снижать давление за котлом с прежней скоростью воздействием на клапан РОУ-1.
144. При появлении уровня в копилках растопочных сепараторов остановить питательный насос.
145. Если блок останавливается на срок от 2 до 6 - 8 ч, то после снижения давления за котлом до 5 - 10 ат закрыть задвижку ПЗ-3 и РОУ-1, закрыть встроенные задвижки, открыть сбросы из сепараторав, включить питательный насос, произвести прокачку воды при расходе 40 - 50 т/ч в каждой линии, чтобы исключить необходимость прокачки повышенного расхода воды при последующем пуске из неостывшего состояния. В случае переполнения мерительных сосудов прокачку воды прекратить.
Примечание. Прокачку воды при расхолаживании котла и паропроводов допустимо производить только при включенных в работу уровнемерах мерительных сосудов сепараторов.
146. Пуск котла из горячего резерва осуществляется во всех случаях быстрой ликвидация причины аварийного останова, произведенного с консервацией котла.
Как указывалось выше, такой пуск возможен, если температура воды на входе в НРЧ на 10 - 15 °С ниже температуры насыщения, соответствующей давлению в испарительном тракте. Указанное давление должно быть не ниже 80 ат.
147. Перед началом пуска блока выполнить следующие подготовительные операции по котлу:
а) открыть напорную и сбросную задвижки на линии подачи мазута к котлу;
б) отключить защиты блока;
в) подготовить к включению в работу мельницы и воздушную схему котла;
г) открыть запорные задвижки аварийного сброса.
148. После ликвидации аварийного положения на блоке и выполнения подготовительных операций убедиться, что состояние горячего резерва котла сохраняется, и приступить к пуску блока.
149. Включить в работу оба дымососа.
150. Включить в работу дутьевой вентилятор первичного воздуха на I скорости и после его разворота перевести на II скорость.
Включить дутьевой вентилятор вторичного воздуха на I скорости.
Воздействуя на направляющие аппараты дутьевых вентиляторов, установить давление на напоре вентиляторов в соответствии с режимной картой.
Провентилировать топку в течение 3 - 4 мин.
151. Открыть запорные задвижки перед РОУ-1 и РОУ-2.
152. Включить в работу на рециркуляцию один из питательных электронасосов. Пуск насоса осуществляется при открытой задвижке на напоре. Включить АВР питательных электронасосов.
Открыть РПК и ДРК по обеим магистралям котла, установить расход питательной воды по 50 - 60 т/ч в каждой магистрали, включить защиты при прекращении питания котла и при повышении давления перед растопочными сепараторами.
153. Сразу после подачи воды в котел зажечь три мазутные форсунки (по одной в каждом отсеке топки).
154. Одновременно с розжигом форсунок установить растопочный расход воды в котел (по 100 т/ч в каждой линии), открыть аварийные сбросы.
155. С началом роста давления в испарительной части постепенно открывать дроссельные клапаны перед растопочным сепаратором, обеспечивая плавное повышение этого давления до 130 ат, в дальнейшем поддерживать давление на этом уровне до полного открытия вышеуказанных клапанов.
156. Включить регулятор давления РОУ-1 на поддержание давления за котлом, соответствующего моменту пуска.
157. После увеличения расхода воды до 100 т/ч в каждой магистрали включить (с интервалом в 2 - 3 мин) в работу две мельницы, причем первой включается мельница, подающая пыль в средний отсек топки с нулевой загрузкой по индивидуальному реостату; второй - мельница, подающая пыль в крайние отсеки топки с частичной загрузкой по индивидуальному реостату.
Третья мельница, работающая в крайние отсеки топки, включается через 1 - 2 мин после синхронизации турбогенератора (одновременно первая мельница догружается до рабочей загрузки). Через 2 - 3 мин после включения третьей мельницы включается четвертая мельница. Пятая мельница включается при нагрузке 150 - 160 Мвт.
158. Открыть дроссельный клапан РОУ-2 и подать пар в паропроводы промежуточного перегрева.
159. Установить температуру газов за ширмовым пароперегревателем на уровне не более 630 °С, не допуская перекосов.
160. При полном открытии дроссельных клапанов перед пусковыми сепараторами и повышении давления в испарительной части свыше 150 ат приоткрыть встроенные задвижки с тем, чтобы поддержать давление на этом уровне.
161. Поднять температуру пара до 530 - 540 °С, пользуясь при необходимости аварийным сбросом.
Примечание. С момента прохождения пика по давлению после включения второй мельницы аварийные сбросы должны быть закрыты.
162. Прикрывая дроссельный клапан РОУ-1, увеличить давление пара на выходе из котла до 90 ат.
163. Открыть полностью встроенные задвижки. Не допускать повышения давления на выходе из котла свыше 135 ат, воздействуя на клапан РОУ-1.
164. Открыть запорные задвижки впрысков.
165. После установления устойчивого режима работы котла включить регуляторы перегрева и установить параметры пара, соответствующие условиям пуска турбины.
166. После выполнения операции по подготовке генератора к синхронизации приступить к пуску турбины, для чего:
а) открыть байпасы ГПЗ, полностью открыть ГПЗ, после чего байпасы закрыть;
б) закрыть клапан РОУ-2, взвести стопорные и защитные клапаны и, воздействуя на механизм управления, дать пар в турбину.
167. Разворот и синхронизацию турбины производить за минимальное (не более 10 мин) время, обеспечивающее тщательный контроль за состоянием турбины.
Примечание. Если разворот и синхронизация турбины происходит дольше 10 мин, прекратить доступ пара в турбину, закрыв стопорные и защитные клапаны, и включить РОУ-2. После устранения причин задержки разворот турбины возобновить.
168. После включения генератора в сеть взять нагрузку 20 - 25 Мвт.
169. В течение 3 - 4 мин повысить нагрузку до 60 Мвт. Дальнейшее повышение нагрузки котла и повышение температуры пара перед турбиной вести согласно графику пуска, приведенному на рис. 5.
170. При нагрузке 120 Мвт включить в работу регулятор "до себя" и закрыть РОУ-1 и ПЗ-3.
171. При нагрузке 140 Мвт погасить мазутные форсунки.
172. После окончания операций по набору нагрузки котла включить защиты, деблокированные при пуске. Разобрать электросхемы на арматуру: ВЗ, Д-1, Д-2, СЗ-1БИС и СЗ-2.
Рис. 5. График пуска блока из горячего резерва:
РИСП
- давление в испарительной часта котла; I - окончание подготовительных
операций; II - начало
пусковых операций (~ через 4 - 5 мин после отключения генератора от сети,
включение дымососов и
дутьевых вентиляторов); III - включение питательного насоса, открытие запорных
задвижек перед РОУ-1
и РОУ-2; IV - установление расхода воды в котел 50 - 60 т/ч в каждой
магистрали; V - доведение расхода
воды в котел до 100 т/ч в каждой магистрали .Включение трех мазутных форсунок,
включение первой
мельницы, открытие аварийных сбросов; VI - включение регулятора давления РОУ-1;
VII - включение
второй мельницы; VIII - включение РОУ-2; IX - начало открытия встроенных
задвижек; X - закрытие
аварийных сбросов, открытие ГПЗ; XI - закрытие РОУ-2, толчок турбогенератора;
XII - включение
генератора в сеть, включение третьей мельницы; XIII - закрытие РОУ-1; XIV -
включение четвертой
мельницы; XV - включение регулятора "до себя"; XVI - отключение
мазутных форсунок Остальные
обозначения см. на рис. 3 и 4
173. Такой пуск возможен в том случае, если при останове блока были проведены мероприятия по снижению температуры металла (расхолаживанию) паропроводов до 150 - 170 °C.
174. Растопка котла производится на сепараторном режиме, так же как и при пуске из холодного состояния.
Если температура металла паровпускных частей турбины выше 450 °С, то переход на режим работы котла по прямоточной схеме осуществляется перед толчком турбогенератора.
175. Операции по подготовке и пуску котельного агрегата производятся на основании указаний раздела П.
176. После того, как температура свежего пара перед ГПЗ поднимается на 50 °С выше температуры металла турбины, приступить к развороту турбогенератора.
177. Время разворота и нагружения турбогенератора определяется в зависимости от теплового состояния турбины по графику, приведенному на рис. 2.
178. В процессе разворота и нагружения турбины плавно повышать температуру свежего и вторично перегретого пара с таким расчетом, чтобы при нагрузке 200 Мвт они достигли номинального значения. Следить, чтобы температура вторично перегретого пара не превышала температуры свежего пара.
179. Все остальные операции аналогичны операциям при пуске из холодного состояния.
180. Пуск из неостывшего состояния производится при условии, что к моменту розжига форсунок в испарительной части котла сохранилось избыточное давление, позволяющее не производить прокачку повышенного расхода воды.
181. Растопка котла производится на сепараторном режиме с отключенным перегревательным трактом (ГПЗ, РОУ-1, РОУ-2 и их запорные задвижки закрыты) и полностью открытыми сбросами из растопочных сепараторов.
182. Перед растопкой подать пар в деаэратор, установив давление в нем 6 ат.
Примечание. При давлении в котле менее 25 ат установить давление в деаэраторе 1,2 ат.
183. Открыть запорные задвижки на линиях сброса из растопочных сепараторов в деаэраторы. При давлении пара за котлом выше 50 ат сброс из сепаратора направить в промежуточную емкость.
184. Установить расход в каждой магистрали около 40 - 50 т/ч для более плавного охлаждения металла пусковых сепараторов. При этом задвижки перед РОУ-1 и РОУ-2 и клапан РОУ-1 остаются закрытыми.
185. При давлении в испарительной части 30 - 40 ат начать открытие клапанов Д-3 перед растопочными сепараторами, обеспечив плавное повышение давления до 130 ат, а клапанами Д-1 и Д-2 регулировать сброс, не допуская переполнения копилок. Непосредственно перед розжигом форсунок установить расход питательной воды по 100 т/ч в каждой линии и включить регуляторы давления перед растопочными сепараторами на поддержание давления 130 ат.
186. Включить тяго-дутьевые машины согласно разделу I и провентилировать топку.
187. После повышения давленая в испарительной части и при температуре воды на входе в НРЧ ниже температуры насыщения не менее чем на 30 °С зажечь три мазутные форсунки и установить температуру газов в поворотной камере 420 - 440 °С.
188. После розжига форсунок открыть задвижку перед РОУ-1 и дренажи на паропроводах свежего пара. После повышения давления пара за котлом больше начального на 10 - 15 ат (но не менее чем до 25 ат) начать постепенное открытие клапана РОУ-1, поддерживая давление пара за котлам на указанном уровне.
189. При этом режиме перевести деаэраторы на давление 6 ат, а на котле дополнительно зажечь 2 - 3 форсунки, и с помощью РОУ-1 плавно повысить давление за котлом до значения, соответствующего графику пуска турбины. Отрегулировать сбросы из растопочных сепараторов, не допуская переполнения копилок и попадания воды в перегревательный тракт. Включить РОУ-2 для охлаждения промежуточного перегревателя. Температуру свежего пара повысить до значения, 50 - 60 °С превышающего температуру металла верхней части ц.в.д. в зоне регулирующей ступени, но не свыше 530 - 540 °С. Отрегулировать подачу топлива в котел, включая при необходимости мельницы, и включить пусковой впрыск.
190. Перед толчком ротора турбины закрыть РОУ-2.
191. Время разворота и нагружения турбогенератора выбрать в соответствии с тепловым состоянием блока по графику, приведенному на рис. 2.
192. При нагрузке около 60 Мвт осуществить переход на прямоточный режим, как это описано в разделе II.
193. После перехода на прямоточный режим все дальнейшие операции выполняются так же, как при пуске котла из холодного состояния, но общая длительность нагружения блока до 200 Мвт со всеми выдержками принимается по графику, приведенному на рис. 2.
194. Если температура свежего пара перед толчком турбины должна быть выше 500 °С, то перевод котла на прямоточный режим осуществить до подачи пара в турбину.
195. В процессе разворота и нагружения турбины плавно повышать температуру пара, которая при нагрузке 200 Мвт должна достигнуть номинального значения.
196. Пуск холодного котла на горячие паропроводы производится при полностью потерянном давлении в испарительном тракте котла с предварительной прокачкой воды через испарительный тракт расходом 300 т/ч в каждой магистрали. Пусковые операции разрешается производить не ранее чем через 5 ч после выпуска собственного пара.
197. Пуск осуществляется при полностью закрытой запорной и регулирующей арматуре на выходе из котла, без заполнения водой тракта за растопочным сепаратором.
198. Перед пуском закрыть воздушники котла, кроме воздушников подвесной системы, закрыть задвижки перед РОУ-1 и РОУ-2 и клапан РОУ-1, полностью открыть клапаны сброса из пусковых сепараторов и арматуру аварийного сброса. Подготовить линию сброса из пусковых сепараторов в промежуточную емкость (или в атмосферу).
199. Произвести поочередную прокачку воды по каждой линии с расходом 300 т/ч в течение 15 мин. Включить в работу регуляторы давления перед пусковыми сепараторами и плавным изменением их задания 5 - 6 раз в течение указанного времени изменить давление в испарительной части от 10 до 140 ат. При этом не допускать переполнения копилок пусковых сепараторов и попадания воды в перегревательный тракт за ними.
200. Включить тяго-дутьевые машины согласно разделу V и провентилировать топку.
201. После окончания прокачки воды закрыть воздушник подвесной системы, установить расход в каждой магистрали 100 т/ч и закрыть арматуру аварийного сброса. При давлении 130 ат в испарительной части включить 3 - 4 мазутные форсунки и довести температуру газов в поворотной камере до 420 - 440 °С.
202. При давлении за котлом 15 ат открыть задвижку перед РОУ-1 и клапан РОУ-1 на 5 % по указателю положения. Включить дополнительно 1 - 3 мазутные форсунки. Температура газов в поворотной камере при этом должна превышать требуемую температуру перегретого пара на 30 - 50 °С.
203. При повышении давления пара за котлом до 25 ат плавным открытием РОУ-1 поддерживать его постоянным.
204. Регулировать сброс воды из растопочного сепаратора, не допуская переполнения копилок и попадания воды в перегревательный тракт, включить пусковой впрыск и установить температуру перегретого пара на уровне, требуемом для толчка турбины в соответствии с графиком пуска турбины.
С помощью РОУ-1 установить соответствующее температуре давление пара перед турбиной.
205. Все дальнейшие операции производятся, как при пуске котла из неостывшего состояния (см. раздел VII).
206. Опрессовка котла допускается только в случае полного его расхолаживания до температуры камер 150 °С.
Опрессовку первичного тракта котла произвести следующим образом:
а) проверить закрытие ГПЗ и их байпасов;
б) собрать схему питания котла со сбросом в коллекторы дренажей турбинного отделения;
в) включить питательный насос, заполнить котел и главные паропроводы водой, вытеснить воздух;
г) закрыть задвижку ГТЗ-3, установить минимальный расход воды и поддерживать давление в котле на уровне 120 - 130 ат с помощью клапанов Д-1 и Д-2 на сбросе из пусковых сепараторов.
207. При необходимости опрессовки промежуточного пароперегревателя установить заглушки во фланцевые соединения на "горячих" и "холодных" линиях промежуточного пароперегревателя и закрыть вентили на линии паровой обдувки. Открыть воздушники выходных камер второй ступени промежуточного пароперегревателя.
Заполнить промежуточный пароперегреватель водой через линии аварийного впрыска и поднять в нем давление до 20 - 25 ат.
208. Дать освещение в каждом отсеке топочной камеры лампами мощностью не менее 0,5 кВт через ремонтные лючки вверху топки и подготовить переносную лампу на 12 В для осмотра конвективных поверхностей нагрева.
209. Осмотреть через люки в топочной камере радиационные поверхности нагрева, а через люки в газоходах - конвективные поверхности нагрева.
В случае обнаружения течи сделать запись о месте повреждения и, если это возможно, отметить дефектные места мелом.
210. При обнаружении повреждений поверхностей нагрева прекратить подачу воды и открыть дренажи для опорожнения котла.
211. После спуска воды устранить замеченные дефекты. Ремонт производить путем вырезки дефектных участков и замены их новыми вставками. Закоротка дефектных петель отдельных змеевиков допускается только в труднодоступных местах конвективных пакетов с обязательным восстановлением витка во время капитального ремонта.
212. Вырезанный образец исследовать для выяснения характера и причины повреждения. О всех повреждениях составлять акты с указанием места, характера и причин повреждений, а также характера ремонта.
213. После окончания ремонта произвести вторичную опрессовку котла.
214. Водную промывку котла проводить по указанию химического цеха после длительной работы, при каждом останове котла на длительный срок, а также при каждом пуске котла.
Руководство по проведению водной промывки котла возлагается на ответственного представителя химического цеха станции.
215. Для проведения водной промывки котла необходимо:
а) проверить наличие конденсата на станции и возможность его бесперебойной подачи в деаэраторы блока;
б) собрать схему питания котла со сбросом промывочной воды из пусковых сепараторов котла через промежуточную емкость в канализацию (при закрытых ГПЗ, ПЗ-3, задвижке на линии сброса из коллектора 20 ат в деаэратор и открытых клапанах Д-1 и Д-2, задвижках на проводе среды к коллектору 20 ат, задвижке на сбросе из коллектора 20 ат в промежуточную емкость, задвижке на сливе из промежуточной емкости в канализацию);
в) дать питательную воду в котел при температуре 100 °С;
г) заполнить котел и вытеснить из него воздух;
д) установить расход воды 100 т/ч в каждой линии.
216. После заполнения котла необходимо отбирать пробы питательной и сбросной воды с интервалом 10 мин и производить химические анализы на жесткость и щелочность.
Начиная со второго часа промывки котла интервал между отбором проб воды может быть увеличен до 15 мин и в дальнейшем устанавливается в зависимости от хода промывки.
Один раз в 30 мин производить определение содержания кремниевой кислоты и окислов железа.
217. Промывку пароводяного тракта котла до встроенных задвижек производить до выравнивания жесткости и щелочности питательной и сбросной воды.
Примечание. Водная промывка может считаться законченной в том случае, если анализы в сбросной воде устойчиво повторяются в течение 1,5 - 2,0 ч.
218. В заключение первого этапа промывки произвести поочередную прокачку воды по каждому контуру в течение 10 - 15 мин с повышенным расходам (300 - 400 т/ч).
219. После окончания первого этапа промывки собрать схему прокачки воды по всему первичному тракту котла (открыв задвижки ПЗ-3, задвижки на сбросе в нижнюю часть конденсатора и закрыв клапаны Д-1 и Д-2) и начать промывку пароперегревателя. Промывочную воду сбрасывать через линию опорожнения конденсаторов.
220. Производить отбор проб воды до встроенных задвижек и после котла и проводить промывку перегревательного тракта до выравнивания щелочности и жесткости на входе и выходе из контура.
221. В завершение второго этапа промывки произвести поочередную прокачку воды по каждому контуру с повышенным расходом (300 - 400 т/ч).
222. Общее количество вымытых из котла солей определяется по средним пробам, составленным из разных проб, отобранных во время промывки.
В средних пробах определяются жесткость, щелочность, исправленный сульфатный остаток, содержание окислов железа и общее солесодержание (по лабораторному солемеру).
223. Промежуточный пароперегреватель промывается одновременно е промывкой турбины влажный паром.
224. Консервация котла должна производиться при остановах на любой срок для защиты котла от стояночной коррозии.
225. Для первичного пароводяного тракта котла применяется способ мокрой консервации, при которой котел заполняется деаэрированным конденсатом (обессоленной водой) с присадкой гидразина в количестве 150 - 200 мг/кг. При дозировке гидразина производится прокачка подогретой воды через котел до достижения заданной средней концентрации раствора.
Подогрев воды до 100 °С осуществляется в деаэраторах паром от постороннего источника.
Примечание. Перед консервацией котла производится прокачка воды при большом расходе (500 т/ч в каждой линии для вытеснения воздуха).
226. Для исключения подсоса воздуха первичный пароводяной тракт котла ставится под избыточное давление за счет подвода к деаэратору пара от постороннего источника.
Примечание. Содержание свободной углекислоты в паре не должно превышать 0,3 мг/кг.
227. После окончания операций по мокрой консервации котла отобрать пробу воды из котла и определить в ней содержание кислорода. В том случае, если содержание кислорода превышает 20 мкг/кг, необходимо проверить режим деаэрации и произвести повторную прокачку конденсата через котел и удаление воздуха.
228. Для вторичного тракта котла применяется способ сухой консервации. Осушка промежуточного пароперегревателя производится при останове котла за счет выпаривания влаги и сброса пара в конденсатор через дренажи и защитные клапаны турбины.
229. При аварийной останове котла необходимо остановить турбину. Во всех случаях резких вынужденных изменений нагрузки котла, связанных с ликвидацией аварий, необходимо соответственно разгрузить турбину, поддерживая перед ней постоянное давление пара.
Примечание. При работе системы авторегулирования надо отключить в этом случае регулятор тепловой нагрузки. Пусковые ключи отключившиеся механизмов сквитироватъ.
230. Во время ликвидации аварий не должны прекращаться наблюдения за основными показателями работы котла:
а) давлением и температурой свежего и вторично перегретого пара;
б) поступлением питательной воды в котел;
в) устойчивостью факела;
г) величиной нагрузки турбогенератора.
231. Котел должен быть остановлен немедленно в следующих случаях:
а) при прекращении подачи топлива в топку котла;
б) при отключении обоих или одного дымососов (при условии, если другой находится в ремонте);
в) при отключении обоих или одного дутьевых вентиляторов (при условии, если другой находится в ремонте);
г) при разрыве труб в пароводяной части котла;
д) при обрыве факела в топке;
е) при загорании отложений в конвективной части котла;
ж) при повышении давления в испарительной части котла сверх 170 ат или при снижении его ниже 80 ат;
з) при разрыве паропровода или питательного трубопровода;
и) при разогреве до красного каления несущих балок каркаса, обвале обмуровки и других повреждениях, угрожающих персоналу или оборудованию;
к) при выходе из строя всех питательных насосов;
л) во всех случаях аварийного останова турбины;
м) при резкой сбросе нагрузки турбиной до 50 Мвт и ниже;
н) при повышении температуры свежего и вторично перегретого пара до 590 °С; а также температуры за подвесными трубами до 320 °С, если в течение 3 мин не удастся их восстановить;
о) при появлении сквозных трещин на трубопроводах и арматуре высокого давления и промперегрева;
п) при взрыве газов в топке и газоходах котла;
р) в случае повышения давления в трубопроводах сброса в нижнюю часть конденсатора или после РОУ-1 соответственно до 20 и 6,5 ат, а также в случае недопустимой вибрации трубопроводов тепловой схемы.
Примечание. При этом дать импульс на закрытие ПЗ-3 и РОУ-1. Котел должен быть остановлен с выдержкой времени 30 сек:
а) при прекращении поступления питательной воды в котел (в оба потока пароводяного тракта, либо в один из них);
б) при выходе из строя всех водомеров.
232. Операции по аварийному останову котла выполнять следующим образом:
а) погасить топку котла, отключив все шахтные мельницы. Закрыть отсечные задвижки на мазутных линиях, мазутные форсунки, питатели сырого угля, дутьевые вентиляторы и вентиляторы рециркуляции воздуха, оставив в работе один дымосос (при работе на газе закрыть быстрозапорную и запорную газовое задвижки перед котлом, а также газовые задвижки перед тарелками. Открыть продувочные свечи);
б) закрыть ГПЗ, БЗЗ, РПК, клапаны впрысков; арматуру аварийного сброса и клапаны Д-1 и Д-2 (если останов производится во время растопки котла);
в) если при останове блока без срыва вакуума, давление свежего пара повышается до 145 ат, открыть задвижку ПЗ-3 и РОУ-1 и дать увлажнение на РОУ-1 и на паровпуски конденсатора;
г) если вакуум в конденсаторе турбины упал до 540 мм рт. ст. открытие задвижки ПЗ-3 и РОУ-1 запрещается. При повышении давления свежего пара в этом случае открыть импульсный предохранительный клапан;
д) с понижением давления за котлом ниже 140 ат принять меры к сохранению давления в испарительной части, для чего;
• закрыть встроенные задвижки по обеим линиям пароводяного тракта;
• закрыть клапаны Д-3;
е) через 5 - 10 мин после прекращения подачи топлива в топку остановить оставшийся в работе дымосос и закрыть его направляющий аппарат;
ж) дальнейшие операции по останову котла производить в соответствии с указаниями раздела IV.
233. В случае необходимости немедленного останова котла при включенных блокировках и защитах машинист должен остановить котел с помощью ключа и кнопки останова блока и убедиться в том, что блокировки сработали правильно. При отказе блокировок остановить требуемое оборудование вручную.
234. При отключении котла технологическими защитами или от аварийного ключа и кнопки дежурный персонал блочного щита управления под контролем начальника смены блока должен:
а) определить защиту, отключившую блок (котел);
б) установить, какие выключатели отключались автоматически, какие задвижки и клапаны закрылись, какие открылись;
в) привести в соответствие ключи выключателей, отключившихся автоматически;
г) проверить и записать все выпавшие блинкеры;
д) деблокировать защиты блока;
е) о работе защиты немедленно сообщить дежурному инженеру станции и начальнику цеха тепловой автоматики и измерений.
При срабатывании отдельных технологических защит выяснить причину, вызвавшую работу защиты, и действовать в соответствии с инструкциями по эксплуатации оборудования.
В случае ложного действия защиты немедленно сообщить дежурному инженеру станции, начальнику цеха тепловой автоматики и измерений и принять меры к восстановлению нарушенного режима работы котла.
235. При зашлакованных поверхностях нагрева после аварийного останова произвести операции согласно пп. 142 - 144.
236. Признаками прекращения поступления питательной воды в котел (по любой из линий) являются:
а) падение до нуля расхода питательной воды по показаниям водомеров;
б) падение давления питательной воды за РПК;
в) увеличение перепада давлений на РПК при самопроизвольном его закрытии;
г) падение до нуля перепада давлений на РПК при останове питательных насосов или закрытии БЗЗ.
Во всех этих случаях останов котла производится в соответствии с указаниями раздела XII, Б.
237. Признаками прекращения подачи топлива в топку котла являются:
а) падение температуры дымовых газов в поворотной камере, падение до нуля показаний амперметров электродвигателей мельниц;
б) увеличение разрежения в топке;
в) погасание топки;
г) резкое снижение паропроизводительности котла;
д) при работе на газе - снижение расхода газа до нуля или падение давления газа до нуля.
Примечания:
1. При останове всех ПСУ за счет запаса топлива в мельницах возможно удержание котла в работе в течение 1 - 2 мин. При этом необходимо включить мазутные форсунки и регулировать параметры пара, снижая нагрузку блока до растопочной.
2. Повторная растопка допускается после вентиляции топки в течение 10 - 15 мин.
Останов котла выполнить в соответствии с указаниями раздела XII, Б.
238. Признаками отключения дымососов являются:
а) появление давления в топке;
б) падение показаний амперметров электродвигателей дымососов до нуля.
Признаками отключения дутьевых вентиляторов являются:
а) увеличение разрежения в топке;
б) падение давления воздуха на напоре вентиляторов;
в) перегрузка мельниц;
г) падение показаний амперметров дутьевых вентиляторов до нуля.
239. Признаками разрыва трубы в пароводяной части котла являются:
а) появление давления в топке;
б) перегрузка дымососов;
в) удар в топке либо сильный шум в топке или газоходах котла;
г) устойчивый небаланс показаний расходомеров воды и пара;
д) рост температур пара по тракту после места разрыва и увеличение расходов воды на впрыски.
Останов котла произвести в соответствии с указаниями раздела XII, Б.
240. Обрыв факела в топке может быть обнаружен по резкому увеличению разрежения в топке и по сигналу от фотореле. Повторная растопка котла допускается в этом случае после вентиляции топки и газового тракта в течение 10 мин.
Останов котла при обрыве факела произвести в соответствии с указаниями п. 232 со следующими изменениями и дополнениями:
а) оставить в работе дымососы и дутьевые вентиляторы;
б) провентилировать топку в течение 10 мин;
в) отключить авторегуляторы и управлять котлом дистанционно;
г) закрыть заслонки на подводе воздуха к мельницам.
После вентиляции топки зажечь мазутные форсунки и восстановить нормальную работу блока.
Если имел место хлопок от взрыва пыли в топке и газоходах, необходимо тщательно провентилировать топку, осмотреть состояние обмуровки топочной камеры и конвективной шахты, закрыть открывшиеся при взрыве лючки, лазы и взрывные клапаны, после чего приступить к растопке.
Перед включением мельниц в работу необходимо тщательно провентилировать их холодным воздухом.
Примечания:
1. Для предупреждения обрывов факела при потускнении его (сигнал от фотореле) немедленно включить мазутные форсунки.
2. Все остальные операции по последующему пуску котла, из горячего резерва выполняются согласно разделу V.
241. Признаками горения пыли в конвективной части котла являются:
а) рост температуры газов в области очага горения (на 30 - 50 °С выше нормальной для данного режима работы котла);
б) рост температуры уходящих газов;
в) повышение температуры горячего воздуха;
ж) перегрузка дымососов;
д) уменьшение разрежения по газовому тракту;
е) недопустимый перегрев обшивки в районе очага горения.
Операции по останову котла производить в соответствии с изложенным в разделе XII, Б со следующими изменениями к дополнениями:
а) остановить оба дымососа, оба дутьевых вентилятора, плотно закрыть все заслонки и направляющие аппараты по газовоздушному тракту;
б) выполнить операции согласно пп. 142 - 144;
в) дать пар в конвективную шахту и в топку через форсунки для тушения очага горения;
г) непрерывно вести наблюдения за температурами по газовому тракту котла. После понижения температуры газов в области очага горения до температуры питательной воды отключить систему пожаротушения и произвести осмотр конвективной части котла для определения места скопления пыли и удаления имеющихся очагов.
Примечание. Если во время осмотра повреждений в конвективной шахте не обнаружено и очаги горения ликвидированы, следует произвести растопку котла согласно указаниям раздела УП.
Растопке котла должна предшествовать тщательная вентиляция газоходов.
242. В случае взрыва газов в толке или газоходах котла немедленно остановить котел, отключить оба дутьевых вентилятора, дымососы и закрыть направляющие аппараты перед дымососами.
Плотно закрыть все заслонки и направляющие аппараты по газовоздушному тракту, лазы, лючки, гляделки, взрывные клапаны и заменить поврежденные взрывные клапаны.
Убедиться в отсутствии очагов горения в газоходах (главным образом в водяном экономайзере и воздухоподогревателе). При отсутствии очагов горения и повреждений взрывных клапанов, обмуровки и коробов провентилировать топку и газоходы в течение 10 мин и приступить к растопке котла.
При зажигании первой мазутной форсунки увеличить разрежение в топке и осмотреть через гляделки доступные наблюдению экраны и футеровку топки для того, чтобы убедиться в отсутствии повреждений.
Примечания:
1. Остальные операции по аварийному останову и последующему пуску котла из неостывшего состояния выполняются согласно разделам XII, Б и VII.
2. Если на котле сохранилось состояние горячего резерва, произвести растолку котла согласно указаниям раздела V.
243. Признаками резкого сброса нагрузки ниже 50 Мвт являются: снижение показаний паромеров и мега ваттметра, рост давления за котлом, срабатывание предохранительных клапанов котла.
244. Котел должен быть остановлен при следующих авариях и нарушениях режима:
а) при отклонении параметров пара от нормальных;
б) при появлении свищей в трубах и сварных соединениях поверхностей нагрева, трубопроводов и паропроводов, а также при наличии течей и парений в арматуре.
Примечания:
1. Если из-за наличия свищей разница между расходами воды и пара превысит 155 от нагрузки -аварийно остановить котел.
2. При появлении свища перед прослушиванием котла надлежит закрыть пар на обдувку котла и прекратить подачу воды на обдувочные аппараты "Перельмана".
3. При парении арматуры впрысков запрещается закрытие запорных вентилей на линиях впрысков.
в) при недопустимом повышении температуры отдельных витков и за поверхностями нагрева котла сверх указавшие в п. 62;
г) при резком ухудшении качества питательной воды.
245. При останове одного из двух работающих питательных насосов (что может быть обнаружено по уменьшению подачи воды в котел и на впрыски, а также по уменьшению давления в питательной линии и по действию сигнализации) и не включении резервного насоса в течение 9 сек необходимо разгрузить турбину, поддерживая исходные параметры свежего пара, и произвести на котле следующие операции:
а) оставить в работе три шахтные мельницы и включить по одной мазутной форсунке в каждом отсеке топки;
б) отключить ПСУ остановленных мельниц и закрыть заслонки первичного воздуха;
в) питание котла привести в соответствие с тепловой нагрузкой;
г) наладить тяго-дутьевой режим котла и вести регулирование параметров пара согласно режимным указаниям для соответствующих нагрузок.
После включения резервного питательного насоса восстановить исходную нагрузку блока.
246. При отключении части мельниц или ПСУ необходимо:
а) разгрузить турбину, поддерживая исходные параметры свежего пара перед стопорными клапанами;
б) уменьшить подачу воды в котел пропорционально числу отключившихся мельниц (ПСУ), ориентируясь при этом по температуре газов за ширмовым перегревателем;
в) включить резервную мельницу (при ее наличии) либо увеличить нагрузку оставшихся в работе мельниц и включить мазутные форсунки;
г) отключить мельницы (ПСУ), соответствующие отключившимся ПСУ (мельницам), проследить за срабатыванием блокировок;
д) закрыть заслонки первичного воздуха на воздуховодах к остановившимся мельницам;
е) вести регулирование параметров пара в соответствии с указаниями раздела III и отрегулировать тяго-дутьевой режим.
247. При отключении одного из двух работавших дымососов необходимо:
а) оставить в работе три мельницы и включить по одной мазутной форсунке в каждом отсеке топки;
б) уменьшить подачу воды в котел до 320 - 350 т/ч;
в) разгрузить турбину, поддерживая исходные параметры свежего пара;
г) закрыть направляющий аппарат на отключившемся дымососе и увеличить нагрузку работающего дымососа; если он работал на I скорости, перевести его на II скорость;
д) разгрузить дутьевые вентиляторы до восстановления нормального разрежения в топке;
е) вести регулирование параметров пара в соответствии с режимными указаниями по эксплуатации котла;
ж) после установления устойчивого режима поднять нагрузку котла до предельной при работе с одним дымососом.
248. При отключении дутьевого вентилятора первичного воздуха необходимо разгрузить турбину, поддерживая исходные параметры свежего пара, и произвести на котле следующие операции:
а) включить по одной мазутной форсунке в каждом отсеке топки и оставить в работе три мельницы, отключив соответствующие ПСУ и закрыв заслонки первичного воздуха;
б) уменьшить подачу воды в котел до 320 - 350 т/ч;
в) закрыть направляющий аппарат дутьевого вентилятора первичного воздуха, перевести дутьевой вентилятор вторичного воздуха на II скорость и открыть разделительную заслонку. При отказе блокировки указанные операции выполнить вручную. Отключить соответствующий вентилятор рециркуляции;
г) разгрузить дымососы до восстановления нормального разрежения в топке, дроссельный шибером отрегулировать распределение воздуха по потокам воздухоподогревателя, а заслонкой на перемычке между коробами первичного и вторичного воздуха - давление первичного воздуха;
д) вести регулирование параметров в соответствии с режимными указаниями по эксплуатации котла;
е) после восстановления устойчивого режима работы котла установить предельную нагрузку на котле при работе с одним дутьевым вентилятором.
Примечания:
1. При работе на газе в этом случае аварийно погасить котел.
2. Операции по ликвидации этой аварии необходимо производить предельно четко во избежание обрыва факела. При обрыве факела аварийно остановить котел.
249. При отключении дутьевого вентилятора вторичного воздуха необходимо:
а) оставить в работе три мельницы и включить по одной мазутной форсунке в каждом отсеке топки;
б) уменьшить подачу воды в котел до 320 - 350 т/ч;
в) разгрузить турбину, поддерживая исходные параметры свежего пара;
г) закрыть направляющий аппарат дутьевого вентилятора вторичного воздуха, открыть разделительную заслонку между напорными коробами первичного и вторичного воздуха, отключить соответствующий вентилятор рециркуляции;
д) разгрузить дымососы до восстановления нормального разрежения в топке, дроссельной заслонкой равномерно распределить воздух по потокам воздухоподогревателя, а заслонкой на перемычке между коробами первичного и вторичного воздуха отрегулировать давление первичного воздуха;
е) вести регулирование параметров пара в соответствии с режимными указаниями по эксплуатации;
ж) после восстановления устойчивого режима работы установить предельную нагрузку котла, обеспечиваемую одним дутьевым вентилятором.
250. На котлах с регенеративными воздухоподогревателями (РВП) при останове одного РВП на 2 - 3 ч снизить нагрузку котла до 50 - 60 %. При этом зажечь по одной форсунке в каждом отсеке. Во время ремонта проворачивать ротор РВП вручную. При останове РВП на более длительное время или при останове обоих РВП погасить котел.
Примечание. При останове одного РВП открыть заслонку на газовом байпасе РВП и закрыть заслонки на основном газовом тракте до и после РВП.
251. Признаками потери напряжения собственных нужд является:
а) останов двигателей всех механизмов, кроме ПСУ, питающихся постоянным током;
б) погасание топки;
в) падение давления питательной воды и др.
Примечание. Следует помнить, что напряжение собственных нужд блока имеет автоматически включающийся резерв от резервного трансформатора собственных нужд, поэтому потеря напряжения собственных нужд может иметь место лишь при отказе АВР. Наиболее ответственные механизмы на напряжение 6 кВ и напряжение собственных нужд 0,4 кВ должны иметь питание от другого резервного источника.
252. При кратковременной (около 5 - 10 сек) потере напряжения собственных нужд и последующем само запуске двигателей персонал не должен вмешиваться в их работу.
В случае невозможности подачи напряжения по истечении указанного времени автоматически подается импульс на отключение двигателей дутьевых вентиляторов с последующим действием технологических блокировок, механизмов котла (за исключением дымососов) и защит.
253. При потере напряжения собственных нужд оперативный персонал должен:
а) проследить за действием блокировок и защит. При отказе технологических блокировок и защиты операции по отключению оборудования выполнить дистанционно с БЩУ;
б) поставить ключи отключившихся механизмов в положение "Отключено";
в) выполнить аварийный останов котла в соответствии с указаниями раздела XII, Б;
г) закрыть направляющие аппараты дутьевых вентиляторов, дымососов, заслонки на подводе воздуха к мельницам;
д) при восстановлении напряжения на шинах собственных нужд приступить к растопке котла. Режим пуска котла должен быть определен в зависимости от теплового состояния.
254. В случае потери напряжения 220 В на шинах постоянного тока котельной, что может быть обнаружено по падению до нуля показаний амперметров электродвигателей ПСУ и погасанию топки, необходимо:
а) сквитировать ключи отключившихся электродвигателей ПСУ;
б) выполнить аварийный останов котла согласно указаниям пп. 231 - 235.