РУКОВОДЯЩИЙ
ДОКУМЕНТ ОТРАСЛИ
РД 45.155-2000
ЗАЗЕМЛЕНИЕ И ВЫРАВНИВАНИЕ ПОТЕНЦИАЛОВ
АППАРАТУРЫ ВОЛП НА ОБЪЕКТАХ ПРОВОДНОЙ СВЯЗИ
г. Москва
2000 г.
Предисловие
1 РАЗРАБОТАН АНО «НТЦ связи ЦНИИС-РТК»
ВНЕСЕН ОАО «Ростелеком»
2 УТВЕРЖДЕН Минсвязи России
3 ВВЕДЕН В ДЕЙСТВИЕ информационным письмом от 03.10.2000 г. № 4757
4 ВВЕДЕН ВПЕРВЫЕ
СОДЕРЖАНИЕ
РУКОВОДЯЩИЙ ДОКУМЕНТ ОТРАСЛИ
|
ЗАЗЕМЛЕНИЕ И ВЫРАВНИВАНИЕ ПОТЕНЦИАЛОВ
АППАРАТУРЫ |
Дата введения 2000-09
Положения настоящего руководящего документа (РД) обязательны для выполнения на проектируемых и реконструируемых объектах проводной связи, на которых устанавливается аппаратура волоконно-оптических линий передачи (ВОЛП) магистральной и зоновых сетей ВСС России. Положения настоящего РД рекомендуются для выполнения на действующих объектах (решение о необходимости проведения реконструкции действующего объекта связи в части заземлений и потенциаловыравнивающих соединений может приниматься как по результатам эксплуатации аппаратуры ВОЛП, установленной на этом объекте, так и до ее установки по результатам эксплуатации аналогичной аппаратуры ВОЛП на других объектах).
Устройство заземлений и потенциаловыравнивающих соединений в соответствии с положениями настоящего РД является необходимым условием для нормализации на объектах связи электромагнитной обстановки до состояний, предусматриваемых Рекомендацией МСЭ-Т К. 34 [1], а также стандарта ETS 300 386-1 [2], что в свою очередь необходимо для достижения стойкости и электромагнитной совместимости аппаратуры ВОЛП.
Комплекс мероприятий по устройству заземлений и потенциаловыравнивающих соединений на объектах связи, предусматриваемый данным РД, улучшает молниезащиту объектов связи и повышает уровень электробезопасности обслуживающего персонала.
Настоящий документ гармонизирован концептуально и терминологически с международными и европейскими стандартами, а также с отечественными нормативными документами, приведенными в приложении А.
РД разработан НТЦ связи «ЦНИИС-РТК» по заказу ОАО «Ростелеком», с учетом положений ОСТ 45.88.
В настоящем РД использованы ссылки на следующие нормативные документы:
ГОСТ 12.1.030-81 ССБТ. Электробезопасность. Защитное заземление, зануление
ГОСТ 464-79 Заземления для стационарных установок проводной связи, радиорелейных станций, радиотрансляционных узлов проводного вещания и антенн систем коллективного приема телевидения. Нормы сопротивления
ГОСТ Р 50571.2-94 Электроустановки зданий. Часть 3. Основные характеристики
ГОСТ Р 50571.3-94 Электроустановки зданий. Часть 4. Требования по обеспечению безопасности. Защита от поражения электрическим током
ГОСТ Р 50571.10-96 Электроустановки зданий. Часть 5. Выбор и монтаж электрооборудования. Глава 54. Заземляющие устройства и защитные проводники
ОСТ 45.88-96 Отраслевая система стандартизации. Порядок разработки руководящих документов отрасли
РД 34.21.122-87 Инструкция по устройству молниезащиты зданий и сооружений
РД 45.091.195-90 Инструкция по проектированию комплексов электросвязи. Общие требования и нормы по заземлению оборудования, кабелей и металлоконструкций
ВСН 332-93 Инструкция по проектированию электроустановок предприятий и сооружений электросвязи, проводного вещания, радиовещания и телевидения
В настоящем руководящем документе применяются следующие термины с соответствующими определениями:
3.1 Земля - проводящая масса грунта, потенциал которой в каждой точке принимается равным нулю.
3.2 Заземлитель - металлический проводник (электрод) или группа проводников (электродов) любой формы - труба, прут, угольник, полоса, лист и т.д., находящиеся в непосредственном соприкосновении с грунтом.
3.3 Контур заземляющего устройства (КЗУ) - совокупность заземлителей и соединяющих их проводников.
3.4 Заземляющее устройство - совокупность заземлителей (контура заземляющего устройства) и заземляющих проводников.
3.5 Заземляющие проводники - проводники, обеспечивающие низкоомное соединение каких-либо проводящих частей на объектах связи непосредственно к контуру заземляющего устройства (за исключением неизолированных частей этих проводников, находящихся в соприкосновении с грунтом).
3.6 Сопротивление заземляющего устройства - суммарное электрическое сопротивление: переходного контакта от КЗУ к грунту; слоев грунта, прилегающих к КЗУ; заземляющего проводника и переходного контакта на щитке заземления в точке, в которой производится измерение сопротивления заземляющего устройства.
3.7 Заземление - действие, в результате которого устанавливается низкоомное (в определенном интервале частот) соединение открытых и сторонних проводящих частей с заземляющим устройством или контуром заземляющего устройства.
3.8 Защитное заземляющее устройство - заземляющее устройство, предназначенное для заземления: электрических сетей объекта связи, нейтрали обмоток электропитающих трансформаторов, а также основной системы выравнивания потенциалов, открытых и сторонних проводящих частей обслуживаемых объектов связи и металлических подземных и наземных частей необслуживаемых объектов связи.
3.9 Главный щиток заземления - плата или шина концевой заделки ввода защитного заземляющего устройства, предназначенная для подключения системы защитных проводников.
3.10 Кабельный щиток заземления - плата или шина, предназначенная для заземления бронепокровов ОК и размещаемая в помещении ввода кабелей.
3.11 Этажный щиток заземления - плата или шина, соединенная вертикальным потенциаловыравнивающим проводником с главным щитком заземления, предназначенная для заземления аппаратуры ВОЛП и проводящих коммуникаций, входящих в помещение ЛАЦ.
3.12 Система защитных проводников (РЕ) - совокупность проводников, применяемых для защитных мер от поражения электрическим током в случае повреждения и для соединения открытых проводящих частей:
- с другими открытыми проводящими частями;
- со сторонними проводящими частями;
- с заземлителями, заземляющим проводником или заземленной токоведущей частью.
3.13 Потенциаловыравнивающее соединение - действие, в результате которого устанавливается низкоомное (в определенном интервале частот) соединение, выравнивающее потенциалы открытых и/или сторонних проводящих частей на объекте связи.
3.14 Открытая проводящая часть - нетоковедущая часть, доступная прикосновению человека, которая может оказаться под напряжением при нарушении изоляции токоведущих частей.
3.15 Сторонняя проводящая часть - проводящая часть, которая не является частью электроустановки (металлоконструкции здания, металлические газовые сети, водопровод, трубы отопления, полы и стены из неизоляционного материала, ванны, раковины, радиаторы, металлические коробки окон и дверей, кабельросты, консоли, желоба, короба вентиляционных систем, металлорукава систем пожаротушения и пр.)
3.16 Потенциаловыравнивающий проводник - проводник, выполняющий потенциаловыравнивающее соединение.
3.17 Главный потенциаловыравнивающий проводник - проводник, выполняющий потенциаловыравнивающее соединение и совмещающий это соединение с функцией защитного проводника.
3.18 Дополнительный потенциаловыравнивающий проводник - проводник, выполняющий потенциаловыравнивающее соединение сторонних проводящих частей между собой и/или соединение последних с открытыми проводящими частями или с главными потенциаловыравнивающими проводниками.
3.19 Нулевой рабочий проводник (N) - проводник, используемый для питания приемников электрической энергии и соединения одного из их выводов с заземленной нейтралью электроустановки.
3.20 Нулевой защитный проводник (РЕ) - проводник в электроустановках до 1 кВ, соединяющий зануляемые части с глухозаземляемой нейтралью генератора или трансформатора в сетях трехфазного тока, с глухозаземляющим выводом источника однофазного тока, с глухозаземляющим выводом источника постоянного тока.
3.21 Совмещенный нулевой рабочий и защитный проводник (PEN) - проводник, сочетающий функции нулевого защитного и нулевого рабочего проводников;
3.22 Система выравнивания потенциалов СВП (Bonding Network - BN) - совокупность соединенных между собой потенциаловыравнивающими проводниками открытых и сторонних проводящих частей.
3.23 Основная система выравнивания потенциалов ОСВП (Common Bonding Network - CBN) - совокупность соединенных между собой потенциаловыравнивающими проводниками сторонних проводящих частей здания объекта связи.
3.24 Аппаратурный комплекс (System Block) - набор оборудования (набор групп оборудования), объединенного по какому-либо признаку, корпуса которого объединяются в самостоятельную систему выравнивания потенциалов (объединение чаще всего проводится по признаку общей функциональной принадлежности: системе передачи, контрольно-измерительному комплексу, локальной компьютерной сети).
3.25 Смешанная система выравнивания потенциалов ССВП (MESH-BN) - система выравнивания потенциалов, при которой стойки, блоки или аппаратурные комплексы объединяются между собой потенциаловыравнивающими проводниками в смешанную структуру, и подсоединяются к основной системе выравнивания потенциалов во многих точках.
3.26 Изолированная система выравнивания потенциалов ИСВП (Isolated-BN) - система выравнивания потенциалов, при которой стойки, блоки или аппаратурные комплексы объединяются между собой потенциаловыравнивающими проводниками в смешанную или звездную структуры и подсоединяются к основной системе выравнивания потенциалов в одной точке.
3.27 Прямой грозовой разряд - непосредственный контакт канала грозового разряда со зданием, наземными (надземными) проводящими коммуникациями или с грунтом вблизи трассы подземных проводящих коммуникаций на расстоянии, перекрываемом дугой грозового разряда.
3.28 Вторичные проявления грозового разряда - явления электростатической и электромагнитной индукций, наводящие потенциалы и токи на металлических конструкциях и замкнутых проводящих контурах соответственно.
3.29 Занос высокого потенциала - перенесение электрических потенциалов во внутренние объемы технических сооружений объектов связи по протяженным металлическим коммуникациям.
ВОЛП - волоконно-оптическая линия передачи
ВПВП - вертикальный потенциаловыравнивающий проводник
ВСС - взаимоувязанная сеть связи
ВСВП - вертикальная система выравнивания потенциалов
ИСВП - изолированная система выравнивания потенциалов
КЗУ - контур заземляющего устройства
КИП - контрольно-измерительный пункт
КПВП - кольцевой потенциаловыравнивающий проводник
ЛАЦ - линейно-аппаратный цех
НД - нормативный документ
НРП-О - необслуживаемый регенерационный пункт оптический
ОК - оптический кабель
ОСВП - основная система выравнивания потенциалов
ПВП - потенциаловыравнивающий проводник
ПСЗП - периферийная система заземляющих проводников
РД - руководящий документ
СВП - система выравнивания потенциалов
ССВП - смешанная система выравнивания потенциалов
ТПС - трансформаторная подстанция
ЦСП - цифровая система передачи
5.1 Устройство заземлений и потенциаловыравнивающих соединений предусматривает проведение определенных технических мероприятий только на обслуживаемых и необслуживаемых объектах связи. По этой причине в настоящем РД не используется понятие «линейно-защитное заземляющее устройство» (линейно-защитные заземляющие устройства оборудуются вдоль кабельной трассы для повышения коэффициента защитного действия металлических оболочек и бронепокровов кабелей с металлическими парами).
5.2 Современные ВОЛП не предусматривают (за исключением ВОЛП с подводными ОК) организацию цепей дистанционного питания по схеме «провод - земля». В этой связи в настоящем РД не используется понятие «рабочее заземляющее устройство».
- повышение степени защищенности персонала и технических зданий, а также размещаемого оборудования и аппаратуры ВОЛП от взрывов, пожаров и разрушений, возможных при воздействии грозовых разрядов;
- улучшение электромагнитной обстановки, необходимое для обеспечения стойкости и электромагнитной совместимости аппаратуры ВОЛП, размещаемой на объекте связи;
- повышение уровня электробезопасности обслуживающего персонала.
5.4 Достижение целей, перечисленных в 5.3, требует:
- улучшение защиты технического здания объекта связи и размещаемой аппаратуры от токов прямых грозовых разрядов;
- обеспечение защиты технического здания объекта связи и размещаемой аппаратуры от вторичных проявлений грозовых разрядов;
- обеспечение защиты технического здания объекта связи, обслуживающего персонала и размещаемой аппаратуры от заноса высокого потенциала через наземные (надземные) и подземные металлические коммуникации;
- улучшение защиты аппаратурных комплексов ВОЛП от коммутационных процессов в питающих электрических сетях.
6.1 Периферийная система заземляющих проводников (ПСЗП) является составной частью системы молниезащиты технических зданий обслуживаемых объектов проводной связи и обеспечивает низкоомное соединение молниеприемника технического здания объекта связи с защитным заземляющим устройством.
Для объектов типа НРП-О в случае, когда аппаратура ВОЛП размещается на металлической цистерне, функции заземляющих проводников такой периферийной системы выполняют стенки цистерны и металлической надстройки (будки) над цистерной.
6.2 Система молниезащиты объекта связи проектируется в соответствии с положениями отраслевых документов, или, если таковых не существует, в соответствии с положениями РД 34.21.122.
6.3 По классификационным признакам зданий и сооружений, содержащимся в таблице 1 РД 34.21.122, технические здания обслуживаемых объектов проводной связи целесообразно относить к зданиям, требующим устройства молниезащиты по категории II. Это означает, что здания объектов связи должны быть защищены от:
- прямых грозовых разрядов;
- вторичных проявлений грозовых разрядов;
- заноса высокого потенциала через наземные (надземные) и подземные проводящие коммуникации, вводимые в здание.
6.4 Для проектируемых и реконструируемых зданий объектов связи в качестве молниеприемника здания следует предусматривать молниеприемную сетку на крыше здания или металлическую крышу. Также следует предусматривать устройство кольцевого контура защитного заземляющего устройства. В этом случае ПСЗП, выполненная в соответствии с 6.6, позволит получить эффективную периферийную систему молниезащиты (рисунок 1). Эффективность такой системы в данном случае означает ее многофункциональность:
- равномерное по периметру здания стекание статического заряда, наведение которого на молниеприемнике предшествует грозовому разряду;
- равномерное по периметру здания стекание тока прямого грозового разряда в землю, что способствует снижению суммарного значения напряженности импульсного магнитного поля внутри здания, а также снижение тепловых и электродинамических нагрузок на каждый отдельный токоотводящий проводник.
Рисунок 1 - Принцип устройства периферийной системы заземляющих проводников проектируемого и реконструируемого технического здания объекта связи
6.5 В случае, если защита от прямых грозовых разрядов технического здания объекта связи проектируется с применением молниеприемной сетки (2.11 РД 34.21.122). ПСЗП формируется по следующим правилам:
- каждый токоотвод выполняется из стального прутка диаметром не менее 6 мм или стальной полосы сечением не менее 25 мм2 (наименьшее индуктивное сопротивление токоотвода достигается применением стальной полосы). Рекомендуется применение токоотводов из оцинкованной стали;
- соединение молниеприемника с токоотводами и токоотводов с контуром заземляющего устройства выполняются сваркой;
- количество вертикальных токоотводов и расстояние между ними определяются следующим образом:
а) вдоль каждого угла здания объекта связи прокладывается один вертикальный токоотвод;
б) если расстояние между двумя соседними углами здания превышает 5 м, между ними прокладывается промежуточный вертикальный токоотвод;
с) если расстояние между угловыми и промежуточными токоотводами составляет более 30 м, то предусматриваются дополнительные токоотводы, устанавливаемые с шагом 15 м.
Рекомендуется размер ячейки молниеприемной сетки - 5×5 м. Это позволяет достичь кратности стороны ячейки с шагом расстановки вертикальных токоотводов и соответственно уменьшить число соединений проводников в системе.
6.6 В случае, если защита от прямых грозовых разрядов технического здания объекта связи проектируется с использованием металлической крыши, ПСЗП устраивается в соответствии с положениями 6.5 настоящего РД.
6.7 Для технических зданий, имеющих каркас из стальных металлоконструкций, ПСЗП не устраивается, поскольку в этом случае функцию вертикальных токоотводов выполняют стальные элементы каркаса здания.
6.8 Для проектируемых объектов в случае, если защита от прямых грозовых разрядов технического здания с неметаллической кровлей предусматривается отдельно стоящими или устанавливаемыми на защищаемом здании стержневыми или тросовыми молниеприемниками, обеспечивающими зону защиты в соответствии с требованиями РД 34.21.122 (таблицы 1, 2.6 и приложения 3) или требованиями соответствующих отраслевых документов, ПСЗП формируется не менее чем двумя заземляющими проводниками (вертикальными токоотводами) от каждого стержневого молниеприемника или от каждой стойки тросового молниеприемника.
6.9 Для проектируемых и реконструируемых зданий объектов связи следует предусматривать кольцевой контур защитного заземляющего устройства, который устраивается с учетом положений 2.13 РД 34.21.122. Необходимое число вертикальных заземлителей определяется в соответствии с положениями документа [3]. Нормы сопротивления защитного заземляющего устройства определяются в соответствии с положениями ГОСТ 464. Для проектируемых зданий объектов связи с монолитным железобетонным фундаментом последний следует использовать в качестве естественного заземлителя в соответствии с положениями 1.8 РД 34.21.122 и ГОСТ 12.1.030.
Запрещается использование в качестве заземлителя металлических коммуникаций, входящих в техническое здание объекта связи: оболочек и бронепокровов кабелей, труб водоснабжения, канализации, газовой сети.
7.1 Основная система выравнивания потенциалов (ОСВП) служит для защиты технического здания объекта связи, размещаемой в нем аппаратуры ВОЛП, а также обслуживающего персонала, как от воздействия прямого грозового разряда, так и от вторичных проявлений грозового разряда.
7.2 На проектируемых и реконструируемых объектах связи следует предусматривать проведение работ по формированию ОСВП в соответствии с 413.1.2.1 ГОСТ Р 50571.3. В эту систему включаются сторонние проводящие части здания, а также системы защитных проводников:
- система кольцевых потенциаловыравнивающих проводников;
- система вертикальных потенциаловыравнивающих проводников;
- металлические части строительных конструкций;
- система центрального отопления, система вентиляции и кондиционирования воздуха, система водо- и газоснабжения;
- металлические части оборудования помещения ЛАЦ (кабельрост, металлические двери и т.д.).
7.3 Вертикальные и кольцевые потенциаловыравнивающие проводники следует относить к группе главных потенциаловыравнивающих проводников (547 ГОСТ Р 50571.10), которые выполняют также функцию защитных проводников (не следует путать с нулевым защитным проводником).
7.4 Выравнивание потенциалов между сторонними проводящими частями, а также включение последних в ОСВП, осуществляется дополнительными потенциаловыравнивающими проводниками.
8.1.1 Кольцевые потенциаловыравнивающие проводники формируют основную систему выравнивания потенциалов, а также систему защиты технического здания объекта связи и помещений ЛАЦ от вторичных проявлений грозовых разрядов и заноса высокого потенциала по металлическим коммуникациям.
8.1.2 Каждый кольцевой потенциаловыравнивающий проводник (КПВП) выполняет функцию выравнивания потенциалов между открытыми и сторонними проводящими частями, расположенными в зоне, охватываемой этим КПВП.
8.1.3 Каждый КПВП выполняет функцию защитного проводника РЕ для электроустановок (включая аппаратуру ВОЛП), размещаемых в зоне, охватываемой этим КПВП.
Не допускается использование КПВП в качестве нулевого защитного проводника (РЕ).
8.1.4 КПВП может быть медным или алюминиевым; может быть изолированным и неизолированным. Он должен иметь сечение не менее 16 мм2 по меди, за исключением части КПВП цокольного этажа между главным и кабельным щитками заземления в соответствии с 8.2.2. Форма сечения КПВП может быть любой, однако предпочтение рекомендуется отдавать полосковым формам. КПВП полосковой формы сечения обладает наименьшим индуктивным сопротивлением по сравнению с проводниками иных форм сечения при прочих равных условиях, и, кроме того, такая форма сечения КПВП обеспечивает более простую технологию его крепления к субстрату.
8.1.5 Каждый КПВП должен прокладываться внутри помещения горизонтального периметру стен, и быть доступным для подключения к нему дополнительных потенциаловыравнивающих проводников, а также для периодического осмотра.
8.1.6 При прокладке КПВП через температурные швы технических зданий любых обслуживаемых объектов, а также через стыки строительных деталей (деформационные швы) зданий защищенных объектов связи следует предусматривать устройство компенсаторных петель.
8.1.7 При пересечении КПВП дверных, оконных и стенных проемов или каналов должны устраиваться обходы. Если открытая прокладка невозможна, следует предусматривать обход КПВП в пластмассовой трубе. Допускается применение алюминиевых труб длиной до 3 м. Не рекомендуется применение стальных труб, т.к. они значительно увеличивают индуктивность КПВП.
8.1.8 Каждый КПВП прокладывается на расстоянии не менее 10 ... 15 мм от стены для удобства подключения к нему дополнительных потенциаловыравнивающих проводников.
8.2.2 Для технических зданий проектируемых, реконструируемых и действующих объектов связи с кольцевым контуром защитного заземляющего устройства КПВП цокольного этажа не обязателен (рисунки 1; 2). В каждом из таких случаев обязательно устройство потенциаловыравнивающего соединения между главным щитком заземления и кабельным щитком заземления проводником сечением не менее 50 мм2 по меди. Выравнивание потенциалов между главным и кабельным щитками заземления обязательно, поскольку в кабельную шахту кроме ОК вводятся и кабели с металлическими парами, металлические оболочки которых, как правило, не разрываются.
Для реконструируемых зданий объектов связи, для которых строительство кольцевого контура защитного заземляющего устройства невозможно, КПВП цокольного этажа обязателен согласно рисунку 3.
С целью повышения технологичности работ по прокладке КПВП рекомендуется переходные детали (например, металлические уголки) крепить к кирпичным и бетонным стенам дюбель - гвоздями с помощью строительно-монтажного пистолета, с соблюдением необходимых правил безопасности.
Рисунок 2 - Схема, поясняющая принцип организации защиты от заноса высокого потенциала по подземным, наземным и надземным коммуникациям для цокольного этажа здания с кольцевым контуром защитного заземляющего
Рисунок 3 - Схема, поясняющая принцип организации защиты от заноса высокого потенциала по подземным, наземным и надземным коммуникациям для цокольного этажа здания без кольцевого контура защитного заземляющего устройства
Металлические уголки могут быть выполнены из полосковой стали 4×20 мм. Полосковый КПВП крепится к уголку с помощью болтового соединения. КПВП других форм сечения крепится к уголку с помощью хомута.
При проходе через стены между помещениями, которые по технологическим условиям не должны сообщаться между собой, для КПВП следует предусматривать уплотнение в стенном проходе несгораемым материалом.
8.3.1 КПВП устраивается в ЛАЦ, площадь которого превышает 100 м2. Вопрос об устройстве КПВП в ЛАЦ меньших размеров изучается.
8.3.2 КПВП помещения ЛАЦ проектируемого и реконструируемого объектов начинается с этажного щитка заземления, проходит по внутреннему периметру стен ЛАЦ и заканчивается на том же этажном щитке заземления. По сути, этот КПВП составляет одно целое с этажным щитком заземления. КПВП не обязательно должен быть замкнутым.
8.3.3 КПВП в помещении ЛАЦ прокладывается на уровне кабельроста.
На реконструируемых объектах КПВП в помещении ЛАЦ крепится к стенам аналогично КПВП цокольного этажа в соответствии с 8.2.4 настоящего РД.
На проектируемых объектах КПВП в помещениях ЛАЦ крепится через переходные кронштейны к закладным деталям железобетонных конструкций стен сваркой.
8.3.4 Каждая входящая в помещение ЛАЦ металлическая коммуникация (кабельрост, короб вентиляции, труба центрального отопления и водопровода, а также стальные коробки дверей и окон) подключается к КПВП дополнительными ПВП (медными или алюминиевыми), сечением не менее 16 мм2 по меди.
8.3.5 Если в помещении ЛАЦ имеется отдельное, отгороженное помещение (аппаратная), то КПВП в этом помещении не устраивается.
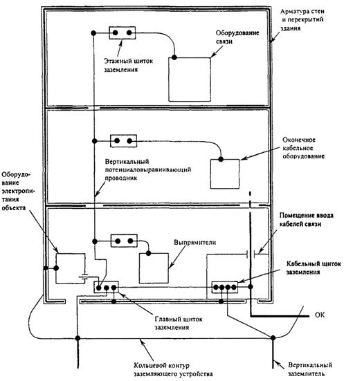
9.1 На проектируемых крупных объектах связи (для технических зданий со стороной от 30 м и этажностью не менее трех) рекомендуется устраивать вертикальную систему выравнивания потенциалов согласно рисунку 4.
Вертикальная система выравнивания потенциалов (ВСВП) включает в себя несколько вертикальных потенциаловыравнивающих проводников, обеспечивающих низкоомную связь этажных щитков заземления с главным щитком заземления в многоэтажном техническом здании объекта связи. Эта система входит составной частью в основную систему выравнивания потенциалов, улучшая ее экранирующие характеристики.
9.2 Главный щиток заземления размещается, как правило, вблизи источника питания объекта переменным током или места ввода в здание силового кабеля от трансформаторной подстанции (ТПС). К главному щитку заземления подключаются:
- заземляющие проводники (не менее двух), идущие от разных точек контура защитного заземляющего устройства;
- защитный проводник, идущий от главного щитка электропитания переменным током или нейтрали трансформатора;
- кольцевой потенциаловыравнивающий проводник цокольного этажа (на рисунке 4 показан фрагмент этого КПВП);
- потенциаловыравнивающий проводник, идущий от ближайшей к щитку стальной конструкции здания объекта (для проектируемых объектов);
- один или несколько вертикальных потенциаловыравнивающих проводников (ВПВП).
9.3 Вертикальный потенциаловыравнивающий проводник прокладывается от главного щитка заземления на каждый этаж технического здания объекта.
9.4 Каждый вертикальный потенциаловыравнивающий проводник обслуживает аппаратуру, размещаемую на площади порядка 900 м2 на одном этаже.
Аппаратура ВОЛП, размещенная вне этой площади, должна обслуживаться другим вертикальным потенциаловыравнивающим проводником. Несколько таких вертикальных проводников объединяются в систему посредством поперечных дополнительных потенциаловыравнивающих проводников, устанавливаемых с некоторой периодичностью (например, на каждом третьем этаже здания).
9.5 Этажный щиток заземления - устанавливается на каждом этаже технического здания объекта связи в помещении ЛАЦ, по одному на каждый вертикальный потенциаловыравнивающий проводник. К этому щитку должны подключаться кольцевой потенциаловыравнивающий проводник ЛАЦ; нулевой защитный проводник системы проводников электропитания постоянным током аппаратуры ВОЛП.
9.6 Главный и этажный щитки заземления
обозначаются знаком «
», который наносится вблизи клемм
подключения защитных проводников.
Рисунок 4 - Устройство вертикальной системы выравнивания потенциалов в крупном проектируемом техническом здании объекта связи (схемы вводов ОК приведены на рисунках 10 и 11).
10.1.1 Следует различать две схемы заземления корпусов аппаратуры ВОЛП, находящихся в ряду:
- последовательная, согласно рисунку 5;
- последовательно-параллельная, согласно рисунку 6.
10.1.2 При устройстве заземления корпусов аппаратуры ВОЛП следует отдавать предпочтение последовательно-параллельной схеме, поскольку при последовательной схеме демонтаж какой-либо стойки исключает из схемы заземления следующие за ней стойки, что не обеспечивают должный уровень электробезопасности.
10.1.3 При реализации последовательно-параллельной схемы заземления стоек аппаратурных комплексов подключение нулевых защитных проводников (РЕ) каждого стоечного ряда производится к КПВП в соответствии с рисунком 7 (смешанная система включения).
10.2.1 Возможные схемы питающих электрических сетей постоянного тока электроустановок приведены в ГОСТ Р 50571.2.
10.2.2 Следует учитывать, что наибольшую помехозащищенность аппаратуры ВОЛП обеспечивает схема электропитания TN-S, которая может быть реализована только для аппаратуры с изолированным от ее корпуса портом «+» питания постоянным током.
В этом случае рекомендуется:
- при установке значительного количества аппаратуры ВОЛП, выделять для этого отдельный этаж или отдельное помещение в общем ЛАЦ, и устраивать изолированную систему включения такого аппаратурного комплекса в ОСВП согласно разделу 12 с собственным фидером питания постоянным током;
- при установке малого количества аппаратуры ВОЛП, устанавливать ее в общий ряд по изолированной схеме согласно рисунку 8;
Рисунок 5 - Последовательная схема заземления корпусов стоек аппаратуры ВОЛП
Рисунок 6 - Последовательно-параллельная схема заземления корпусов стоек аппаратуры ВОЛП
Рисунок 7 - Схема заземления корпусов аппаратуры ВОЛП в ЛАЦ в смешанной системе включения аппаратурных комплексов в ОСВП
10.2.4 Для проектируемых и реконструируемых объектов рекомендуется организовать систему проводников электропитания постоянным током, а также ее заземление по типу TN-S согласно рисунку 9;
10.2.5 На действующих объектах для небольшого количества аппаратуры ВОЛП предусматривать проведение мероприятий по установке ее в общем ряду и включению по изолированной схеме (рисунок 8).
11.2 В стыковых соединениях элементов трубопроводов или других протяженных металлических конструкций, относящихся к сторонним проводящим частям, должны быть обеспечены переходные сопротивления не более 0,03 Ом на каждый стык. При невозможности обеспечения стыка с указанным переходным сопротивлением за счет резьбовых соединений необходимо устройство сварных стальных перемычек с приведенными в 11.1 сечениями.
1 - стойка аппаратуры ЦСП;
2 - стойка аппаратуры ВОЛП;
3 - главный щиток заземления;
4 - защитное заземляющее устройство;
5 - магистраль электропитания постоянным током;
6 - источник электропитания постоянным током;
7 - этажный щиток заземления.
Рисунок 8 - Рекомендуемая схема заземления системы электропитания постоянным током аппаратуры ВОЛП в стоечном ряду для реконструируемых и действующих объектов
2 - стойка аппаратуры ВОЛП;
3 - главный щиток заземления;
4 - защитное заземляющее устройство;
5 - магистраль электропитания постоянным током;
6 - источник электропитания постоянным током;
7 - этажный щиток заземления.
Рисунок 9 - Схема заземления системы электропитания постоянным током аппаратуры ВОЛП для проектируемых и реконструируемых объектов
- линейный ОК в помещении ввода кабелей соединяется (через муфту или влагозащитный вводно-кабельный шкаф) с прокладываемым непосредственно до оптического вводно-кабельного устройства станционным кабелем без металлических конструктивных элементов, имеющим оболочку из не поддерживающего горение полимерного материала, согласно рисунку 10;
- линейный ОК прокладывается непосредственно до вводно-кабельного устройства без выполнения перехода его на станционный кабель. При этом ОК помещается в трубу из не поддерживающего горения материала (стальную, поливинилхлоридную или в металлорукав), или же на наружную оболочку ОК наносится соответствующее дополнительное покрытие (например, выполняется обмотка поливинилхлоридной лентой). В этом случае на металлических бронепокровах ОК (при наличии таковых) внутри помещения ввода кабелей, в непосредственной близости от вводного канала, должен быть выполнен кольцевой разрыв на длине 100 ... 150 мм, согласно рисунку 11. В ЛАЦ при наличии в нем КПВП бронепокров станционной части ОК подключается к КПВП. Если КПВП в ЛАЦ отсутствует, бронепокров станционной части ОК подключается к клемме защитного заземления.
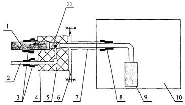
12.1.4 Ввод ОК в контейнер НРП-О производится через вводные патроны корпуса подземной части контейнера согласно рисунку 12.
Во вводном патроне производится разделка металлических бронепокровов ОК и подключение к ним защитных проводников с медной жилой сечением не менее 4 мм2, при этом должны быть обеспечены:
- герметизация ввода во вводной патрон как ОК, так и защитного проводника;
- электрическая изоляция металлических бронепокровов ОК от вводного патрона;
- механическое соединение бронепокровов ОК с вводным патроном;
- исключение электрического ввода бронепокровов ОК (ввода защитного проводника) в корпус подземной части НРП-О.
1 - смотровое устройство кабельной канализации;
2 - канал кабельной канализации;
3 - узел герметизации кабельного канала;
4 - оптический кабель;
5 - помещение ввода кабелей в здание объекта связи;
6 - металлический бронепокров оптического кабеля;
7 - станционный оптический кабель с не поддерживающей горение оболочкой;
8 - соединительная муфта или влагозащитный вводный шкаф;
9 - защитный проводник сечением ≥ 4 мм2;
10 - заземляющий проводник;
11 - кабельный щиток заземления, содержащий съемные перемычки для возможности отключения бронепокровов от заземления.
Рисунок 10 - Схема ввода оптического кабеля в здание обслуживаемого объекта связи
1 - смотровое устройство (колодец) кабельной канализации;
2 - канал кабельной канализации;
3 - узел герметизации кабельного канала;
4 - оптический кабель;
5 - помещение ввода кабелей в здание объекта связи;
6 - металлический бронепокров оптического кабеля;
7 - участок снятия металлических бронепокровов с оптического кабеля (L= 100 ... 150 мм);
8 - защитное негорючее покрытие оптического кабеля на участке прокладки внутри объекта;
9 - защитный проводник сечением ≥ 4 мм2;
10 - заземляющий проводник;
11 - кабельный щиток заземления;
12 - механическое усиление участка кабеля в месте разрыва бронепокровов (например, путем установки пластмассового корпуса муфты проходной конструкции).
Рисунок 11 - Схема ввода оптического кабеля в здание обслуживаемого объекта связи
1 - оптический кабель;
2 - защитный проводник бронепокровов (провод КИП);
3 - герметизация с кожухом вводного патрона;
4 - кожух вводного патрона;
5 - заливка полиуретановым или эпоксидным компаундом;
6 - уплотнительная прокладка;
7 - вводной патрон;
8 - герметизация оптического кабеля по внутренней оболочке с вводным патроном;
9 - вводно-кабельное устройство;
10 - контейнер НРП-О (подземная часть);
11 - металлический бронепокров оптического кабеля.
Рисунок 12 - Схема ввода оптического кабеля в подземный контейнер необслуживаемого регенерационного пункта
Ввод ОК в корпус подземной части контейнера НРП-О выполняется по внутренней оболочке кабеля (с герметизацией ее относительно вводного патрубка корпуса), ОК внутри подземной части контейнера НРП-О подключается к оптической вводно-кабельной стойке. Способ монтажа ОК с вводным патроном, а также с вводным патрубком подземной части контейнера НРП-О определяется инструкцией по монтажу предприятия-изготовителя контейнера НРП-О.
Если конструкция ввода не соответствует схеме, приведенной на рисунке 12, рекомендуется заземление бронепокровов ОК осуществлять по технологии, представленной в приложении В.
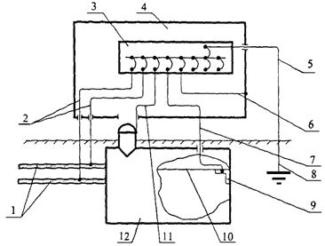
12.2.1 Для контейнера НРП-О ввод защитного заземляющего устройства производится в наземную часть контейнера НРП-О (надстройку), заземляющим проводником длиной не более 15 м и сечением не менее 16 мм2 через приямок, с концевой заделкой заземляющего устройства главным щитком заземления, согласно рисунку 13.
К главному щитку заземления подключаются:
- корпус подземной части контейнера НРП-О;
- корпус наземной части контейнера НРП-О (надстройка);
- защитный проводник, вводимый в подземную часть контейнера НРП-О;
- нулевые защитные проводники (при использовании трехфазной пятипроводной или однофазной трехпроводной систем токоведущих проводников питающих электрических систем переменного тока;
- защитные проводники электрооборудования, размещаемого в наземной части контейнера НРП-О;
- металлические бронепокровы ОК.
1 - оптические кабели;
2 - защитные проводники бронепокровов оптических кабелей;
3 - главный щиток заземления;
4 - наземная часть контейнера НРП-О;
5 - заземляющий проводник;
6 - защитный проводник наземной части контейнера НРП-О;
7 - защитный проводник аппаратуры ВОЛП;
8 - защитное заземляющее устройство;
9 - шпилька внутри корпуса подземной части для подключения защитного проводника;
10 - защитный проводник, используемый для подключения стоек аппаратуры к шпильке поз.«9»;
11 - защитный проводник корпуса подземной части контейнера НРП-О;
12 - подземная часть контейнера НРП-О.
Рисунок 13 - Схема подключения защитных проводников к главному щитку заземления в наземной части контейнера НРП-О
Сечение медных проводников для заземления бронепокровов ОК должно быть не менее 4 мм2, для заземления остальных элементов НРП-О - не менее 16 мм2.
12.2.2 Для действующих обслуживаемых объектов, расположенных в черте городской застройки и не имеющих кольцевого контура заземляющего устройства, в случае, если расстояние от точки ввода ОК в помещение ввода кабелей до главного щитка заземления (по периметру здания) меньше 60 м, бронепокровы ОК подключаются к главному щитку заземления потенциаловыравнивающим проводником, согласно рисунку 14.
В качестве такого потенциаловыравнивающего проводника используется изолированный медный многопроволочный провод сечением 50 мм2, который прокладывается вдоль стен цокольного этажа здания с внутренней стороны и периодически, примерно через каждые 5 м, крепится к стене.
Норма сопротивления дополнительного заземляющего устройства определяется как для линейно-защитного заземляющего устройства согласно ГОСТ 464. Проверка дополнительного и защитного заземляющих устройств проводится одновременно.
Норма сопротивления дополнительного заземляющего устройства определяется как для линейно-защитного заземляющего устройства согласно ГОСТ 464. Проверка дополнительного и защитного заземляющих устройств здания объекта производится одновременно.
12.2.5 Для реконструируемых объектов, не имеющих кольцевого контура защитного заземляющего устройства (в случае невозможности устройства последнего), бронепокровы ОК включаются в систему защиты от заноса высокого потенциала кольцевым потенциаловыравнивающим проводником цокольного этажа согласно рисунку 15 (показан пунктиром). В этом случае в проекте реконструкции объекта предусматривается строительство дополнительного заземляющего устройства вблизи помещения ввода кабелей технического здания. Заземляющий проводник должен иметь сечение не менее 4 мм2 по меди.
Норма сопротивления дополнительного заземляющего устройства определяется как для линейно-защитного заземляющего устройства согласно ГОСТ 464.
Примечание - Длина а - b - с потенциаловыравнивающего проводника не должна превышать 60 м и выполняется многопроволочным изолированным проводом сечением 50 мм2 по меди
Рисунок 14 - Схема заземления бронепокровов ОК на главный щиток заземлений для действующих объектов, не имеющих кольцевого контура заземляющего устройства
Примечание - Длина a - b - с потенциаловыравнивающего проводника превышает 60 м. Длина заземляющего проводника d - e ≤ 15 м. Длина проводника f - g ограничивается размерами помещения ввода кабеля. Пунктирной линией показан КПВП, устраиваемый в цокольном этаже реконструируемых зданий, не имеющих кольцевого контура защитного заземляющего устройства
Рисунок 15 - Схема заземления бронепокровов ОК на специально обустраиваемое дополнительное заземляющее устройство ОК для действующих объектов, не имеющих кольцевого контура заземляющего устройства
12.2.6 Для проектируемых объектов бронепокровы ОК заземляются на кольцевой контур защитного заземляющего устройства с учетом положений 12.1.1 ... 12.1.3 настоящего РД.
Главный щиток заземления контура защитного заземляющего устройства размещается непосредственно в помещении объекта связи, в котором выполнен ввод заземляющего проводника.
В случае, если проектом предусмотрено использование фундамента в качестве защитного заземляющего устройства как естественного заземлителя, бронепокровы ОК подключаются к арматуре фундамента через кабельный щиток, проводником сечением не менее 4 мм2 по меди.
13.1 В целях снижения уровней кондуктивных помех, образующихся в результате работы трехфазной электрической сети и воздействующих на аппаратуру ВОЛП по нулевому рабочему проводнику (N), в технических зданиях проектируемых и реконструируемых объектов следует применять пятипроводную систему токоведущих проводников - (TN-S).
Для однофазной сети электропитания следует применять трехпроводную систему проводников.
Обе системы образуются на основе традиционных систем - четырехпроводной трехфазной и двухпроводной однофазной, путем добавления нулевого защитного проводника (РЕ).
13.2 Применение нулевого защитного проводника (РЕ) улучшает защиту персонала объекта связи и выравнивает потенциалы корпусов аппаратуры ВОЛП, поскольку по проводнику (РЕ) (в отличие от проводника (N)) не протекает ток, обусловленный всегда существующим неравенством фазных нагрузок трехфазной электропитающей сети.
Для реконструируемых и проектируемых объектов связи рекомендуются следующие типы систем заземления электрических сетей: TN-S согласно рисунку 16 и TN-C согласно рисунку 17. Используемые буквенные обозначения имеют следующий смысл.
Рисунок 16 - система TN-S заземления электропитающей сети переменного тока для аппаратуры ВОЛП
Рисунок 17 - Система TN-C заземления электропитающей сети переменного тока для аппаратуры ВОЛП
Т - непосредственное присоединение одной точки токоведущих частей источника питания к земле;
N - непосредственная связь открытых проводящих частей с точкой заземления источника питания (обычно заземлена нейтраль).
Вторая буква названия:
S - функции нулевого защитного и нулевого рабочего проводников обеспечиваются раздельными проводниками;
С - функции нулевого защитного и нулевого рабочего проводников объединены в одном проводнике (PEN - проводник).
13.3 Для проектируемых объектов на вводной панели распределения сети переменного тока клеммы N и РЕ изолируются друг от друга (рисунок 18). В этом случае организуется система заземления трехфазной пятипроводной системы токоведущих проводников по схеме TN-S. Проводники (N) и (РЕ) объединяются на защитном заземляющем устройстве отдельно стоящей ТПС.
13.4 Для реконструируемых объектов допускается система заземления трехфазной пятипроводной системы токоведущих проводников по схеме TN-C. В этом случае совмещенный нулевой и рабочий проводник (PEN) подключается на вводной панели распределения сети переменного тока к клемме (РЕ) в соответствии с требованиями ГОСТ Р 50571.3. При этом клеммы N и РЕ перемыкаются (рисунок 19).
13.5 Система заземления TN-S наиболее предпочтительна (согласно положениям Рекомендаций К. 27 [4]), но требует наибольших затрат при реконструкции системы электропитания, поскольку для этого необходима прокладка силового кабеля такой конструкции, которая позволяет реализовать заземление пятипроводной системы электропитания объекта по пятипроводной схеме.
13.7 Требования к нулевому защитному проводнику (РЕ), а также требования электробезопасности эксплуатации сетей типа TN предъявляются в соответствии с ГОСТ Р 50571.3, или соответствующими отраслевыми документами, если таковые существуют.
13.8 В случаях, когда, начиная с какой-либо точки установки, нулевой рабочий и нулевой защитный проводники разделены, запрещается объединять эти проводники или перепутывать их за этой точкой по ходу распределения электроэнергии (пояснения в приложении Б).
1 - вертикальный потенциаловыравнивающий проводник;
2 - кольцевой потенциаловыравнивающий проводник цокольного этажа;
3 - защитное заземляющее устройство;
4 - главный щиток заземления;
5 - щит электропитания.
Рисунок 18 - Вариант коммутации на главном щите электропитания объекта связи для получения системы TN-S заземления трехфазной электропроводной системы токоведущих проводников
1 - вертикальный потенциаловыравнивающий проводник;
2 - кольцевой потенциаловыравнивающий проводник цокольного этажа;
3 - защитное заземляющее устройство;
4 - главный щиток заземления;
5 - щит электропитания.
Рисунок 19 - Вариант коммутации на главном щите электропитания объекта связи для получения систем TN-C заземления трехфазной электропроводной системы токоведущих проводников
13.9 Для проектируемых объектов не допускается в одном техническом здании совмещать четырехпроводную и пятипроводную системы электропитания переменным током, согласно приложению Б.
14.1 Каждый аппаратурный комплекс ВОЛП или группа аппаратурных комплексов должны быть охвачены собственными системами выравнивания потенциалов, которые образуются множеством соединений корпусов стоек и блоков при помощи дополнительных потенциаловыравнивающих проводников.
14.2 Каждый аппаратурный комплекс или группа аппаратурных комплексов могут быть включены в основную систему выравнивания потенциалов здания объекта связи по смешанной или изолированной системам.
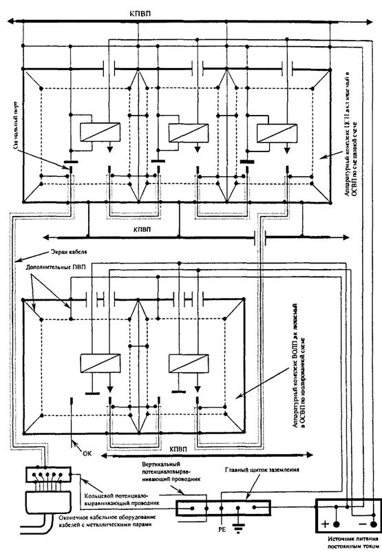
Принцип построения смешанной и изолированной систем включения проиллюстрирована рисунком 20. Электрические схемы, реализующие смешанную (на примере аппаратуры ЦСП по кабелям с металлическими парами) и изолированную (па примере аппаратуры ВОЛП) системы включения аппаратурных комплексов в ОСИП, приведены на рисунке 21.
14.3 Изолированные системы предпочтительны на действующих объектах, на которых вероятен высокий уровень низкочастотных электромагнитных помех, поскольку не устроены ОСВП и пятипроводная система проводников электропитания. При этом изолированные системы требуют постоянного внимания обслуживающего персонала к сохранению изолированности от других аппаратурных комплексов и основной системы выравнивания потенциалов (изолированность понимается в смысле, определенном в 3.26). В этой связи, а также следуя условию гармонизации руководства с Европейским стандартом ETS 300 253 [5], на проектируемых и реконструируемых объектах связи рекомендуется, как правило, смешанная собственная система выравнивания потенциалов аппаратурных комплексов, а также смешанная система включения последних в ОСВП.
14.4 Смешанные системы могут быть столь же эффективны, как изолированные, при условии, что аппаратурные комплексы ВОЛП включаются в полностью выстроенную на объекте ОСВП, что обязательно для проектируемых и реконструируемых объектов.
Стойка, блок
Потенциаловыравнивающий проводник
Соседние элементы ОСВП
Присоединение к ОСВП
ОСВП Основная система выравнивания потенциалов
Система выравнивания потенциалов аппаратурного комплекса
Потенциаловыравнивающие проводники 1 - 7 формируют смешанную систему выравнивания потенциалов аппаратурного комплекса
Потенциаловыравнивающие проводники 8 - 14 формируют смешанную систему включения аппаратурного комплекса в ОСВП
Рисунок 20 - Система включения аппаратурного комплекса в основную систему выравнивания потенциалов здания технического объекта связи

Рисунок 21 - Электрические схемы, реализующие смешанную и изолированную системы включения аппаратурных комплексов в ОСВП (на примере аппаратуры ЦСП по кабелям с металлическими парами и аппаратуры ВОЛП соответственно)
Таблица 1
|
Мероприятия |
Объекты |
||
|
проектируемые |
реконструируемые |
действующие |
|
|
1 |
2 |
3 |
4 |
|
Заземление бронепокровов ОК на обслуживаемых объектах |
Заземляется через кабельный щиток заземления на кольцевой контур защитного заземляющего устройства или на арматуру монолитного ж.б. фундамента технического здания. |
Заземляется через кабельный щиток заземления на кольцевой контур защитного заземляющего устройства или на дополнительное заземляющее устройство вблизи помещения ввода кабелей. |
Заземляется через кабельный щиток заземления на кольцевой контур защитного заземляющего устройства, или на защитное заземляющее устройство со сосредоточенным контуром через главный щиток заземлений, или на дополнительное заземляющее устройство вблизи помещения ввода кабелей. |
|
Соответствующие позиции в тексте РД |
|||
|
12.2.7 |
|||
|
Заземление бронепокровов ОК на необслуживаемых объектах |
Заземляется через главный щиток заземления, расположенному в надстройке НРП-О на защитное заземляющее устройство. |
||
|
Соответствующие позиции в тексте РД |
|||
|
Устройство периферийной системы заземляющих проводников |
Особенности ПСЗП определяются системой молниезащиты здания, которая в свою очередь проектируется на основе НД по молниезащите объектов проводной связи или в соответствии с положениями РД 34.122. |
||
|
Соответствующие позиции в тексте РД |
6 ... 6.8; 6.10 |
||
|
Устройство кольцевого потенциаловыравнивающего проводника в цокольном этаже |
Устраивается часть КПВП между главным и кабельным щитками заземления с периодическим подсоединением к арматуре стен цокольного этажа. |
КПВП устраивается полностью. Если на реконструируемом объекте техническое здание уже имеет кольцевой контур защитного заземляющего устройства или строительство его предусматривается проектом реконструкции, устраивается часть КПВП между главным и кабельным щитками заземления. |
Устраивается часть КПВП между главным и кабельным щитками заземления. |
|
Соответствующие позиции в тексте РД |
|||
|
Устройство кольцевого потенциаловыравиивающего проводника в помещении ЛАЦ |
КПВП устраивается для ЛАЦ площадью более 100 м2 |
Устройство КПВП рекомендуется по положениям для реконструируемых объектов |
|
|
Устройство заземления системы проводников электропитания переменным током аппаратуры ВОЛП. |
Устраивается система заземления TN-S |
Устраивается система заземления TN-C. Система заземления TN-S устраивается при вынужденной замене силового кабеля от ТПС. |
Рекомендуется устройство системы заземления TN-C |
|
Соответствующие позиции в тексте РД |
|||
|
13.11 |
|||
|
Устройство заземления системы проводников электропитания постоянным током аппаратуры ВОЛП типа TN |
Устраивается система заземления TN-S |
Обязательна система заземления TN-S |
Рекомендуется питание аппаратуры ВОЛП устраивать отдельным трехпроводным фидером с распределительного щитка при изолированной системе включения аппаратурного комплекса в ОСВП. |
|
Устройство заземления системы проводников электропитания постоянным током аппаратуры ВОЛП типа TN |
Устраивается система заземления TN-S |
Обязательна система заземления TN-S |
Рекомендуется питание аппаратуры ВОЛП устраивать отдельным трехпроводным фидером с распределительного щитка при изолированной системе включения аппаратурного комплекса в ОСВП. |
|
Соответствующие позиции в тексте РД |
|||
|
Защитное заземляющее устройство |
Предусматривается кольцевой контур защитного заземляющего устройства вокруг фундамента здания. Для зданий с монолитным ж.б. фундаментом в качестве защитного заземляющего устройства, как правило, используется сам фундамент. |
Для объектов, не имеющих кольцевого контура защитного заземляющего устройства, в план реконструкции объекта следует включать работы по замене отслужившего нормативный срок защитного заземляющего устройства. В этом случае новое заземляющее устройство рекомендуется выполнять с кольцевым контуром. В противном случае обязательно строительство дополнительного заземляющего устройства вблизи помещения ввода кабелей. |
Для зданий в черте городской застройки и для любых зданий вне города обязательно строительство дополнительного заземляющего устройства вблизи кабельной шахты, (кроме зданий, имеющих кольцевой контур защитного заземляющего устройства). |
(справочное)

(справочное)
Б.1 Формулировка 13.8 РД: «в случаях, когда с какой-либо точки установки, нулевой рабочий и нулевой защитный проводники разделены, запрещается объединять эти проводники за этой точкой по ходу распределения энергии» перенесена из ГОСТ Р 50571 546.2.3.
Справедливость этого требования очевидна. У проводников (N) и (РЕ) различные функции. Как только они окажутся объединены за точкой, где они были разделены, система TN-S превращается в систему TN-C с проводником (N) увеличенного сечения.
Выполнение этого требования позволит исключить протекание части тока нулевого проводника (N) по проводнику (РЕ), корпусам чувствительной аппаратуры ВОЛП, а также по элементам ОСВП, что в свою очередь:
- повышает уровень электробезопасности на объекте;
- уменьшает электромагнитные воздействия на аппаратуру ВОЛП.
Б.2 На рисунке Б.1 приведен вариант совмещения аппаратуры ВОЛП, требующей пятипроводного электропитания (например, аппаратура ВОЛП фирмы Siemens) с аппаратурой отечественного производства или импортной, требующей четырехпроводного электропитания (например, фирмы NEC), на одном фидере электропитания. В этом случае по корпусу и экранам соединительных кабелей (на рисунке не показаны) аппаратуры фирмы Siemens будут протекать помехонесущие токи (Iпом), являющиеся частью тока (I(N)) нулевого рабочего проводника. Рисунок иллюстрирует также нежелательное явление протекания части тока проводника (N) по элементам ОСВП.
Рисунки Б.2 и Б.3 иллюстрируют попытки совместить на одном фидере электропитания переменным током трехфазную четырехпроводную и трехфазную пятипроводную системы токоведущих проводников (TN-C до точки «А» и TN-S - за точкой «А» по ходу распространения энергии). Видно, что поставленная задача исключить протекание помехонесущих токов по корпусам аппаратуры, рассчитанной на пятипроводное включение, не решается.
Рисунок Б.1 - Распределение токов нулевого рабочего проводника (N) в трехфазной четырехпроводной системе токоведущих проводников электропитающей сети переменного тока при совмещении на одном фидере аппаратуры с четырехпроводным и пятипроводным питанием
Рисунок Б.2 - Распределение токов проводников (N) при совмещении в одном фидере трехфазных четырехпроводной и пятипроводной систем проводников электропитающей сети переменного тока (за точкой А включается аппаратура с четырехпроводным и пятипроводным питанием)
Рисунок Б.3 - Распределение токов проводников (N) и (PEN) при совмещении в одном фидере трехфазных четырехпроводной и пятипроводной систем проводников электропитающей сети переменного тока (за точкой А включатся аппаратура только с пятипроводным питанием)
Рисунок Б.4 - Распределение токов нулевого рабочего проводника (N) в трехфазной пятипроводной системе токоведущих проводников в одном фидере электропитающей сети переменного тока
Рисунок Б.4 иллюстрирует желаемую ситуацию. В этом случае на фидере питания с трехфазной пятипроводной системой проводников устанавливается только аппаратура, требующая питания по пятипроводной схеме.
Б.3 Рассмотрим вариант подключения аппаратуры ВОЛП к разным фидерам электропитания. На рисунке Б.5 аппаратура четырехпроводного питания подключена к фидеру 1 (схема TN-C), а аппаратура пятипроводного питания подключена к фидеру 2 (схема TN-S). Видно, что проводник (N) фидера 1 и проводник (РЕ) фидера 2 оказываются соединенными через корпуса аппаратуры и элементы ОСВП.
Рисунок Б.6 иллюстрирует ситуацию, когда не предпринимается попытка совместить аппаратуру с четырехпроводным и пятипроводным питанием, подводя питание разными фидерами. В этом случае, как и в случае, проиллюстрированным рисунком Б.4, достигается 100 %-ая эффективность применения трехфазной пятипроводной системы проводников электропитающей сети переменного тока на объекте связи.
Таким образом, обосновано требование 13.9 РД о недопустимости совмещения в одном здании объекта аппаратуры, рассчитанной на питание по четырехпроводной схеме, с аппаратурой, рассчитанной на питание по пятипроводной схеме. Подобное совмещение допускается РД только для действующего объекта связи до его реконструкции.
Необходимость требования о недопустимости перепутывания проводников (РЕ) и (N), оговоренного в 13.8, легко обосновывается рисунками Б.7 и Б.8.
На рисунках Б.7а и Б.7б представлено два варианта правильного выполнения заземляющей проводки однофазной трехпроводной электропитающей сети переменного тока для аппаратуры, размещаемой на объекте.
На рисунке Б.7а два блока аппаратуры питаются от двух отдельных фидеров, но корпуса обоих блоков заземлены через собственные защитные проводники. В этом случае разность потенциалов между корпусами минимальна и определяется разностью падений напряжений, образующихся на нулевых защитных проводниках протекающими по ним токами утечки (Iутечки ≈ 0).
На рисунке Б.7б показаны два блока аппаратуры, использующие общий фидер питания, например, если они находятся в одном помещении. В этом случае разность падений напряжений на корпусах блоков еще меньше.
Рисунок Б.5 - Распределение токов нулевого рабочего проводника (N) в трехфазной пятипроводной системе токоведущих проводников в одном фидере электропитающей сети переменного тока
Рисунок Б.6 - Распределение токов проводников (N) и (PEN) при совмещении в одном фидере трехфазных четырехпроводной и пятипроводной систем проводников
1 - фазный проводник;
2 - нулевой рабочий проводник (N);
3 - нулевой защитный проводник (РЕ);
4 - порт питания переменным током;
5 - блок оборудования А;
6 - экран соединительного кабеля между оборудованием А и В;
7 - блок оборудования В.
Рисунок Б.7 - Правильно выполненные защитные проводки аппаратуры, питаемой переменным током
1 - фазный проводник;
2 - нулевой рабочий проводник (N);
3 - нулевой защитный проводник (РЕ);
4 - порт питания переменным током;
5 - блок оборудования А;
6 - экран соединительного кабеля между оборудованием А и В;
7 - блок оборудования В.
Рисунок Б.8 - Неправильно выполненные защитные проводки аппаратуры, питаемой переменным током
На рисунках Б.8а и Б.8б показаны варианты неправильного выполнения заземляющей проводки однофазной трехпроводной электропитающей сети переменного тока для аппаратуры объекта. В обоих случаях нулевой защитный (РЕ) и нулевой рабочий (N) проводники в одном из фидеров перепутаны. Такая ошибка не фиксируется индикатором напряжения и не приведет к короткому замыканию в цепи, поэтому не может быть обнаружена, но создаст разность потенциалов между корпусами блоков А и В, равную падению напряжения на защитном проводнике протекающим током потребления (Iпотр.). При соединении корпусов блоков А и В, например, соединительным кабелем, через экран последнего потечет помехонесущий ток, что может оказаться причиной нарушения нормального функционирования аппаратуры или даже ее повреждения.
(обязательное)
В.1 Разделка оптического кабеля
В.1.1 В 10 м от контейнера НРП-О очистить ОК от загрязнений. Закрепить ОК в монтажном устройстве, нанести две метки на полиэтиленовой оболочке на расстоянии 20 - 30 мм друг от друга. С помощью ножа сделать два кольцевых надреза полиэтиленовой оболочки по меткам; сделать один продольный надрез между кольцевыми надрезами; снять на участке между метками полиэтиленовую оболочку с ОК.
В.1.2 Очистить бронепроволоки ОК от гидрофорбного заполнителя с помощью ветоши, смоченной в кабельном очистителе или бензине.
В.1.3 Подготовленный провод КИП (герметизированный) сечением токопроводящей жилы не менее 4 мм2 намотать на бронепроволоки, освобожденные от полиэтиленовой оболочки кабеля, начиная от среза полиэтиленовой оболочки, на расстояние 20 мм.
В.1.4 Надвинуть на кабель металлический стяжной хомут; установить его поверх проволок броневого покрова на середине намотанного провода КИП и затянуть винт стяжного хомута до упора.
В.2 Монтаж оптического кабеля
В.2.1 Очистить полиэтиленовую оболочку ОК от загрязнений на прилегающем к подключению провода КИП участке и протереть ее салфеткой, смоченной в растворителе; зачистить оболочку наждачной бумагой. Используя комплект материалов фирмы «3М» (лента VM, 88T и материал ARMORCAST) для восстановления изоляции (полиэтиленовой оболочки ОК), провести герметизацию места подключения к ОК провода КИП согласно инструкции по применению материалов.
В.2.2 Уложить смонтированный кабель в котлован.
В.2.3 Провод КИП завести в наземную часть НРП и подключить к щитку заземления. Существующий провод КИП внутри подземного контейнера НРП отключить, обрезать его на выходе из вводного патрубка внутри контейнера НРП-О, а оставшийся конец провода КИП изолировать непосредственно у вводного патрубка.
(справочное)
|
Классификация электромагнитной обстановки в местах размещения аппаратуры связи |
|
|
[2] ETC 300 386-1 |
Классификация электромагнитной совместимости оборудования сетей общего пользования электросвязи. Часть 1: Требования помехоустойчивости и уровни испытаний. Стандарт на однородную группу продукции |
|
Руководство по проектированию, строительству и эксплуатации заземлений в установках проводной связи и радиотрансляционных узлов, М., «Связь», 1971 г |
|
|
Защита от помех. Потенциаловыравнивающие соединения и заземление в здании объекта электросвязи (с учетом изменений), Женева, 1991 г |
|
|
[5] Стандарт ETS 300 253 |
Инжиниринг оборудования. Заземление и выравнивание потенциалов оборудования на объектах электросвязи, Valbonne-France |
|
[6] Стандарт МЭК1312-1 |
Защита от электромагнитных импульсов грозового разряда. Часть 1. Общие принципы |
|
[7] Стандарт МЭК 61000-5-2 |
Электромагнитная совместимость (ЭМС). Часть 5. Общие указания по монтажу и решению проблемы. Раздел 2. Заземление и каблирование |
|
[8] |
Словарь МСЭ-Т по заземлениям «Устройство и испытание заземлений и потенциаловыравнивающих соединений» |
|
[9] |
Комплекс стандартов МЭК-364 «Электрические установки зданий» |
|
[10] |
Рекомендации по вопросам оборудования заземлений и заземляющих проводок ЛАЦ и НУП, М., Связь, 1969 г |