МИНИСТЕРСТВО ВНУТРЕННИХ ДЕЛ
РОССИЙСКОЙ ФЕДЕРАЦИИ

Федеральное государственное учреждение
«Всероссийский ордена «Знак Почета»
научно-исследовательский институт
противопожарной обороны»

УТВЕРЖДАЮ

Начальник ФГУ ВНИИПО МВД России
генерал-майор внутренней службы

Н.П. Копылов

9 декабря 2000 г.

МЕТОДИКА ОЦЕНКИ
ИСКРОБЕЗОПАСНОСТИ
МАТЕРИАЛОВ

МОСКВА 2001

Представлен метод оценки искробезопасности материалов, который заключается в определении зажигающей способности фрикционных искр, образующихся при быстрочередующихся ударах исследуемого образца о вращающийся диск, по отношению к газопаровоздушным смесям при температурах от 15 до 25 °С и давлении, равном атмосферному. Описаны экспериментальная установка и порядок проведения опытов по оценке искробезопасности материалов. Указаны область применения методики, а также требования безопасности при подготовке и проведении испытаний.

Методика предназначена для организаций, специализирующихся в области испытаний веществ и материалов на пожарную опасность.

Авторы-разработчики: д-р техн. наук, проф. Ю.Н. Шебеко, канд. техн. наук, ст. науч. сотр. В.Ю. Навценя, д-р техн. наук, ст. науч. сотр. С.Н. Копылов, канд. техн. наук А.К. Костюхин, Э.Д. Замышевский, Д.Ю. Шебеко, О.В. Васина.

Методика согласована с ГУГПС МВД России (письмо № 20/2.3/2529 от 05.07.2001).

1. ОБЛАСТЬ ПРИМЕНЕНИЯ

1.1. Настоящая методика предназначена для оценки искробезопасности твердых материалов при трении или соударении по отношению к газопаровоздушным смесям.

1.2. Метод применим при температурах от 15 до 25 °С и давлении, равном атмосферному.

1.3. Метод неприменим для определения зажигающей способности фрикционных искр по отношению к газопаровоздушным смесям, один или несколько компонентов которых:

склонны к термическому разложению, окислению или полимеризации при температуре и давлении испытаний;

могут образовывать смеси, чувствительные к детонации;

способны вызвать в результате самопроизвольных химических реакций изменение состава смеси или ее горение до момента зажигания;

имеют температуру самовоспламенения ниже величины (Ти + 50) °С (где Ти - температура испытания).

2. ОСНОВНОЕ ОБОРУДОВАНИЕ, СРЕДСТВА КОНТРОЛЯ И ВСПОМОГАТЕЛЬНЫЕ УСТРОЙСТВА

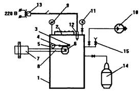
Экспериментальная установка, принципиальная схема которой представлена на рис. 1, состоит из следующих основных частей:

1) реакционного сосуда, который представляет собой вертикально расположенный цилиндрический сосуд с внутренним диаметром (380 ± 5) мм и высотой (800 ± 5) мм, изготовленный из нержавеющей стали и рассчитанный на рабочее давление 1 МПа. В верхнем торце реакционный сосуд имеет круглое отверстие диаметром (160 ± 5) мм. Реакционный сосуд снабжен штуцерами для подсоединения газовых магистралей, ввода источника зажигания, датчика давления и манометра;

2) крышки, с помощью которой закрывают отверстие в верхней части реакционного сосуда. Крышка крепится на реакционном сосуде посредством 8 болтов. В средней части крышки сделано смотровое окно для визуального наблюдения за распространением пламени в реакционном сосуде;

3) механизма установки исследуемого образца в экспериментальном стенде, состоящего из:

а) держателя, с помощью которого исследуемый образец закрепляют в реакционном сосуде;

б) прижимного механизма, посредством которого достигают контакта исследуемого образца с диском;

4) электродвигателя и передаточного механизма, обеспечивающих вращение диска;

5) системы газоприготовления, которая служит для дозированной подачи в реакционный сосуд компонентов газопаровоздушной смеси и включает в себя:

а) трубопроводы с вентилями. Условный диаметр прохода трубопроводов (8,0 ± 0,5) мм, вентилей - не менее 4 мм;

6) вакуумметр класса точности 0,4; манометр с диапазоном измерения до 2,5 МПа класса точности 0,4;

в) вакуумный насос, обеспечивающий остаточное давление в реакционном сосуде не более 1,0 кПа;

6) источника зажигания, используемого для контрольного зажигания газовой смеси в случае, если не произошло ее воспламенение от фрикционных искр.

Источник зажигания представляет собой свечу с двумя электродами, на которых размещена нихромовая проволока диаметром (0,20 ± 0,05) мм и длиной (3 ± 1) мм. Проволоку располагают в верхней части реакционного сосуда и пережигают электрическим током при подаче напряжения (40 ± 5) В.

Входящий в экспериментальную установку динамометр (на рис. 1 не показан) служит для определения силы прижатия исследуемого образца к вращающемуся диску.

Вращающийся диск, конструкция которого представлена на рис. 2, имеет диаметр 100 мм и толщину 10 мм. В центре диска расположено отверстие диаметром 10 мм, предназначенное для закрепления диска в передаточном механизме. На диске вырезано четыре сегмента. Исследуемый образец (рис. 3), выполнен в виде пластины длиной 140 мм, шириной 25 мм, толщиной 7 мм. На пластине имеется два отверстия: одно - для закрепления пластины в экспериментальной установке, второе - для определения силы прижатия пластины к вращающемуся диску.

Рис. 1. Принципиальная схема установки для исследования искробезопасности материалов:

1 - сосуд реакционный; 2 - крышка; 3 - исследуемый образец; 4 - держатель; 5 - прижимной механизм; 6 - вращающийся диск; 7 - электродвигатель;
8 - передаточный механизм; 9 - манометр; 10 - вакуумный насос; 11 - вакуумметр; 12 - свеча; 13 - понижающий трансформатор;
14 - баллон с горючим газом; 15 - вентиль

Рис. 2. Вращающийся диск

Рис. 3. Исследуемый образец

3. ПОРЯДОК ПРОВЕДЕНИЯ ЭКСПЕРИМЕНТОВ

3.1. Исследуемый образец и вращающийся диск (далее по тексту - испытываемая пара) закрепляют в реакционном сосуде.

3.2. С помощью прижимной пружины регулируют силу прижатия исследуемого образца к диску.

3.3. Калибруют динамометр эталонными гирями массой от 0,1 до 1,0 кг.

3.4. Измеряют с помощью динамометра силу прижатия пластины к диску. В ходе экспериментов необходимо поддерживать силу прижатия пластины и диска в диапазоне 6 - 7 Н.

3.5. Закрывают крышку реакционного сосуда.

3.6. Осуществляют герметизацию входа вала электродвигателя в реакционный сосуд путем затягивания уплотнительной шайбы.

3.7. Вакуумируют реакционный сосуд до остаточного давления 0,5 кПа.

3.8. По парциальным давлениям подают в реакционный сосуд компоненты горючей газовой смеси.

3.9. Ослабляют уплотнительную шайбу для того, чтобы вал электродвигателя мог вращаться свободно.

3.10. Включают электродвигатель.

3.11. С помощью секундомера фиксируют время tз от момента включения электродвигателя до момента зажигания горючей газовой смеси. Погрешность измерения не более 0,1 с. Зажигание смеси определяют по манометру и визуально через смотровое окно. Если воспламенение смеси не происходит в течение 1 мин, регистрируют отсутствие зажигания.

3.12. Выключают электродвигатель.

3.13. При отсутствии воспламенения газовой смеси осуществляют ее контрольное зажигание с помощью источника зажигания.

3.14. Условия и результаты проведения испытаний регистрируют в протоколе, форма которого приведена в приложении (обязательном).

3.15. Повторяют процедуру испытаний для каждого состава горючей газовой смеси не менее пяти раз.

4. ОБРАБОТКА РЕЗУЛЬТАТОВ

4.1. Для каждого состава горючей газовой смеси определяют среднее время задержки зажигания tср.з по формуле

где  - время от момента включения электродвигателя до момента зажигания горючей смеси в i-м испытании;

m - число испытаний для данного состава горючей газовой смеси.

4.2. Определяют число соударений образцов в единицу времени N, с-1, по формуле

N = nk,

где n - число оборотов диска в единицу времени, с-1;

k - число вырезанных сегментов на диске (k = 4).

4.3. Определяют вероятность зажигания Р горючей газовой смеси данного состава фрикционными искрами испытываемой пары (исследуемого образца и вращающегося диска) по формуле

4.4. Испытываемая пара считается искробезопасной по отношению к данной горючей газовой смеси, если максимальное значение Р не превышает 10-5 для любого состава горючей газовой смеси. При этом испытываемая пара считается искробезопасной по отношению к газопаровоздушным, а также пылевоздушным смесям с минимальной энергией зажигания, большей, чем у использованной при проведении испытании газопаровоздушной смеси.

5. ТРЕБОВАНИЯ БЕЗОПАСНОСТИ

5.1. Экспериментальная установка размещается в помещении, удовлетворяющем требованиям нормативных документов для помещений класса Ф5 по функциональной пожарной опасности по СНиП 21-01-97* с учетом категории помещения по НПБ 105-95.

5.2. К обслуживанию установки допускаются лица, достигшие 18-летнего возраста, прошедшие медицинское освидетельствование, производственное обучение и имеющие допуск к обслуживанию сосудов под давлением.

5.3. Испытания проводят два человека. Рабочие места операторов должны удовлетворять требованиям электробезопасности по ГОСТ 12.1.019 и санитарно-гигиеническим требованиям по ГОСТ 12.1.005.

Средства защиты обслуживающего персонала должны соответствовать ГОСТ 12.4.011.

5.4. Запрещается заполнение установки газопаровоздушными смесями выше атмосферного давления.

6. НОРМАТИВНЫЕ ССЫЛКИ

В настоящей Методике использованы ссылки на следующие нормативные документы:

ГОСТ 12.1.005-88 ССБТ. Общие санитарно-гигиенические требования к воздуху рабочей зоны.

ГОСТ 12.1.019-79 ССБТ. Электробезопасность. Общие требования и номенклатура видов защиты.

ГОСТ 12.4.011-89 ССБТ. Средства защиты работающих. Общие требования и классификация.

НПБ 105-95 Определение категорий помещений и зданий по взрывопожарной и пожарной опасности.

СНиП 21-01-97* Пожарная безопасность зданий и сооружений.

ПРИЛОЖЕНИЕ
(Обязательное)

Форма протокола экспериментов

ПРОТОКОЛ №

Дата проведения экспериментов: ________________________________________

Материал исследуемого образца: _________________________________________

Материал вращающегося диска: _________________________________________

Цель экспериментов: определение зажигающей способности фрикционных искр, образующихся при трении прижимной пластины о вращающийся диск, по отношению к горючей газопаровоздушной смеси.

Экспериментальное оборудование: соответствует Методике оценки искробезопасности материалов (ФГУ ВНИИПО МВД России).

Измерительные приборы:

Секундомер марки ____________________, заводской № _____________________, диапазон измерения от _____ до _____ с, цена деления _____ с.

Подготовка к экспериментам и проведение опытов: в соответствии с Методикой оценки искробезопасности материалов (ФГУ ВНИИПО МВД России).

Параметры окружающей среды при проведении экспериментов:

атмосферное давление, кПа _______________________________________________

температура воздуха, °С __________________________________________________

относительная влажность воздуха, % _______________________________________

Материалы: горючее: ___________________________________________________

окислитель: ________________________________________________

Результаты экспериментов:

№ п/п

tз, с

Состав газовой смеси

Результат

горючий газ, % (об.)

окислитель, % (об.)

1

2

3

4

5

Воспламенение/отказ

Полученные результаты опытов относятся только к образцам, подвергнутым экспериментальной процедуре.

Исполнители:

СОДЕРЖАНИЕ

1. Область применения. 1

2. Основное оборудование, средства контроля и вспомогательные устройства. 2

3. Порядок проведения экспериментов. 3

4. Обработка результатов. 4

5. Требования безопасности. 4

6. Нормативные ссылки. 5

Приложение. Форма протокола экспериментов. 5