ФЕДЕРАЛЬНОЕ АГЕНТСТВО
ПО ТЕХНИЧЕСКОМУ РЕГУЛИРОВАНИЮ И МЕТРОЛОГИИ
|
|
НАЦИОНАЛЬНЫЙ |
ГОСТ Р |
ПЛИТЫ ДРЕВЕСНЫЕ И ФАНЕРА
Определение выделения формальдегида
методом газового анализа
EN 717-2:1994,
ISO 12460-3:2008
(NEQ)
|
|
Москва Стандартинформ 2011 |
Предисловие
Цели и принципы стандартизации в Российской Федерации установлены Федеральным законом от 27 декабря 2002 г. № 184-ФЗ «О техническом регулировании», а правила применения национальных стандартов Российской Федерации - ГОСТ Р 1.0-2004 «Стандартизация в Российской Федерации. Основные положения»
Сведения о стандарте
1 РАЗРАБОТАН Автономной некоммерческой организацией Центр сертификации лесопродукции «ЛЕССЕРТИКА»
2 ВНЕСЕН Техническим комитетом по сертификации ТК 121 «Древесные плиты»
3 УТВЕРЖДЕН И ВВЕДЕН В ДЕЙСТВИЕ Приказом Федерального агентства по техническому регулированию и метрологии от 16 сентября 2010 г. № 244-ст
4 В настоящем стандарте учтены основные нормативные положения европейского регионального стандарта ЕН 717-2:1994 «Плиты древесные. Определение выделения формальдегида. Часть 2. Определение выделения формальдегида методом газового анализа» (EN 717-2:1994 «Wood-based panels - Determination of formaldehyde release - Part 2: Formaldehyde release by the gas analysis method» и международного стандарта ИСО 12460-3:2008 «Плиты древесные. Определение выделения формальдегида. Часть 3. Метод газового анализа» (ISO 12460-3:2008 «Wood-based panels - Determination of formaldehyde release - Part 3: Gas analysis method»)
5 ВВЕДЕН ВПЕРВЫЕ
Информация об изменениях к настоящему стандарту публикуется в ежегодно издаваемом информационном указателе «Национальные стандарты», а текст изменений и поправок - в ежемесячно издаваемых информационных указателях «Национальные стандарты». В случае пересмотра (замены) или отмены настоящего стандарта соответствующее уведомление будет опубликовано в ежемесячно издаваемом информационном указателе «Национальные стандарты». Соответствующая информация, уведомление и тексты размещаются также в информационной системе общего пользования - на официальном сайте Федерального агентства по техническому регулированию и метрологии в сети Интернет
СОДЕРЖАНИЕ
|
4 Отбор и подготовка образцов. 3 Приложение А (рекомендуемое) Схема и описание работы прибора газового анализа. 6 Приложение Б (рекомендуемое) Методика построения калибровочного графика. 8 |
НАЦИОНАЛЬНЫЙ СТАНДАРТ РОССИЙСКОЙ ФЕДЕРАЦИИ
ПЛИТЫ ДРЕВЕСНЫЕ И ФАНЕРА
Определение выделения формальдегида методом газового анализа
Wood-based panels and plywood.
Determination of formaldehyde release by the gas analysis method
Дата введения -2011-07-01
Настоящий стандарт устанавливает метод определения выделения формальдегида из древесных плит и фанеры.
Настоящий метод также может быть применен для других древесных композиционных материалов и облицовочных материалов (пленок на основе термореактивных полимеров и пр.), используемых при изготовлении облицованных древесных плит.
В настоящем стандарте использованы нормативные ссылки на следующие стандарты:
ГОСТ 9621-72 Древесина слоистая клееная. Методы определения физических свойств
ГОСТ 10634-88 Плиты древесно-стружечные. Методы определения физических свойств
Примечание - При пользовании настоящим стандартом целесообразно проверить действие ссылочных стандартов в информационной системе общего пользования - на официальном сайте Федерального агентства по техническому регулированию и метрологии в сети Интернет или по ежегодно издаваемому информационному указателю «Национальные стандарты», который опубликован по состоянию на 1 января текущего года, и по соответствующим ежемесячно издаваемым информационным указателям, опубликованным в текущем году. Если ссылочный стандарт заменен (изменен), то при пользовании настоящим стандартом следует руководствоваться заменяющим (измененным) стандартом. Если ссылочный стандарт отменен без замены, то положение, в котором дана ссылка на него, применяется в части, не затрагивающей эту ссылку.
Метод газового анализа заключается в определении выделения формальдегида с единицы поверхности испытуемого образца в единицу времени при температуре 60 °С в воздушной среде при ее влажности не более 3 % отн. Испытание проводят в приборе газового анализа с использованием поглотительных приборов, содержащих ацетилацетоновый реактив в качестве поглотительного раствора.
Верхний предел определения - 8,0 мг/м2 в час.
Нижний предел определения - 0,01 мг/м2 в час.
4.1 Если не указано иначе, отбор образцов для испытаний проводят не ранее чем через 24 ч после изготовления материала, а испытания проводят не реже одного раза в неделю для каждой технологической линии (типа материала, технологического процесса и пр.).
4.2 Образцы отбирают равномерно по ширине охлажденной плиты, за исключением полосы шириной 300 мм у каждого из краев плиты. Из указанной зоны материала вырезают образцы размерами, мм: (400 + 2)×(50 + 2)×толщина материала.
Допускается вырезать образец из середины листа (полосы) материала при его ширине менее 650 мм.
Образцы герметично упаковывают в полимерную пленку или специальный контейнер. Толщина материала в месте отбора образца и радиус(ы) кривизны материала должен(ы) быть таким(и), чтобы можно было поместить образец в камеру прибора газового анализа. Количество образцов должно быть не менее четырех для каждого испытания.
4.3 Допускается хранить и транспортировать герметично упакованные образцы и заготовки для их вырезки на месте испытания. Если не оговорено иначе, образцы распаковывают непосредственно перед проведением испытаний, поверхности очищают при необходимости. Поверхность образцов материала, поступающих на испытания, должна быть без дефектов или повреждений.
4.4 До проведения испытаний кромки образцов герметизируют, полностью заклеивая их металлической фольгой, используя силикатный, полиуретановый или другой клей, не содержащий формальдегид. При герметизации кромок облицованных материалов следует избегать открытых сколов облицовки. Кромки образцов материалов толщиной 1 мм и менее допускается не герметизировать.
5.1 Прибор газового анализа
Прибор газового анализа, в котором проводят испытания, имеет камеру цилиндрической формы диаметром 96 мм и длиной 555 мм (объемом 0,004 м3). В камере прибора во время испытаний поддерживают условия, характеризующиеся следующими параметрами:
- температура воздуха, °С................................................................ 60 ± 0,5
- относительная влажность, % отн., не более................................ 3
- расход воздуха, дм3/ч..................................................................... 60 ± 3
- избыточное давление в камере, кПа............................................ от 1,0 до 1,2
Прибор обеспечивает переключение потока воздуха через каждый час работы в следующую пару поглотительных приборов в течение четырех часов проведения испытаний.
Прибор комплектуют подставкой для расположения образца в центре камеры.
Рекомендуемая схема прибора с описанием его работы приведена в приложении А. Допускается изготовление камеры прибора из металла или стекла.
5.2 Спектрофотометр
Спектрофотометр с соответствующими ему стеклянными кюветами с шириной рабочего слоя 20 мм обеспечивает измерение оптической плотности при длине волны 412 нм. Допускается использование спектрофотометра с длиной волны от 400 до 440 нм и стеклянных кювет с шириной рабочего слоя 10 мм прямоугольной или цилиндрической формы.
5.3 Поглотительные приборы
Четыре пары поглотительных приборов Рихтера, поглотительных приборов с пористым элементом или иной конструкции. Конструкция приборов и объем жидкости в них должны обеспечивать:
- прохождение потока воздуха через них со скоростью не менее 1 дм3/мин без заметных проскоков формальдегида;
- общее сопротивление последовательно соединенной пары заполненных поглотительных приборов, которое создает в камере прибора газового анализа избыточное давление воздуха от 1,0 до 1,2 кПа.
5.4 Аппаратура общего назначения
Сушильный шкаф, обеспечивающий температуру (105 ± 2) °С.
Водяной термостат (баня) для поглотительных приборов или колб, обеспечивающий температуру (40 ± 2) °С.
Весы лабораторные с погрешностью взвешивания не более 0,001 г.
Часы лабораторные.
Колба мерная вместимостью 25 см3.
Пипетка вместимостью 10 см3 с ценой деления 0,1 см3.
5.5 Реактивы
Раствор ацетилацетона (2,4-пентандион, С5Н8О2), ч.д.а., 4 см3 в 1 дм3 раствора.
Раствор уксуснокислого аммония (C2H3O2NH4), ч., 200 г в 1 дм3 раствора.
Вода дистиллированная.
Поглотительный раствор, готовят смешением растворов ацетилацетона, ацетата аммония и дополнительной порции воды в соотношении 5:5:1 объемных частей соответственно. В приложении Б приведен рекомендуемый способ построения калибровочного графика (вычисления калибровочных коэффициентов) для такого поглотительного раствора.
Примечание - Допускается использовать растворы промышленного изготовления при условии, что они дают эквивалентный результат.
6.1 Влажность материала в момент испытания определяют согласно ГОСТ 10634 или ГОСТ 9621. Допускается использование для этого образцов материала размером 25×25 или 50×50 мм. Для облицовочных материалов влажность не определяют.
6.2 Включают прибор газового анализа, настраивают и прогревают его до рабочего значения температуры (60 ± 0,5) °С согласно инструкции по его эксплуатации.
6.3 К прибору газового анализа подсоединяют поглотительные приборы, соединенные последовательно парами (приложение А). Каждый поглотительный прибор должен быть предварительно заполнен и содержать не более 12 см3 поглотительного раствора. Всего должно быть четыре пары поглотительных приборов. Одновременно в пробирке или колбе готовят пробу поглотительного раствора, которую обрабатывают параллельно с поглотительными растворами (раствор сравнения).
Примечание - Объем поглотительного раствора определяют таким образом, чтобы поддерживать избыточное давление в камере от 1 до 1,2 кПа.
6.4 Подготовленный согласно разделу 4 испытуемый образец размещают на подставке в центре камеры прибора газового анализа, дверь камеры герметично закрывают и включают компрессор, направляя выходящий из камеры воздух в первую пару поглотительных приборов. В этот момент начинают отсчет времени испытаний. Немедленно регулируют расход проходящего через камеру воздуха до его рабочего значения (60 ± 3) дм3/ч. Избыточное давление в камере при этом должно установиться на значении от 1 до 1,2 кПа и оставаться в этих пределах в течение всего времени проведения испытаний.
6.5 По окончании испытания, т.е. через четыре часа после его начала, воздух из камеры направляют в атмосферу, а поглотительные приборы отсоединяют от прибора газового анализа, помещают их в термостат и выдерживают там при 40 °С в течение 30 мин, после чего охлаждают до комнатной температуры. Параллельно нагревают и охлаждают раствор сравнения. Прибор газового анализа выключают согласно инструкции по его эксплуатации.
6.6 Содержимое каждой из четырех пар поглотительных приборов сливают попарно в мерные колбы вместимостью 25 см3 и промывают их поглотительным раствором в количестве не менее 1 см3, а промывной раствор также сливают в колбы. Затем объем раствора в колбах доводят до 25 см3 (до метки) поглотительным раствором. Допускается проводить нагревание растворов после их смешения в мерных колбах. Наличие осадка в растворах не допускается.
При необходимости допускается разбавление растворов из мерных колб. Результат испытания в этом случае умножают на кратность разбавления (8.2).
Примечание - Следует внимательно следить за тем, чтобы общий объем содержимого каждой пары поглотительных приборов и их промывочной жидкости не превышал 25 см3.
6.7 Оптическую плотность растворов измеряют согласно инструкции по эксплуатации спектрофотометра. Измерение проводят относительно подготовленного раствора сравнения в кюветах прямоугольной или цилиндрической формы с шириной рабочего слоя 20 или 10 мм и при использовании длины волны 412 нм (от 400 до 440 нм). За результат измерения принимают среднеарифметическое значение трех последовательных показаний прибора. Допускается проводить измерение оптической плотности другим способом, если это предусмотрено условиями использования поглотительного раствора и его калибровочного графика.
Примечание - Допускается использовать также другие пригодные фотометрические методы, но в любом случае измерение при проведении испытания должно проводиться тем же способом и с использованием тех же реактивов и той же аппаратуры (включая основные ее настройки), как при построении калибровочного графика.
Для целей производственного контроля и обычных (рутинных) измерений достаточно проведения одного испытания. В сомнительных случаях и для арбитражных целей нужно проводить два параллельных испытания, используя для этого два разных образца материала. Если отдельные значения результатов этих испытаний отличаются друг от друга более чем на 0,5 мг/м2 в час, то должно быть проведено третье параллельное испытание.
8.1 Содержание формальдегида Сi (мкг) в каждой колбе с поглотительным раствором (т.е. для каждого часового периода испытаний) определяют по измеренной оптической плотности раствора, используя калибровочный график, или вычисляют с использованием калибровочных коэффициентов.
8.2 Выделение формальдегида из исследуемого материала Gi, мг/м2 в час, вычисляют по формуле
Gi = 0,0568nСi, (1)
где 0,0568 - коэффициент, учитывающий пересчет содержания формальдегида, в том числе и на выделяющую поверхность, равную 0,04 м2;
n - кратность разбавления раствора из колбы вместимостью 25 см3;
Сi - содержание формальдегида в колбе с поглотительным раствором, мкг.
Результат вычислений округляют до 0,01 мг/м2 в час.
8.3 За результат испытания Gm принимают среднеарифметическое значение почасовых измерений. Выделение формальдегида в первый час в ходе испытания учитывают только в случае его максимального значения в данном испытании.
При проведении нескольких параллельных испытаний материала методом газового анализа за результат принимают среднеарифметическое значений Gm всех испытаний.
Отчет об испытании должен содержать следующую информацию:
- наименование и адрес организации, проводившей испытания;
- наименование и адрес предприятия-изготовителя или поставщика испытуемого материала (если известен);
- марку, характеристику материала и обозначение нормативного или технического документа;
- дату изготовления материала;
- дату проведения испытаний;
- влажность материала;
- результаты испытаний;
- обозначение настоящего стандарта.
При проведении испытания образцов материала, находящегося в эксплуатации, указывают расположение материала и условия его эксплуатации и (если известно) дату начала эксплуатации материала.
Допускается более краткая или расширенная форма представления результатов (протокола или отчета об испытании) и приложение акта отбора образцов по согласованию с заинтересованной стороной (заказчиком).
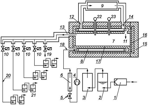
Схема и описание работы прибора газового анализа
А.1 Схема прибора газового анализа

1 - воздушный фильтр; 2
- блок увлажнения воздуха; 3 - блок осушения воздуха; 4 -
компрессор; 5 - регулятор расхода воздуха;
6 - измеритель расхода воздуха; 7 - камера с испытуемым образцом;
8 - воздуховод в форме спирали; 9 - циркуляционный термостат;
10 - магнитные клапаны; 11 - вход воздуха в
камеру; 12 - выход
теплоносителя; 13 - выход воздуха из
камеры; 14 - вход
теплоносителя;
15 - теплоизоляция
вокруг камеры; 16 - дверца камеры; 17 -
двойной корпус; 18 - вход в воздуховод; 19 - выход воздуха в атмосферу;
20 - соединительная трубка; 21 - поглотительные приборы; 22
- измеритель температуры; 23 - измеритель давления
Рисунок А.1 - Схема прибора газового анализа
А.2 Описание работы прибора газового анализа
Воздух из помещения проходит через воздушный фильтр 1 для очистки от взвешенных частиц. Затем воздух поступает в блок увлажнения 2, где проходит очищение при помощи дистиллированной воды и поэтому приобретает повышенную влажность. Затем воздух поступает в блок осушения 3, где он отдает избыточную влагу. Компрессор 4 обеспечивает подачу воздуха в прибор газового анализа через фильтр 1 и блоки 2 и 3. Расход очищенного и осушенного воздуха регулируется регулятором 5 и измеряется измерителем 6.
Подготовленный таким образом поток воздуха поступает в камеру 7 с испытуемым образцом. Прежде чем попасть во внутреннюю полость камеры 7, где расположен образец, воздух проходит по воздуховоду 8, имеющему форму спирали, который расположен вокруг камеры 7. Во время прохождения воздуха по воздуховоду 8 он приобретает температуру теплоносителя. Поддержание необходимой температуры в воздуховоде 8 и во внутренней полости камеры 7 обеспечивается работой циркуляционного водяного термостата 9. После выхода из камеры 7 поток воздуха поступает на магнитные клапаны 10, обеспечивающие его автоматическое переключение каждый час. Воздух в камеру 7 поступает через вход 11, расположенный в передней части камеры 7, а удаляется через выход 13, расположенный в задней части камеры.
Теплоноситель в термостат 9 поступает из области вокруг камеры 7 через вход 12, а подается через выход 14. Для снижения потерь тепла камера 7 окружена теплоизоляцией 15, включая дверцу 16 для размещения образца. Циркуляция теплоносителя вокруг камеры 7 и воздуховода 8 происходит в полом двойном корпусе (рубашке) 17.
Подача чистого осушенного воздуха осуществляется через вход 18, а сброс отработанного воздуха в атмосферу - через выход 19. Во время работы магнитных клапанов 10 воздух по соединительным трубкам 20 поступает в поглотительные приборы, соединенные последовательно попарно.
Контроль температуры во внутренней полости камеры 7 осуществляется при помощи измерителя 22, а избыточного давления - при помощи измерителя 23.
Методика построения калибровочного графика
Б.1 Дополнительная аппаратура и реактивы
Пипетки вместимостью 1, 5 (с ценой деления 0,1 см3), 25 см3.
Колбы мерные вместимостью 100 и 250 см3.
Пробирки фотоколориметрические с пришлифованными пробками вместимостью от 20 до 25 см3.
Стандартные образцы состава раствора формальдегида 1 мг/см3.
Б.2 Ход определения
Б.2.1 Приготовление стандартных растворов проводят следующим образом:
а) стандартный раствор А (30 мг формальдегида в 1 дм3) готовят из стандартного образца раствора формальдегида. Для этого 3 см3 этого раствора помещают в мерную колбу вместимостью 100 см3 и доводят объем водой до метки. Раствор перемешивают;
б) стандартный раствор Б (3 мг формальдегида в 1 дм3) готовят 10-кратным разбавлением стандартного раствора А. Для этого 25 см3 этого раствора помещают в мерную колбу вместимостью 250 см3 и доводят объем водой до метки. Раствор перемешивают;
в) стандартный раствор В (6 мг формальдегида в 1 дм3) готовят 5-кратным разбавлением стандартного раствора А. Для этого 2 см3 этого раствора помещают в пробирку и доливают 8 см3 воды. Раствор перемешивают;
г) стандартный раствор Г (15 мг формальдегида в 1 дм3) готовят 2-кратным разбавлением стандартного раствора А. Для этого 5 см3 этого раствора помещают в пробирку и доливают 5 см3 воды. Раствор перемешивают.
Б.2.2 Построение калибровочного графика проводят следующим образом:
а) калибровочные растворы формальдегида готовят тремя сериями в пробирках с пришлифованными пробками по три образца в каждой серии, кроме раствора сравнения, в соответствии с таблицей Б.1;
Таблица Б.1 - Растворы для построения калибровочного графика
|
Серия растворов |
Раствор сравнения |
|||
|
1-я |
2-я |
3-я |
||
|
Рабочий раствор формальдегида, 1 см3 |
Б |
В |
Г |
Вода |
|
Раствор уксуснокислого аммония, см3 |
5,0 |
5,0 |
5,0 |
5,0 |
|
Раствор ацетилацетона, см3 |
5,0 |
5,0 |
5,0 |
5,0 |
|
Содержание формальдегида в каждом растворе серии (С, мкг) |
3,0 |
6,0 |
15,0 |
0 |
|
Примечание - Раствор сравнения по составу идентичен неиспользованному поглотительному раствору. |
||||
б) закрывают пробирки пробками, перемешивают растворы путем встряхивания и нагревают в термостате при (40 ± 2) °С в течение 30 мин. Затем их следует охладить до комнатной температуры;
в) определяют оптическую плотность растворов относительно раствора сравнения в кюветах выбранного размера, используя спектрофотометр согласно инструкции по его эксплуатации. За результат определения принимают среднеарифметическое значение трех последовательных показаний прибора.
Б.3 Обработка результатов
По полученным результатам с учетом нулевой точки (начала координат) как экспериментальной точки строят калибровочный график зависимости содержания формальдегида С (мкг) в пробе от ее оптической плотности на миллиметровой бумаге или используя программные средства. Допускается графическое или аналитическое выражение указанной зависимости в прямолинейном или криволинейном приближении.
Калибровочный график следует проверять не менее одного раза в месяц.
Примечание - Калибровочные коэффициенты (график) действительны только для данной партии растворов и для данного оборудования, на котором проводилось их определение, включая основные настройки (спектрофотометр, кюветы, длина волны, фильтры и пр.). При замене или ремонте оборудования определение коэффициентов должно быть повторено.
В случае использования растворов промышленного изготовления необходимо следовать инструкции по их применению.
Ключевые слова: древесная плита, фанера, испытание, выделение, формальдегид, ацетилацетон, газовый анализ