|
|
УТВЕРЖДЕНЫ приказом Минэнерго России |
Методические рекомендации
по определению технологических потерь нефти при добыче,
технологически связанных с принятой схемой и технологией
разработки и обустройства месторождений
Настоящие Методические рекомендации изданы в целях определения способов и методов оценки потерь нефти при добыче, технологически связанных с принятой схемой и технологией разработки и обустройства месторождений, с учетом требований налогового законодательства Российской Федерации.
Методические рекомендации разработаны с целью создания методологической основы обоснования утверждаемых Министерством энергетики Российской Федерации нормативов потерь нефти при ее добыче, технологически обусловленных принятой схемой и технологией разработки и обустройства месторождения.
Методические рекомендации могут использоваться при подготовке обоснований и расчетов нормативов потерь нефти в процессе ее добычи, технологически обусловленных принятой схемой и технологией разработки месторождений, нефтегазодобывающими организациями, разрабатывающими месторождения на основании лицензий.
1.1. Количество добытой нефти рекомендуется определять в единицах массы. Количество добытой нефти определяется прямым (посредством применения измерительных средств и устройств) или косвенным (расчетным) методом.
В случае если определение количества добытой нефти прямым методом невозможно, применяется косвенный метод.
1.2. Для целей настоящих Методических рекомендаций под технологическими потерями нефти (далее - потери), следует понимать безвозвратные потери (уменьшение массы) нефти, связанные с реализуемыми техническими проектами обустройства месторождений, обусловленные технологическими особенностями производственного цикла, а также физико-химическими характеристиками добываемой из недр нефти.
1.3. Технологические потери нефти по видам подразделяются на потери от:
испарения нефти;
уноса капельной нефти потоком нефтяного (попутного) газа;
уноса капельной нефти потоками нефтепромысловых дренажных вод.
Количество паров нефти в составе нефтяного (попутного) газа для целей настоящих Методических рекомендаций может относиться к технологическим потерям добытой нефти от уноса потоком нефтяного (попутного) газа только той его частью, которая не предусматривается для утилизации технологической схемой разработки месторождения, согласованной и утвержденной в установленном порядке.
1.4. Для целей настоящих Методических рекомендаций к технологическим потерям нефти не относятся:
потери, вызванные нарушением нормативных правовых и (или) нормативно-технических документов, регламентирующих эксплуатацию оборудования, технологических процессов, сооружений;
потери нефти, произошедшие при производстве ремонтных и (или) восстановительных работ, а также при производстве испытаний на нефтегазопромысловых объектах в процессе добычи;
количество нефти, используемое при проведении регламентных и ремонтных работ, а также при проведении испытаний после проведения ремонтных работ;
количество нефти, использованное на собственные и (или) коммунальные нужды;
потери, возникшие вследствие хранения и (или) транспортировки добытой нефти.
1.5. Подготовку материалов по обоснованию нормативов технологических потерь нефти для утверждения нормативов технологических потерь субъектам хозяйственной деятельности рекомендуется осуществлять на основе утвержденного проекта разработки месторождения и проекта его промыслового обустройства с изменениями и дополнениями, внесенными в установленном порядке.
При добыче нефти на месторождениях с герметизированными системами сбора и подготовки источником возможных технологических потерь нефти могут являться места промыслового обустройства месторождений, на которых производится сепарация (разделение) нефти, нефтяного газа и попутно добываемой пластовой воды, такие как, например: устройства (установки) предварительного сброса воды (УПСВ); нефтегазовые сепараторы (НГС) первой ступени разгазирования в составе дожимных насосных станций (ДНС), территориально расположенные на месторождении или в составе комплексных сборных пунктов с частичным (или глубоким) обезвоживанием добываемой нефти, транспортируемой далее на пункты (установки) подготовки нефти (ППН, УПН).
3.1. Обоснования количества потерь нефти - документальные подтверждения потерь при осуществлении производственного цикла сбора и подготовки нефти (нормативная техническая документация, регламентирующая эксплуатацию оборудования и сооружений, принятая схема и технология разработки месторождения, утвержденный технический проект обустройства месторождения или план пробной эксплуатации скважин, если участок недр предоставлен для геологического изучения, разведки и добычи полезных ископаемых, осуществляемых по совмещенной лицензии, паспорта на технологическое оборудование и (или) сооружения, технические условия на их эксплуатацию.
3.2. Расчеты технологических потерь нефти рекомендуется подготавливать недропользователям по каждому конкретному месту образования потерь на основании принятой схемы и технологии разработки месторождения, технического проекта обустройства месторождения или плана пробной эксплуатации скважин (если участок недр предоставлен для геологического изучения, разведки и добычи полезных ископаемых, осуществляемых по совмещенной лицензии) с использованием результатов промысловых измерений и данных анализов (испытаний) отобранных проб нефти.
По вновь разрабатываемым месторождениям используются расчеты и проекты нормативов, определенные техническим проектом.
3.3. Количество потерь нефти рекомендуется рассчитывать в соответствии с требованиями ВНТП 3-85 «Нормы технологического проектирования объектов сбора, транспорта, подготовки нефти, газа и воды нефтяных месторождений», предусматривающего герметизированный сбор углеводородного сырья до пунктов первой ступени сепарации или центральных пунктов сбора (ЦПС), а также герметичность при транспортировке его от дожимных насосных станций (ДНС) или пунктов сбора (ПС) до центральных пунктов сбора (ЦПС) с обезвоживанием, обессоливанием и последующей стабилизацией.
3.4. Потери рекомендуется рассчитывать по каждому месту образования потерь в единицах массы отдельно для осенне-зимнего периода времени (с 1 октября по 31 марта) и для весенне-летнего периода времени (с 1 апреля по 30 сентября).
Измерения количественных показателей нефтегазоводяной смеси, используемых для расчета потерь, рекомендуется производить непосредственно до и после каждого источника потерь.
Допускается рассчитывать потери нефти в период, соответствующий среднегодовой температуре окружающей среды, и при условии, что температура нефтегазоводяной смеси в местах образования потерь не меняется в течение года.
3.5. Рекомендуется при обосновании и определении потерь использовать постоянные величины и коэффициенты, устанавливаемые нормативными правовыми и (или) нормативными техническими документами, национальными (государственными) стандартами.
3.6. Нормативы технологических потерь нефти для нефтегазодобывающего предприятия по лицензионным участкам, месторождениям НЕ нормируемого периода рекомендуется рассчитывать как средневзвешенные по источникам потерь по следующей формуле:
|
|
(3.1) |
где:
Hj - нормы технологических потерь нефти по j -му источнику, % масс.;
n - количество источников потерь нефти;
ψj - массовая доля нефти, проходящей через j-ый источник потерь, добываемой предприятием.
3.7. Обработку исходных и экспериментальных данных промысловых замеров, результатов физико-химических анализов проб промысловой нефти и нефтяного (попутного) газа, использование их для оценки потерь нефти из возможных источников потерь, величины технологических потерь нефти в процентах (%) от массы нефти (с указанием применяемых формул) периодов, с последующим расчетом среднегодовых значений либо в период, соответствующий среднегодовой температуре окружающей среды, и при условии, что температура нефтегазоводяной смеси в местах образования потерь не меняется в течение года.
3.8. Для оценки потерь нефти от испарения рекомендуется исходить из непосредственного их измерения либо расчета количества паров нефти в общем количестве потерь всех углеводородов, в которых они содержатся.
Методы расчетов массовой доли паров нефти в парогазовоздушной смеси определяется нефтедобывающей организацией.
На ступенях сепарации капли нефти уносятся потоком нефтяного (попутного) газа и осаждаются в конденсатосборниках промысловых газосборных сетей или в приемных газосепараторах компрессорных станций.
Массовую долю потерь капельной нефти от уноса ее потоком нефтяного (попутного) газа рекомендуется рассчитывать по следующей формуле:
где:
q'ун - удельный унос капельной нефти потоком нефтяного (попутного) газа на ступени сепарации, г/м3;
- газовый фактор на ступени сепарации,
м3/т.
Величину удельного уноса капельной нефти потоком нефтяного (попутного) газа за время конкретного замера рекомендуется рассчитывать по следующей формуле:
|
|
(4.2) |
где:
- масса фильтровального стакана с
материалом до и после сброса газа, г;
φв - средневзвешенная объемная доля воды в жидкой составляющей скважиной продукции на месторождении (по данным нефтепромысловых служб);
Q"CЧ - объем газа, зафиксированный счетчиком за время одного замера, м3;
р", Т" - абсолютные давление и температура нефтяного (попутного) газа в счетчике, кПа, К;
рс, Тс - стандартные давление (100 кПа) и температура (293 К);
ρ' - плотность капельной нефти (по данным нефтепромысловых служб), кг/м3;
- плотность попутно добываемой
пластовой воды (по данным нефтепромысловых служб), кг/м3.
При расчете величины удельного уноса нефти потоком нефтяного (попутного) газа в показатель φв необходимо вносить коррективы, и при расчете использовать средневзвешенную объемную долю воды в жидкой составляющей скважиной продукции для конкретной ступени сепарации, объемы газа после которой сжигаются на факеле.
Газовый фактор на ступенях сепарации принимается по данным нефтепромысловых служб.
Замеры удельного уноса капельной нефти рекомендуется производить в пределах действующего технологического регламента и определять как средневзвешенную величину по 5 замерам. Результаты рекомендуется фиксировать в актах фактических замеров.
Потери нефти от уноса сточными водами в процессе промыслового сбора и подготовки нефти рекомендуется рассчитывать по следующей формуле:
где:
Пув - потери нефти от уноса сточными водами, % масс;
С'в - концентрация капельной нефти в дренажной (сточной) воде, мг/л;
φв - средневзвешенная обводненность добываемой нефти, % об.;
ρ' - плотность капельной нефти, т/м3;
Qв - среднесуточный расход воды для обессоливания, м3/сут;
q' - среднесуточная добыча нефти на месторождении, т/сут.
Определения потерь нефти от уноса сточными водами рекомендуется рассчитывать по отдельным установкам подготовки и сброса сточных вод с суммированием результатов по следующей формуле:
где:
Пув - потери нефти от уноса сточными водами, % масс;
K - число промысловых объектов сброса сточных вод в системе обустройства месторождения;
,
- обводненность продукции
соответственно на входе и выходе j-ой установки, объемные доли;
q'j - среднесуточная масса добытой нефти из скважин, попутная вода которых попадает на j-ю установку сброса сточных вод, т/сут;
C'jв - средняя концентрация остаточной нефти в дренажной воде j-й установки, мг/л;
ρ' - плотность нефти, т/м3;
q' - среднесуточная масса добытой нефти на месторождении, т/сут.
В пунктах, где осуществляется
обессоливание нефти, унос нефти промывной водой рекомендуется учитывать
введением поправки в параметр «обводненность продукции до j-й
установки». Откорректированное значение обводненности
рассчитывается по следующей формуле:
где:
Q' - суточный объем нефти, подвергающейся обессоливанию, м3/сут;
Qв+ - среднесуточный расход пресной воды, м3/сут.
Параметры, входящие в формулы (5.1.), (5.2.) и (5.3.) рекомендуется принимать из отчетов нефтепромысловых служб.
Для расчета средневзвешенной обводненности добываемой на месторождении нефти рекомендуется использовать данные замеров дебитов скважин по жидкости и анализов на обводненность.
Измерения рекомендуется осуществлять средствами измерения или устройствами, оборудованными непосредственно на резервуарной емкости -источнике потерь.
Измерения рекомендуется осуществлять по каждому источнику потерь с последующим суммированием по объекту потерь.
Регистрацию результатов измерений рекомендуется отражать в эксплуатационных журналах.
Суммарное количество потерь нефти от испарения в год по объекту не может превышать годовых предельно допустимых выбросов углеводородов в атмосферу, утвержденных в установленном порядке по данному объекту.
Потери нефти в виде паров (С5+) рекомендуется рассчитывать по следующей формуле:
|
m''п = V''∙φ''п∙ρ''п, |
(6.1) |
где:
m''п - масса паров пентана и С6+ в газовой смеси, кг;
V" - объем замеренной (рассчитанной) газовой смеси, вытесненной из резервуара, приведенный к стандартным условиям (давлению 100 кПа и температуре 293 К), м3;
ρ''п - плотность паров нефти в составе газовой смеси, приведенная к стандартным условиям (давлению 100 кПа и температуре 293 К), кг/м3.
Объемную долю паров нефти в газовой смеси рекомендуется рассчитывать по следующей формуле:
|
|
(6.2) |
где:
V''п - объем паров нефти в газовой смеси, приведенный к стандартным условиям (давлению 100 кПа и температуре 293 К), м3;
V" - объем замеренной газовой смеси, вытесненной из резервуара, приведенный к стандартным условиям (давлению 100 кПа и температуре 293 К), м3.
Количество измерений должно быть достаточным для обеспечения требуемой точности в условиях нестабильности процесса, но не менее трех.
Уровень нефти в резервуаре рекомендуется измерять средствами измерения, поверенными в установленном порядке.
В начале и в конце заполнения резервуара нефтью рекомендуется фиксировать показания уровнемера, атмосферного давления, температуры газовой смеси, температуры воздуха, отбирать пробы газовой смеси на анализ. Рекомендуется фиксировать давление и температуру в сепараторах концевых сепарационных установок (КСУ), если нефть из этих установок поступает в резервуар.
В промежуточные моменты времени рекомендуется ежечасно измерять температуру газовой смеси и отбирать ее пробы для определения объемной доли паров нефти (С5+) в ней.
В любое время за период измерения рекомендуется отбирать пробу нефти до резервуара для определения ее фракционного и углеводородного состава, плотности и газового фактора нефти (при температуре в резервуаре и давлении 0,105 МПа (давление абсолютное)).
При расчете средней плотности паров по результатам анализов рекомендуется принимать их среднеарифметическое значение.
Долю паров нефти (С5+) в газовой смеси рекомендуется определять как среднеарифметическое всех значений за время заполнения резервуара.
Величину потерь нефти рекомендуется рассчитывать по формуле (6.1.) и делить на массу поступившей в резервуар нефти за время измерения.
При эксплуатации резервуара в подключенном режиме вследствие неопределенности периодов увеличения уровня нефти в резервуаре и колебания температуры в его газовом пространстве наблюдения за показаниями рекомендуется вести непрерывно в течение установленного времени измерения потерь.
Если показания нарастают, то в течение каждого периода нарастания определение величины потерь нефти за каждый период нарастания показаний рекомендуется рассчитывать по формуле (4.1.) и (4.2.). Потери за время наблюдения рекомендуется определять как сумму потерь за время наблюдения.
Все данные экспериментов и характеристики резервуара (размеры, тип дыхательной арматуры, место в технологическом цикле) рекомендуется заносить в журнал наблюдений.
При оснащении резервуарных емкостей системами улавливания легких фракций (УЛФ), расчетная величина потерь нефти умножается на коэффициент, определенный в соответствии с Методикой определения эффективности применения систем улавливания легких фракций нефти из резервуаров.
При оснащении резервуарных емкостей газоуравнительными системами расчетная величина потерь нефти умножается на коэффициент равный коэффициенту эффективности работы системы, отраженный в паспорте либо проектной документации на ее устройство.
Метод определения потерь нефти от испарения по концентрации углеводородных паров, вытесняемых из резервуаров, рекомендуется применять при эксплуатации технологических резервуаров в режиме заполнение - опорожнение (мерник).
Анализ компонентного состава отобранных проб паров рекомендуется проводить хроматографическим методом с определением содержания в пробах воздуха.
Объем парогазовоздушной смеси, вытесняемой из технологических резервуаров, равен объему жидкости (нефть + вода) закаченной в резервуары.
Массу паров, вытесненных из резервуаров, рекомендуется рассчитывать по следующей формуле:
где:
mпар - масса паров нефти в составе парогазовоздушной смеси, кг;
Vпес - объем парогазовоздушной смеси, м3;
- объемная доля кислорода в
парогазовоздушной смеси, которая определяется по результатам хроматографического
анализа проб парогазовоздушной смеси;
- объемные доли изопентана,
нормального пентана и паров нефти тяжелее пентанов в углеводородной
составляющей парогазовоздушной смеси;
Vпec равен объему жидкости, закаченной в резервуар (емкость) - Vж, м3.
В расчетах объем парогазовоздушной смеси рекомендуется приводить к нормальным условиям (давление 101,325 кПа и температура 273 К).
Объемную долю паров нефти за время заполнения резервуара рекомендуется определять не менее 5 раз по анализам проб замеряемой газовой смеси.
В начале и в конце заполнения резервуара нефтью рекомендуется фиксировать показания уровнемера, атмосферного давления, температуры газовой смеси, температуры воздуха, отбирать пробы газовой смеси на анализ.
Рекомендуется фиксировать давление и температуру в сепараторах концевой сепарационной установки (КСУ), если нефть из этих установок поступает в резервуар.
В промежуточные моменты времени (ежечасно) рекомендуется измерять температуру газовой смеси и отбирать ее пробы для определения объемной доли паров нефти (С5+) в ней.
В любое время за период измерения рекомендуется отбирать пробу нефти до резервуара для определения ее фракционного и углеводородного состава, плотности и газового фактора нефти (при температуре в резервуаре и давлении 0,105 МПа (давление абсолютное)).
При расчете средней плотности паров по результатам анализов рекомендуется принимать их среднеарифметическое значение.
Долю паров нефти (С5+) в газовой смеси рекомендуется определять как среднеарифметическую величину всех определений за время заполнения резервуара.
Величину потерь нефти рекомендуется рассчитывать по формуле (6.3.) и делить на массу поступившей в резервуар нефти за время измерения.
Все данные экспериментов и характеристики резервуара (размеры, тип дыхательной арматуры, место в технологическом цикле) рекомендуется заносить в журнал наблюдений.
При оснащении резервуарных емкостей системами улавливания легких фракций (УЛФ) расчетная величина потерь нефти умножается на коэффициент, определенный в соответствии с Методикой определения эффективности применения систем улавливания легких фракций нефти из резервуаров.
При оснащении резервуарных емкостей газоуравнительными системами расчетная величина потерь нефти умножается на коэффициент равный коэффициенту эффективности работы системы, отраженный в паспорте или проектной документации на ее устройство.
Порядок проведения измерений рекомендуется проводить следующим образом:
6.2.1. Регистрируется в журнале наблюдений, в котором указывается:
дата проведения испытаний и номер резервуара;
тип резервуара;
полный объем резервуара (с учетом объема под кровлей), м3;
высота резервуара, м;
диаметр резервуара, м;
типоразмеры дыхательных клапанов и их количество, шт.;
заполнение - опорожнение резервуара;
дата и продолжительность предыдущей откачки нефти из резервуара, час.;
время простоя резервуара с остатком, час.
6.2.2. Определяется начальный уровень нефти в резервуаре поверенными в установленном порядке средствами измерений.
6.2.3. Пробы газовой смеси анализируются в лабораторных условиях на определение объемного содержание паров нефти (С5+) в ней, а средняя проба анализируется на углеводородный состав для определения плотности паров нефти.
6.2.4. Температура воздуха измеряется термометром метеорологическим.
6.2.5. Атмосферное давление измеряется барометром-анероидом.
6.2.6. Фиксируется время начала закачки нефти в резервуар.
6.2.7. Фиксируется время достижения конечного уровня заполнения резервуара нефтью.
6.2.8. В конце заполнения резервуара, за 10 - 20 минут до конечного уровня взлива, производятся:
измерения температур и атмосферного давления;
отборы проб;
фиксируется время достижения конечного уровня.
6.2.9. Из подводящего трубопровода в процессе наполнения резервуара в любое время отбирается проба нефти для последующего определения ее газового фактора при абсолютном давлении (0,105 МПа) и температуре нефти, поступающей в резервуар, ее углеводородного и фракционного состава, плотности.
6.2.10. Вычисленные потери, относящиеся к массе нефти закачанной в резервуар выражаются в кг/т.
6.2.11. В журнал наблюдений заносят данные регистрации показателей: уровня нефти в резервуаре (начальный, конечный);
время заполнения;
объема закаченной нефти в резервуар, м3;
объемная доля углеводородов в газовом пространстве резервуара, соответствующая уровню (над уровнем нефти, в середине газового пространства, у кровли) %;
сведения об отборе проб паровоздушной смеси на анализ углеводородного состава;
температура в газовом пространстве резервуара, соответствующая уровню нефти (над уровнем нефти, в середине газового пространства, у кровли), °С;
температура нефти на глубине 0,05 м от поверхности свободной поверхности, °С;
температура окружающего воздуха, °С;
атмосферное давление, кПа;
сведения об отборе проб нефти;
выписка из вахтового журнала (плотность нефти при температуре перекачки), кг/м3.
6.2.12. Организация и проведение исследований оформляется актом.
Метод определения потерь нефти от испарения при опытной эксплуатации скважин рекомендуется применять при условии наличия согласованной и утвержденной в установленном порядке проектной документации, предусматривающей сжигание добываемого попутного нефтяного газа на факельной установке и оснащения их счетчиками учета сжигаемого попутного нефтяного газа.
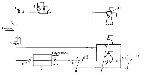
В приложении 1 к настоящим Методическим рекомендациям представлена примерная схема обустройства одиночной добывающей скважины для обеспечения вывоза нефти автоцистернами, откачки нефти по трубопроводу и проведения исследований.
В качестве альтернативы обустройства добывающей скважины для обеспечения замеров согласно приложению 1 к настоящим Методическим рекомендациям может использоваться замерная мобильная установка (ЗМУ), предназначенная для измерений в автоматическом и ручном режимах количества добываемых жидкости и нефтяного газа, с погрешностью не более ±2,5 %.
На схеме можно выделить конкретные источники потерь нефти согласно приложению 1 к настоящим Методическим рекомендациям:
- потери нефти от испарения в нефтяной (попутный) газ на выходе из замерного патрубка с концевой измерительной диафрагмой (1);
- потери нефти от уноса капельной нефти потоком нефтяного (попутного) газа на выходе из замерного патрубка с концевой диафрагмой (1);
- потери нефти от уноса капельной нефти потоком дренажной воды из двухкамерного мерника (7);
- потери нефти от испарения при открытой системе налива в автоцистерны на эстакаде (11);
- потери нефти от испарения в нефтяной (попутный) газ при сливо-наливных операциях и хранении в емкостях для сбора нефти (9).
Потери нефти от испарения при сжигании нефтяного (попутного) газа рекомендуется рассчитывать по следующей формуле:
|
|
(6.4) |
где:
- потери нефти при сжигании нефтяного
(попутного) газа на факеле, кг/сут;
- суточный объем сожженного нефтяного
(попутного) газа, приведенный к нормальным условиям (давление 101,325 кПа,
температура 273,15 К), м3/сут;
- объемная доля изопентана в нефтяном
(попутном) газе;
- объемная доля нормального пентана в
нефтяном (попутном) газе;
- объемная доля паров нефти тяжелее
пентанов в нефтяном (попутном) газе.
Объемные доли паров «жидких» углеводородов нефти в нефтяном (попутном) газе рекомендуется определять по результатам хроматографических анализов состава нефтяного газа не менее чем по трем пробам с интервалом отбора проб не менее 1 - 2-х часов. Температура проб нефтяного (попутного) газа, подаваемых на анализ в хроматограф должна быть не ниже, чем температура в нефтегазовом сепараторе.
Для отбора проб нефтяного (попутного) газа кроме стеклянных пробоотборников можно применять металлические, представляющие собой пустотелые стальные цилиндры, днища которых снабжены с обеих сторон игольчатыми вентилями.
Пробоотборник соединяют со штуцером, из которого отбирается газ для анализа с помощью медной или латунной трубки с конусными ниппелями и накидными гайками. Перед заполнением пробоотборников анализируемым газом их необходимо освободить от предыдущей пробы, промыть бензином, если они содержали тяжелые нефтепродукты, продуть сжатым воздухом до полного удаления паров бензина и испытать на герметичность; газометры с водным затвором заполнить насыщенным раствором поваренной соли. Для насыщения раствора поваренной соли анализируемым газом заполняют газометр примерно на 1/3 его объема и оставляют на сутки, периодически встряхивая.
Не рекомендуется отбирать пробы газов различного состава в газометр с одним и тем же раствором поваренной соли, чтобы не загрязнять пробу углеводородами, выделившимися из раствора.
Замер количества сожженного нефтяного (попутного) газа рекомендуется осуществлять средствами измерения и замерными устройствами.
Одновременно с замером количества сожженного нефтяного (попутного) газа рекомендуется производить замер дебита скважины по нефти и воде. Так как разгазирование добываемой нефти происходит практически до атмосферного давления, то максимально возможная массовая доля потерь нефти от испарения в нефтегазовом сепараторе (4), (приложение 1) может быть рассчитана по следующей формуле:
|
|
(6.5) |
где:
- массовая доля потерь нефти при
сжигании нефтяного (попутного) газа, % масс.;
- масса паров нефти в составе
нефтяного (попутного) газа, на выходе из нефтегазового сепаратора (4),
кг/сут;
Qж - дебит скважины по жидкости, м3/сут;
ρн - плотность нефти, кг/м3;
φв - объемная доля попутной пластовой воды в жидкости, поступающей из сепаратора - трапа (4), (приложение 1) в двухкамерный мерник (7), (приложение 1).
7.1. Пробы нефти рекомендуется отбирать по ГОСТ 2517 «Нефть и нефтепродукты. Методы отбора проб» в пробоотборники типа ПГО, а пробы газовой смеси рекомендуется отбирать по ГОСТ 18917-82 «Газ горючий природный. Методы отбора проб».
7.2. Отбор и подготовка к анализу проб нефти и проб газовой смеси осуществляется в соответствии с требованиями нормативных документов.
8.1. Рекомендуется проводить анализ действующих систем сбора и подготовки продукции скважин месторождения в целях выявления источников потерь нефти и распределения их по видам.
8.2. По проектным технологическим схемам систем сбора нефти, нефтяного (попутного) газа и попутной воды, проектам обустройства месторождений определяется количество сепарационных узлов, состав их оборудования, наличие компрессорных станций, конденсатосборников в газосборных сетях. Выясняются способы утилизации смеси конденсата и нефти из конденсатосборников и приемных сепараторов компрессорных станций. Если жидкость из них выдувается в атмосферу или сжигается в факелах, то устройства предварительного отбора газа, нефтегазовые сепараторы или выносные газосепараторы являются источниками потерь капельной нефти от уноса газом.
8.3. Определяется количество установок предварительного сброса попутных пластовых вод, места их расположения и анализируется технология подготовки пластовой воды для возможной утилизации ее в системе поддержания пластового давления.
8.4. Определяется количество дожимных насосных станций, места их расположения, типы и количество насосов и дренажных емкостей на каждой дожимной насосной станции.
8.5. Определяется количество центральных пунктов сбора нефти и газа, принадлежность каждого центрального пункта сбора нефти и газа, места расположения. На каждом центральном пункте сбора нефти и газа рекомендуется устанавливать в соответствии с проектным решением степень утилизации нефтяного (попутного) газа второй и последующих ступеней сепарации нефти, жидкой фазы из конденсатосборников и приемных сепараторов компрессорных станций. Исходя из полученной информации, рекомендуется принимать решение - являются ли нефтегазовые сепараторы источниками потерь нефти от уноса газом.
8.6. Технологические резервуары могут эксплуатироваться в режиме динамического отстоя нефти, когда нефть с остаточным содержанием воды с установок подготовки поступает в нижнюю часть технологического резервуара, а через стояк с верхнего уровня перетекает в товарный резервуар.
8.7. Отстойники или резервуары для очистки и подготовки сточных вод на центральном пункте сбора нефти и газа являются источниками потерь нефти от уноса сточными водами, поступающими в систему поддержания пластового давления.
8.8. В итоге проведенного анализа рекомендуется составлять таблицу, представляющую распределение выявленных источников по видам потерь: (графа) наименование вида потерь, (графа) количество источников, (графа) место расположения источника.
8.9. Исходные данные для расчета величины технологических потерь нефти из выявленных источников потерь частично определяются данными нефтепромысловых служб, недостающие данные (концентрация углеводородов, температура в газовом пространстве резервуаров, углеводородные составы нефти и газа, давление насыщенных паров нефти и др.) рекомендуется определять экспериментально.
8.10. При планировании экспериментов рекомендуется исходить из того, что потери нефти от испарения есть случайная величина, зависящая от сезонного колебания температуры воздуха и других случайных факторов.
Для обеспечения относительной среднеквадратичной погрешности в определении годовых потерь нефти от испарения рекомендуется определять потери нефти в весенне-летний период и осенне-зимний период с количеством определений потерь в каждом не менее трех, то есть две выборки случайной величины по три наблюдения в каждой.
Допускается рассчитывать потери нефти в период, соответствующий среднегодовой температуре окружающей среды, и при условии, что температура нефтегазоводяной смеси в местах образования потерь не меняется в течение года.
8.11. Величину потерь нефти от испарения за год рекомендуется определять как сумму потерь за весенне-летний и осенне-зимний периоды.
При постоянной температуре (±5 °С) в течение года в резервуарах в определении потерь в весенне-летний и осенне-зимний периоды нет необходимости. В этом случае допускается рассчитывать потери нефти в период, соответствующий среднегодовой температуре окружающей среды, и при условии, что температура нефтегазоводяной смеси в местах образования потерь не меняется в течение года.
к
Методическим рекомендациям по определению
потерь нефти при добыче, технологически связанных
с принятой схемой и технологией разработки
и обустройства месторождений

1 - замерный патрубок с концевой диафрагмой;
2 - дифманометр типа «Сапфир-22-Ех-М-ДД»;
3 - регулятор давления;
4 - нефтегазовый сепаратор (вертикальный типа ТТВ);
5 - регулятор уровня;
6 - трехходовой кран-переключатель;
7 - двухкамерный мерник;
8 - насос для откачки нефти из мерника;
9 - ёмкости для сбора добытой нефти;
10 - насос для откачки нефти в трубопровод;
11 - эстакада для налива автоцистерн.
к
Методическим рекомендациям по определению
потерь нефти при добыче, технологически связанных
с принятой схемой и технологией разработки
и обустройства месторождений
Пример представления компонентного состава добываемой нефти
|
Компонентный состав |
Молярная масса, Mi, г/моль |
Примечания |
||
|
Компонент |
Молярная доля компонента в нефтегазовой смеси, Ni |
Массовая доля компонента в нефтегазовой смеси, ψi |
||
|
1 Азот, (N2) |
|
|
28 |
Неуглеводородные газы |
|
2 Сероводород, (H2S) |
|
|
34 |
|
|
3 Диоксид углерода, (СO2) |
0 |
0 |
44 |
|
|
4 Метан, (СН4) |
|
|
16 |
Углеводородные газы |
|
5 Этан, (С2Н6) |
|
|
30 |
|
|
6 Пропан, (С3Н8) |
|
|
44 |
|
|
7 Изо-бутан, (iC4H10) |
|
|
58 |
|
|
8 Норм-бутан, (nС4Н10) |
|
|
58 |
|
|
9 Изо-пентан, (iC5H12) |
|
|
72 |
Жидкие |
|
10 Норм-пентан, (nС5Н12) |
|
|
72 |
|
|
11 УК гексаны, (УКС6) |
|
|
87 - 961) |
Жидкие фракции нефти |
|
12 УК гептаны, (УКС7) |
|
|
?1) |
|
|
13 УК октаны + высшие (Остаток) |
|
|
?1) |
|
|
Добытое углеводородное сырье |
1,00 |
1,00 |
?1) |
Газожидкостная смесь |
_______________
1) - Зависит от физико-химических свойств добываемого углеводородного сырья (нефти).

Министерство
энергетики
Российской Федерации
(Минэнерго России)
ПРИКАЗ
|
22.04.2009 |
№ 122 |
г. Москва
Об
утверждении Методических рекомендаций
по определению технологических потерь нефти при добыче,
технологически связанных с принятой схемой и технологией разработки
и обустройства месторождений
На основании Положения о Министерстве энергетики Российской Федерации, утвержденного постановлением Правительства Российской Федерации от 28 мая 2008 г. № 400 (Собрание законодательства Российской Федерации, 2008, № 22, ст. 2577; № 42, ст. 4825; № 46, ст. 5337; 2009, № 3, ст. 378), приказываю:
1. Утвердить прилагаемые Методические рекомендации по определению технологических потерь нефти при добыче, технологически связанных с принятой схемой и технологией разработки и обустройства месторождений.
2. Признать утратившими силу Инструкцию по нормированию технологических потерь нефти на нефтегазодобывающих предприятиях нефтяных компаний Российской Федерации, утвержденную первым заместителем Министра топлива и энергетики Российской Федерации В.И. Оттом 16 июня 1997 г. (РД 153-39-018-97) и Методические указания по определению технологических потерь нефти на предприятиях нефтяных компаний Российской Федерации, утвержденную первым заместителем Министра топлива и энергетики Российской Федерации В.И. Оттом 16 июня 1997 г. (РД 153-39-019-97).
3. Контроль за исполнением настоящего приказа оставляю за собой.
|
Министр |
С.И. Шматко |
СОДЕРЖАНИЕ