|
ФЕДЕРАЛЬНОЕ
АГЕНТСТВО |
||
|
|
НАЦИОНАЛЬНЫЙ |
ГОСТ
Р (ЕН 304:1992) |
КОТЛЫ ОТОПИТЕЛЬНЫЕ
Правила
испытаний котлов
с дутьевыми горелками на жидком топливе
EN
304:1992
Heating boilers - Test code for heating boilers for
atomizing oil burners
(MOD)
|
|
Москва |
Предисловие
Цели и принципы стандартизации в Российской Федерации установлены Федеральным законом от 27 декабря 2002 г. № 184-ФЗ «О техническом регулировании», а правила применения национальных стандартов Российской Федерации - ГОСТ Р 1.0-2004 «Стандартизация в Российской Федерации. Основные положения»
Сведения о стандарте
1 ПОДГОТОВЛЕН Федеральным государственным унитарным предприятием «Всероссийский научно-исследовательский институт стандартизации и сертификации в машиностроении» («ВНИИНМАШ») и Обществом с ограниченной ответственностью «Сертификационно-испытательный центр электротехнических изделий и газового оборудования» (ООО «СИЦ ЭТИГАЗ») на основе аутентичного перевода на русский язык стандарта, указанного в пункте 4
2 ВНЕСЕН Техническим комитетом по стандартизации ТК 345 «Аппаратура бытовая, работающая на жидком, твердом и газообразном видах топлива»
3 УТВЕРЖДЕН И ВВЕДЕН В ДЕЙСТВИЕ Приказом Федерального агентства по техническому регулированию и метрологии от 13 декабря 2011 г. № 1212-ст
4 Настоящий стандарт является модифицированным по отношению к европейскому региональному стандарту ЕН 304:1992 «Котлы отопительные. Правила испытаний котлов с дутьевыми горелками на жидком топливе» (EN 304:1992 «Heating boilers - Test code for heating boilers for atomizing oil burners»), включая изменение А1:1998, путем изменения отдельных фраз (слов, значений показателей, ссылок), которые выделены в тексте курсивом
5 ВВЕДЕН ВПЕРВЫЕ
Информация об изменениях к настоящему стандарту публикуется в ежегодно издаваемом информационном указателе «Национальные стандарты», а текст изменений и поправок - в ежемесячно издаваемых информационных указателях «Национальные стандарты». В случае пересмотра (замены) или отмены настоящего стандарта соответствующее уведомление будет опубликовано в ежемесячно издаваемом информационном указателе «Национальные стандарты». Соответствующая информация, уведомление и тексты размещаются также в информационной системе общего пользования - на официальном сайте Федерального агентства по техническому регулированию и метрологии в сети Интернет
СОДЕРЖАНИЕ
ГОСТ Р
54820-2011
(ЕН 304:1992)
НАЦИОНАЛЬНЫЙ СТАНДАРТ РОССИЙСКОЙ ФЕДЕРАЦИИ
|
КОТЛЫ ОТОПИТЕЛЬНЫЕ Правила испытаний котлов с дутьевыми горелками на жидком топливе Heating boilers. Test code for heating boilers for atomizing oil burners |
Дата введения - 2013-01-01
Правила испытаний применяются при определении тепловых характеристик отопительных котлов на жидком топливе (далее - котлы) и комбинированных котлов с водонагревателями. Требования к ним содержатся в ГОСТ Р 54440 и ГОСТ Р 54441.
Настоящий стандарт рассматривает или описывает требования и рекомендации по выполнению и оценке методик испытаний котлов, а также подробные сведения о технических условиях, при которых испытания должны проводиться.
В настоящем стандарте использованы нормативные ссылки на следующие стандарты:
ГОСТ Р 54440-2011 (ЕН 303-1:1999) Котлы отопительные. Часть 1. Отопительные котлы с горелками с принудительной подачей воздуха. Терминология, общие требования, испытания и маркировка (ЕН 303-1:1999 «Котлы отопительные. Часть 1. Отопительные котлы с горелкой с принудительной подачей воздуха. Терминология, общие требования, испытания и маркировка», MOD)
ГОСТ Р 54441-2011 (ЕН 303-2:1998) Котлы отопительные. Часть 2. Отопительные котлы с горелкой с принудительной подачей воздуха. Специальные требования к отопительным котлам с распылительной горелкой на жидком топливе (ЕН 303-2:1998 «Котлы отопительные. Часть 2. Отопительные котлы с горелкой с принудительной подачей воздуха. Специальные требования к отопительным котлам с распылительной горелкой на жидком топливе», MOD)
ГОСТ 28091-89 Горелки промышленные на жидком топливе. Методы испытаний (ЕН 267:1991 «Горелки жидкотопливные дутьевые моноблочного типа. Испытания», NEQ).
Примечание - При пользовании настоящим стандартом целесообразно проверить действие ссылочного стандарта в информационной системе общего пользования - на официальном сайте Федерального агентства по техническому регулированию и метрологии в сети Интернет или по ежегодно издаваемому информационному указателю «Национальные стандарты», который опубликован по состоянию на 1 января текущего года, и по соответствующим ежемесячно издаваемым информационным указателям, опубликованным в текущем году. Если ссылочный стандарт заменен (изменен), то при пользовании настоящим стандартом следует руководствоваться заменяющим (измененным) стандартом. Если ссылочный стандарт отменен без замены, то положение, в котором дана ссылка на него, применяется в части, не затрагивающей эту ссылку.
Испытания котлов должны проводиться утвержденным органом для испытаний с использованием утвержденного испытательного оборудования (см. приложение С).
3.1 Выбор котла для испытаний и принадлежностей к нему
Части и принадлежности котла должны быть изготовлены согласно стандартам и поставляться изготовителем или рекомендоваться им для приобретения, при этом должна быть применена дутьевая жидкотопливная горелка, соответствующая ГОСТ 28091 и подходящая для данного котла по размерам камеры горения, условиям по давлению и т.д. (см. приложение D).
3.2 Состояние котла
Состояние котла и соответствующего оборудования, подвергающегося испытаниям котла, должно соответствовать техническим условиям поставки. Применение дополнительной теплоизоляции на частях, находящихся в контакте с водой, продуктами сгорания и пламенем, не допускается.
При определении выходной тепловой мощности котла, снабженного нагревателем воды (накопительным или мгновенным), не допускается слив во время испытаний горячей воды, предназначенной для санитарных целей. Тепловую выходную мощность следует определять только в нагревательном контуре.
Должны использоваться только такие измерительные приборы, которые удовлетворяют требованиям, указанным в соответствующих разделах настоящего стандарта. Рекомендуется применять регистрирующие измерительные приборы, позволяющие подробно записывать весь ход испытаний, особенно результаты измерения температуры воды в выходном и обратном трубопроводах котла, уровень тяги на выходе из котла, а также температуру и состав продуктов сгорания.
Что касается допустимых ошибок измерений, то измерительные приборы должны быть выбраны такими, чтобы можно было определить коэффициент полезного действия котла с точностью ±2 %. Допуски на испытательное оборудование указаны в приложении А.
4.1 Топливо
Испытания должны проводиться с использованием коммерчески доступного отопительного газойля или керосина по выбору изготовителя котла.
Вязкость газойля должна быть равна (5,5 ± 0,5) мм2/с при 20 °C в соответствии с ГОСТ 28091.
Вязкость керосина должна составлять 1,3 - 2,9 мм2/с при 20 °C.
4.1.1 Расход топлива
Расход топлива следует определять либо по весу, либо с помощью измерения объема (см. рисунок 1).
рк - давление в топке котла, кПа
Рисунок 1 - Измерительная установка для определения расхода топлива
4.1.2 Определение значений низшей теплоты сгорания жидких топлив
a) Если низшая теплота сгорания не определена калориметрическим способом и полный анализ отсутствует, то значение для нефтяного топлива может быть с достаточной точностью определено следующим образом:
HU = 42,689 МДж/кг,
где содержание углерода С = 0,86 кг/кг;
содержание водорода Н = 0,136 кг/кг;
содержание серы S = 0,003 кг/кг;
плотность топлива при 15 °C = 0,85 кг/дм3.
b) Если плотность и содержание серы известны (например, по данным анализа), то низшую теплоту сгорания HU, МДж/кг, вычисляют по формуле
HU = 52,92 - (11,93ρ15) - (0,3S), (1)
где ρ15 - плотность отопительного газойля при 15 °C, кг/дм3;
S - содержание серы, кг/кг.
4.1.2.2 Керосин
а) Если низшая теплота сгорания не определена калориметрическим способом, и полный анализ отсутствует, то значение для керосина может быть с достаточной точностью определено следующим образом:
HU = 43,300 МДж/кг,
где содержание углерода С = 0,85 кг/кг;
содержание водорода Н = 0,141 кг/кг;
содержание серы S = 0,004 кг/кг;
плотность при 15 °C = 0,79 кг/дм3.
b) Если плотность и содержание серы известны (например, по данным анализа), то низшая теплота сгорания может быть определена согласно 4.1.2.1, перечисление b).
4.1.3 Параметры горения
Необходимые параметры горения могут быть рассчитаны исходя из данных анализа топлива (см. приложение А, подраздел А.4).
4.2 Определение состава продуктов сгорания
С целью минимизации ошибок измерения следует установить приборы в зоне минимальных колебаний температуры и включить их за некоторое время до начала испытаний (см. приложение А, подраздел А.5).
5.1.1 Метод измерения выходной тепловой мощности
Измеряют полезное количество тепла, передаваемое теплоносителю (воде). Это значение можно определить либо непосредственно в контуре котла, либо косвенным методом с помощью теплообменника.
5.1.1.1 Измерение выходной тепловой мощности в контуре котла
Полезную выходную тепловую мощность, передаваемую воде, определяют либо путем измерения массы потока холодной воды, поступающей в контур котла, и повышения ее температуры на выходе из котла, либо измеряя массовый поток воды, циркулирующей в контуре котла, и повышение его температуры.
5.1.1.2 Измерение выходной тепловой мощности с помощью теплообменника
Тепло, производимое котлом, передается охлаждающей воде с помощью теплообменника. Тепло, получаемое теплообменником, определяют исходя из значения пропускной способности теплообменника и повышения температуры охлаждающей воды. Тепловые потери в хорошо изолированных местах соединений между котлом и теплообменником, а также теплопотери в самом теплообменнике определяют либо путем предварительных испытаний, либо расчетом.
Выходная тепловая мощность котла представляет собой сумму двух количеств тепла.
Испытания по определению номинальной выходной тепловой мощности должны проводиться при такой мощности горелки, чтобы выходная тепловая мощность была больше 100 %, но не превышала 105 % номинала, и выполнялись требования, относящиеся к номинальной выходной тепловой мощности. Если одно из указанных требований не выполняется в процессе испытаний, следует провести второе испытание при 95 % - 100 % от номинальной выходной тепловой мощности котла. Фактическое значение номинальной выходной тепловой мощности определяют путем линейной интерполяции между результатами двух испытаний.
Определение номинальной выходной тепловой мощности следует проводить при средней температуре потока в пределах от 80 °C до 90 °C, а среднее значение разницы температуры между выходящим и обратным потоками воды должно быть от 10 °C до 25 °C.
Необходимо поддерживать повышение температуры, °C, удовлетворяющее условию
![]()
где tv - температура вытекающего потока, °C;
tR - температура обратного потока, °C;
tL - окружающая температура, °C.
Коэффициент полезного действия определяют исходя из значения низшей теплоты сгорания HU.
Следует использовать прямой метод. Косвенный метод позволяет провести дополнительную проверку точности измерений на данном оборудовании методом теплового баланса. Исходя из этих данных определяют также значения других потерь.
5.4.1 Основные сведения
Работа котла и горелки должна выполняться в соответствии с инструкциями изготовителя, касающимися испытаний.
Минимальная температура окружающей среды должна быть больше или равна 15 °C.
Ручная регулировка в процессе испытаний установок оборудования для процессов горения, а также изменение параметров водяных потоков не допускаются.
Измерения температуры, давления и состава продуктов сгорания необходимо выполнять через интервалы времени не более 1 мин или непрерывно и одновременно регистрировать эти данные на записывающих приборах. Пример установки термопар и пробоотборников для измерения температуры и состава продуктов сгорания показан на рисунке 2.
I - сечение для измерения тяги; II - сечение для измерения
температуры;
III - сечение для отбора проб
продуктов сгорания;
pZug - давление в дымоходе, кПа

I - соединение для измерения тяги
(вровень с внутренней стенкой трубы для продуктов сгорания.
Место внутренней
сварки зачищено)

II - заглубление E при измерении температуры продуктов сгорания:
a) горизонтальное сечение измерения = D/3;
b) вертикальное сечение измерения = D/2

III - пробоотборник при заглублении Е:
a) горизонтальное сечение измерения = D/3;
b) вертикальное сечение измерения, заглубление = D/2

IIа - измерение температуры
продуктов сгорания с помощью пяти термопар (рекомендуется в тех
случаях, когда ожидается неравномерное распределение температуры). Заглубление
термопар
E1 = 0,10D; E2 = 0,17D; E3 = 0,24D; E4 = 0,30D; E5 = 0,37D

IIIa - Соединение при отборе проб продуктов сгорания
а) горизонтальное сечение измерения = D/3;
b) вертикальное сечение измерения = D/2
Примечание - Сечения IIа и IIIa только для встроенного оборудования.
Рисунок 2 - Сечение дымохода
Интервалы времени между измерениями должны быть выбраны таким образом, чтобы любые вариации измеряемых величин фиксировались с достаточной точностью.
Температуры tV и tR в начале и в конце измерений не должны различаться более чем на 0,5 °C/ч, умноженных на период испытаний, ч.
В течение испытаний по определению коэффициента полезного действия значение подводимого горелкой тепла должно оставаться постоянным, и горение на ней не должно прерываться термостатом или ограничителем безопасной температуры.
5.4.2 Регулировка тяги
5.4.2.1 Котлы, работающие при отрицательном давлении в камере горения
Для котлов, работающих при отрицательном давлении в камере горения, тяга на выходе котла должна быть отрегулирована таким образом, чтобы в камере горения существовало отрицательное давление. Значение тяги должно быть измерено.
5.4.2.2 Котлы, работающие при положительном давлении в камере горения
Для котлов, работающих при положительном давлении в камере горения, значение давления на выходе котла должно быть установлено равным приблизительно 0 кПа. Разница давления между камерой горения и выходом котла должна быть измерена.
5.4.3 Установление условий теплового равновесия
Рекомендуется, чтобы котел проработал в течение приблизительно 1 ч перед началом испытаний по определению характеристик и коэффициента полезного действия при определенной выходной тепловой мощности, предусмотренной испытаниями.
Условие теплового равновесия считается достигнутым, когда изменение температуры воды не превышает ±0,5 °C/ч.
5.4.4 Период испытаний
При определении минимальной номинальной выходной тепловой мощности время испытаний должно быть не менее 60 мин. Промежуточные результаты следует снимать каждые 30 мин. Если получаемые значения коэффициента полезного действия отличаются друг от друга более чем на 0,5 %, продолжают выполнять испытания последовательными периодами по 30 мин, пока указанное требование не будет удовлетворено.
5.4.5 Наладка испытательного оборудования
Испытательное оборудование должно быть налажено так, чтобы выполнялись условия испытаний, установленные в приложении А (подраздел А.6), и значение коэффициента полезного действия можно было бы определить с точностью ±2 %.
Допускается использование другого эквивалентного испытательного оборудования.
Расчеты должны быть основаны на усредненных индивидуальных показаниях, зарегистрированных в течение периода испытаний.
5.5.1 Выходная тепловая мощность котла
5.5.2 Подводимая тепловая мощность
См. формулу (А.10).
5.5.3 Коэффициент полезного действия котла
5.5.3.1 Прямой метод
В прямом методе коэффициент полезного действия котла ηK вычисляют по формуле:
(2)
где QN - номинальная выходная тепловая мощность, Вт;
QB - подведенная тепловая мощность, Вт.
5.5.3.2 Косвенный метод (используют только для целей проверки, см. приложение А, подраздел А.9)
В косвенном методе коэффициент полезного действия котла ηK вычисляют по формуле
ηK = 1 - qА - qU - qS, (3)
где qA - потери, связанные с теплосодержанием продуктов сгорания (значения которых выражают относительно подведенного тепла);
qU - потери, связанные с неполным сгоранием (значения которых выражают относительно подведенного тепла);
qS - потери через излучение, конвекцию и теплопроводность (значения которых выражают относительно подведенного тепла).
Сопротивление водной стороны, кПа, следует определять для вытекающего потока, эквивалентного номинальному выходному потоку из котла при разнице температуры между вытекающим и обратным потоками Dt = 10 °C и 20 °C соответственно.
5.7.1 Общие положения
На холостом ходу нельзя извлечь никакое полезное тепло для отопления или нагрева воды.
5.7.2 Схема испытаний и измерение (см. приложение А, подраздел А.11)
Котел должен оставаться в том же положении, которое было установлено при определении Q и ηK. Короткозамкнутая секция остается подсоединенной. Для котлов, имеющих контур горячего водоснабжения, оставляют соединенными трубопроводы для отвода горячей воды и подачи холодной воды при заполненном теплообменнике контура горячего водоснабжения. Циркуляцию в короткозамкнутой секции прерывают на период отключения горелки.
5.7.3 Тепловые потери на холостом ходу
Термостат должен быть установлен таким образом, чтобы средняя температура на датчике превышала температуру окружающей среды на (50 ± 3) °C в течение периода работы горелки, когда отсутствует передача полезного тепла. Если разница средней температуры и температуры окружающей среды отклоняется от предусмотренного значения больше чем на 3 °C, то испытания должны быть повторены после регулировки термостата.
Температуру котла и температуру воздуха на середине высоты котла следует измерять с помощью автоматических приборов.
Если горелка не горит в течение всего периода испытаний, необходимо поддерживать в измерительной секции отрицательное давление в пределах от минус 0,005 кПа до минус 0,007 кПа.
Следует измерить электроэнергию, использованную в течение испытаний, и включить эти данные в протокол испытаний.
5.7.3.1 Расчеты
Расчеты производят согласно приложению А (см. А.11.2).
5.7.3.2 Потери на холостом ходу в котлах, включающих и не включающих водонагреватели
После разогрева котла начинают испытание, включая горелку. Испытание заканчивается в момент последующего включения горелки (период испытания начинается от включения горелки и заканчивается при ее следующем включении).
Потери тепла на холостом ходу рассчитывают по измерениям потребления топлива в течение периодов испытаний, всегда используя полные периоды.
Потери тепла на холостом ходу следует рассчитывать за время от начала испытания в конце каждого периода испытания.
Испытание может быть прекращено, если два последовательных результата отличаются друг от друга не более чем на 5 %. Наименьшее из двух значений используется в качестве исходной для расчета qB при стандартной температуре (см. приложение А, подраздел А.11).
5.7.3.3 Тепловые потери на холостом ходу в котлах, включающих водонагреватели с регулируемой температурой, когда время переключения горелки и насоса подачи воды перекрывается.
Оборудование должно быть предварительно разогрето до установленной температуры выше температуры окружающей среды в случае:
- котла без плавной регулировки - на (50 ± 3) °C;
- водонагревателя - на 40+5 °C.
В течение испытаний период нагревания горячей воды может быть дольше, чем у котла (см. рисунок 3).
Рисунок 3 - Зависимость температуры от времени для котла,
оборудованного
теплообменником контура горячего водоснабжения с циркуляционным
насосом
В этом случае следует использовать для определения потерь на холостом ходу период нагревания горячей воды и производить расчеты согласно 5.7.3.2.
После нагревания котла и водонагревателя испытания начинают с первого включения горелки с целью нагревания накопительного бака для воды.
Такая же методика применима при других комбинациях оборудования с перекрывающимися периодами.
При определении коэффициента полезного действия при нагрузке, соответствующей 30 % от номинального значения подведенной тепловой мощности или от среднеарифметического максимального и минимального значений подведенной тепловой мощности для котлов с регулируемым диапазоном тепловой мощности, изготовитель может выбирать между прямым и косвенным методами.
Необходимо проверить, что требования ГОСТ 54441 (подраздел 3.2) удовлетворяются.
Примечание - Рекомендации по установкам испытательного оборудования и его оценке приведены в приложении Е.
5.8.1 Прямой метод
Котел запускают таким же образом, как при определении коэффициента полезного действия при номинальном значении подведенной тепловой мощности или при среднеарифметическом максимального и минимального значений подведенной тепловой мощности для котлов с регулируемым диапазоном тепловой мощности.
В течение испытаний объемный расход воды поддерживается постоянным с точностью ±1 % с учетом вариаций температуры, и насос работает непрерывно.
5.8.1.1 Рабочий режим № 1
Котел устанавливают согласно приложению А (подраздел А.6) и соединяют с теплоизолированным испытательным оборудованием, приведенным на рисунках А.1 или А.2 (или с любым другим испытательным оборудованием, на котором можно получить, по крайней мере, сравнимые результаты и эквивалентную точность измерений).
Температуру обратного потока воды в котле поддерживают постоянной, равной (47 ± 1) °C при максимальных вариациях температуры в течение всего периода измерений ±1 °C.
Если система управления котлом не позволяет проводить работу при указанной достаточно низкой температуре обратного потока воды, равной 47 °C, испытания проводят при наиболее низкой температуре обратного потока, при которой возможна работа котла.
Выключатель с часовым механизмом устанавливают в комнатном терморегуляторе таким образом, чтобы получить полный рабочий цикл 10 мин.
Время отключения и время работы рассчитывают согласно таблице 1.
Таблица 1 - Расчет коэффициента полезного действия при частичной нагрузке
|
Условия работы |
Подведенная тепловая мощность |
Значения времени циклов, с |
Измеряемые величины |
Коэффициент полезного действия |
|
|
1 |
Мощность 30 % |
Q2 = 0,3Qn |
t2 = 600 |
η2 |
ηU = η2 |
|
2 |
Полная тепловая мощность. |
Q1 = Qn |
t1 = 180 |
η1 |
|
|
Контролируемое выключение |
t3 = 420 |
PS |
|||
|
3 |
Пониженная тепловая мощность. |
Q2 > 0,3Qn |
|
η2 |
|
|
Контролируемое выключение |
t3 = 600 - t2 |
PS |
|||
|
4 |
Полная тепловая мощность. |
Q1 = Qn |
|
η3 |
|
|
Пониженная тепловая мощность |
Q2 < 0,3Qn |
t2 = 600 - t1 |
η2 |
||
|
5 |
Полная тепловая мощность. |
Q1 = Qn |
t1 = измеренное значение (см. приложение G) |
η1 |
|
|
Пониженная тепловая мощность. |
Q2 |
|
η2 |
||
|
Контролируемое выключение |
t3 = 600 - (t3 + t2) ³ 0 |
PS |
Температуру измеряют непрерывно непосредственно в вытекающем и обратном потоках воды.
Котел считается находящимся в тепловом равновесии, когда результаты измерения коэффициента полезного действия в трех последовательных циклах отличаются друг от друга не более чем на 0,5 % для любой пары. В этом случае результат измерения равен среднему значению результатов на по крайней мере трех последовательных циклах измерения. В любом другом случае среднюю величину необходимо рассчитывать по результатам не менее десяти последовательных циклов.
Производят измерение соответствующего потребления воды и топлива на полных циклах.
Измерение температур t1 и t2 производят непрерывно.
Коэффициент полезного действия ηK вычисляют по формуле:
где W - полная масса воды, собранная в течение испытания, кг;
t1 - температура холодной воды или охлаждающей воды во вторичном теплообменнике, °C;
t2 - температура собранной воды, °C;
Q - тепловые потери в испытательном оборудовании, соответствующие максимальной температуре вытекающей воды (с учетом подведения тепла при работе насоса), кДж;
V - полное потребление топлива, кг;
Hi - низшая теплота сгорания топлива, использованного при испытаниях, МДж/кг.
В измерениях при 30 % от номинального значения подведенной тепловой мощности допускается отклонение ±2 %. При отклонениях до ±4 % необходимо выполнять два измерения, одно выше, а другое ниже 30 % от номинального значения подведенной тепловой мощности. Коэффициент полезного действия при 30 %-ной нагрузке определяют с помощью линейной интерполяции.
5.8.1.2 Рабочий режим № 2
Котел устанавливают согласно приложению А (подраздел А.6) и соединяют с теплоизолированным испытательным оборудованием, приведенным на рисунках А.1 или А.2 (или с любым другим испытательным оборудованием, на котором можно получить, по крайней мере, сравнимые результаты и эквивалентную точность измерений).
Температуры вытекающего и обратного потоков в котле и рабочие циклы включения и выключения определяют органами управления котлом, когда отбор тепла, выработанного горелкой, работающей на мощности (30 ± 2) % от номинального значения подведенной тепловой мощности (или от среднеарифметического значения максимальной и минимальной выходной тепловой мощности для котлов с регулируемым диапазоном тепловой мощности) осуществляется через теплообменник. Температуру воды в вытекающем и обратном потоках котла измеряют непрерывно.
Средняя температура воды должна быть не менее 50 °C.
Если система управления котлом не допускает его работу при температуре обратного потока воды 50 °C и ниже, испытания проводят при наиболее низкой температуре обратного потока, при которой возможна его работа.
Котел считается находящимся в тепловом равновесии, когда результаты измерения коэффициента полезного действия в трех последовательных циклах отличаются друг от друга не более чем на 0,5 % для любой пары. В этом случае результат измерения равен среднему значению на трех последовательных циклах измерения. В любом другом случае среднюю величину необходимо рассчитывать по результатам не менее десяти последовательных циклов.
Измерение соответствующего потребления воды и топлива производят на полных циклах.
Коэффициент полезного действия определяют с помощью формулы (4).
В измерениях при 30 % от номинального значения подведенной тепловой мощности допускается отклонение ±2 %. При отклонениях до ±4 % необходимо выполнить два измерения, одно выше, а другое ниже 30 % от номинального значения подведенной тепловой мощности. Коэффициент полезного действия при 30 %-ной нагрузке определяют с помощью линейной интерполяции.
5.8.2 Косвенный метод
5.8.2.1 Измерения
а) Коэффициент полезного действия при номинальной подведенной тепловой мощности при средней температуре воды 50 °C
Испытания по 5.5.3 при номинальной подведенной тепловой мощности (или при значении тепловой мощности, равном среднеарифметическому значению максимальной и минимальной выходной тепловой мощности для котлов с регулируемым диапазоном тепловой мощности) повторяют при температуре вытекающего потока (60 ± 2) °C и обратного потока (40 ± 1) °C, так что средняя температура воды составляет (50 ± 1) °C.
Измеренная величина обозначается η1.
б) Коэффициент полезного действия при минимальной тепловой мощности, допускаемой системой управления
Если котел снабжен системой управления, допускающей пониженную тепловую мощность основной горелки, испытания проводят при минимальной допускаемой системой управления подведенной тепловой мощности при температуре вытекающего из котла потока воды (55 ± 2) °C и обратного потока (45 ± 1) °C, так что средняя температура равна (50 ± 1) °C.
Измеренная величина обозначается η2.
в) Потери тепла при холостом режиме
Испытательная установка приведена на рисунке 4.
1 - испытуемый котел; 2 -
датчики температуры; 3 - низкоинерционная термопара; 4 -
самописец;
5 - насос, имеющий такую мощность,
что разница температуры между двумя датчиками находится в
пределах от 2 °C до
4 °C при максимальной температуре испытаний;
6 - вспомогательный электрический
котел; 7 - прибор для измерения электрической мощности;
8 - регулятор напряжения; 9 - клапаны на 1/4
оборота; 10 - электропитание;
11 - дополнительный насос (если
требуется); 12 - теплообменник
Рисунок
4 - Испытательная установка для определения тепловых потерь от котла
при выключенных горелках
Контуры, соединяющие различные части установки, должны быть изолированными и насколько возможно короткими. Собственные потери испытательной установки и тепловой вклад насоса при различных значениях расхода вытекающего из котла потока следует определять в начале испытаний, чтобы в дальнейшем иметь возможность их учета (см. приложение В).
Котел снабжают испытательным дымоходом наибольшего диаметра из всех указанных изготовителем в технических инструкциях.
Температуру воды в котле доводят до средней температуры на (30 ± 5) °C выше температуры окружающей среды. Затем подачу топлива отключают, останавливают насос 11 и насос котла, если они имеются, выключают контур теплообменника 12.
При непрерывной циркуляции воды с помощью насоса 5 испытательного оборудования производят регулировку теплового вклада электрического котла так, чтобы получить в стационарном состоянии разницу между средней температурой воды и температурой окружающей среды (30 ± 5) °C.
На протяжении всех испытаний изменение температуры в помещении не должно превышать 2 °C/ч.
Потери тепла при холостом режиме PS, кВт, при средней температуре воды 50 °C и температуре окружающей среды 20 °C вычисляют по формуле
(5)
где Pm - электрическая мощность, потребляемая вспомогательным электрическим котлом, скорректированная на потери в испытательном оборудовании, и тепловой вклад насоса 5, кВт;
Т - средняя температура воды, равная среднему по двум значениям температуры, показанным двумя датчиками 2 в вытекающем и обратном потоках воды испытуемого котла, °C;
TA - температура окружающей среды испытаний, °C.
Примечание - Определения тепловых потерь в испытательном оборудовании и теплового вклада циркуляционного насоса испытательного оборудования см. в приложении F.
5.8.2.2 Расчеты
Расчет коэффициента полезного действия производят для контрольного цикла при нагрузке 30 % от величины номинального значения подведенной тепловой мощности (или от среднеарифметического максимального и минимального значений подведенной тепловой мощности для котлов с регулируемым диапазоном тепловой мощности) и средней температуре воды 50 °C.
При расчете применяют обозначения, приведенные в таблице 2.
Таблица 2 - Обозначения, необходимые для расчета коэффициента полезного действия при частичной нагрузке
|
Подведенная тепловая мощность, кВт |
Время работы, с |
Измеренные величины при температуре 50 °C |
|
|
Коэффициент полезного действия, % |
|||
|
Полная тепловая мощность |
Q1 |
t1 |
η1 |
|
Пониженная тепловая мощность |
Q2 |
t2 |
η2 |
|
Потери на холостом ходу |
|||
|
Без управления |
- |
t3 |
PS |
Расчет коэффициента полезного действия производят по отношению полезной энергии к энергии, поступающей с топливом в течение цикла, равного 10 мин.
В зависимости от применяемых средств управления могут быть указаны следующие виды рабочих циклов, соответствующие формулам в таблице 1:
1) непрерывная работа при Q2 = 0,3Q1 (фиксированная пониженная тепловая мощность или плавно изменяемая тепловая мощность);
2) полная тепловая мощность/работа без управления (одна фиксированная тепловая мощность);
3) пониженная тепловая мощность/работа без управления (пониженная тепловая мощность или ее плавное изменение, при минимальной подведенной тепловой мощности Q2 > 0,3Q1) (см. цикл 5, если зажигание осуществляется при полной тепловой мощности);
4) работа при полной/пониженной тепловой мощности (пониженная тепловая мощность, когда минимальная подведенная тепловая мощность Q2 < 0,3Q1);
5) работа при полной тепловой мощности/пониженной тепловой мощности/без управления (когда зажигание выполняется при Q1 на время с пониженной тепловой мощностью или ее плавным изменением, таким, что цикл включает контролируемое выключение t3 > 0, иначе применяется цикл 4).
Коэффициент полезного действия вычисляют согласно таблице 1.
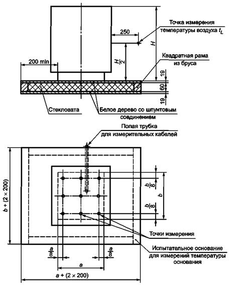
Среднюю температуру поверхности при определении qS следует измерять при условиях номинальной выходной тепловой мощности. Для этой цели необходимо проводить измерения минимум в пяти точках каждой поверхности котла. При тех же условиях должны проводиться измерения критических температур (например, на дверцах котла, рабочих рычагах).
При определении температуры пола под котлом его устанавливают на основании для испытаний, например как показано на рисунке 5.
Рисунок 5 - Конфигурация испытательного пола для измерения
температуры пола
под котлом
Значения температуры поверхности этого основания для испытаний следует измерять с помощью термопар не менее чем в пяти точках при условиях максимальной номинальной выходной тепловой мощности.
Рекомендуется проводить измерения температуры поверхности основания для испытаний с помощью термопар и в соответствии, например, с рисунком 6, или используя промышленные термометры для измерения температуры поверхности.
Рисунок 6 -
Расположение термопары при измерении температуры поверхности
испытываемого
основания
Значения выбросов NOx и СО определяют с помощью методов и приборов, указанных в ГОСТ 28091.
К протоколу испытаний должны быть приложены следующие документы:
a) чертежи, на которых ясно показан тип конструкции котла и его диапазон, а также все компоненты;
b) фотография котла (13´18 см);
c) инструкция по эксплуатации;
d) точное описание котла, включая данные, приведенные на табличке данных котла;
e) информация, относящаяся к соответствующим по ГОСТ 28091 дутьевым жидкотопливным горелкам, использованным при испытаниях.
Протокол испытаний должен быть подписан начальником испытательной лаборатории или инженером по испытаниям, ответственным за их проведение.
Публикация протокола испытаний в сокращенной форме не допускается.
А.1 Измерение давления
Для измеряемых значений, доходящих до 0,06 кПа, допускаемая погрешность составляет 0,001 кПа. Для более высоких значений эта погрешность составляет 2 % от измеренных значений.
А.2 Счетчики объема
Показания счетчиков объема для расхода и свободного потока должны проверяться до испытания путем взвешивания количества расходуемой воды.
Погрешность измерения в рассматриваемом диапазоне измерения не должна превышать 0,5 %.
Для измерения времени при измерении расхода топлива применяется хронометр со шкалой с ценой деления 0,01 мин.
А.3 Измерение расхода топлива
При измерении объемов с помощью градуированных сосудов точность измерения должна составлять +0,5 %.
Параметры горения вычислены по следующим формулам и сведены в таблицу А.1 (см. пример с данными в квадратных скобках).
Потребность в кислороде, м3/кг:
O2 min= Σ3. (A.1)
Потребность в воздухе, м3/кг:
(A.2)
Объем сухих продуктов сгорания для стехиометрического горения, м3/кг:
Максимальное содержание диоксида углерода, м3/м3:
(А.4)
Максимальное содержание диоксида серы, м3/м3:
(А.5)
Фактический объем сухих продуктов сгорания:
(А.6)
Объем водяных паров:
VW = Σ9. (A.7)
Значения VAtr min и VW для расчета потерь вычисляют по формулам (А.15) и (А.16).
Параметры, рассчитываемые в А.4, представлены в таблице А.1.
Потребность в кислороде O2 min = Σ3 = [2,346 м3/кг].
Потребность
в воздухе
.
Объем сухих продуктов сгорания для стехиометрического горения:
![]()
Таблица А.1 - Параметры горения
|
Содержание вещества, кг/кг |
Содержание O2, м3/кг топлива |
Составляющие продуктов сгорания, образующиеся при сгорании топлива, м3/кг топлива |
|||||||||
|
Данные´содержание O2 |
Содержание СО2 |
Данные´содержание СO2 |
Содержание SO2 |
Данные´содержание SO2 |
Содержание Н2О |
Данные´содержание Н2О |
Содержание N2 |
Данные´содержание N2 |
|||
|
С |
[0,865] |
1,86 |
[1,6089] |
1,85 |
[1,6003] |
- |
- |
- |
- |
- |
- |
|
S |
[0,0024] |
0,70 |
[0,0017] |
- |
- |
0,68 |
[0,0016] |
- |
- |
- |
- |
|
Н |
[0,1325] |
5,55 |
[0,7354] |
- |
- |
- |
- |
11,1 |
[1,4708] |
- |
- |
|
N |
[0,0001] |
- |
- |
- |
- |
- |
- |
- |
- |
0,8 |
[0,0001] |
|
О |
[0] |
-0,7 |
[0] |
- |
- |
- |
- |
- |
- |
- |
- |
|
w (вода) |
[0] |
- |
- |
- |
- |
- |
- |
1,24 |
[0] |
- |
- |
|
Σ (всего) |
[1,0] |
O2 min = [2,346] |
|
|
VW = [1,471] |
|
|||||
|
* В соответствии с анализом топлива, пример вычисления приведен в квадратных скобках [ ]. |
|||||||||||
Максимальное содержание диоксида углерода:
![]()
СО2 max = [15,34] % по объему.
Максимальное содержание диоксида серы:
![]()
SО2 max = [0,0153] % по объему.
Объем водяных паров:
VW = Σ9 = [1,471 м3/кг].
Точный объем сухих продуктов сгорания:
Исходя из того, что измерено (СО2 + SO2) = [14,2] % по объему и измерено СО = [1,02] % по объему, получаем в примере:
![]()
Испытания необходимо проводить с использованием только поверенных приборов.
Содержание СО должно быть измерено с точностью ±0,001 % по объему.
Коэффициент избытка воздуха должен быть отрегулирован с допуском ±4 %.
А.6 Испытательное оборудование
А.6.1 Испытательное оборудование с теплообменником (см. рисунок А.1)
RV1, RV2 - регулирующие клапаны; М - манометр
Рисунок А.1 - Испытательное оборудование с теплообменником
Примечание - Ввиду большого объема воды и длинных труб реакция испытательного оборудования относительно медленная. Это затрудняет достижение теплового равновесия. Необходимо также ввести поправку, если температура вытекающего и обратного потоков воды неодинаково точна в начале и в конце испытаний. Если не определяются достаточно точно относительно высокие тепловые потери, точность испытаний нарушается.
А.6.2 Испытательное оборудование с короткозамкнутой секцией (см. рисунок А.2)
RV, RV1, RV2 - регулирующие клапаны; М - манометр; Н - высота уровня воды в баках
Рисунок А.2 - Испытательное оборудование с короткозамкнутой секцией и три возможные схемы подачи холодной воды
А.7. Расчет номинальной выходной тепловой мощности QN
a) В случае испытаний с использованием испытательного оборудования с короткозамкнутой секцией (см. рисунок А.2) номинальную выходную тепловую мощность QN, Вт, вычисляют по формуле
где W1 - массовый поток холодной воды, входящий в систему, и поток горячей воды, вытекающий из системы, кг/с;
- удельная
теплоемкость воды при
, Дж/(кг × °C);
tE - температура воды на входе (температура входящего потока холодной воды), °C;
tV - температура воды на выходе (температура выходящего потока), °C.
b) В случае испытаний с использованием испытательного оборудования с теплообменником (см. рисунок А.1) номинальную выходную тепловую мощность QN Вт, вычисляют по формуле
где W2 - расход потока охлаждающей воды, кг/с;
- удельная
теплоемкость воды при (tWA + tE)/2, Дж/(кг ·
°C);
tWA - температура вытекающей охлаждающей воды, °C;
QV - тепловые потери в испытательном оборудовании, показанном на рисунке А.1, при температуре, при которой проводятся испытания, Вт.
А.8 Калибрование подведенной тепловой мощности
А.8.1 Значение подведенной тепловой мощности
Для котлов, использующих жидкое топливо, значение подведенной тепловой мощности QB, Вт, вычисляют по формуле
QB = B · HU, (A.11)
где В - расход топлива, кг/с;
HU - низшая теплота сгорания, Дж/кг.
А.8.2 Определение коэффициента избытка воздуха и избыточного воздуха
![]()
Коэффициент избытка воздуха определяют по измерениям либо содержания (СO2 + SO2) и СО, либо содержания O2 в продуктах сгорания.
Избыток воздуха, %, е = (λ - 1) 100.
Если продукты сгорания не содержат других несгоревших компонентов (например, Н2, СН4, CnHm), то
(A.12)
или, если содержание O2 в продуктах сгорания измерено, то
А.9 Расчет тепловых потерь qA, qU, qS
А.9.1 Тепловые потери qA
Если воздух и топливо поступают в оборудование для сжигания без подогрева, при температуре окружающей среды, то применяют следующую формулу
(А.14)
где VA - объем продуктов сгорания на кг или м3 сгоревшего топлива, м3/кг;
tA - температура продуктов сгорания, °C;
tL - температура окружающей среды, °C;
Cpm,Atr - средняя теплоемкость продуктов сгорания в диапазоне температуры от tL до tA, Дж/(м3 · °C);
HU - низшая теплота сгорания топлива, Дж/кг.
Если сгорание при избытке воздуха неполное, то объем продуктов сгорания сгоревшего топлива VA может быть установлен по следующей формуле
а) сухие продукты сгорания, м3/кг или м3/м3
(A.15)
где
-
объем диоксида углерода СO2, м3/кг
или м3/м3;
- объем диоксида
серы SO2, м3/кг
или м3/м3;
VCO - объем окиси углерода СО, м3/кг или м3/м3;
- объем азота N2, м3/кг
или м3/м3;
- измеренное
содержание (СO2 + SO2) в продуктах
сгорания, м3/м3;
СОизм - измеренное содержание СО в продуктах сгорания, м3/м3.
В случае горения мазута потерями, связанными с неполным горением, СОизм, можно пренебречь:
(A.16)
где VAtr min - определяют по формуле (А.3).
b) объем водяных паров VW, связанный с содержанием воды и с участием в процессах горения воды, входящей в качестве одного из компонентов в топливо, м3/кг или м3/м3 (содержание воды в воздухе, участвующем в горении, можно не учитывать).
Если объем водяных паров учитывается отдельно от объема сухих продуктов сгорания, то формула (А.13) принимает следующий вид:
(А.17)
где Сpm,Atr - средняя удельная теплоемкость сухих продуктов сгорания в диапазоне температур от tL до tA, Дж/(м3 · °C);
- средняя
удельная теплоемкость водяных паров в диапазоне температур от tL до tA, Дж/(м3
· °C).
Значения средней удельной теплоемкости сухих продуктов сгорания в зависимости от содержания СO2 и водяного пара могут быть получены по данным рисунка А.3.
Уравнения для определения средних удельных теплоемкостей имеют следующий вид (действительны до tA = 500 °C):

![]()
где Сpm,Atr - средняя удельная теплоемкость сухих продуктов сгорания при tA, Вт · ч/(м3 · °C);
- средняя
удельная теплоемкость водяных паров, Вт · ч/(м3 · °C).
Рисунок
А.3 - Значения средней удельной теплоемкости
сухих продуктов сгорания
и
водяных паров при температуре продуктов сгорания до 500 °C включительно
А.9.2 Тепловые потери qU
Если единственным несгоревшим компонентом в продуктах сгорания является СО, %, то возникающие в результате потери qU вычисляют по формуле
(A.18)
А.9.3 Тепловые потери qS
При использовании косвенного метода необходимо знать тепловые потери. Их значение может быть приблизительно получено с помощью следующей методики.
Наружную поверхность котла подразделяют на зоны равномерной температуры (теплоизолированные области, дверцы, трубопроводы продуктов сгорания, соединительные трубопроводы, основание котла), и температуру на них измеряют с помощью поверхностных термометров.
Тепловую эмиссию от зоны поверхности QX, Вт, вычисляют по формуле
Qx = FX · a · (tm - tL), (A.19)
где FX - площадь поверхности зоны, м3;
a - коэффициент теплоотдачи, Вт/(м2 · °C);
tm - средняя температура поверхности зоны, °C;
tL - температура в помещении (измеренная в семи точках на расстоянии 1,5 м от передней поверхности котла на высоте, равной половине высоты котла), °C.
Приблизительные значения коэффициентов теплоотдачи в зависимости от температуры поверхности могут быть получены по данным, приведенным на рисунке А.4.
Рисунок
А.4 - Значения полной теплоотдачи a
радиацией и конвекцией
горизонтальным
и вертикальным поверхностям при окружающей температуре tL = 20
°C
в зависимости от средней температуры поверхности tm
Тепловые потери qS вычисляют по формуле
(A.20)
А.10 Гидравлическое сопротивление водной стороны
А.10.1 Исходя из условия требуемой точности, рекомендуется проводить измерение гидравлического сопротивления водной стороны при относительно высоком расходе потока. После определения измеряемых величин требуемые значения гидравлического сопротивления получают путем экстраполяции и интерполяции.
Либо перед, либо после основных испытаний соединяют вместе две измерительные секции 1 и 2 в той точке, где они подсоединяются к котлу (см. рисунок А.5), и находят сопротивление этих секций при различных расходах потока. Это значение сопротивления вычитают из полного значения сопротивления (на измерительных секциях вместе с котлом).
Рисунок
А.5 - Испытательное оборудование для определения гидравлического
сопротивления
водной стороны (прозрачные гибкие трубки для подсоединения
дифференциального
манометра)
А.10.2 Испытательное оборудование для определения гидравлического сопротивления водной стороны
Внутренний диаметр измерительных секций 1 и 2 должен быть выбран таким образом, чтобы он был равен минимальным размерам трубопроводов котла.
При подключении насоса котел и измерительные секции могут быть преобразованы в полностью замкнутый контур.
Для котлов со встроенными циркуляционными насосами производят измерение и регистрацию остаточного давления подачи воды.
Гидравлическое сопротивление водной стороны котла HW, кПа, вычисляют по формуле
(А.21)
где ρ - плотность воды 1000 кг/м3;
ξ - корректирующий коэффициент сопротивления, вычисляемый по формуле
(A.22)
где v - скорость в поперечном сечении трубопроводов, м/с;
Hw - гидравлическое сопротивление водной стороны котла, кПа, вычисляемое на основе показаний дифференциального манометра по формуле
(А.23)
где Dp - показания дифференциального манометра, мм;
g ≈ 9,81 м/с2.
Скорость в поперечном сечении трубопроводов v, м/с, вычисляют по формуле
(А.24)
где W - расход потока воды, м3/с;
d - номинальные диаметры входного и выходного трубопроводов котла, м.
А.11 Тепловые потери на холостом ходу
А.11.1 Методика испытаний
Потери на холостом ходу определяют в испытаниях, выполняемых при установке прибора для регулирования температуры воды в котле на 50 °C выше температуры в помещении, и давления на выходе из котла минус 0,005 кПа, которые должны оставаться постоянными в течение всего периода холостого хода. Кроме того, должно быть полностью исключено какое-либо тепловое излучение на нагревательный контур. В течение всего периода холостого хода горелки не должен работать циркуляционный насос, предназначенный для ликвидации тепловой стратификации в котле. Его запускают с помощью устройства для управления температурой воды вместе с горелкой, а после выключения он должен дополнительно работать 3 мин (необходимый таймер является частью испытательного оборудования).
Потери в короткозамкнутых секциях получают, исходя из результатов испытаний. Допускается преобразование к другим температурам с использованием n = 1,15 (см. А.11.2).
В конце каждого периода испытаний необходимо измерить полное потребление топлива. Потери на холостом ходу следует рассчитывать в конце каждого периода испытаний, начиная от их стартового положения.
Испытания могут быть закончены, когда различие между результатами двух последовательных измерений не превышает 5 %. Наименьший из двух результатов следует использовать для расчета qB, относящегося к желаемому значению температуры.
Пример
-
;
если
> 0,05:
.
Потери на холостом ходу q следует рассчитывать по следующей формуле
(А.25)
Для температуры котла, отличающейся от требуемой температуры (включая все допуски), qB получают, исходя из требуемой температуры, путем применения показателя степени n = 1,15:
(A.26)
Применяемые обозначения и единицы измерения
Таблица В.1
|
Обозначение |
Определение |
Единица измерения |
|
B |
Расход топлива |
кг/с |
|
(CO2 + SO2)изм |
Измеренное содержание диоксида углерода и серы в газах |
м3/м3 |
|
COизм |
Измеренное содержание окиси углерода в продуктах сгорания |
м3/м3 |
|
CO2 max |
Содержание диоксида углерода |
м3/м3 |
|
С |
Содержание углерода |
кг/кг |
|
|
Удельная теплоемкость воды в зависимости от соответствующей средней температуры воды |
Вт · с/(кг · °C) или Дж/(кг · °C) |
|
Cpm,Atr |
Средняя удельная теплоемкость газа |
Дж/(м3 · °C) или Вт · ч/(м3 · °C) |
|
|
Средняя удельная теплоемкость водяного пара |
Дж/(м3 · °C) или Вт · ч/(м3 · °C) |
|
d |
Номинальный диаметр выходного и обратного трубопроводов |
м |
|
e |
Избыточный воздух |
% |
|
FX |
Площадь поверхности |
м2 |
|
Н |
Содержание водорода |
кг/кг |
|
HU |
Низшая теплота сгорания топлива |
Вт · с/кг или Вт · с/м3 или Дж/кг |
|
HW |
Гидравлическое сопротивление водной стороны |
кПа |
|
Lmin |
Теоретически необходимое количество воздуха |
м3/кг |
|
O2 |
Содержание кислорода |
- |
|
Omin |
Теоретически необходимое количество кислорода |
м3/кг |
|
Q |
Выходная тепловая мощность |
Вт |
|
QB |
Подведенная тепловая мощность |
Вт |
|
ON |
Номинальная выходная тепловая мощность |
Вт |
|
QV |
Тепловые потери в испытательном оборудовании |
Вт |
|
QX |
Тепловая эмиссия от секций поверхности |
Вт |
|
qA |
Потери с теплосодержанием продуктов сгорания (относительная величина) |
- |
|
qB |
Потери на холостом ходу (относительная величина) |
- |
|
q |
Измеренные потери на холостом ходу (относительная величина) |
- |
|
qS |
Тепловые потери при радиации с поверхностей котла (относительная величина) |
- |
|
qU |
Тепловые потери вследствие неполного сгорания (относительная величина) |
- |
|
SO2 max |
Содержание диоксида серы |
м3/м3 |
|
S |
Содержание серы |
кг/кг |
|
tA |
Температура продуктов сгорания |
°C |
|
tE |
Температура втекающей холодной воды |
°C |
|
tL |
Окружающая температура |
°C |
|
tm |
Средняя температура поверхности |
°C |
|
tR |
Температура обратного потока |
°C |
|
tV |
Температура вытекающего потока |
°C |
|
tWA |
Температура воды на выходе из испытательного оборудования |
°C |
|
VA |
Объем продуктов сгорания |
м3/кг |
|
VAtr min |
Объем сухих продуктов сгорания |
м3/кг или м3/м3 |
|
VCO |
Объем окиси углерода |
м3/кг или м3/м3 |
|
|
Объем диоксида углерода |
м3/кг или м3/м3 |
|
|
Объем азота |
м3/кг или м3/м3 |
|
|
Объем диоксида серы |
м3/кг или м3/м3 |
|
VW |
Объем водяных паров |
м3/кг |
|
v |
Скорость в поперечном сечении трубопровода |
м/с |
|
W1 |
Расход потока воды |
кг/с |
|
W2 |
Расход потока охлаждающей воды |
кг/с |
|
w |
Содержание воды |
- |
|
a |
Коэффициент теплоотдачи |
Вт/(м2 · °C) |
|
ξ |
Поправочный коэффициент сопротивления |
- |
|
λ |
Коэффициент избытка воздуха |
- |
|
ρ |
Плотность |
кг/м3 |
|
ηK |
Коэффициент полезного действия котла |
- |
С.1 Общие положения
Теплотехнические испытания котлов проводятся утвержденным органом для испытаний с использованием утвержденного испытательного оборудования. Органы, проводящие испытания, должны представлять собой либо институт, независимый от изготовителя, либо отдел по испытаниям компании-изготовителя.
Испытания могут проводиться утвержденными нейтральными испытателями, применяющими испытательное оборудование изготовителя. Требования, необходимые для утверждения права некоторого органа проводить испытания, включают в себя наличие необходимого оборудования, в достаточной степени обученного персонала и опытного руководителя испытательного отдела.
С.2 Испытания
С.2.1 Типовые испытания
Типовые испытания определяют, соответствует или нет данный котел требованиям настоящего стандарта по типоразмерам и диапазону. Котел, используемый в типовых испытаниях, должен быть репрезентативным для всей продукции по своей конструкции и оборудованию.
Для котлов, входящих в определенную номенклатуру продукции, имеющую одинаковую конструкцию, достаточно провести испытания только наибольшего и наименьшего котла, при условии, что отношение их размеров меньше или равно 2:1. Если в пределах той же номенклатуры котлов это отношение превышает 2:1, то следует выполнять испытания такого числа котлов с промежуточными размерами, чтобы отношение последовательных размеров не превышало 2:1.
Изготовитель котлов должен гарантировать, что все котлы производственной номенклатуры, включая не проходившие испытания, соответствуют требованиям настоящего стандарта. Результаты для не проходивших испытания котлов определяют путем интерполяции по номинальным значениям выходной тепловой мощности. Испытательное оборудование должно соответствовать требованиям настоящего стандарта.
С.2.2 Типовая поверка
Типовая поверка производится через один год после начала производства и если существуют обоснованные сомнения в соответствии котлов данному стандарту.
Подвергающийся испытаниям котел должен быть выбран из серийной продукции. Поверочные испытания должны проводиться утвержденным органом для испытаний, независимым от изготовителя.
Критерии
адаптации дутьевых жидкотопливных горелок на отопительных котлах
на жидком топливе
D.1 Для поставляемых совместно блоков горелка/котел настоящее приложение не применимо.
D.2 Для котлов центрального отопления горелка и котел обычно поставляются отдельно, и сборка производится монтажником на месте. Важно гарантировать, чтобы создаваемый при сборке двух компонентов блок соответствовал стандартам и, насколько это возможно, не требовал дополнительных испытаний.
D.2.1 ГОСТ 28091 определяет рабочую диаграмму жидкотопливной горелки. В том случае, когда котел и горелка поставляются отдельно, практическая рабочая диаграмма горелки создается методом уменьшения подведенной тепловой мощности на 5 %. Диапазон выходной тепловой мощности/рабочая точка котла должны лежать в пределах практической рабочей диаграммы.
D.2.2 Минимальные размеры топочных камер котлов на жидком топливе не должны превышать значений, полученных при помощи прямых a и b на графике в соответствии с рисунком D.1.
На рисунке D.2 длина a представляет собой расстояние между соплом и стенкой котла (длина топочной камеры); к этой длине может быть добавлено расстояние x.
Для горелок с рециркуляцией пламени и выходной тепловой мощностью больше 300 кВт длина a может быть уменьшена на 20 %. Для котлов, имеющих значение подведенной тепловой мощности 10 кВт и более, соответствующее уменьшение a производится пропорционально значению подведенной тепловой мощности в пределах от 0 % до 20 %.
При работе на максимальной выходной тепловой мощности диаметр топочной камеры должен быть больше значений, полученных при помощи прямой b на графике в соответствии с рисунком D.1.
D.3 Адаптация может быть проведена в случаях, если:
- корпус котла соответствует требованиям ГОСТ Р 54440 и ГОСТ Р 54441;
- дутьевая горелка соответствует требованиям ГОСТ 28091.
Должен быть выполнен критерий D.2.
D.3.1 Если условия, указанные в D.3, не выполнены, необходимо провести следующие дополнительные испытания блока горелка/котел на качество горения при номинальном значении подведенной тепловой мощности:
- стартовые испытания - по ГОСТ 28091;
- предельные значения эмиссии - по ГОСТ Р 54441, подраздел 3.5;
- коэффициент полезного действия котла - по ГОСТ Р 54441, рисунок 1.
а - минимальная длина топочной камеры; b - округленный диаметр топочной камеры
Рисунок D.1 - Минимальные размеры топочной камеры
a - длина топочной камеры при
наличии или без огнеупорного кирпича;
x -
расстояние между фланцем горелки и соплом, указанное изготовителем
Рисунок D.2 - Топочная камера
Рекомендации по установке и оценке испытательного оборудования
На рисунке 4 показаны те термоизолированные трубопроводы, тепловые потери на которых должны приниматься во внимание при расчете полезной выходной тепловой мощности котла. При коротких, хорошо изолированных трубопроводных цепях потери низкие. Следует также учитывать тепло, подводимое, например, от насосов испытательного оборудования.
На рисунке 5 также показаны термоизолированные трубопроводы и устройства, например теплообменники и расширительные сосуды, тепловые потери на которых необходимо учитывать при расчете полезной выходной тепловой мощности котла. Если необходимо, эти тепловые потери должны определяться совместно с измерениями теплового вклада насосов, использующих электронагреватели, согласно приложению F.
На рисунке 5 полезная выходная тепловая мощность должна быть измерена и вычтена из подведенной тепловой мощности. Ввиду наличия большого объема воды и длинных отрезков трубопроводов реакция испытательного оборудования является относительно медленной. Это затрудняет достижение теплового равновесия. Необходима также коррекция, если температуры вытекающего из котла и обратного потоков воды в конце испытаний не совпадают с начальными значениями. В том случае, когда относительно высокие тепловые потери не определяются с достаточной точностью, точность испытаний нарушается.
Для определения коэффициента полезного действия котла при частичной нагрузке с высокой точностью предпочтительно использовать испытательное оборудование, показанное на рисунке 4.
Определение
тепловых потерь в испытательном оборудовании и теплового вклада
циркуляционного
насоса испытательного оборудования
Котел изымают из испытательного оборудования (см. рисунок 4) и соединяют напрямую трубопроводы вытекающего и обратного потоков.
Останавливают насос 11 и закрывают клапаны 9 теплообменника.
Запускают насос 5 и проводят работу непрерывно при определенном расходе воды.
Измеряют значения (T - TA) в стационарном состоянии при следующих трех условиях:
a) без теплового вклада от котла 6;
b) с тепловым вкладом от котла 6, таким, что TA = (40 ± 5) °C;
c) с тепловым вкладом от котла 6, таким, что (T - TA) = (60 ± 5) °C,
где T - среднее значение температуры, показанное на двух датчиках 2;
TA - окружающая температура.
По измеренным значениям строят график для определения зависимости теплового вклада, Вт, от величины (T1 - TA).
Эта зависимость может рассматриваться как прямая линия.
Уравнение этой прямой линии определяет при заданном расходе воды тепловые потери и значения тепловых вкладов циркуляционного насоса испытательного контура как функции от (T - TA).
Время t1 измеряют при испытаниях по определению коэффициента полезного действия. Котел запускают и измеряют интервал времени между включением клапана жидкого топлива на второй стадии и выключением того же клапана.
|
Ключевые слова: отопление, котлы, горелки, жидкое топливо, тепловая мощность, температура, испытания, расход газа, продукты сгорания, коэффициент полезного действия, расчеты, тепловые потери |