Railway telecommunication. Protection regulation of lines communication against influence of a traction network of the electrified railways constant and alternating current

ФЕДЕРАЛЬНОЕ АГЕНТСТВО
ПО ТЕХНИЧЕСКОМУ РЕГУЛИРОВАНИЮ И МЕТРОЛОГИИ

НАЦИОНАЛЬНЫЙ
СТА
НДАРТ
РОССИЙСКОЙ
ФЕДЕРАЦИИ

ГОСТ Р
54938-
2012

ЖЕЛЕЗНОДОРОЖНАЯ ЭЛЕКТРОСВЯЗЬ

Правила защиты проводной связи от влияния
тяговой сети электрифицированных железных
дорог постоянного и переменного тока

Москва

Стандартинформ

2012

Предисловие

Цели и принципы стандартизации в Российской Федерации установлены Федеральным законом от 27 декабря 2002 г. № 184-ФЗ «О техническом регулировании», а правила применения национальных стандартов Российской Федерации - ГОСТ Р 1.0-2004 «Стандартизация в Российской Федерации. Основные положения»

Сведения о стандарте

1 РАЗРАБОТАН Государственным образовательным учреждением высшего профессионального образования Московским государственным университетом путей сообщения (МИИТ)

2 ВНЕСЕН техническим комитетом по стандартизации ТК 45 «Железнодорожный транспорт»

3 УТВЕРЖДЕН И ВВЕДЕН В ДЕЙСТВИЕ Приказом Федерального агентства по техническому регулированию и метрологии от 12 июля 2012 г. № 188-ст

4 Настоящий стандарт может быть применен на добровольной основе для соблюдения требований технических регламентов Таможенного союза «О безопасности инфраструктуры железнодорожного транспорта», «О безопасности высокоскоростного железнодорожного транспорта»

5 ВВЕДЕН ВПЕРВЫЕ

Информация об изменениях к настоящему стандарту публикуется в ежегодно издаваемом информационном указателе «Национальные стандарты», а текст изменений и поправок - в ежемесячно издаваемых информационных указателях «Национальные стандарты». В случае пересмотра (замены) или отмены настоящего стандарта соответствующее уведомление будет опубликовано в ежемесячно издаваемом информационном указателе «Национальные стандарты». Соответствующая информация, уведомление и тексты размещаются также в информационной системе общего пользования - на официальном сайте Федерального агентства по техническому регулированию и метрологии в сети Интернет

СОДЕРЖАНИЕ

1 Область применения. 2

2 Нормативные ссылки. 2

3 Термины, определения и сокращения. 2

4 Общие положения. 6

5 Правила защиты устройств проводной железнодорожной электросвязи от влияния тяговых сетей. 6

Библиография. 23

НАЦИОНАЛЬНЫЙ СТАНДАРТ РОССИЙСКОЙ ФЕДЕРАЦИИ

ЖЕЛЕЗНОДОРОЖНАЯ ЭЛЕКТРОСВЯЗЬ

Правила защиты проводной связи от влияния тяговой сети электрифицированных железных дорог постоянного и переменного тока

Railway telecommunications. Protection regulation of communication lines against influence of a traction network of the electrified railways with constant and alternating current

Дата введения - 2012-09-01

1 Область применения

Настоящий стандарт распространяется на устройства железнодорожной проводной электросвязи и устанавливает правила защиты их от опасных и мешающих напряжений и токов, возникающих при влиянии тяговых сетей электрифицированных железных дорог постоянного и переменного тока.

Правила, установленные настоящим стандартом, предназначены для применения на всех участках электрифицированных железных дорог и на всех участках неэлектрифицированных железных дорог, находящихся в зоне влияния тяговой сети.

Стандарт не распространяется на:

- установки проводной электросвязи энергосистем, линии которых обслуживаются как высоковольтные;

- средства и сооружения железнодорожной проводной электросвязи, расположенные внутри защитного заземляющего контура установок высокого напряжения;

- средства и сооружения железнодорожной автоматики и телемеханики (сигнализации, централизации и блокировки);

- устройства защиты подземных кабелей от коррозии блуждающими токами.

2 Нормативные ссылки

В настоящем стандарте использована нормативная ссылка на следующий стандарт:

ГОСТ 5238-81 Установки проводной связи. Схемы защиты от опасных напряжений и токов, возникающих на линиях. Технические требования

Примечание - При пользовании настоящим стандартом целесообразно проверить действие ссылочных стандартов в информационной системе общего пользования - на официальном сайте Федерального агентства по техническому регулированию и метрологии в сети Интернет или по ежегодно издаваемому информационному указателю «Национальные стандарты», который опубликован по состоянию на 1 января текущего года, и по соответствующим ежемесячно издаваемым информационным указателям, опубликованным в текущем году. Если ссылочный стандарт заменен (изменен), то при пользовании настоящим стандартом следует руководствоваться заменяющим (измененным) стандартом. Если ссылочный стандарт отменен без замены, то положение, в котором дана ссылка на него, применяется в части, не затрагивающей эту ссылку.

3 Термины, определения и сокращения

3.1 Термины и определения

В настоящем стандарте применены следующие термины с соответствующими определениями:

3.1.1 абонентское защитное устройство; АЗУ: Устройство, обеспечивающее защиту обслуживающего персонала и аппаратуры абонентского доступа от опасных напряжений и токов, возникающих в цепях электросвязи.

3.1.2 вводно-защитное устройство; ВЗУ: Устройство, обеспечивающее ввод кабелей электросвязи, защиту обслуживающего персонала и аппаратуры аналоговой и цифровой электросвязи от опасных напряжений и токов, возникающих в цепях электросвязи.

3.1.3 гальваническое влияние (на сооружение железнодорожной проводной электросвязи): Нежелательный переход электрической энергии от источника влияния на сооружение проводной железнодорожной электросвязи при их непосредственном соприкосновении или косвенном соединении через землю, обусловленном протеканием тяговых токов.

[ГОСТ Р 53953-2010, статья 191]

3.1.4 железнодорожная электросвязь: Подсистема инфраструктуры железнодорожного транспорта, включающая в себя комплекс технических сооружений и устройств, обеспечивающих формирование, прием, обработку, хранение, передачу и доставку сообщений электросвязи в процессе организации и выполнения технологических процессов железнодорожного транспорта.

3.1.5 длина сближения: Длина той части цепи электросвязи, которая находится в зоне влияния тяговой сети электрифицированных железных дорог.

3.1.6 «два провода рельс» линия; ДПР: Воздушная линия продольного электроснабжения на участках контактной сети переменного тока.

3.1.7 заземляющее устройство (для средств и сооружений железнодорожной электросвязи): Совокупность заземлителя и заземляющих проводников, предназначенная для заземления средств и сооружений железнодорожной электросвязи.

Примечание - По назначению заземляющие устройства делят на защитные - предназначенные для защиты средств и сооружений железнодорожной электросвязи от опасных и мешающих влияний электромагнитных полей, рабочие - обеспечивающие использование земли в качестве одного из проводов электрической цепи, рабоче-защитные и измерительные.

[ГОСТ Р 53953-2010, статья 196]

3.1.8

защитные меры от опасного и мешающего влияния (на сооружение проводной железнодорожной электросвязи): Комплекс мероприятий, направленных на предупреждение опасного и мешающего воздействия на людей и сооружения проводной железнодорожной электросвязи.

[ГОСТ Р 53953-2010, статья 194]

3.1.9

защитные устройства (станционного) оборудования железнодорожной электросвязи: Технические средства, предназначенные для защиты станционного оборудования железнодорожной электросвязи от помех и повреждения электрическим током, возникающих в проводных линиях связи в результате магнитного и гальванического влияния.

[ГОСТ Р 53953-2010, статья 195]

3.1.10

магнитное влияние (на сооружение проводной железнодорожной электросвязи): Нежелательный переход электрической энергии от источника влияния на сооружение проводной железнодорожной электросвязи посредством электромагнитного поля.

[ГОСТ Р 53953-2010, статья 190]

3.1.11

местная сеть общетехнологической телефонной связи; сеть ОбТС МС: Часть сети общетехнологической телефонной связи, обеспечивающая фиксированной телефонной связью работников железнодорожного транспорта в пределах железнодорожных станции или предприятия.

Примечание - Структурно местная телефонная сеть состоит из сети абонентского доступа и межстанционной сети, образованной совокупностью коммутационных станций и соединительных линий.

[ГОСТ Р 53953-2010, статья 36]

3.1.12

мешающее влияние (на сооружение железнодорожной проводной электросвязи): Появление токов или напряжений в каналах железнодорожной проводной электросвязи, ухудшающих нормируемое качество связи.

[ГОСТ Р 53953-2010, статья 193]

3.1.13

опасное влияние (на сооружение железнодорожной проводной электросвязи): Появление недопустимо высоких токов или напряжений в сооружении железнодорожной проводной электросвязи, которые подвергают опасности здоровье обслуживающего персонала или абонентов, пользующихся средствами железнодорожной электросвязи, повреждают или разрушают сооружения электросвязи.

[ГОСТ Р 53953-2010, статья 192]

3.1.14 проводная железнодорожная электросвязь: Железнодорожная электросвязь, осуществляемая посредством электрических сигналов, распространяющихся по кабелям связи и проводам.

3.1.15 сближение: Взаимное расположение электрифицированной железной дороги и линии железнодорожной проводной электросвязи, при котором в цепях линии проводной железнодорожной электросвязи могут возникнуть опасные и мешающие напряжения и токи.

3.1.16

сеть общетехнологической телефонной связи; сеть ОбТС: Сеть железнодорожной электросвязи, представляющая собой совокупность автоматических телефонных станций, узлов автоматической коммутации, средств информационно-справочных служб, циркулярного вызова, тарификации, линий, каналов телефонной сети, оконечных абонентских устройств, обеспечивающая потребность структурных подразделений железнодорожного транспорта в фиксированной телефонной связи в пределах всей сети железнодорожного транспорта в целях обеспечения общего руководства технологическими процессами.

Примечания

1 Сеть ОбТС организуется на магистральном, зоновом и местном уровнях.

2 Присоединение сети ОбТС к телефонной сети общего пользования (ТфОП) осуществляется на уровне местных сетей.

[ГОСТ Р 53953-2010, статья 32]

3.1.17

сеть оперативно-технологической связи (железнодорожного транспорта); сеть ОТС: Телефонная сеть железнодорожной электросвязи, представляющая собой совокупность коммутационных станций, линий, каналов сети, оконечных абонентских устройств, предназначенная для оперативного руководства технологическим процессом работы железнодорожного транспорта, связанным с управлением движением поездов, перевозками и текущим содержанием железнодорожной инфраструктуры.

Примечания

1 Сеть ОТС является технологической, не присоединенной к сети общего пользования.

2 В сети ОТС организуются виды связи, работающие по диспетчерскому и постанционному принципам с использованием групповых каналов, дорожные виды диспетчерской связи с использованием коммутируемых каналов, станционные виды связи, межстанционную и перегонную связь.

[ГОСТ Р 53953-2010, статья 26]

3.1.18

сеть станционной двухсторонней парковой связи; сеть СДПС: Часть станционной сети оперативно-технологической связи, предназначенная для громкоговорящего оповещения и переговоров между руководителями технологического процесса работы железнодорожной станции и исполнителями, находящимися как в служебных помещениях, так и в парках на территории станции.

Примечание - Основными техническими средствами станционной двухсторонней парковой связи являются коммутационное и усилительное оборудование, пульты руководителей, парковые переговорные устройства и громкоговорители фидерных линий.

[ГОСТ Р 53953-2010, статья 31]

3.1.19

сеть станционной оперативно-технологической связи; сеть ОТС С: Часть сети оперативно-технологической связи, предназначенная для оперативного управления эксплуатационной работой железнодорожной станции.

Примечание - Станционная ОТС включает связи следующего назначения:

- станционную распорядительную телефонную связь (СРТС), предназначенную для оперативного руководства работой станции;

- стрелочную телефонную связь, предназначенную для связи дежурного по станции со стрелочными постами в процессе управления поездной и маневровой работой;

- станционную двустороннюю парковую связь для связи руководителей станции с исполнителями, находящимися в парках железнодорожных станций.

[ГОСТ Р 53953-2010, статья 30]

3.1.20 согласованная нагрузка: Резистор на конце длинной линии, сопротивление которого равно волновому сопротивлению данной линии.

3.1.21

сооружения железнодорожной электросвязи: Объекты инженерной инфраструктуры, в том числе здания, строения, созданные или приспособленные для размещения средств и кабелей железнодорожной электросвязи.

[ГОСТ Р 53953-2010, статья 7]

3.1.22

средства железнодорожной электросвязи: Технические и программные средства, используемые для формирования, приема, обработки, хранения, передачи, доставки сообщений железнодорожной электросвязи, обеспечения функционирования сетей железнодорожной электросвязи или оказания услуг связи.

[ГОСТ Р 53953-2010, статья 6]

3.1.23 ширина сближения: Среднее расстояние между эквивалентным проводником, находящимся под напряжением тяговой сети и проводником линии электросвязи. Если это расстояние менее 10 м, то шириной сближения следует считать расстояние от контактной сети до линии электросвязи.

3.1.24 электрическое влияние (на сооружение проводной железнодорожной электросвязи): Нежелательный переход электрической энергии от источника влияния на сооружение проводной железнодорожной электросвязи посредством электрического поля.

3.2 Сокращения

В настоящем стандарте применены следующие сокращения:

АЗУ - абонентские защитные устройства;

ВОЛП - волоконно-оптическая линия передачи;

ВЗУ - вводно-защитное устройство;

ВЧ линия - высокочастотная линия;

ДП - дистанционное питание;

ЛКС - линейно-кабельные сооружения;

НУП - необслуживаемый усилительный пункт;

НЧ - низкая частота;

ОУП - обслуживаемый усилительный пункт;

ЭТД - электротермическая деградация.

4 Общие положения

Правила защиты устройств проводной железнодорожной электросвязи от влияний тяговых сетей применяют при следующих характеристиках сетей:

- постоянном токе, номинальном напряжении 3,3 кВ;

- однофазном переменном токе с частотой 50 Гц, номинальном напряжении 25 кВ (двухпроводная система);

- однофазном переменном токе с частотой 50 Гц, номинальном напряжении 2×25 кВ (трехпроводная система).

Тяговые сети постоянного и переменного тока оказывают на линейные устройства проводной железнодорожной электросвязи магнитное, гальваническое и электрическое влияние.

По степени и характеру воздействия возможны:

- опасное влияние;

- мешающее влияние.

Допустимые значения опасных напряжений и токов на линиях проводной железнодорожной электросвязи установлены для двух режимов работы тяговой сети:

- вынужденный (к нему относится и режим плавки гололеда);

- режим короткого замыкания тяговой сети на рельс (землю).

Допустимые значения мешающих напряжений и токов на линиях проводной железнодорожной электросвязи установлены для нормального режима работы тяговой сети.

5 Правила защиты устройств проводной железнодорожной электросвязи от влияния тяговых сетей

5.1 Нормы опасных и мешающих напряжений и токов влияния тяговой сети на устройства проводной железнодорожной электросвязи

5.1.1 Нормы опасных и мешающих напряжений и токов влияния тяговой сети переменного тока на устройства проводной железнодорожной электросвязи

5.1.1.1 При определении значений опасного и мешающего влияний тяговой сети переменного тока цепи устройств проводной железнодорожной электросвязи разбивают на расчетные участки.

Расчетным участком является гальванически неразделенный участок, не содержащий усилителей, трансформаторов или других элементов, препятствующих прохождению переменного тока в проводах.

5.1.1.2 Допустимые опасные напряжения

На линиях проводной железнодорожной электросвязи не применяют специальных мер защиты обслуживающего персонала и абонентов от опасных влияний тяговой сети, если трасса линий проводной железнодорожной электросвязи проходит на таком расстоянии от полотна электрифицированной железной дороги, при котором в проводе (жиле кабеля) по отношению к земле при его заземлении на противоположном конце расчетного участка возникают индуцированные напряжения, значения которых не превышают приведенных в таблице 1 (в вынужденном режиме работы тяговой сети и при коротком замыкании тяговой сети, при соответствующем времени ее отключения).

Таблица 1

Линия связи

Допустимые опасные напряжения, В, в режиме работы тяговой сети

вынужденном

короткого замыкания при времени отключения тяговой сети t, с

Воздушная с деревянными опорами, в том числе с железобетонными приставками

50

2000 при t ≤ 0,15

1500 при t ≤ 0,3

1000 при t ≤ 0,6

Примечание - На заземленных частях не допускается напряжение более 50 В длительностью более 1,0 с

Воздушная с железобетонными или металлическими опорами; кабельная, в том числе волоконно-оптическая с металлическими жилами для дистанционного питания

36

500 при t ≤ 0,1

450 при t ≤ 0,15

310 при t ≤ 0,3

160 при t ≤ 0,6

Примечание - На заземленных частях не допускается напряжение более 50 В длительностью более 1,0 с

При возникновении на одном из концов жилы кабеля индуцированных напряжений, превышающих приведенные в таблице 1, и в случае, когда применяют специальные меры по защите, опасные напряжения не должны превышать значений, приведенных в таблице 2.

Значения допустимых напряжений опасного влияния, определяемые по формулам, приведенным в таблице 2, являются максимально возможными исходя из электрической прочности изоляции жил или вводного оборудования.

Таблица 2

Схема дистанционного питания усилителей или кабельная линия

Допустимые напряжения, В, в режиме работы тяговой сети

вынужденном

короткого замыкания

Без дистанционного питания

Uраб1)

0,6Uисп3)

«Провод-земля» постоянным током

Uраб1) - (Uдп2)/)

0,6Uисп3) - (Uдп2)/)

«Провод-провод» постоянным током с заземленной средней точкой в цепи ДП

Uраб1) - (Uдп2)/2)

0,6Uисп3) - (Uдп2)/2)

«Провод-провод» переменным током с заземленной средней точкой цепи ДП

Uраб1) - (Uдп2)/2)

0,6Uисп3) - (Uдп2)/2)

Кабельная низкочастотная

Uраб1)

0,6Uисп3)

Кабельная межстанционная местной сети и кабельная с использованием потока Е1, HDSL и ADSL

150

650 при t ≤ 0,5 c

1) Uраб - длительно допустимое рабочее напряжение, приведенное в технических условиях на кабель.

2) Uдл - напряжение дистанционного питания.

3) Uисп - испытательное напряжение изоляции жил кабеля или вводного оборудования по отношению к земле (оболочке).

5.1.1.3 Допустимые мешающие напряжения и токи

Индуцируемое напряжение шума Uш в каналах тональной частоты проводной железнодорожной электросвязи не должно превышать значений, приведенных в таблице 3.

Таблица 3

Сеть связи

Участок сближения

Точка цепи, к которой отнесена норма

Напряжение шума, мВ

Магистрального и дорожного уровней

Усилительный участок

Вход усилителя или коммутатора

-

Местного уровня

От абонента до абонента

Линейные зажимы телефонного аппарата

1,5

Избирательная

Участок избирательной связи

Линейные зажимы телефонного аппарата или коммутатора

1,0

В таблице 3 приведены суммарные значения допустимых напряжений шумов от влияния линий высокого напряжения.

В случае, когда исключается возможность появления новых источников влияния, допускают относить норму шума к участку сближения с меньшей длиной, чем длина участка сближения, приведенного в таблице 3.

Напряжение шума от влияния тяговой сети в цепях устройств местной сети оперативно-технологической связи при соблюдении норм, указанных в таблице 1, не учитывают.

Нормы на длительные и кратковременно допустимые индуцируемые продольные электродвижущие силы частотой 50 Гц в жилах кабелей, используемых для различных систем передачи, приведены в таблице 4.

Таблица 4

Система передачи, канал

Схема передачи дистанционного питания

Допустимая действующая продольная электродвижущая сила, В

Участок, к которому отнесена норма

длительная (в вынужденном режиме)

кратковременная (режим короткого замыкания)

длительная

кратковременная

Аналоговые системы передачи

«Провод-земля»

501)

2002)

750

Любой длины в пределах усилительного участка

«Провод-провод»

1001)

2002)

930

Первичный цифровой канал

«Провод-провод»

150

650

Любой длины в пределах секции дистанционного питания

1) При включении в цепь дистанционного питания одного фильтра защиты на НУП и одного на ОУП.

2) При включении в цепь дистанционного питания двух фильтров защиты на НУП и одного на ОУП.

5.1.2 Нормы опасных и мешающих напряжений и токов влияния тяговой сети постоянного тока на линейные и станционные устройства проводной железнодорожной электросвязи

5.1.2.1 Допустимые опасные напряжения

Опасные напряжения в однопроводных цепях не должны превышать величин, приведенных в таблице 5.

Таблица 5

Виды линий электросвязи

Норма напряжения, В

Воздушная:

- с деревянными опорами;

60

- с железобетонными или металлическими опорами

36

Кабельная:

- магистральной и местной проводной связи

36

5.1.2.2 Допустимые мешающие напряжения

Мешающие напряжения Uш в каналах проводной связи тональной частоты воздушных и кабельных линий проводной железнодорожной электросвязи при применении кабелей с неметаллической оболочкой не должны превышать норм, приведенных в таблице 6.

Таблица 6

Сеть электросвязи

Участок сближения

Точка цепи, к которой отнесена норма

Напряжение шума, мВ

Магистрального и дорожного (зоновая) уровней

Усилительный участок

Вход усилителя или коммутатора при относительном уровне полезного сигнала - 7 дБ

-

Местного уровня

От абонента до абонента

Линейные зажимы телефонного аппарата

2,25

Избирательная

Длина круга избирательной связи

Вход усилителя при относительном уровне полезного сигнала - 14 дБ

1,0

Влияние электрифицированных железных дорог постоянного тока на телефонные цепи кабелей с металлическими оболочками ввиду их высокого экранирующего действия не учитывают.

Норма напряжения шума Uш относится к линейным зажимам цепей с волновым сопротивлением 600 Ом, замкнутым на концах на согласованную с ним нагрузку.

5.2 Требования к устройствам проводной железнодорожной электросвязи и меры по снижению влияния на них тяговой сети

5.2.1 Требования к устройствам проводной железнодорожной электросвязи и меры по снижению влияния на них тяговой сети переменного тока

5.2.1.1 Кабели проводной железнодорожной электросвязи, прокладываемые в непосредственной близости от полотна электрифицированной железной дороги, должны иметь повышенное защитное действие металлических покровов.

5.2.1.2 Для поддержания стабильности защитного действия оболочки во времени кабель должен иметь поверх нее изолирующие пластмассовые покровы.

5.2.1.3 Металлические оболочки кабеля должны быть заземлены в местах ввода их в оконечные и усилительные пункты, по концам участка сближения с электрифицированной железной дорогой и внутри усилительного участка.

Сопротивление заземления не должно превышать 4 Ом.

5.2.1.4 Для получения необходимого коэффициента защитного действия оболочки кабеля возможна установка промежуточных заземлителей на кабелях ответвлений (если технология прокладки кабеля предусматривает повторные заземления оболочки и не предусматривает изоляцию кабелей ответвлений от «ствола»).

5.2.1.5 Электрическая прочность изоляции вводного оборудования аппаратуры, линейных и изолирующих, а также разделительных трансформаторов, включаемых в цепи магистральных кабельных линий связи, должна быть равна или больше электрической прочности изоляции жил кабелей. Если это требование не выполняется, то следует предусматривать защиту в соответствии с 5.3.

5.2.1.6 Магистральные кабели без покрова и металлических оболочек не применяют на участках с электротягой переменного тока.

5.2.1.7 Для защиты кабелей электросвязи от влияния тяговых сетей электрифицированных железных дорог переменного тока используют:

- металлические покровы кабелей с повышенным и высоким экранирующим действием;

- разрядники;

- экранирующие, хорошо проводящие заземленные тросы;

- защитные фильтры в цепях дистанционного питания;

- ВЗУ для защиты цепей оперативно-технологической и местной связи;

- щитки вводно-изолирующие.

5.2.1.8 При пересечении кабеля связи с электрифицированной железной дорогой расстояние между кабелем и подошвой рельса должно быть не менее 1,5 м.

5.2.1.9 При пересечении кабельной линии (кабельной вставки) с электрифицированной железной дорогой значение угла пересечения (в плане) должно быть равно 90°.

5.2.1.10 Воздушные линии электросвязи в местах перехода через полотно железной дороги должны иметь кабельную вставку.

5.2.2 Требования к устройствам проводной железнодорожной электросвязи и меры по снижению влияния на них тяговой сети постоянного тока

5.2.2.1 Разность в сопротивлениях проводов цепи проводной электросвязи, измеренных постоянным током на длине усилительного участка, не должна превышать для проводов:

- из сплавов цветных металлов - 2 Ом;

- из стали диаметром 4 и 5 мм - 5 Ом;

- из стали диаметром 3 мм - 10 Ом.

5.2.2.2 Разность в сопротивлениях изоляции проводов цепи проводной электросвязи по отношению к земле при измерении постоянным током не должна превышать 30 % меньшего значения на длине усилительного участка.

5.2.2.3 Разница в сопротивлениях предохранителей, включаемых в провода телефонной цепи в одном и том же пункте, не должна превышать 0,2 Ом.

5.3 Схемы защиты устройств проводной железнодорожной электросвязи от влияния на них тяговой сети

5.3.1 Принципы построения схем защиты

Совокупность применения мер и средств защиты устройств проводной железнодорожной электросвязи от опасных и мешающих электромагнитных воздействий приводит к обеспечению допустимых уровней наводимых электродвижущих сил в линиях различных систем электросвязи, приведенных в таблицах 1 - 6.

Выбор приборов защиты и конфигурации их включения в сооружениях электросвязи определяется рабочими напряжениями и токами, принятыми в той или иной системе электросвязи, а также диапазоном используемых частот и способом прокладки линии электросвязи.

Обеспечение требований, приведенных в таблицах 1 и 5, по безопасному прикосновению к проводам всех типов линий электросвязи при влиянии тяговой сети выполняют включением с обоих концов линии длиной более 1 км или в пунктах ввода через 10 - 20 км защитных контуров, настроенных на частоту 50 Гц, в каждый провод линии электросвязи (рисунок 1).

Рисунок 1

Требования, приведенные в таблицах 1 и 2, по кратковременным индуцированным напряжениям при отключениях контактной сети обеспечивают применением искровых и газонаполненных разрядников, варисторов и изолирующих трансформаторов (рисунок 2).

Искровые разрядники применяют в качестве первой ступени ограничения перенапряжений, поступающих из линии электросвязи.

Рисунок 2

Остаточные перенапряжения после искрового разрядника являются предельными для изоляции жил кабеля, поэтому переход в кабельную линию должен быть защищен газонаполненным разрядником с напряжением срабатывания 350 В и импульсным током (8/20 мкс) не менее 5 кА.

Напряжение погасания разрядника для линий электросвязи с батарейным питанием должно быть не менее 150 В.

При длине кабельного ввода менее 500 м разрядник на станционной стороне кабеля допускается не устанавливать.

Для уплотненных линий электросвязи с дистанционным питанием, приведенных в таблице 4, защиту линий следует выполнять с помощью газонаполненных разрядников с напряжением погасания не менее 500 В. Возможные реализации приведены на рисунке 3 (организация защиты ввода кабельной уплотненной ВЧ линии связи) и рисунке 4 (организация защиты ввода воздушной уплотненной ВЧ линии связи).

Рисунок 3

Рисунок 4

В случаях невыполнения требований по переходным затуханиям схему защиты дополняют запирающими и дренажными катушками.

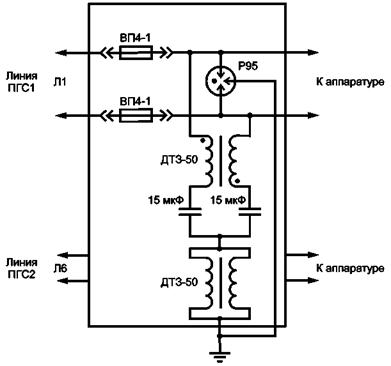
В линиях электросвязи, использующих напряжения низкого уровня (НЧ-избирательные, диспетчерские), защиту вводов выполняют с помощью газонаполненных разрядников с импульсным током от 5 кА, напряжением погасания от 50 В и выше и включением изолирующих трансформаторов. На станционной стороне трансформатора устанавливают дополнительную ступень защиты порогового типа (двунаправленный защитный диод, варистор) с безопасным для полупроводников уровнем ограничения. Возможные реализации приведены на рисунках 5 (организация защиты ОТС С) и 10.

Рисунок 5

Защиту газонаполненных разрядников от возможного длительного протекания тока в нештатных режимах осуществляют включением предохранителей с линейной стороны линий связи (рисунок 6).

Рисунок 6

Предохранитель должен выдерживать импульсные токи через разрядник и срабатывать при длительном протекании тока короткого замыкания.

5.3.2 Схемы защиты устройств сетей общетехнологической телефонной и оперативно-технологической проводной железнодорожной электросвязи от влияния на них тяговой сети

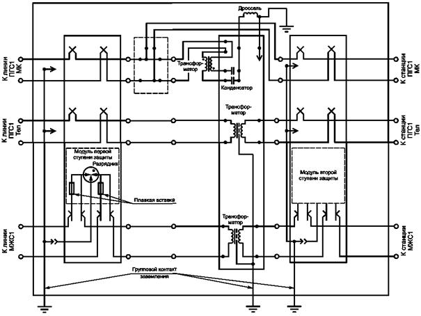
Для устройств сетей общетехнологической телефонной и оперативно-технологической проводной железнодорожной электросвязи, к которым относятся служебная диспетчерская, энергодиспетчерская, перегонная, поездная диспетчерская, поездная межстанционная, линейно-путевая, постанционная, вагонная диспетчерская, станционная распорядительная, стрелочная, двухсторонняя парковая связи, защита от влияния на них тяговой сети должна обеспечиваться ВЗУ на вводах магистральных кабелей связи, кабелей ОбТС МС и ОТС в линейные и станционные устройства проводной железнодорожной электросвязи. Схемы ВЗУ и элементы, входящие в их состав, должны соответствовать ГОСТ 5238.

Областью применения ВЗУ является аппаратура ОбТС МС и ОТС, допускающая на линейных входах воздействия в виде наносекундных и микросекундных импульсов 1/50 мкс и 6,5/700 мкс с амплитудой до 1 кВ.

ВЗУ должны обеспечивать выполнение следующих функций:

- ввод физических цепей НЧ четверок магистрального кабеля, кабельный ввод воздушных линий связи, ввод кабелей местной, избирательной, межстанционной, перегонной и стрелочной связи;

- гальваническое разделение магистрального кабеля и станционных устройств (линий ОТС С и ОТС МЖС-ПГС);

- защита обслуживающего персонала и аппаратуры ОбТС и ОТС от опасных напряжений и токов, возникающих в групповых НЧ каналах ОТС С, в цепях ОбТС МС, ОТС МЖС-ПГС;

- прохождение по защищаемым линиям электросвязи речевых сигналов в диапазоне частот 300 - 3400 Гц, а по линии ОТС МЖС-ПГС, кроме того, передачу синусоидального сигнала индукторного вызова частотой 25 Гц и действующим значением напряжения до 90 В;

- беспаечная коммутация любых цепей, подключенных к ВЗУ, с помощью кроссировочных шнуров;

- параллельное подключение средств измерений к любой цепи;

- отключение модулей защиты, а также отключение линий связи с помощью индивидуальных размыкателей, при проведении ремонтно-профилактических работ;

- работоспособность при воздействии на линейной стороне импульсов тока 8/20 мкс амплитудой до 5000 А и импульсов тока 4/300 мкс амплитудой до 100 А, обеспечивая при этом:

- на первой ступени защиты - снижение опасного напряжения на станционной стороне до величины менее 1 кВ и длительности воздействия до 1 мкс;

- на второй ступени защиты - снижение опасного перенапряжения, остающегося после первой ступени защиты, до 15 или 180 В.

ВЗУ должно удовлетворять следующим требованиям:

- сопротивление изоляции между любыми двумя электрически не соединенными токоведущими элементами, а также токоведущими элементами и каркасом не менее 2000 МОм;

- изоляция между цепями линейной стороны и корпусом должна выдерживать без пробоя и перекрытия напряжение переменного тока 1000 В частотой 50 Гц в течение 1 мин;

- переходное затухание между двумя любыми комплектами защиты и коммутации для цепей вторичной коммутации на частоте 1000 Гц при нагрузке 600 Ом должно быть не менее 90 дБ;

- рабочее затухание НЧ тракта не более 1 дБ;

- ослабление наводок контактной сети 50 Гц не менее чем на 20 дБ.

ВЗУ может содержать несколько (количество может определяться производителем) блоков защиты. Один блок защиты предназначен для защиты одной цепи электросвязи.

Для защиты линейного и станционного оборудования цепей ОбТС МС необходимо использовать блок защиты, схема которого представлена на рисунке 7.

Блок защиты на рисунке 7 состоит из двух модулей: первой и второй ступеней защиты. Модуль второй ступени защиты устанавливают в том случае, если снижение опасного напряжения на станционной стороне модулем первой ступени защиты недостаточно для конкретного типа аппаратуры.

Схема модуля второй ступени защиты представлена на рисунке 8. Схема состоит из защитного быстродействующего диода и двух самовосстанавливающихся предохранителей.

Для оборудования цепей ОбТС МС модуль второй ступени защиты должен иметь самовосстанавливающиеся предохранители и быстродействующий диод с параметрами, обеспечивающими снижение опасного перенапряжения до 180 В.

Для защиты линейного и станционного оборудования цепей ОТС С необходимо использовать блок защиты, схема которого представлена на рисунке 9.

Блок защиты на рисунке 9 состоит из двух модулей: первой и второй ступеней защиты. Модуль второй ступени защиты устанавливают в том случае, если снижение опасного напряжения на станционной стороне модулем первой ступени защиты недостаточно для конкретного типа аппаратуры.

Для оборудования цепей ОТС С модуль второй ступени защиты должен иметь самовосстанавливающиеся предохранители и быстродействующий диод с параметрами, обеспечивающими снижение опасного перенапряжения до 15 В.

Реализация ВЗУ для десяти линий ОТС С приведена на рисунке 10.

Для защиты линейного и станционного оборудования цепей ОТС МЖС-ПГС необходимо использовать блок защиты, схема которого приведена на рисунке 11.

Блок защиты на рисунке 11 состоит из двух модулей: первой и второй ступеней защиты. Модуль второй ступени защиты (рисунок 8) устанавливают в том случае, если снижение опасного напряжения на станционной стороне модулем первой ступени защиты недостаточно для конкретного типа аппаратуры.

Для оборудования цепей ОТС МЖС-ПГС модуль второй ступени защиты должен иметь самовосстанавливающиеся предохранители и быстродействующий диод с параметрами, обеспечивающими снижение опасного перенапряжения до 180 В.

Реализация ВЗУ для линий ОТС МЖС-ПГС приведена на рисунке 12.

Рисунок 7

Рисунок 8

Рисунок 9

Рисунок 10

Рисунок 11

Рисунок 12

5.3.3 Правила дополнительной защиты устройств проводной железнодорожной электросвязи от влияния на них тяговых сетей электрифицированных железных дорог постоянного и переменного тока

5.3.3.1 Дополнительную (по отношению к основной защите, правила и схемы которой приведены в 5.3.2) защиту устройств абонентского доступа осуществляют с помощью АЗУ.

АЗУ предназначены для защиты оборудования абонентских пунктов, оконечного оборудования телефонных сетей от опасных напряжений и токов, возникающих в проводных линиях связи при влиянии тяговых сетей электрифицированных железных дорог постоянного и переменного тока.

Защитные устройства станционного оборудования проводной железнодорожной электросвязи должны соответствовать техническим характеристикам, приведенным в таблице 7.

Таблица 7

Параметр

Значение параметра

Статическое напряжение срабатывания разрядника, В, не более

400 ± 80

Классификационное напряжение срабатывания варистора, супрессора, В, не более

200 ± 20

Время срабатывания защиты по напряжению, не, не более

100

Рабочий ток, мА, не более

60

Номинальный импульсный ток, кА

10

Ток утечки, мкА, не более

1

Время срабатывания защиты по току, с

3

Вносимое сопротивление, Ом

27 ± 5,4

5.3.3.2 Дополнительную (по отношению к основной защите, правила и схемы которой приведены в 5.3.2) защиту линейных трактов систем передачи проводной железнодорожной электросвязи от влияния на них тяговой сети осуществляют с помощью защитных устройств.

Защитные устройства предназначены для защиты оборудования линейных трактов от перенапряжений и длительных нагрузок:

- регенераторов и модемов различных типов;

- станционной аппаратуры систем уплотнения;

- других систем цифровой передачи.

Требуемые технические характеристики устройств приведены в таблице 8.

Таблица 8

Параметр

Значение параметра

Статическое напряжение срабатывания разрядника, В

550 ± 110

Время срабатывания по напряжению, не, не более

2

Рабочий ток, мА

≤ 250

Номинальный импульсный ток, кА

10

Время срабатывания защиты по току, с

0,01

Вносимое сопротивление, Ом

≤ 8

Переходное сопротивление («провод-провод», «провод-земля»), МОм

≥ 1000

5.3.3.3 Дополнительную (по отношению к основной защите, правила и схемы которой приведены в 5.3.2) защиту устройств сети доступа проводной железнодорожной электросвязи от влияния на них тяговой сети осуществляют с помощью защитных устройств.

Защитные устройства сети доступа предназначены для защиты аппаратуры малоканальных цифровых систем уплотнения абонентских линий от опасных напряжений и токов, возникающих в проводных линиях связи, при влиянии тяговых сетей электрифицированных железных дорог постоянного и переменного тока.

Требуемые технические характеристики защитных устройств приведены в таблице 9.

Таблица 9

Параметр

Для цифровой линии

Для аналоговой линии

Статическое напряжение срабатывания разрядника, В

400 ± 80

-

Максимальный импульсный разрядный ток, кА

10

4,5

Время срабатывания защиты по напряжению, нс

< 100

< 25

Время срабатывания защиты по току, с

1

3

Рабочий ток, мА, не более

120

60

Вносимое сопротивление по постоянному току, Ом

8

27

5.3.3.4 Дополнительную (по отношению к основной защите, правила и схемы которой приведены в 5.3.2) защиту устройств ассиметричных цифровых абонентских линий железнодорожной проводной связи от влияния на них тяговой сети осуществляют с помощью защитных устройств.

Для защиты применяют сплиттеры и фильтры.

Сплиттер ассиметричной цифровой абонентской линии предназначен для обеспечения нормальной работы устройств, подключенных к выделенной телефонной линии. Сплиттер разделяет частоты голосового сигнала (0,3 - 3,4 кГц) от частот, используемых модемом (26 кГц - 1,4 МГц). Таким образом, исключают взаимное влияние модема и телефонного аппарата.

Фильтр ассиметричной цифровой абонентской линии предназначен для обеспечения фильтрации частот. Он обеспечивает фильтрацию высокочастотного сигнала, а также защиту аналогового телефона от опасных импульсных перенапряжений и наводок.

Фильтры применяют в тех случаях, когда необходимо подключить к линии несколько телефонов, находящихся в разных помещениях. Они должны обеспечивать фильтрацию высокочастотного сигнала на уровне:

- на частоте 20 кГц ослабление - 3 дБ;

- на частоте 50 кГц ослабление - 85 дБ.

Требуемые технические характеристики защитных устройств приведены в таблице 10.

Таблица 10

Параметр

Значение параметра

Нагрузочная емкость, нФ

80

Максимальный рабочий ток, мА, не более

150

Напряжение срабатывания разрядника, В

270 + 27

Максимальный импульсный разрядный ток, кА

10

Время срабатывания по напряжению, не

100

Время срабатывания защиты, с, не более

0,1

5.4 Защита от электротермической деградации волоконно-оптических кабелей, подвешенных на опорах контактной сети, на участках железных дорог с электротягой переменного тока

5.4.1 Общие положения

Электротермическая деградация ЭДТ волоконно-оптического кабеля (далее - кабель) проявляется в разрушении конструктивных элементов в месте наложения поддерживающего зажима, а также в появлении вздутий оболочки кабеля в пролете между опорами контактной сети.

Защиту от ЭТД ВОК осуществляют при организации и выполнении работ по техническому обслуживанию, восстановлению и ремонту ЛКС ВОЛП с кабелями, подвешенными на опорах контактной сети электрифицированных железных дорог переменного тока.

5.4.2 Выбор места расположения кабеля на опорах контактной сети

Проектирование и техническую эксплуатацию ЛКС ВОЛП проводят с учетом возможных мест расположения электротермической деградации кабеля:

- сближения кабеля с высоковольтными проводами, подвешенными на опорах контактной сети, и проводами контактной сети на расстояние менее 2 м, как в точках крепления, так и в пролете между опорами, в том числе при колебаниях проводов и кабеля под воздействием ветра и потоков воздуха от проходящего подвижного состава;

- подвески кабеля на одном кронштейне с проводами линии ДПР, питающих фидеров тяговых подстанций, постов секционирования;

- сближения кабеля с анкеровками контактной подвески, воздушными промежутками, разъединителями контактной сети, установленными на опорах контактной сети, и шлейфами от разъединителей, нейтральными вставками, с автономными линиями с питающими фидерами от тяговых подстанций;

- коронных и частичных разрядов на кабеле и поддерживающих конструкциях, обнаруженных с земли с применением специальных приборов (например: детекторов частичных разрядов, тепловизоров и других);

- в радиусе до 500 м - участки добычи, постоянной погрузки и выгрузки угля, производства цинка и алюминия, тепловых электростанций, работающих на сланцах и угле с зольностью выше 30 %, участки с перевозками организованными маршрутами в открытом виде угля, сланца, песка, щебня, местности с сильнозасоленными почвами или вблизи морей и соляных озер (до 1 км) со среднезасоленной и сильно-засоленной (20 - 40 г/л) водой;

- вблизи мест (до 500 м) производства, постоянной погрузки и выгрузки цемента и минеральных удобрений;

- в тоннелях со смешанным движением тепловозов и электровозов;

- вблизи мест (до 500 м) расположения предприятий нефтехимической промышленности, постоянной погрузки и выгрузки их продукции;

- постоянной стоянки и остановки работающих тепловозов, в промышленных центрах с интенсивным выделением смога, вблизи мест (до 500 м) расположения градирен, предприятий химической промышленности и по производству редких металлов, места ежегодных пожаров камыша, травы и кустарника и др.;

- ВОЛП на участках пути (в том числе ремонтируемых или реконструируемых) с отключенными заземляющими проводниками опор контактной сети.

5.4.3 Мероприятия по предотвращению электротермической деградации волоконно-оптического кабеля

Проводят следующие мероприятия по предотвращению ЭТД кабеля:

- обработка оболочек кабеля специальным раствором;

- применение кабеля с противотрекинговыми оболочками с потенциалом в точке подвеса 25 кВ;

- размещение кабеля в зоне наименьшей напряженности электрического поля контактной сети и проводов линии ДПР;

- применение поддерживающих элементов, конструкция которых исключает механическое повреждение оболочки кабеля при выходе из них, предотвращает разрушение элементов в результате воздействия короны и отдаляет разрушение кабеля по причине ЭТД (в том числе из-за увлажнения арамидных нитей в месте повреждения оболочки кабеля на выходе из поддерживающих элементов);

- применение способов изоляции кабеля от кронштейна, к которому крепится поддерживающая конструкция;

- применение способов заземления кронштейнов и поддерживающих кабель конструкций с применением в них специальных вставок из электропроводящего материала. Предпочтительным является способ изоляции кабеля от кронштейна, к которому крепится поддерживающая конструкция;

- применение способов наложения на подвешенный кабель оголенного провода (проволоки) с последующим заземлением этого провода, подвески кабеля с встроенным проводящим тросом с последующим его заземлением;

- смена фазировки проводов линии ДПР, под которыми подвешен кабель по отношению к фазе тока, протекающего в контактной сети, либо изменение положения кабеля по отношению к проводам линии ДПР за счет изменения длины кронштейна;

- уменьшение периодов измерений сопротивления заземления опор контактной сети, замена или очистка изоляторов контактной сети, допускающих утечку токов, которые могут вызвать ЭТД кабеля на участках, где кабели наиболее подвержены ЭТД, контроль за состоянием заземляющих устройств контактной сети на ремонтируемых или реконструируемых участках пути;

- изменение способа прокладки кабеля (в том числе прокладка в грунте, подвеска на индивидуальных опорах и др.);

- совершенствование конструкций кабелей, подлежащих подвеске на опорах контактной сети.

5.4.4 Промывание оболочки кабеля специальным раствором

5.4.4.1 Промывание осуществляют в местах возможной электротермической деградации кабеля, если были замечены коронные разряды или выявились места, где величина тока, протекающего по кабелю, составляет более 1 мА.

5.4.4.2 До и после промывания оболочки измеряют протекающий по кабелю ток токоизмерительными клещами. Наличие тока после промывания оболочки определяет некачественную ее промывку либо повреждение или проникновение влаги. В последнем случае необходимо принять меры к обнаружению мест повреждения оболочки и ее ремонта.

5.4.4.3 Промывание оболочки кабеля проводят водным раствором смывки.

5.4.4.4 Промывание осуществляют протиркой тканью, смоченной в растворе, после чего промываемые части протирают сухой тканью. Оболочку кабеля очищают на длине 0,5 м в обе стороны от краев поддерживающего элемента.

5.4.4.5 В случае применения поддерживающих зажимов промывают также их торцевые части.

5.4.5 Перемещение кабеля в зону наименьшей напряженности электрического поля

5.4.5.1 При переносе кабеля, закрепленного на кронштейнах линии ДПР, а также переносе кронштейнов с кабелем с большей высоты на меньшую в зону меньшей напряженности электрического поля, исключающей ЭТД, кабель при максимальной стреле провеса должен находиться на высоте:

5,0 м - от поверхности земли в ненаселенной местности;

4,5 м - от поверхности пассажирских платформ;

7,0 м - от полотна автомобильных дорог на железнодорожных переездах.

Указанные высоты подвески кабеля могут быть увеличены, как правило, не более чем на 0,2 м.

При этом наибольшая напряженность поля у поверхности кабеля, определенная при среднем эксплуатационном напряжении в контактной сети, линии ДПР и в других высоковольтных проводах, подвешенных на опорах контактной сети, должна быть не более 0,8 начальной напряженности электрического поля, соответствующей появлению короны (5 кВ/м).

5.4.5.2 Установку кронштейнов проводят в соответствии с правилами подвески и монтажа самонесущего кабеля на опорах контактной сети и высоковольтных линий [1].

5.4.5.3 При подвеске кабеля на опоре с линией ДПР следует применять кронштейны, выступающие за опору не менее чем на 400 мм, так, чтобы кабель располагался под тем проводом линии ДПР, напряжение в котором по фазе сдвинуто относительно напряжения в проводах контактной сети.

5.4.5.4 В случае если на двухпутном участке железной дороги снижение высоты подвески кабеля на опорах контактной сети с линией ДПР не обеспечивает необходимое снижение напряженности электрического поля в зоне подвески кабеля и величины тока, протекающего по кабелю, ниже 1 мА, следует осуществлять перенос кабеля на опоры контактной сети без линии ДПР, расположенные на другой стороне путей.

5.4.6 Изоляция поддерживающих конструкций от опоры с применением изоляторов или кронштейнов из полимерных материалов в случае применения зажимов из резины

5.4.6.1 Для изоляции поддерживающих конструкций применяют изоляторы на напряжение не менее 10 кВ.

5.4.6.2 При отсутствии необходимых поддерживающих конструкций применяют способ закрепления кабеля полимерными канатами.

Для изоляции поддерживающих кабель конструкций применяют плетеные полимерные канаты диаметром 4 или 5 мм с разрывной нагрузкой соответственно 3,9 и 4,5 кН.

Канаты должны выдерживать сухоразрядное напряжение 350 кВ/м и мокроразрядное 40 кВ/м.

При заготовке полимерный канат пережигают или отрезают.

5.4.7 Изменение трассы или способа подвески кабеля, применение специальных кабелей и поддерживающих зажимов

5.4.7.1 В местах, предназначенных для постоянной стоянки или временной остановки на железнодорожных станциях работающих тепловозов, кабели подвешивают на опорах, расположенных на расстоянии не менее от 15 до 20 м от путей, либо прокладывают в грунте.

5.4.7.2 В тоннелях на участках с электротягой переменного тока (в том числе со смешанным движением тепловозов и электровозов) следует применять:

- прокладку по металлическим конструкциям либо подвеску кабеля на специальных кронштейнах;

- пластмассовые трубопроводы с кабелем без металлических элементов с наружным шлангом из материала, не поддерживающего горение;

- бронированные кабели с наружным шлангом из материала, не поддерживающего горение, с заземлением брони;

- бронированные кабели без наружного шланга, с заземлением брони.

Подвеску кабеля проводят в соответствии с требованиями, предъявляемыми к подвеске кабеля на опорах контактной сети [1]. При этом применяют кабель с наружным шлангом из материала, не поддерживающего горение.

5.4.7.3 При новом строительстве, реконструкции, модернизации и капитальном ремонте ЛКС ВОЛП на участках, расположенных в зонах, перечисленных в 5.4.2, проводят вынос подвешиваемых кабелей на расстояние не менее 500 м или прокладку кабелей в грунте.

5.4.7.4 При замене кабелей, поврежденных в результате ЭТД, а также при новом строительстве, реконструкции, модернизации и капитальном ремонте Л КС ВОЛП с кабелями, подвешенными на опорах контактной сети участков железных дорог с электротягой переменного тока, следует предусматривать применение кабелей с трекингостойкой оболочкой с потенциалом в месте подвеса 25 кВ.

5.4.7.5 Для предотвращения ЭТД путем заземления применяют следующие способы:

- заземление металлических кронштейнов для подвески кабеля;

- прикрепление к кабелю монтажными поясками стальной оцинкованной проволоки диаметром 3 или 4 мм. Пояски должны располагаться на расстоянии 1 м друг от друга. Проволока, скрепленная с кабелем, подлежит заземлению на каждой опоре контактной сети отрезками стальной оцинкованной проволоки диаметром 3 или 4 мм, соединяемыми с проволокой и заземлением опоры накладными зажимами;

- применение кабеля с встроенным тросом с заземлением троса при вводе в кабельную муфту и служебно-техническое здание.

Библиография

[1]  Правила подвески и монтажа самонесущего волоконно-оптического кабеля на опорах контактной сети и высоковольтных линий автоблокировки, утвержденные МПС РФ 16.08.1999 № ЦЭ/ЦИС-677

Ключевые слова: железнодорожная электросвязь, защита устройств проводной связи, тяговые сети, электрифицированные железные дороги постоянного и переменного тока