Методика
осуществления коммерческого учета тепловой энергии, теплоносителя
(утв.
приказом Министерства строительства и жилищно-коммунального
хозяйства РФ от 17 марта 2014 № 99/пр)
1. Методика осуществления коммерческого учета тепловой энергии, теплоносителя (далее - Методика) разработана и утверждена во исполнение постановления Правительства Российской Федерации от 18 ноября 2013 г. № 1034 (собрания законодательства Российской Федерации, 20133, № 47 ст. 6114) "О коммерческом учете тепловой энергии, теплоносителя" (далее - постановление Правительства Российской Федерации).
2. Методика является методологическим документом, в соответствии с которым осуществляется определение количества поставленной (полученной) тепловой энергии, теплоносителя в целях коммерческого учета (в том числе расчетным путем), включая:
а) организацию коммерческого учета на источнике тепловой энергии и в тепловых сетях;
б) определение количества поставленных тепловой энергии, теплоносителя;
в) определение количества тепловой энергии, теплоносителя расчетным путем, для подключений через центральный тепловой пункт (далее - ЦТП), индивидуальный тепловой пункт (далее - ИТП), от источников тепловой энергии, а также иных способов подключения;
г) определение расчетным путем количества тепловой энергии, теплоносителя при бездоговорном потреблении тепловой энергии;
д) определение распределения потерь тепловой энергии, теплоносителя тепловыми сетями;
е) порядок корректировки показателей расхода тепловой энергии за время отсутствия показаний приборов учета в течение неполной продолжительности отчетного периода (в том числе расчетным путем).
3. Методика содержит:
а) схемы оснащения узлов учета тепловой энергии, теплоносителя (далее - УУТЭ) измерительными системами учета или теплосчетчиками и средствами измерения параметров теплоносителя и других величин, с использованием которых определяются количество тепловой энергии, теплоносителя, отпущенных источником тепловой энергии, переданных по тепловым сетям, полученных потребителями в различных системах теплоснабжения (закрытые; открытые), при различных видах теплоносителя (вода; пар), с различными способами присоединения теплопотребляющих установок (независимое; зависимое);
б) алгоритмы определения количества, отпущенных источниками тепловой энергии, переданных в тепловых сетях, включая смежные, полученных тепловой энергии, теплоносителя;
в) формы эксплуатационной документации;
г) особенности осуществления учета тепловой энергии, теплоносителя в нештатных ситуациях.
4. В Методике используются понятия, принятые в Правилах коммерческого учета тепловой энергии, теплоносителя, утвержденных постановлением Правительства Российской Федерации (далее - Правила). Список сокращений единиц измерений и условных обозначений представлен в приложении № 1 к настоящей Методике.
5. Для целей коммерческого учета тепловой энергии, теплоносителя в соответствии с Правилами допускаются приборы (средства измерений), соответствующие требованиям законодательства Российской Федерации об обеспечении единства измерений.
Применяемые средства измерений должны быть обеспечены методиками измерений, указанными в описаниях типа этих средств измерений.
6. Коммерческий учет тепловой энергии, теплоносителя осуществляется во всех точках поставки и точках приема, включая:
а) границы балансовой принадлежности (эксплуатационной ответственности) между источником тепловой энергии, теплоносителя и тепловой сетью, или потребителем, непосредственно присоединенным к коллекторам (выходным трубопроводам) источника тепловой энергии, теплоносителя;
б) границы балансовой принадлежности между смежными тепловыми сетями;
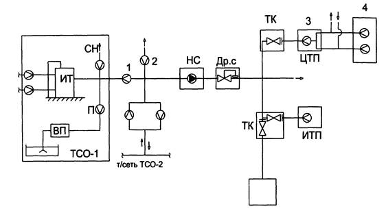
в) границы балансовой принадлежности между тепловой сетью и потребителем;
г) границы балансовой принадлежности между ЦТП и потребителем.
7. Для осуществления коммерческого учета тепловой энергии, теплоносителя применяются следующие методы:
а) приборный, при котором величины всех параметров, необходимые для осуществления коммерческого учета получены путем измерений (регистрации) приборами на узлах учета тепловой энергии, теплоносителя на источниках тепловой энергии, теплоносителя;
б) расчетный, при котором величины всех параметров, необходимые для осуществления коммерческого учета при отсутствии приборов или в периоды их выхода из строя или работы в нештатном режиме, принимаются по расчету, по средним показателям предыдущего периода, приведенным к условиям рассматриваемого периода, по справочным источникам и косвенным показателям.
в) приборно-расчетный метод - в случаях, когда недостаточность величин измеренных параметров восполняется полученными расчетным методом.
8. Метод осуществления коммерческого учета фиксируется сторонами договора теплоснабжения (поставки; оказания услуг по передаче тепловой энергии по тепловым сетям).
9. При применении расчетного (приборно-расчетного) метода в договоре (приложении к договору) указываются источники, из которых принимается информация, необходимая для осуществления коммерческого учета согласованным сторонами договора методом.
При расчете количества тепловой энергии с использованием значений энтальпии холодной воды (далее - hХB) (кроме источников тепловой энергии) допускается принимать hХB = 0 ккал/кг в соответствии с пунктом 112 Правил с периодическим пересчетом количества потребленной тепловой энергии с учетом фактической температуры холодной воды.
10. При размещении узла учета не на границе балансовой принадлежности расчет количества поданных (полученных) тепловой энергии, теплоносителя производится с учетом потерь в трубопроводах от границы балансовой принадлежности до места установки приборов учета. Величина потерь рассчитывается по методике, приведенной в "Порядке определения нормативов технологических потерь при передаче тепловой энергии, теплоносителя", утвержденном приказом Минэнерго России от 30 декабря 2008 г. № 325 (зарегистрировано в Минюсте России 16 марта 2009 г., регистрационный № 13513) в редакции приказа Минэнерго России от 1 февраля 2010 г. № 36 (зарегистрировано в Минюсте России 27 февраля 2010 г., регистрационный № 16520) и приказа Минэнерго России от 10 августа 2012 г. № 377 (зарегистрировано в Минюсте России 28 ноября 2014 г., регистрационный № 25956).
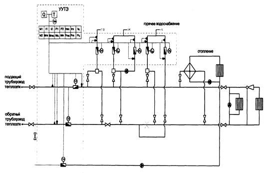
11. На рисунке 1 схематично представлена система централизованного теплоснабжения с нанесенными на ней точками учета тепловой энергии. К ним относятся:
а) вывод тепловой сети от источника теплоснабжения (на каждой магистрали отдельно);
б) точки передачи теплоносителя в смежные тепловые сети или смежным организациям (если тепловая сеть эксплуатируется несколькими организациями);
в) точки ввода тепловой сети на объекты, где происходит преобразование теплофизических параметров теплоносителя (ЦТП, ИТП);
г) точки ввода тепловой энергии непосредственным потребителям.
|
где:
ИТ - источник тепловой энергии СН - собственные нужды |
ВП - водоподготовка НС - насосная станция ТСО - теплоснабжающая организация Дрс - дроссельная станция |
TК - тепловая камера ЦТП, ИТП - тепловые пункты |
Рисунок
1 Схема централизованного теплоснабжения
(точки учета тепловой энергии).
12. На источнике тепловой энергии узлы учета устанавливаются на каждом выводе тепловой сети. Принципиальная схема размещения точек измерения количества тепловой энергии и массы (объема) теплоносителя, а также его регистрируемых параметров на источнике тепловой энергии для водяных систем теплоснабжения представлена на рисунке 2.
Изменения этой схемы допускаются при эксплуатации источников тепловой энергии без собственной водоподготовки и источников тепловой энергии с подпиткой в общий коллектор. Неиспользуемые выводы, на которых отсутствуют приборы для измерения параметров теплоносителя, должны быть отключены и опломбированы.
13. На каждом выводе тепловой сети за каждый час (сутки, отчетный период) должны регистрироваться следующие величины:
а) масса теплоносителя в подающем и обратном трубопроводах;
б) масса теплоносителя, израсходованного на подпитку системы теплоснабжения, при наличии подпиточного трубопровода (трубопроводов);
в) отпущенная тепловая энергия;
г) средневзвешенные значения температур теплоносителя в подающем, обратном трубопроводах и на трубопроводе холодной воды, используемой для подпитки;
д) средние значения давлений теплоносителя в подающем и обратном трубопроводах;
е) время работы теплосчетчика в штатном и нештатном режимах.
Рисунок 2 Принципиальная схема размещения точек
измерения количества
тепловой энергии и массы (объема) теплоносителя, а также его регистрируемых
параметров на источнике тепловой энергии для водяных систем теплоснабжения
14. Количество тепловой энергии (QИ), отпущенное источником тепловой энергии по каждому выводу тепловой сети, при условии работы теплосчетчика в штатом режиме, рассчитывается по одной из следующих формул:
а) при использовании расходомеров на подающем трубопроводе по формуле:
|
|
(3.1) |
где:
T0 - время начала отчетного периода, час (далее - ч);
Ti - время окончания отчетного периода, ч;
Мi - масса теплоносителя, отпущенного источником тепловой энергии по подающему трубопроводу, т;
h1 - удельная энтальпия теплоносителя в подающем трубопроводе, ккал/кг;
h2 - удельная энтальпия теплоносителя в обратном трубопроводе, ккал/кг;
Мn - масса теплоносителя, израсходованного на подпитку системы теплоснабжения, на определенный вывод тепловой сети, т;
hXB - удельная энтальпия холодной воды, используемой для подпитки на вводе источника тепловой энергии, ккал/кг;
б) при использовании расходомеров на обратном трубопроводе по формуле:
|
|
(3.2) |
где:
М2 - масса теплоносителя, возвращенного на источник тепловой энергии по обратному трубопроводу, т.
15. Количество тепловой энергии (QИ), отпущенное источником тепловой энергии для систем теплоснабжения с непосредственным водоразбором из тепловой сети, при условии работы теплосчетчика в штатом режиме, рассчитывается по формуле:
|
|
(3.3) |
где:
T0 - время начала отчетного периода, ч;
Ti - время конца отчетного периода, ч;
M1 - масса теплоносителя, отпущенного источником тепловой энергии по подающему трубопроводу, т;
h1 - удельная энтальпия теплоносителя в подающем трубопроводе, ккал/кг;
hXB - удельная энтальпия холодной воды, используемой для подпитки на вводе источника тепловой энергии, ккал/кг;
М2 - масса теплоносителя, возвращенного на источник тепловой энергии по обратному трубопроводу, т;
h2 - удельная энтальпия теплоносителя в обратном трубопроводе, ккал/кг.
16. Если на источнике тепловой энергии подпитка осуществляется в общий коллектор обратной сетевой воды, в том числе на компенсацию внутристанционных расходов на собственные нужды источника тепловой энергии, то для определения массы теплоносителя, израсходованного на подпитку выводов тепловой сети, из общей массы подпитки вычитается масса теплоносителя, израсходованного на собственные нужды источника тепловой энергии.
Для закрытых систем масса подпитки каждой магистрали определяется расчётным путём пропорционально массе отпущенного теплоносителя M1i.
Распределение осуществляется по следующим формулам:
Для закрытой системы теплоснабжения:
|
|
(3.4) |
или
|
|
(3.5) |
Для открытой системы теплоснабжения:
|
|
(3.6) |
Mп.i - масса теплоносителя, израсходованного на подпитку данной тепломагистрали, т;
Мп - масса теплоносителя, израсходованного на подпитку в целом по теплоисточнику, определенная по показаниям приборов учета подпиточной воды, т;
М1i - масса теплоносителя, отпущенного источником тепловой энергии по данному подающему трубопроводу, т;
- суммарная масса теплоносителя,
отпущенная источником тепловой энергии по всем подающим трубопроводам, т;
М2i - масса теплоносителя, возвращенного источнику тепловой энергии по данному обратному трубопроводу, т;
- суммарная масса теплоносителя,
возвращенного источнику тепловой энергии по всем обратным трубопроводам, т;
Мсн - масса теплоносителя, израсходованного на подпитку собственных нужд теплоисточника, определенного по формуле:
|
|
(3.7) |
где: Vти - объем теплофикационной системы теплоисточника согласно паспортных данных, м3;
ρ - плотность подпиточной воды, кг/м3.
17. Количество тепловой энергии, отпущенной источником тепловой энергии, определяется как сумма количества тепловой энергии по каждому выводу тепловых сетей.
18. При разном количестве подающих и обратных трубопроводов и/или при использовании подпитки из разных источников подпиточной воды, количество тепловой энергии (QИ), отпущенной источником тепловой энергии при условии работы теплосчетчиков в штатом режиме, рассчитывается по формуле:
|
|
(3.8) |
где:
a - количество подающих трубопроводов, единиц;
Т0 - время начала отчетного периода, ч;
Ti - время окончания отчетного периода, ч;
M1i - масса теплоносителя, отпущенного источником тепловой энергии по каждому подающему трубопроводу, т;
h1i - удельная энтальпия теплоносителя по каждому подающему трубопроводу, ккал/кг;
b - количество обратных трубопроводов, единиц;
M2i - масса теплоносителя, возвращенного на источник тепловой энергии по каждому обратному трубопроводу, т;
h2i - удельная энтальпия теплоносителя по каждому обратному трубопроводу, ккал/кг;
m - количество узлов учета на подпиточных трубопроводах;
MПk - масса теплоносителя, израсходованного на подпитку по каждому подпиточному трубопроводу, т;
hXBk - удельная энтальпия холодной воды, используемой для подпитки системы теплоснабжения, ккал/кг.
19. Значения удельных энтальпий за соответствующий интервал времени определяются на основании средневзвешенных значений температур и давлений.
20. Расчет средневзвешенных температур (tcв) осуществляется по формуле:
|
|
(3.9) |
где:
Mi - масса теплоносителя в подающем или обратном трубопроводе, определенная за i-й интервал времени, т;
ti - температура теплоносителя, определенная за i-й интервал времени, °С;
i - номер интервала времени, в течение которого производится очередное измерение;
k - количество интервалов времени, составляющих отчетный период.
21. Продолжительность интервала времени между очередными замерами определяется программой конкретного тепловычислителя.
22. Масса теплоносителя (Мi), прошедшего через поперечное сечение датчика расхода за фиксированный интервал времени (i) рассчитывается по формуле:
|
Mi = Vi × ρ(ti), |
(3.10) |
где:
Vi - измеренный объем теплоносителя, м3;
ρ - плотность воды для средней температуры ti, между 2 замерами Vi, кг/м3.
23. Расчет, применяемый для отопительных котельных при отсутствии в точках учета приборов учета, временно, до их установки, основывается на определении количества тепловой энергии (QИ), отпущенной в тепловые сети в соответствии с данными о фактическом расходе топлива и утвержденных в установленном порядке нормативах удельного расхода топлива на отпущенную тепловую энергию.
Фактический расход топлива принимается по данным учета. Количество тепловой энергии, отпущенной в тепловые сети, определяется расчетным путем по формуле:
|
|
(3.10) |
где:
QН - количество отпущенной тепловой энергии, рассчитанной по данным о фактическом расходе топлива, Гкал;
В - расход топлива по показаниям приборов (твердое, жидкое - т, газообразное - тыс. м3);
- низшая теплота сгорания топлива,
ккал/кг;
β - нормативный удельный расход топлива на отпущенную тепловую энергию, кг.у.т./Гкал.
24. В случае, когда участки тепловой сети принадлежат на праве собственности или ином законном основании различным лицам, либо имеются перемычки между тепловыми сетями, принадлежащими на праве собственности или ином законном основании различным лицам, на границе балансовой принадлежности должны быть установлены узлы учета. Принципиальная схема размещения точек измерения количества тепловой энергии и массы (объема) теплоносителя, а также регистрируемых параметров на границе смежных тепловых сетей и на перемычках в открытых системах теплоснабжения представлена на рисунке 3.
25. Теплосчетчики в тепловых сетях должны регистрировать за час (сутки, отчетный период) количество полученной тепловой энергии, а также следующие параметры:
а) массу теплоносителя, полученного по подающему трубопроводу, т;
б) массу теплоносителя, возвращенного по обратному трубопроводу (в случае установки двух расходомеров), т;
в) среднее значение температуры теплоносителя за час, °С;
г) среднее значение давления теплоносителя за час, МПа;
д) массу теплоносителя, использованного на подпитку, т;
е) время работы теплосчетчика в штатном и нештатном режимах, час.
26. Количество тепловой энергии (Qиз) на трубопроводах смежных тепловых сетей для закрытой системы теплоснабжения, при условии работы теплосчетчика в штатом режиме, рассчитывается по формуле:
|
|
(4.1) |
где:
T0 - время начала отчетного периода, ч;
Ti - время окончания отчетного периода, ч;
M1 - масса теплоносителя в подающем трубопроводе, т;
h1 - удельная энтальпия теплоносителя в подающем трубопроводе, ккал/кг;
h2 - удельная энтальпия теплоносителя в обратном трубопроводе, ккал/кг;
My - масса утечки теплоносителя за период (Ti - T0), определяется в соответствии с разделом X настоящей Методики, т;
hXB - удельная энтальпия холодной воды, ккал/кг.
27. Количество тепловой энергии (QИ) на трубопроводах смежных тепловых сетей для открытой системы теплоснабжения, при условии работы теплосчетчика в штатом режиме, рассчитывается по формуле:
|
|
(4.2) |
где:
T0 - время начала отчетного периода, ч;
Ti - время окончания отчетного периода, ч;
M1 - масса теплоносителя в подающем трубопроводе, т;
h1 - удельная энтальпия теплоносителя в подающем трубопроводе, ккал/кг;
hXB - удельная энтальпия холодной воды, ккал/кг;
M2 - масса теплоносителя в обратном трубопроводе, т;
h2 - удельная энтальпия теплоносителя в обратном трубопроводе, ккал/кг.
28. В случае, если на перемычках между тепловыми сетями различных организаций подача тепловой энергии предусмотрена в одном направлении, на границе балансовой принадлежности устанавливается один теплосчетчик.
Если подача тепловой энергии предусмотрена в двух направлениях, устанавливаются два теплосчетчика, измеряющие противоположные направления потока, либо один теплосчетчик, способный измерять реверсивные потоки. Преобразователи температуры устанавливаются на прямом участке трубопровода, на расстоянии от преобразователя расхода, не менее определенного документацией производителя.
Рисунок 3 Принципиальная схема размещения точек
измерения количества
тепловой энергии и массы (объема) теплоносителя, а также
регистрируемых параметров на границе смежных тепловых сетей
и на перемычках в открытых системах теплоснабжения
Закрытая система теплоснабжения
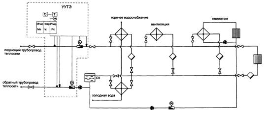
29. Коммерческий учет расхода тепловой энергии, теплоносителя на объектах потребителя осуществляется в месте, максимально приближенном к границе балансовой принадлежности со стороны потребителя. Принципиальная схема размещения точек измерения количества тепловой энергии и массы (объема) теплоносителя, а также его регистрируемых параметров в закрытых системах теплоснабжения на тепловых пунктах (ЦТП, ИТП) представлена на рисунке 4.
30. Коммерческий учет на объектах потребителя, оборудованных ИТП, осуществляется в точках измерения на вводе в ИТП.
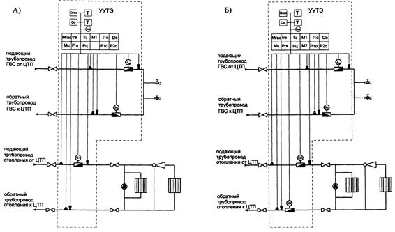
31. При независимой схеме подключения систем отопления дополнительно регистрируется масса теплоносителя, израсходованного на подпитку независимого контура. На рисунке 5 представлена схема с дополнительно указанным расходомером на обратной линии системы отопления, который может использоваться для выявления несанкционированного разбора теплоносителя или дополнительного подмеса воды через неплотности теплообменных аппаратов.
Рисунок 4 Принципиальная схема размещения точек
измерения количества
тепловой энергии и массы (объема) теплоносителя, а также
регистрируемых параметров в закрытых системах теплоснабжения
на тепловых пунктах (ЦТП, ИТП)
Рисунок 5 Принципиальная схема размещения точек
измерения количества
тепловой энергии и массы (объема) теплоносителя, а также его
регистрируемых параметров в закрытых системах теплоснабжения
на тепловых пунктах (ЦТП, ИТП) с дополнительным контролем
расхода теплоносителя в обратном трубопроводе
32. Теплосчетчики узла учета потребителей должны регистрировать за час (сутки, отчетный период) количество полученной тепловой энергии, а также следующие параметры:
а) массу теплоносителя, полученного по подающему трубопроводу, т;
б) массу теплоносителя, возвращенного по обратному трубопроводу (при установке второго расходомера), т;
в) среднее значение температуры теплоносителя, °С;
г) среднее значение давления теплоносителя , МПа;
д) массу (объем) теплоносителя, использованного на подпитку, т (м3).
е) время работы теплосчетчика в штатном и нештатном режимах, час.
33. Количество тепловой энергии, полученной потребителем тепловой энергии за отчетный период (Q), для независимых систем теплоснабжения рассчитывается по формуле:
|
|
(5.1) |
где:
QИЗ - рассчитанное теплосчетчиком в штатом режиме количество тепловой энергии;
QТП - количество тепловой энергии, израсходованной на компенсацию потерь тепловой энергии с учетом утечки теплоносителя на участке трубопровода от границы балансовой принадлежности до узла учета. Эта величина указывается в договоре и учитывается в случае, если узел учета оборудован не на границе балансовой принадлежности. При установке узла учета до границы балансовой принадлежности QТП берется со знаком "-", если после границы балансовой принадлежности, то со знаком "+".
Количество тепловой энергии, израсходованной на компенсацию потерь рассчитывается по методике, утвержденной Министерством энергетики Российской Федерации.
Qкорр - количество тепловой энергии, израсходованной потребителем за время действия нештатных ситуаций по показаниям приборов учета, осуществляется в соответствии с разделом VII Методики: "Определение количества тепловой энергии, израсходованной потребителем с учетом времени нештатных ситуаций", Гкал;
МП - масса теплоносителя, израсходованного потребителем на подпитку систем отопления, рассчитываемая по показаниям водосчетчика и учитываемая для теплопотребляющих установок, подключенных к тепловым сетям по независимой схеме, т;
h2 - удельная энтальпия теплоносителя в обратном трубопроводе, ккал/кг;
hХВ - удельная энтальпия холодной воды, используемой для подпитки систем теплоснабжения на источнике тепловой энергии, ккал/кг.
34. Количество тепловой энергии, полученной потребителем тепловой энергии за отчетный период (Q), для зависимых систем теплоснабжения рассчитывается по формуле:
|
|
(5.2) |
где:
QИЗ - рассчитанное теплосчетчиком в штатом режиме количество тепловой энергии;
QТП - количество тепловой энергии, израсходованной на компенсацию потерь тепловой энергии через изоляцию и с учетом утечки теплоносителя на участке трубопровода от границы балансовой принадлежности до узла учета. Эта величина указывается в договоре и учитывается в случае, если узел учета оборудован не на границе балансовой принадлежности.
При установке узла учета до границы балансовой принадлежности QТП берется со знаком "-", если после границы балансовой принадлежности, то со знаком "+".
Qкорр - количество тепловой энергии, израсходованной потребителем за время действия нештатных ситуаций по показаниям приборов учета;
Му - указанная в договоре масса утечки теплоносителя в теплопотребляюших установках, подключенных непосредственно к тепловой сети, т;
h2 - удельная энтальпия теплоносителя в обратном трубопроводе в месте обнаружении утечки, ккал/кг;
hXВ - удельная энтальпия холодной воды, используемой для подпитки систем теплоснабжения на источнике тепловой энергии, ккал/кг.
35. Количество тепловой энергии (QИЗ) за отчетный период, при условии работы теплосчетчика в штатом режиме, рассчитывается по формуле:
|
|
(5.3) |
где:
Т0 - время начала отчетного периода, ч;
Тi - время окончания отчетного периода, ч;
М1 - масса теплоносителя в подающем трубопроводе, т;
h1 - удельная энтальпия теплоносителя в подающем трубопроводе, ккал/кг;
h2 - удельная энтальпия теплоносителя в обратном трубопроводе, ккал/кг.
Открытая система теплоснабжения
36. Теплосчетчики узла учета потребителей должны регистрировать за каждый час (сутки, отчетный период) количество полученной тепловой энергии, а также следующие параметры:
а) массу теплоносителя, полученного по подающему трубопроводу, т;
б) массу теплоносителя, возвращенного по обратному трубопроводу, т;
в) средневзвешенные значения температуры теплоносителя, °С;
г) среднее значение давления теплоносителя, МПа;
д) массу теплоносителя, использованного на подпитку, т;
е) время работы теплосчетчика в штатном и нештатном режимах, ч;
37. Дополнительно в системе горячего водоснабжения регистрируются следующие параметры:
а) масса, давление и температура горячей воды;
б) масса, давление и температура циркуляционной воды (теплоносителя).
38. Варианты принципиальной схемы размещения точек измерения количества тепловой энергии и массы (объема) теплоносителя, а также его регистрируемых параметров в открытых системах теплоснабжения представлены на рисунке 6.
39. Для открытых систем теплоснабжения количество тепловой энергии, полученной потребителем за отчетный период (Q), рассчитывается по формуле:
|
|
(5.4) |
где:
QИЗ - рассчитанное количество тепловой энергии, при условии работы теплосчетчика в штатом режиме;
QТП - количество тепловой энергии, израсходованной на компенсацию потерь тепловой энергии с учетом утечки теплоносителя на участке трубопровода от границы балансовой принадлежности до узла учета. Эта величина указывается в договоре и учитывается в случае, если узел учета оборудован не на границе балансовой принадлежности. При установке узла учета до границы балансовой принадлежности QТП берется со знаком "-", если после границы балансовой принадлежности, то со знаком "+";
Qкорр - количество тепловой энергии, израсходованной потребителем за время действия нештатных ситуаций;
Т0 - время начала отчетного периода, ч;
Ti - время окончания отчетного периода, ч;
МП - масса теплоносителя, израсходованного потребителем на подпитку систем отопления, рассчитываемая по показаниям водосчетчика и учитываемая для теплопотребляющих установок, подключенных к тепловым сетям по независимой схеме, т;
h2 - удельная энтальпия теплоносителя в обратном (циркуляционном) трубопроводе, ккал/кг;
hХВ - удельная энтальпия холодной воды, используемой для подпитки на источнике тепловой энергии, ккал/кг.
40. Количество тепловой энергии (Q) полученной потребителем за отчетный период, при условии работы теплосчетчика в штатном режиме, рассчитывается по формуле:
|
|
(5.5) |
где:
M1 - масса теплоносителя, полученного потребителем по подающему трубопроводу, т;
M2 - масса теплоносителя, возвращенного потребителем по обратному трубопроводу, т;
h1 - удельная энтальпия теплоносителя в подающем трубопроводе на узле учета, ккал/кг.
41. Масса теплоносителя, потребленного за отчетный период, рассчитывается по формуле:
|
М = Миз + Му2 + Мкорр, т, |
(5.6) |
|
Миз = М1 - М2, т, |
(5.7) |
где:
Му2 - масса теплоносителя, утраченного в процессе передачи тепловой энергии через неплотности в арматуре и трубопроводах тепловых сетей на участке трубопровода от границы балансовой принадлежности до узла учета, указывается в договоре теплоснабжения, т;
Миз - масса израсходованного теплоносителя, рассчитанная теплосчетчиком в штатном режиме, т;
Мкорр - масса теплоносителя, израсходованного за время действий нештатных ситуаций, т.
Рисунок 6 Варианты принципиальной схемы размещения
точек измерения количества
тепловой энергии и массы (объема) теплоносителя, а также его
регистрируемых параметров в открытых системах теплоснабжения
(РТ - регулятор температуры).
Теплоснабжение от ЦТП
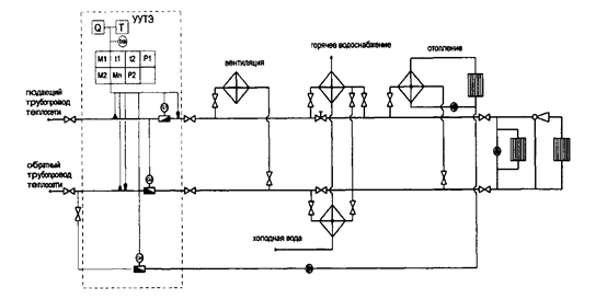
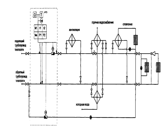
42. При подключении потребителя к системе централизованного теплоснабжения через ЦТП учет ведется по каждому виду тепловой нагрузки. Варианты принципиальных схем размещения точек измерения количества тепловой энергии и массы (объема) теплоносителя, а также его регистрируемых параметров при теплоснабжении потребителя от теплового пункта ЦТП, котельной представлены на рисунке 7.
Основная схема А, указанная на рисунке 7, используется в случаях, когда от ЦТП запитаны система отопления и система горячего водоснабжения. При отдельном подключении (по своим трубопроводам) вентиляции и других видов нагрузки, учет тепловой энергии на них производится самостоятельными теплосчетчиками, аналогично учету расхода тепловой энергии в системе отопления потребителя.
На схеме Б, указанной на рисунке 7, дополнительно указан расходомер на обратной линии системы отопления, который может использоваться для выявления несанкционированного разбора теплоносителя.
43. Теплосчетчики узла учета системы отопления потребителей должны регистрировать за час (сутки, отчетный период) количество полученной тепловой энергии, а также следующие параметры:
а) количество воды, полученной по подающему трубопроводу, м3;
б) количество воды, возвращенной по обратному трубопроводу (при установке второго расходомера), м3;
в) среднее значение температуры теплоносителя по подающему и обратному трубопроводам за час, °С;
г) среднее значение давления теплоносителя по подающему и обратному трубопроводам за час, МПа;
д) время работы теплосчетчика в штатном и нештатном режимах, час.
44. Теплосчетчики узла учета системы горячего водоснабжения (далее - ГВС) потребителей должны регистрировать за час (сутки, отчетный период) количество полученной тепловой энергии, а также следующие параметры:
а) массу теплоносителя, полученного по подающему трубопроводу, т;
б) массу теплоносителя, возвращенного по циркуляционному трубопроводу, т;
в) средневзвешенное значение температуры теплоносителя по подающему и циркуляционному трубопроводам за час, °С;
г) среднее значение давления теплоносителя по подающему и циркуляционному трубопроводам за час, МПа;
д) время работы теплосчетчика в штатном и нештатном режимах, час.
При отсутствии циркуляционного трубопровода соответствующие приборы не устанавливаются.
Рисунок 7 Варианты принципиальных схем размещения точек
измерения количества
тепловой энергии и массы (объема) теплоносителя, а также его
регистрируемых параметров при теплоснабжении
потребителя от теплового пункта ЦТП.
45. Количество тепловой энергии, полученной потребителем тепловой энергии, рассчитывается по формуле:
|
Q = QОТ + QГВС + QТП + Qкopp + QВЕН + QТЕХ, Гкал, |
(5.8) |
где:
QОТ - количество тепловой энергии, полученной системой отопления, Гкал;
QГВС - количество тепловой энергия, полученной системой горячего водоснабжения;
QТП - количество тепловой энергии, израсходованной на компенсацию потерь тепловой энергии. Эта величина указывается в договоре и учитывается в случае, если узел учета оборудован не на границе балансовой принадлежности;
Qкopp - количество тепловой энергии, израсходованной потребителем за время действия нештатных ситуаций, рассчитывается в соответствии с подразделом "Определение количества тепловой энергии, израсходованной потребителем с учетом времени нештатных ситуаций";
QВЕН - количество тепловой энергии, полученной системой вентиляции;
QТЕХ - количество тепловой энергии, полученной различного рода технологическими и сушильными установками потребителя.
46. Количество тепловой энергии, полученной системой отопления, вентиляции, а также различного рода технологическими и сушильными установками потребителя без отбора теплоносителя (QОТ(ВЕН,ТЕХ) рассчитывается по формуле:
|
|
(5.9) |
где:
М1 - масса теплоносителя, полученного потребителем по подающему трубопроводу, т;
h1 - удельная энтальпия теплоносителя в подающем трубопроводе на узле учета, ккал/кг;
h2 - удельная энтальпия теплоносителя в обратном (циркуляционном) трубопроводе, ккал/кг;
47. Количество тепловой энергии, полученной системой отопления, вентиляции, а также различного рода технологическими и сушильными установками потребителя (QОТ(ВЕН,ТЕХ) при независимом присоединении рассчитывается по формуле:
|
|
(5.10) |
где:
T0 - время начала отчетного периода, ч;
Ti - время окончания отчетного периода, ч;
M1 - масса теплоносителя, полученного потребителем по подающему трубопроводу, т;
h1 - удельная энтальпия теплоносителя в подающем трубопроводе на узле учета, ккал/кг;
h2 - удельная энтальпия теплоносителя в обратном (циркуляционном) трубопроводе, ккал/кг;
МП - масса теплоносителя, израсходованного потребителем на подпитку независимых систем, определяется по показаниям водосчетчика, т;
hХВ - удельная энтальпия холодной воды на источнике тепловой энергии, ккал/кг.
48. Количество тепловой энергии, потребленное системой горячего водоснабжения (QГВС), рассчитывается по формуле:
|
|
(5.11) |
где:
МГВС - масса теплоносителя, полученного потребителем по подающему трубопроводу, т;
hГВ - удельная энтальпия теплоносителя в подающем трубопроводе горячего водоснабжения на узле учета, ккал/кг;
hХВ - удельная энтальпия холодной воды на ЦТП, ккал/кг;
МЦ - масса теплоносителя, возвращенного потребителем по циркуляционному трубопроводу, т;
hЦ - удельная энтальпия теплоносителя в обратном (циркуляционном) трубопроводе на узле учета.
49. При отсутствии измерений температуры холодной воды и последующим пересчетом количества тепловой энергии потребленной в системе горячего водоснабжения QГВС. изм (пункт 112 Правил), расчет QГВС. изм производится по формуле:
|
|
(5.12) |
с последующим пересчетом:
|
QГВС = Qизм - (MГВС - MЦ) × hХВ фактическая, Гкал, |
(5.13) |
где:
МГВС - масса теплоносителя, полученного потребителем по подающему трубопроводу, т;
МЦ - масса теплоносителя, возвращенного потребителем по циркуляционному трубопроводу, т;
hГВ - удельная энтальпия теплоносителя в подающем трубопроводе горячего водоснабжения на узле учета, ккал/кг;
hХВ - фактическая удельная энтальпия холодной воды на ЦТП, ккал/кг;
hЦ - удельная энтальпия теплоносителя в обратном (циркуляционном) трубопроводе на узле учета.
50. Контроль качества поставки и потребления тепловой энергии производится на границе балансовой принадлежности между теплоснабжающей (теплосетевой) организацией и потребителем.
Контролю подлежат параметры, характеризующие тепловой и гидравлический режим.
51. При присоединении теплопотребляющей установки потребителя непосредственно к тепловой сети теплоснабжающая организация обеспечивает:
а) давление в обратном трубопроводе (Р2), МПа;
б) располагаемый напор
|
ΔР = Р1 - Р2, МПа, |
(6.1) |
где Р1 - давление в подающем трубопроводе, МПа;
в) соблюдение температуры теплоносителя в подающем трубопроводе в соответствии с температурным графиком, указанным в договоре теплоснабжения, °С.
52. При присоединении теплопотребляющей установки потребителя непосредственно к тепловой сети потребитель обеспечивает:
а) соблюдение температуры обратной воды в соответствии с температурным графиком, указанным в договоре теплоснабжения;
б) соблюдение расхода теплоносителя, в том числе максимального часового, определенного договором теплоснабжения (G1 max);
в) соблюдение расхода подпиточной воды, определенного договором теплоснабжения (Gподп).
53. При присоединении теплопотребляющей установки потребителя через ЦТП теплоснабжающая организация, эксплуатирующая ЦТП обеспечивает:
а) соблюдение давления в обратном трубопроводе - P4 (P2), МПа;
б) перепад давления на выходе из ЦТП;
|
ΔР = Р3 - Р4, МПа, |
(6.2) |
где Р3 и Р4 - давление в подающем и обратном трубопроводах, МПа;
в) соблюдение отопительного графика на входе системы отопления в течение всего отопительного периода,
|
tот = f(tн.в.), °С; |
(6.3) |
г) давление в подающем (РГВС) и циркуляционном (Рцирк) трубопроводе горячего водоснабжения, МПа;
д) температуру в подающем трубопроводе горячего водоснабжения (tгвс), °С.
54. При присоединении теплопотребляющей установки потребителя через ИТП теплоснабжающая организация обеспечивает:
а) соблюдение давления в обратном трубопроводе - Р4 (Р2), МПа;
б) соблюдение температурного графика на входе тепловой сети в течение всего отопительного периода, °С;
55. При присоединении теплопотребляющей установки потребителя через ЦТП, ИТП или при непосредственном присоединении к тепловым сетям потребитель обеспечивает:
а) температуру теплоносителя, возвращаемого из системы отопления (t4) в соответствии с температурным графиком, °С;
б) соблюдение расхода теплоносителя в системе отопления (G3), т;
в) соблюдение расхода подпиточной воды согласно договору, т.
Конкретные величины контролируемых параметров указываются в договоре теплоснабжения.
56. К нештатным ситуациям относятся следующие ситуации:
а) работа теплосчетчика при расходах теплоносителя ниже минимального или выше максимального нормированных пределов расходомера;
б) работа теплосчетчика при разности температур теплоносителя ниже минимального нормированного значения;
в) функциональный отказ любого из приборов системы теплоснабжения;
г) изменение направления потока теплоносителя, если в теплосчетчик специально не заложена такая функция;
д) отсутствие электропитания теплосчетчика;
е) отсутствие теплоносителя, если функция определения нештатной ситуации заложена в теплосчетчик.
57. В теплосчетчике должно определяться время (TMIN), в течение которого фактический массовый расход теплоносителя по подающему трубопроводу был меньше допустимого минимального нормированного значения для средства измерения, и время (TMAX), в течение которого фактический массовый расход теплоносителя по подающему трубопроводу был выше максимального нормированного значения для средства измерения.
58. При работе теплосчетчика в период TMIN и TMAX счет тепловой энергии должен продолжаться, а время TMIN и TMAX фиксироваться в архиве теплосчетчика.
Теплоснабжающая организация вправе потребовать от потребителя замены теплосчетчиков и до момента их замены определять количество потребленной тепловой энергии расчетным путем в случаях:
а) если время, в течение которого фактический расход теплоносителя был меньше минимального нормированного значения для данного средства измерения, составляет более 30 процентов отчетного периода (при отсутствии нарушений в работе систем теплоснабжения);
б) если время, в течение которого фактический расход теплоносителя был больше максимального нормированного значения для данного средства измерения, составляет более 10 процентов отчетного периода (при отсутствии нарушений в работе систем теплоснабжения).
59. Временной баланс рассчитывается по формуле:
|
ТНШ = ТОП - ТРАБ, ч, |
(7.1) |
При неодновременном действии нештатных ситуаций:
|
ТНШ = TMIN + TMAX + TΔt + ТЭП + ТФ, ч, |
(7.2) |
где:
ТНШ - суммарное время действия нештатных ситуаций, ч;
ТОП - время отчетного периода, ч;
ТРАБ - время нормальной работы теплосчетчика в штатном режиме, ч;
TΔt - время, в течение которого разность температур Δt = (t1 - t2) была меньше допустимой нормированной разности температур для теплосчетчика, определенной в паспорте теплосчетчика, ч;
ТЭП - время отсутствия электропитания, ч;
ТФ - время действия любой неисправности (аварии) средств измерений (включая изменение направления потока теплоносителя) или иных устройств узла учета, которые делают невозможным измерение тепловой энергии, ч;
При одновременном действии двух или более нештатных ситуаций для расчета принимается любой, но один интервал времени действия нештатной ситуации (время их действия учитывается и фиксируется в архиве тепловычислителя, но не суммируется). Выбор конкретного периода времени может осуществляться теплосчетчиком, либо по установленным приоритетам, либо другим, указанным в договоре способом.
Во время действия нештатных ситуаций TΔt; ТЭП; ТФ расчет тепловой энергии не производится.
60. Количество потребленной тепловой энергии за отчетный период (QП) рассчитывается по формуле:
|
QП = QИЗ + QТП + Qкорр + QУТ, Гкал, |
(7.3) |
где:
QИЗ - рассчитанное теплосчетчиком в штатном режиме количество тепловой энергии в течение интервала Tраб, Гкал.
QТП - количество тепловой энергии, израсходованной на компенсацию потерь тепловой энергии через изоляцию с учетом утечки теплоносителя на участке трубопровода от границы балансовой принадлежности до узла учета. Эта величина указывается в договоре и учитывается в случае, если узел учета оборудован не на границе балансовой принадлежности.
Qкорр - количество тепловой энергии, израсходованной потребителем за время действия нештатных ситуаций по показаниям приборов учета;
QУТ - количество тепловой энергии, невозвращенной потребителем вместе с потерянным теплоносителем (утечка, несанкционированный разбор теплоносителя).
61. Количество тепловой энергии, израсходованной за период нештатных ситуаций (Qкорр) рассчитывается по формуле, Гкал,:
|
|
(7.4) |
где:
QИ - рассчитанное теплосчетчиком в штатном режиме количество тепловой энергии в течение интервалов ТРАБ, ТMIN и ТМАХ, Гкал.;
ТРАБ - время нормальной работы теплосчетчика в штатном режиме, ч;
ТНШ - суммарное время действия нештатных ситуаций, ч;
62. При суммарном значении TΔt + TФ + TЭП, превышающем 15 календарных дней за отчетный период, количество потребленной тепловой энергии определяется расчетным путем в соответствии с требованиями раздела 8.
63. Количество тепловой энергии, невозвращенной потребителем вместе с потерянным теплоносителем (утечка, несанкционированный разбор теплоносителя) (QУТ), рассчитывается по формуле:
|
QУТ = МУ × (t2 - tХВ) × 10-3, Гкал, |
(7.5) |
где:
МУ - расчетная масса утечки теплоносителя (в соответствии с разделом X настоящей Методики), т;
t2 - средневзвешенная энтальпия теплоносителя в обратном трубопроводе потребителя, ккал/кг;
tХВ - средняя энтальпия холодной воды на источнике тепловой энергии, ккал/кг.
64. В летний период показания теплосчетчика принимаются для учета, в том числе, если в ночное время и в выходные дни фактический расход теплоносителя ниже минимального значения нормированного диапазона для средства измерения, но при этом среднечасовой расход теплоносителя за отчетный период превышает минимальный расход, на который нормировано средство измерения:
|
|
(7.6) |
где:
V1 - объем теплоносителя, прошедшего по подающему трубопроводу за отчетный период, м3;
То.п. - время отчетного периода, ч;
Gmin - минимальный расход, на который нормировано средство измерения, м3/ч.
65. Коммерческий учет тепловой энергии, теплоносителя расчетным путем допускается в следующих случаях:
а) отсутствие в точках учета средств измерений;
б) неисправность средств измерений узла учета, в том числе истечение сроков поверки средств измерений, входящих в состав узла учета, нарушение установленных пломб, работа в нештатных ситуациях;
в) нарушение установленных договором сроков представления показаний приборов учета.
Определение количества тепловой энергии, использованной потребителем в системе водяного теплоснабжения (Q), расчетным путем осуществляется по формуле:
|
Q = Qo(в) + Qгвс + Qт ± QТП, Гкал, |
(8.1) |
где:
Qo(в) - количество тепловой энергии, потребленной на отопление (вентиляцию);
Qгвс - количество тепловой энергии, потребленной на горячее водоснабжение;
Qт - количество тепловой энергии, потребленной на технологические цели;
QТП - потери тепловой энергии.
66. Для целей отопления и вентиляции в случае, если в точках учета отсутствуют приборы учета или приборы учета не работают более 30 суток отчетного периода, определение количества тепловой энергии на отопление и вентиляцию (Qo(в)) расчетным путем осуществляется по формуле:
|
|
(8.2) |
где:
Qб - базовый показатель тепловой нагрузки, указанный в договоре, Гкал/ч;
tвн - расчетная температура воздуха внутри отапливаемых помещений, °С;
- фактическая среднесуточная
температура наружного воздуха за отчетный период, °С;
- расчетная температура наружного
воздуха для проектирования отопления (вентиляции), °С;
Т - время отчетного периода, час.
При бездоговорном потреблении тепловой энергии Qб рассчитывается в соответствии с разделом IX.
67. Пересчет базового показателя тепловой нагрузки производится по фактической среднесуточной температуре наружного воздуха за отчетный период по данным метеорологических наблюдений ближайшей к объекту теплопотребления метеостанции территориального органа исполнительной власти, осуществляющего функции оказания государственных услуг в области гидрометеорологии.
68. Если в период срезки температурного графика подачи
теплоносителя, в тепловой сети при положительных температурах наружного воздуха
отсутствует автоматическое регулирование подачи тепла на отопление, а также при
срезке температурного графика подачи теплоносителя в период низких температур
наружного воздуха - величина
принимается равной температуре начала
срезки температурного графика; а при автоматическом регулировании принимается (
.
69. В случае неисправности приборов учета, истечения срока их поверки, включая вывод из работы для ремонта или поверки на срок до 30 суток, в качестве базового показателя для расчета принимается среднесуточное количество тепловой энергии, определенное по приборам учета за время штатной работы в отчетный период (Qф)
|
Qб = Qф, Гкал, |
(8.3) |
|
|
(8.4) |
где:
QИЗ - рассчитанное теплосчетчиком количество тепловой энергии, при условии работы теплосчетчика в штатном режиме, Гкал;
TИ - время штатной работы приборов, ч.
70. Количество расчетной фактической потребленной тепловой энергии (Qо(в)) с учетом расчетной температуры наружного воздуха рассчитывается по формуле:
|
|
(8.5) |
где:
Qф - среднесуточное количество тепловой энергии, определенное по приборам учета за время штатной работы в отчетном периоде, Гкал/сут;
tвн - расчетная температура воздуха внутри отапливаемых помещений, °С;
- фактическая среднесуточная
температура наружного воздуха за отчетный период, °С;
- расчетная температура наружного
воздуха для проектирования отопления (вентиляции), °С;
Т - время отчетного периода, сут.
71. При нарушении сроков
представления показаний приборов учета в качестве среднесуточного значения
принимается количество тепловой энергии, определенное по приборам учета за
предыдущий отчетный период (Qф.П.П), приведенное к расчетной
температуре наружного воздуха (
) по формуле, предусмотренной пунктом 72 Методики. Если предыдущий отчетный период
приходится на другой отопительный период или данные за предыдущий период
отсутствуют, производится пересчет с использованием формулы:
|
|
(8.6) |
где:
QИ.П.П - количество тепловой энергии, определенное за время штатной работы приборов, Гкал;
TИ.П.П - время штатной работы приборов, ч.
72. Количество
тепловой энергии, определенное по приборам учета и приведенное к расчетной
температуре наружного воздуха (
), рассчитывается по формуле:
|
|
(8.7) |
где:
Qф.П.П - количество тепловой энергии, определенное по приборам учета за предыдущий отчетный период;
tвн - расчетная температура воздуха внутри отапливаемых помещений, °С;
- фактическая среднесуточная
температура наружного воздуха за отчетный период, °С;
- среднесуточная температура воздуха
за предыдущий отчетный период по показаниям приборов, °С.
73. Количество тепловой энергии, расходуемой на горячее водоснабжение (Qгвс), при наличии отдельного учета и временной неисправности приборов (до 30 дней) рассчитывается по фактическому расходу, определенному по приборам учета за время их работы или за предыдущий период.
При отсутствии отдельного учета или нерабочего состояния приборов более 30 дней, Qгвс определяется по значениям, установленным в договоре:
|
Qгвс = QГВС.Д × Т, Гкал, |
(8.8) |
где:
QГВС.Д - величина тепловой нагрузки на горячее водоснабжение в соответствии с договором, Гкал/ч;
Т - время отчетного периода, ч.
74. Количество тепловой энергии, потребленной на технологические нужды (QТ) определяется по данным измерений приборами учета, а при их отсутствии по договорной нагрузке.
|
QТ = QТД × Т, Гкал, |
(8.9) |
где:
QТД - величина тепловой нагрузки на технологические нужды в соответствии с договором, Гкал/ч;
T - время отчетного периода, ч.
Распределение потерь тепловой энергии, теплоносителя
75. Потери тепловой энергии складываются из двух составляющих:
Qиз - потери тепловой энергии через изоляцию трубопроводов на участке тепловой сети, находящейся на балансе потребителей без приборов учета, за расчетный период, Гкал;
Qу - потери тепловой энергии со всеми видами утечки теплоносителя из систем теплопотребления потребителей без приборов учета и участков тепловой сети на их балансе за расчетный период, Гкал.
76. Для потребителя потери тепловой энергии учитываются в случае передачи тепловой энергии по участку тепловой сети, принадлежащему потребителю.
При определении потерь тепловой энергии сверх расчетных значений указанные тепловые сети рассматриваются как смежные участки тепловой сети.
77. Распределение потерь тепловой энергии, теплоносителя, а также количества передаваемых тепловой энергии, теплоносителя между частями тепловой сети при отсутствии приборов учета на границах смежных частей тепловых сетей производится расчетным путем. Расчет осуществляется на основе составления баланса передаваемой тепловой энергии для сечения (сечений) на границе (границах) балансовой принадлежности участков тепловой сети по формуле:
|
|
(8.10) |
где:
Qp - количество тепловой энергии, переданной на границе балансовой принадлежности смежных участков тепловой сети, Гкал;
I и II - индексы организаций-собственников и (или) иных законных владельцев смежных участков тепловой сети;
QИЗ - измеренное теплосчетчиком в штатном режиме количество тепловой энергии, Гкал;
- потери тепловой энергии с аварийными
и технологическими (опрессовка, испытание) утечками теплоносителя, а также
через поврежденную теплоизоляцию в смежных частях тепловой сети, оформленные
актами, Гкал;
- нормативы технологических потерь при
передаче тепловой энергии, Гкал;
QП - количество тепловой энергии, потребленной теплопотребляющими установками потребителей, Гкал.
- сверхнормативные потери тепловой
энергии (превышающие утвержденные значения потерь), Гкал.
78. Общее
значение сверхнормативных потерь тепловой энергии
рассчитывается по формуле:
|
|
(8.11) |
Распределение сверхнормативных потерь тепловой энергии между смежными частями тепловой сети производится в количествах, пропорциональных значениям утвержденных в установленном порядке нормативов технологических потерь. Потери тепловой энергии вследствие аварий и неплановых технологических расходов (потерь), оформленных актами, относятся к конкретным частям тепловой сети и распределению не подлежат:
|
|
(8.12) |
79. Определение количества передаваемого теплоносителя (МР) между частями тепловой сети при отсутствии приборов учета на границах смежных частей тепловых сетей производится расчетным путем по формуле:
|
|
(8.13) |
где:
МР - количество теплоносителя, переданного на границе балансовой принадлежности смежных участков тепловых сетей, т;
МИ, МП - количество теплоносителя соответственно отпущенного в тепловую сеть поставщиком и потребленного теплопотребляющими установками потребителей, т;
- потери теплоносителя с аварийными
утечками теплоносителя в смежных частях тепловой сети, оформленные актами, т;
- нормативы технологических потерь
теплоносителя, утвержденные в установленном порядке, т;
- сверхнормативные потери
теплоносителя, превышающие утвержденные значения, т.
Общее значение сверхнормативных
потерь теплоносителя
рассчитывается по формуле:
|
|
(8.14) |
Распределение сверхнормативных потерь теплоносителя между смежными частями тепловой сети производится в количествах, пропорциональных значениям утвержденных в установленном порядке нормативов технологических потерь теплоносителя. Потери теплоносителя вследствие аварий и неплановых технологических расходов (послеаварийные испытания на прочность и плотность; неплановые гидравлические испытания для выявления дефектов трубопроводов в процессе текущей эксплуатации), оформленных актами, относятся к конкретным частям тепловой сети и распределению не подлежат:
|
|
(8.15) |
80. В открытых системах теплоснабжения расчет основывается на составлении баланса передаваемой и реализуемой тепловой энергии, теплоносителя с учетом договорного потребления тепловой энергии, теплоносителя на горячее водоснабжение.
Общее значение сверхдоговорного расхода горячей воды и сверхнормативных потерь теплоносителя рассчитывается как сумма сверхнормативных потерь в тепловой сети и сверхдоговорного расхода горячей воды потребителями и распределяется:
а) между тепловыми сетями и потребителями пропорционально объему трубопроводов тепловой сети и систем горячего водоснабжения потребителей;
б) между смежными участками тепловой сети в соответствии с пунктами 78 и 79 настоящей Методики;
в) между потребителями - пропорционально договорным значениям потребления горячей воды на горячее водоснабжение.
81. Определение количества тепловой энергии, теплоносителя при выявлении самовольного присоединения и (или) пользования системами централизованного теплоснабжения (бездоговорное потребление) производится расчетным путем.
82. Расчетным путем количество тепловой энергии, теплоносителя определяется за период времени, в течение которого осуществляется бездоговорное потребление, но не более чем за три года.
83. Объем бездоговорного потребления тепловой энергии на технологические цели определяется по значению тепловой нагрузки при круглосуточном действии в течение всего периода бездоговорного потребления (с ограничением по пункту 82 настоящей Методики).
84. Объем бездоговорного потребления на отопление и вентиляцию определяется по значению тепловой нагрузки, пересчитанному в соответствии с пунктом 117 Правил.
85. Бездоговорное потребление тепловой энергии на отопление и вентиляцию определяется по длительности отопительных периодов, ограниченных периодом бездоговорного потребления, согласно пункту 82 Методики.
86. За величину тепловой нагрузки теплопотребляющих установок при выявлении бездоговорного потребления принимается тепловая нагрузка, определяемая методами, приведенными в "Правилах установления и изменения (пересмотра) тепловых нагрузок", утвержденных приказом Минрегиона России от 28.12.2009 № 610 (зарегистрирован в Минюсте России 12.03.2010, регистрационный № 16604).
К определенной по указанным Правилам тепловой нагрузке применяется повышающий коэффициент, учитывающий бесперебойное потребление тепловой энергии.
87. Количество горячей воды при бездоговорном потреблении на горячее водоснабжение в закрытой системе теплоснабжения определяется по пункту 16 Правил организации коммерческого учета воды, сточных вод, утвержденных постановлением Правительства Российской Федерации от 04.09.2013 года № 776 (Собрания законодательства Российской Федерации, 2013, № 37 ст. 4696; 2014, № 14, ст. 1627).
88. Величина утечки теплоносителя в открытой системе теплоснабжения (Му) рассчитывается по формуле:
|
Му = М1 - М2 - МГВ, т, |
(10.1) |
где:
М1 - масса теплоносителя, полученного потребителем по подающему трубопроводу, т;
М2 - масса теплоносителя, возвращенного потребителем по обратному трубопроводу, т;
МГВ - масса израсходованной горячей воды, т.
89. Масса израсходованной горячей воды (МГВ) при наличии циркуляции рассчитывается по формуле:
|
МГВ = МГВС - МЦ, т, |
(10.2) |
где:
МГВС - масса теплоносителя, полученного потребителем по подающему трубопроводу, т;
МЦ - масса теплоносителя, возвращенного потребителем по циркуляционному трубопроводу, т.
90. Величина утечки теплоносителя в открытой системе теплоснабжения с дополнительной подпиткой системы (МУ) рассчитывается по формуле:
|
МУ = М1 - М2 - МГВ + МП, т, |
(10.3) |
где:
М1 - масса теплоносителя, полученного потребителем по подающему трубопроводу, т;
М2 - масса теплоносителя, возвращенного потребителем по обратному трубопроводу, т;
МГВ - масса израсходованной горячей воды, т.
МП - масса теплоносителя, израсходованная потребителем на дополнительную подпитку систем теплоснабжения, определенная по показаниям водосчетчика подпитки, т.
91. В закрытой системе теплоснабжения при зависимом присоединении теплопотребляющих установок часовая величина утечки теплоносителя МУ указывается в договоре и не может превышать 0,25 процента от среднегодового объема воды в тепловой сети и присоединенных к ней системах теплопотребления. Сезонная норма утечки теплоносителя может устанавливаться в пределах среднегодового значения. Объем воды в системах теплоснабжения определяется по проектным (паспортным) характеристикам.
92. Величина утечки теплоносителя (МУ) в закрытой системе теплоснабжения с независимым присоединением систем теплоснабжения численно равняется массе теплоносителя, израсходованного потребителем на подпитку систем теплоснабжения, определенной по показаниям водосчетчика (МП).
В случае отсутствия водосчетчика подпитки расчет величины утечки теплоносителя за отчетный период по подающему и обратному трубопроводам (МУ) производить по формуле:
|
МУ = М1 - М2, т, |
(10.4) |
где:
М1 - масса теплоносителя, полученного потребителем по подающему трубопроводу, т;
М2 - масса теплоносителя, возвращенного потребителем по обратному трубопроводу, т;
В случае если М1 > М2, а М1 - М2 больше суммы модулей абсолютных погрешностей измерения массы теплоносителя в прямом и обратном трубопроводах, то величина утечки теплоносителя за отчетный период по подающему и обратному трубопроводам (МУ) равняется разнице абсолютных значений М1 и М2 без учета погрешностей.
Если М1 > М2 или М2 > М1, но │М1 - М2│ меньше суммы модулей абсолютных погрешностей измерения массы теплоносителя величина утечки (подмеса) считается равной нулю.
В случае если М2 > М1 и М2 - М1 больше суммы абсолютных погрешностей измерения массы теплоносителя в прямом и обратном трубопроводах, необходимо проверить работу преобразователей расхода или определить место подмеса дополнительной воды. Количество тепловой энергии, теплоносителя за этот период определяется расчетным путем.
93. Количество тепловой энергии, теплоносителя, потерянных с утечкой теплоносителя, рассчитывается в следующих случаях:
а) утечка теплоносителя (включая утечку теплоносителя на сетях потребителя до узла учета) выявлена и оформлена совместными документами (двухсторонними актами);
б) величина утечки теплоносителя, зафиксированная водосчетчиком при подпитке независимых систем, превышает нормативную;
В остальных случаях учитывается величина утечки теплоносителя, определенная в договоре.
Порядок определения величины потерь тепловой энергии с утечкой теплоносителя описан в пунктах 75 - 80 настоящей Методики.
На источнике тепловой энергии
94. Узлы учета тепловой энергии устанавливаются на каждом выводе тепловой сети. Принципиальная схема размещения точек измерения количества тепловой энергии и массы (объема) теплоносителя, а также его регистрируемых параметров на источнике тепловой энергии для паровых систем теплоснабжения представлена на рисунке 8.
Приборному учету тепловой энергии с заданной Методикой точностью подлежит только перегретый пар. При использовании насыщенного пара приборный учет может быть организован в зависимости от особенностей источника тепловой энергии и потребителя расчетным путем или по согласованию с потребителем по методике, установленной в договоре.
Рисунок 8 Принципиальная схема размещения точек
измерения количества
тепловой энергии и массы (объема) теплоносителя, а также его
регистрируемых параметров на источнике тепловой энергии для
паровых систем теплоснабжения. К - котел, ВПУ - водоподготовительная
установка, ПН - питательный насос, СК - сборник конденсата.
95. Теплосчетчики, используемые в системах учета тепловой энергии пара, должны иметь возможность фиксировать момент перехода перегретого пара в насыщенное состояние и прекращать коммерческий учет тепловой энергии до момента возврата пара в перегретое состояние. Время отсутствия учета по данной причине должно быть зафиксировано.
96. На каждом узле учета тепловой энергии должны регистрироваться:
а) время работы приборов узла учета в штатном и нештатном режимах;
б) количество отпущенной тепловой энергии за час, сутки, отчетный период;
в) масса отпущенного пара и возвращенного источнику тепловой энергии конденсата за час, сутки, отчетный период;
г) средневзвешенные значения температуры пара, конденсата и холодной воды за час, сутки, отчетный период;
д) средневзвешенные значения давления пара, конденсата за час, сутки, отчетный период.
97. Количество тепловой энергии, отпущенной источником тепловой энергии, суммируется по каждому выводу.
98. Для расчетов раздельно определяется количество тепловой энергии, отпущенное с паром и возвращаемое с конденсатом:
а) количество тепловой энергии в паре, дифференцированном по давлению, отпущенное источником тепловой энергии рассчитывается по формуле:
где:
Т0 - время начала отчетного периода, ч;
Тi - время окончания отчетного периода, ч;
Мпар - масса пара, отпущенного источником тепловой энергии по паропроводу, т;
hпар - удельная энтальпия пара (определяется при абсолютном давлении пара, конденсата), ккал/кг;
б) количество тепловой энергии в возвращенном конденсате (QК) рассчитывается по формуле:
|
|
(11.2) |
где:
МК - масса конденсата, полученного источником тепловой энергии по конденсатопроводу, т;
hК - удельная энтальпия конденсата в конденсатопроводе, ккал/кг;
Соответственно, количество тепловой
энергии, отпущенной источником (
) рассчитывается по формуле:
|
|
(11.3) |
У потребителей пара
99. Принципиальная схема размещения точек измерения количества тепловой энергии и массы (объема) теплоносителя, а также его регистрируемых параметров для каждого самостоятельно подключенного вида тепловой нагрузки в паровых системах теплоснабжения представлена на рисунке 9.

Рисунок 9 Принципиальная схема размещения точек
измерения количества
тепловой энергии и массы (объема) теплоносителя, а также его
регистрируемых параметров для каждого самостоятельно подключенного
вида тепловой нагрузки в паровых системах теплоснабжения.
СК - сборник конденсата.
100. В паровых системах теплоснабжения на узле учета с помощью теплосчетчиков должны регистрироваться следующие величины:
а) время работы приборов учета;
б) масса полученного пара, за час, сутки, отчетный период;
в) масса возвращаемого конденсата, за час, сутки, отчетный период;
г) средневзвешенные часовые значения температуры и давления пара за час, сутки;
д) средневзвешенные часовые значения температуры возвращаемого конденсата за час, сутки.
101. Количество тепловой энергии, полученной потребителем за отчетный период (Q), рассчитывается по формуле:
|
Q = QИЗ ± QТП + Qкорр - QК, Гкал |
(11.4) |
где:
QИЗ - количество тепловой энергии, израсходованное потребителем в штатном режиме по показаниям теплосчетчика, установленного на источнике;
QТП - количество тепловой энергии, израсходованной на компенсацию потерь тепловой энергии с учетом утечки теплоносителя на участке трубопровода от границы балансовой принадлежности до узла учета. Эта величина указывается в договоре и учитывается в случае, если узел учета оборудован не на границе балансовой принадлежности.
QК - количество тепловой энергии в возвращенном конденсате.
Qкорр - количество тепловой энергии, израсходованной потребителем за время действия нештатных ситуаций, осуществляется в соответствии с разделом "Определение количества тепловой энергии, израсходованной потребителем с учетом времени нештатных ситуаций", Гкал;
102. Количество тепловой энергии, израсходованное потребителем при условии работы теплосчетчика в штатом режиме энергии (QИЗ), рассчитывается по формуле 11.1, a QК по формуле 11.2.
Определение количества тепловой энергии, израсходованной потребителем за время действия нештатных ситуаций
103. В теплосчетчиках пара для каждого ввода должны учитываться интервалы времени нештатной работы приборов учета, во время действия которых прекращается суммирование (накопление) тепловой энергии.
104. Временной баланс для каждого ввода определяется по формуле:
|
ТНШ = ТОП - ТРАБ, ч |
(11.5) |
При неодновременном действии нештатных ситуаций:
|
ТНШ = ТMIN + ТMAX + ТΔt + ТНС + ТЭП + ТФ, ч |
(11.6) |
где:
ТНШ - суммарное время действия нештатных ситуаций, ч;
ТОП - время отчетного периода, ч;
ТРАБ - время работы теплосчетчика в штатном режиме, когда осуществляется суммирование (накопление) тепловой энергии и массы, ч;
ТMIN - время, в течение которого фактический объемный расход пара был меньше допустимого минимального нормированного значения для средства измерения, ч;
ТMAX - время, в течение которого фактический объемный расход пара был больше допустимого максимального нормированного значения для средства измерения, ч;
ТНС - время, в течение которого пар находился в насыщенном состоянии, ч.;
ТФ - время действия любой неисправности средств измерений или иных устройств узла учета, которые делают невозможным измерение тепловой энергии, массы, температуры и давления теплоносителя, ч;
ТЭП - время отсутствия электропитания, ч;
При одновременном действии двух или более нештатных ситуаций для расчета принимается любой, но один интервал времени действия нештатной ситуации (время их действия учитывается и фиксируется в архиве тепловычислителя, но не суммируется). Выбор конкретного периода времени может осуществляться теплосчетчиком, либо по установленным приоритетам, либо другим, указанным в договоре способом.
При фактическом плановом отсутствии теплоносителя в трубе количество тепловой энергии не учитывается.
105. Количество потребленной тепловой энергии за отчетный период (Q) рассчитывается по формуле:
|
Q = QИЗ ± QТП + Qкорр, Гкал |
(11.7) |
где:
QИЗ - рассчитанное в штатном режиме количество тепловой энергии;
QТП - тепловые потери;
Qкорр - количество тепловой энергии, израсходованной за период действия нештатной ситуации.
106. Количество тепловой энергии, израсходованной за период действия нештатных ситуаций (Qкорр), рассчитывается по формуле:
|
Qкорр = QMIN + QMAX + QНС + QФ + QЭП, Гкал, |
(11.8) |
где:
QMIN - количество тепловой энергии за период, в течение которого фактический объемный расход пара был меньше допустимого минимального нормированного значения для средства измерения;
QMAX - количество тепловой энергии за период, в течение которого фактический объемный расход пара был больше допустимого максимального нормированного значения для средства измерения;
QНС - количество тепловой энергии, потребленной за время в течение которого пар находился в насыщенном состоянии;
QЭП - количество тепловой энергии, потребленной за время отключения питания, Гкал;
QФ - количество тепловой энергии, потребленной за время действия функциональных отказов средств измерений и другого оборудования узла учета.
107. Количество тепловой энергии за период, в течение которого фактический объемный расход пара был меньше допустимого минимального нормированного значения для средства измерения (QMIN), рассчитывается по формуле:
|
|
(11.9) |
где:
MMIN - масса теплоносителя за время, в течение которого фактический объемный расход был меньше допустимого минимального нормированного значения для средства измерения, т;
hпap - средневзвешенное значение энтальпии пара за отчетный период, ккал/кг;
Если при достижении минимального предела измерений расходомера (M′MIN) счет тепловой энергии прекращается, то формула приобретает вид:
|
|
(11.10) |
где:
TMIN - время действия нештатной ситуации
108. Количество тепловой энергии за период, в течение которого фактический объемный расход пара был больше допустимого максимального нормированного значения для средства измерения (QMAX), рассчитывается по формуле:
|
|
(11.11) |
где:
MMAX - масса теплоносителя за время, в течение которого фактический объемный расход был больше допустимого максимального нормированного значения для средства измерения, т;
hпap - удельная энтальпия пара за отчетный период, ккал/кг;
Если при достижении максимального предела измерений расходомера (M′MAX) счет тепловой энергии продолжается, то формула приобретает вид:
|
|
(11.12) |
где:
TMAX - время действия нештатной ситуации.
109. Количество тепловой энергии, потребленной за период, в течение которого пар находился в насыщенном состоянии, рассчитывается по формуле:
|
|
(11.13) |
где:
QНС - количество тепловой энергии, потребленной за время ТНС;
QИЗ - показания теплосчетчика за время штатной работы ТРАБ в отчетном периоде, Гкал;
ТНС - время, в течение которого пар находился в насыщенном состоянии;
ТРАБ - время работы теплосчетчика в штатном режиме, час.
110. Количество тепловой энергии, потребленной за время отключения питания, рассчитывается по формуле:
|
|
(11.14) |
где:
QИЗ - рассчитанное теплосчетчиком в штатном режиме количество тепловой энергии за время штатной работы в отчетном периоде, Гкал;
ТЭП - время отсутствия электропитания, ч;
ТРАБ - время работы теплосчетчика в штатном режиме, ч.
111. Количество тепловой энергии, потребленной за время действия функциональных отказов средств измерений и другого оборудования узла учета, рассчитывается по формуле:
|
|
(11.15) |
где:
QИЗ - рассчитанное теплосчетчиком количество тепловой энергии за время штатной работы в отчетном периоде;
ТФ - время функциональных отказов средств измерений и другого оборудования узла учета, ч;
ТРАБ - время работы теплосчетчика в штатном режиме,
112. Узел учета должен быть оборудован приборами учета, типы которых внесены в Федеральный информационный фонд по обеспечению единства измерений.
Иные документы аттестационного или рекомендательного характера не требуются.
113. Метрологические и эксплуатационные характеристики теплосчетчиков, включая теплосчетчики используемые в составе измерительных систем, рекомендуются к применению с учетом технических требований.
114. Для теплосчетчиков должны соблюдаться следующие значения нормированных рабочих условий применения приборов учета, в водяных системах теплоснабжения:
а) Для температуры теплоносителя - в соответствии с Техническим заданием на установку теплосчетчика, °С;
б) Для расходов жидкости: Gmax/Gmin ≥ 50, где значения Gmax - максимальное нормированное значение расхода, измеряемое прибором и Gmin - минимальное нормированное значение расхода, измеряемое прибором, м3/ч;
в) Для максимального давления жидкости - не менее 1,6 МПа;
115. Для измерения тепловой энергии в водяных системах теплоснабжения должны приниматься теплосчетчики не ниже класса 2, на источниках тепловой энергии рекомендуется применение теплосчетчиков класса 1. При этом должны выполняться следующие требования:
а) минимальное значение разности температур (Δtmin) , при которой теплосчетчик функционирует без превышения максимально допустимой погрешности, не более 3 °С;
б) относительная максимально допускаемая погрешность для датчика расхода (Ef), выраженная в процентах в зависимости от расхода (G):
|
класс 2: Ef = ±(2 + 0,02Gmax/G), но не более ±5 %, %, |
(12.1) |
|
класс 1: Ef = ±(1 + 0,01Gmax/G), но не более ±3,5 %, %, |
(12.2) |
в) относительная максимальная допускаемая погрешность пары датчиков температуры (Еt), выраженная в процентах в зависимости от абсолютной разности температур (Δt) в прямом и обратном трубопроводах:
|
Et = ±(0,5 + 3Δtmin/Δt); %, |
(12.3) |
г) относительная максимальная допускаемая погрешность вычислителя выраженная в процентах:
|
Ec = ±(0,5 + Δtmin/Δt); %, |
(12.4) |
д) максимально допускаемая относительная погрешность теплосчетчика (Е) для закрытой системы теплоснабжения, выраженная в процентах от условного истинного значения, рассчитывается по формуле:
|
Е = ±(Ef + Еt + Ес); %, |
(12.5) |
е) максимально допускаемая относительная погрешность теплосчетчика для открытой системы теплоснабжения, выраженная в процентах от условного истинного значения определяется методиками измерений, указанными в описаниях типа этих средств измерений;
ж) в качестве характеристики точности определения величины утечки теплоносителя по разности масс теплоносителя в подающем и обратном трубопроводах следует принимать абсолютные погрешности применяемых расходомеров.
116. Теплосчетчики должны обеспечивать измерение тепловой энергии пара с относительной погрешностью не более:
а) ±5 % в диапазоне расхода пара от 10 до 30 %;
б) ±4 % в диапазоне расхода пара от 30 до 100 %.
117. Счетчики пара должны обеспечивать измерение массы теплоносителя с относительной погрешностью не более ±3 % в диапазоне расхода пара от 10 до 100 %.
118. При расчете тепловой энергии пара и при определении плотности и энтальпии теплоносителя (горячая вода, конденсат, холодная вода, подпитка, пар) абсолютная погрешность измерения температуры (Δt) не должна превышать значений, определяемых по формуле:
|
Δt = ±(0,6 + 0,004t); °C, |
(12.6) |
119. Водосчетчики должны обеспечивать измерение массы (объема) с относительной погрешностью (Ef).
|
класс 2: Ef = ±(2 + 0,02Gmax/G), но не более ±5 %, %, |
(12.7) |
|
класс 1: Ef = ±(1 + 0,01Gmax/G), но не более ±3,5 %, %, |
(12.8) |
120. Приборы учета, регистрирующие давление теплоносителя, должны обеспечивать измерение давления с приведенной погрешностью не более ±1 % для пара и ±2 % для воды. Результаты измерения давления в системах водяного теплоснабжения и ГВС потребителей для определения энтальпии не используются. Отсутствие результатов измерения давления в системах водяного теплоснабжения и ГВС не являются нештатной ситуацией для измерения тепловой энергии и теплоносителя.
121. Приборы учета, регистрирующие время, должны обеспечивать измерение текущего времени с относительной погрешностью не более ±0,05 %.
122. При возникновении функциональных отказов приборов учета или их составных частей, а также при возникновении нештатных ситуаций, теплосчетчик должен фиксировать время возникновения и продолжительность события.
123. В архиве теплосчетчика должны накапливаться следующие интервалы времени:
а) Tраб - время штатной работы теплосчетчика, ч;
б) Tmin - интервал времени, в котором расход теплоносителя был меньше минимального значения (Gmin), указанного в паспорте прибора, ч;
в) Tmax - интервал времени, в котором расход теплоносителя был больше максимально допустимого значения (Gmax), указанного в паспорте прибора, ч;
г) TΔt - интервал времени, в котором разность температур (T1 - T2) была меньше допустимого значения, указанного в паспорте прибора, ч;
д) TФ - время действий нештатных ситуаций, ч;
е) ТЭП - интервал времени, в котором питание теплосчетчика или расходомеров было отключено, час.
124. Теплосчетчики должны регистрировать и хранить значения тепловой энергии и всех параметров, подключенных к вычислителю с фиксацией их на начало и окончание отчетного периода и результата за отчетный период.
125. В период (ТЭП), (TФ), (TΔt) счет тепловой энергии должен останавливаться, текущие параметры фиксироваться в архиве теплосчетчика.
126. При использовании в качестве теплоносителя перегретого пара дополнительно к нештатным ситуациям должен определяться интервал времени (TНС), когда пар перешел из состояния перегретый в состояние насыщенный.
Теплосчетчик, используемый в паровых системах теплоснабжения, должен определять момент перехода пара из состояния перегретый в состояние насыщенный и, наоборот, по соотношению параметров температуры и давления пара.
При переходе пара в состояние "насыщенный" счет тепловой энергии прекращается.
127. Подключение модемов в зависимости от типа теплосчетчика может осуществляться непосредственно как к цифровому порту теплосчетчика, так и через дополнительные преобразователи интерфейсов или радиоканал.
Показания узлов учета тепловой энергии и теплоносителя, снятые с использованием телеметрической системы, могут рассматриваться как коммерческие, при условии внесения типа данной измерительной системы в Федеральный информационный фонд по обеспечению единства измерений и проведения очередной поверки измерительной системы.
128. Емкость архива теплосчетчика должна быть не менее: часового - 60 суток; суточного - 6 месяца, месячного (итоговые значения) - 3 года.
Количество записей в архиве диагностической информации, если ее регистрация осуществляется отдельно от записей архива измерительной информации, должно быть не менее 256.
При отключении электропитания данные в архиве теплосчетчика должны сохраняться не менее одного года.
к Методике осуществления
коммерческого учета тепловой энергии,
теплоносителя
В настоящем разделе Методики приводятся обозначения величин, используемых в формулах, условные обозначения, а также единицы измерения всех измеряемых и определяемых параметров.
Величины
t - температура;
Р - давление;
h - удельная энтальпия;
G - расход (Gм - массовый; Gо - объемный);
М - масса теплоносителя;
Q - тепловая энергия;
QИЗ - тепловая энергия, определенная по приборам учета;
V - объем;
Т - время.
ρ - плотность
Индексы
1 - подающий трубопровод;
2 - обратный трубопровод;
П - подпитка;
К - конденсат;
ХВ - холодная вода;
ГВ - горячая вода;
ГВС - горячее водоснабжение;
ХВС - холодное водоснабжение;
У - утечка теплоносителя;
Ц - циркуляция,
И - источник.
Обозначения в схемах точек отбора
|
|
- температуры; |
|
|
- давления; |
|
|
- расхода |
Оборудование
|
|
- насос; |
|
|
- теплообменник; |
|
|
- элеватор; |
|
|
- трубопровод; |
|
|
- запорное устройство; |
|
|
- отопительный прибор; |
|
|
- обратный клапан. |
Единицы измерений
давление - МПа (кгс/см2);
температура - °С;
удельная энтальпия - ккал/кг (кДж/кг);
масса - т;
плотность - кг/м3;
расход объёмный - м3/ч;
расход массовый - т/ч;
объем - м3;
тепловая энергия - Гкал (ГДж; МВт·ч);
тепловая мощность - Гкал/ч (ГДж/ч; МВт);
время - час, сутки
СОДЕРЖАНИЕ