Automatic valves for regulation of temperature in heating devices of systems of water heating of buildings. General specifications

МЕЖГОСУДАРСТВЕННЫЙ СОВЕТ ПО СТАНДАРТИЗАЦИИ, МЕТРОЛОГИИ И СЕРТИФИКАЦИИ
(МГС)

INTERSTATE COUNCIL FOR STANDARDIZATION, METROLOGY AND CERTIFICATION
(ISC)

МЕЖГОСУДАРСТВЕННЫЙ
СТАНДАРТ

ГОСТ
30815-
2019

ТЕРМОРЕГУЛЯТОРЫ АВТОМАТИЧЕСКИЕ
ОТОПИТЕЛЬНЫХ ПРИБОРОВ СИСТЕМ
ВОДЯНОГО ОТОПЛЕНИЯ ЗДАНИЙ

Общие технические условия

Москва

Стандартинформ

2019

Предисловие

Цели, основные принципы и общие правила проведения работ по межгосударственной стандартизации установлены ГОСТ 1.0 «Межгосударственная система стандартизации. Основные положения» и ГОСТ 1.2 «Межгосударственная система стандартизации. Стандарты межгосударственные, правила и рекомендации по межгосударственной стандартизации. Правила разработки, принятия, обновления и отмены»

Сведения о стандарте

1 РАЗРАБОТАН Акционерным обществом «Центр методологии нормирования и стандартизации в строительстве» (АО «ЦНС»)

2 ВНЕСЕН Федеральным агентством по техническому регулированию и метрологии

3 ПРИНЯТ Межгосударственной научно-технической комиссией по стандартизации, техническому нормированию и сертификации в строительстве (протокол от 30 апреля 2019 г. № 118-П)

За принятие проголосовали:

Краткое наименование страны
по МК (ИСО 3166) 004-97

Код страны по
МК (ИСО 3166) 004-97

Сокращенное наименование национального
органа по стандартизации

Беларусь

BY

Госстандарт Республики Беларусь

Киргизия

KG

Кыргызстандарт

Россия

RU

Росстандарт

Таджикистан

TJ

Таджикстандарт

Узбекистан

UZ

Узстандарт

4 Приказом Федерального агентства по техническому регулированию и метрологии от 31 октября 2019 г. № 849-ст межгосударственный стандарт ГОСТ 30815-2019 введен в действие в качестве национального стандарта Российской Федерации с 1 июня 2020 г.

5 ВЗАМЕН ГОСТ 30815-2002

Информация о введении в действие (прекращении действия) настоящего стандарта и изменений к нему на территории указанных выше государств публикуется в указателях национальных стандартов, издаваемых в этих государствах, а также в сети Интернет на сайтах соответствующих национальных органов по стандартизации.

В случае пересмотра, изменения или отмены настоящего стандарта соответствующая информация будет опубликована на официальном интернет-сайте Межгосударственного совета по стандартизации, метрологии и сертификации в каталоге «Межгосударственные стандарты»

Содержание

1 Область применения. 3

2 Нормативные ссылки. 3

3 Термины, определения и обозначения. 4

4 Типы и основные размеры.. 5

5 Технические требования. 7

5.1 Основные характеристики. 7

5.2 Требования надежности. 7

5.3 Рабочие характеристики. 8

5.4 Долговечность и температурная устойчивость. 9

5.5 Требования к материалам.. 9

5.6 Комплектность. 9

5.7 Маркировка. 10

5.8 Упаковка. 10

5.9 Требования безопасности и охрана окружающей среды.. 11

6 Правила приемки. 11

7 Методы контроля (испытаний) 12

7.1 Аппаратура для испытаний. 12

7.2 Определение характеристик терморегуляторов. 15

7.3 Построение теоретических кривых. 16

7.4 Испытание механических свойств. 17

7.5 Определение рабочих характеристик. 20

7.6 Испытание на долговечность и температурную устойчивость. 23

7.7 Определение размеров и визуальный контроль. 24

8 Транспортирование и хранение. 24

9 Указания по эксплуатации. 24

10 Гарантии изготовителя. 24

Введение

Настоящий стандарт устанавливает нормы для изготовления двухходовых термостатических регуляторов для отопительных приборов. Автоматические терморегуляторы, представленные в настоящем стандарте, работают в условиях предварительной настройки или без нее при температуре теплоносителя до 120 °С и номинальном давлении до 1,0 МПа включительно.

Использование индивидуального автоматического регулирования теплоотдачи отопительных приборов путем применения терморегуляторов является частью комплексной программы «Энергосбережение» в зданиях массового и индивидуального строительства. Экономическая эффективность применения автоматического терморегулятора подтверждена многолетним отечественным и мировым опытом. Терморегуляторы в системах отопления позволяют автоматически поддерживать температуру воздуха в помещении на заданном уровне с точностью до 1 °С. Терморегуляторы могут быть установлены в одно- или двухтрубных системах отопления строящихся или существующих зданий различных этажности и назначения.

ГОСТ 30815-2019

МЕЖГОСУДАРСТВЕННЫЙ СТАНДАРТ

ТЕРМОРЕГУЛЯТОРЫ АВТОМАТИЧЕСКИЕ ОТОПИТЕЛЬНЫХ ПРИБОРОВ
СИСТЕМ ВОДЯНОГО ОТОПЛЕНИЯ ЗДАНИЙ

Общие технические условия

Automatic valves for regulation of temperature in heating devices of systems of water heating of buildings.
General specifications

Дата введения - 2020-06-01

1 Область применения

Настоящий стандарт распространяется на автоматические терморегулирующие клапаны (далее - терморегуляторы), работающие без использования постороннего источника энергии (прямого действия), предназначенные для регулирования тепловой мощности отопительных приборов в системах водяного отопления зданий и сооружений.

2 Нормативные ссылки

В настоящем стандарте использованы нормативные ссылки на следующие межгосударственные стандарты:

ГОСТ 2.601 Единая система конструкторской документации. Эксплуатационные документы

ГОСТ 12.2.063 Арматура трубопроводная. Общие требования безопасности

ГОСТ 166 (ИСО 3599-76) Штангенциркули. Технические условия

ГОСТ 427 Линейки измерительные металлические. Технические условия

ГОСТ 613 Бронзы оловянные литейные. Марки

ГОСТ 2991 Ящики дощатые неразборные для грузов массой до 500 кг. Общие технические условия

ГОСТ 5959 Ящики из листовых древесных материалов неразборные для грузов массой до 200 кг. Общие технические условия

ГОСТ 10589 Полиамид 610 литьевой. Технические условия

ГОСТ 14192 Маркировка грузов

ГОСТ 15150 Машины, приборы и другие технические изделия. Исполнения для различных климатических районов. Категории, условия эксплуатации, хранения и транспортирования в части воздействия климатических факторов внешней среды

ГОСТ 15527 Сплавы медно-цинковые (латуни), обрабатываемые давлением. Марки

ГОСТ 17711 Сплавы медно-цинковые (латуни) литейные. Марки

ГОСТ 24856 Арматура трубопроводная. Термины и определения

ГОСТ 26663 Пакеты транспортные. Формирование с применением средств пакетирования. Общие технические требования

ГОСТ 26996 Полипропилен и сополимеры пропилена. Технические условия

ГОСТ 33756 Упаковка потребительская полимерная. Общие технические условия

ГОСТ 33781 Упаковка потребительская из картона, бумаги и комбинированных материалов. Общие технические условия

Примечание - При пользовании настоящим стандартом целесообразно проверить действие ссылочных стандартов и классификаторов на официальном интернет-сайте Межгосударственного совета по стандартизации, метрологии и сертификации (www.easc.by) или по указателям национальных стандартов, издаваемым в государствах, указанных в предисловии, или на официальных сайтах соответствующих национальных органов по стандартизации. Если на документ дана недатированная ссылка, то следует использовать документ, действующий на текущий момент, с учетом всех внесенных в него изменений. Если заменен ссылочный документ, на который дана датированная ссылка, то следует использовать указанную версию этого документа. Если после принятия настоящего стандарта в ссылочный документ, на который дана датированная ссылка, внесено изменение, затрагивающее положение, на которое дана ссылка, то это положение применяется без учета данного изменения. Если ссылочный документ отменен без замены, то положение, в котором дана ссылка на него, применяется в части, не затрагивающей эту ссылку.

3 Термины, определения и обозначения

3.1 Термины и определения

В настоящем стандарте применены термины по ГОСТ 24856, а также следующие термины с соответствующими определениями:

3.1.1 терморегулятор (терморегулирующий клапан): Вид трубопроводной арматуры, конструктивно выполненной в виде регулирующего клапана, предназначенный для поддержания заданного уровня температуры воздуха путем автоматического регулирования количества протекающего через клапан теплоносителя.

3.1.2 кривые открытия и закрытия: Графическое представление величины потока теплоносителя как функции температуры при движении клапана в направлении открытия и закрытия при постоянном перепаде давлений на клапане и неизменяемом положении рукоятки установки температуры.

3.1.3 гистерезис терморегулятора: Разность температур между точками на кривых открытия и закрытия, полученных при номинальном потоке теплоносителя.

3.1.4 влияние статического давления: Разность температур между соответствующими точками на двух кривых закрытия, полученных при разных статических давлениях и одной величине потока теплоносителя.

3.1.5 влияние перепада давлений: Разность температур между точками на теоретических прямых закрытия, полученная при различных перепадах давления теплоносителя на клапане.

3.1.6 влияние изменения температуры теплоносителя: Разность температур на кривых закрытия, эквивалентная отклонению величины потока, вызванная изменением температуры теплоносителя, проходящей через клапан.

3.1.7 влияние окружающей температуры на работу терморегулятора с дистанционным датчиком: Разность температур между соответствующими точками на кривых открытия при одинаковой величине потока, полученная как при равных температурах встроенной и выносной частей датчика, так и при разных температурах.

3.1.8 время срабатывания терморегулятора: Время, необходимое для достижения требуемого изменения величины потока теплоносителя при изменении температуры воздуха.

3.1.9 температура датчика: Температура датчика, равная при испытаниях температуре воды в ванне или воздуха в воздушной камере.

3.1.10 теоретическая прямая: Прямая линия, проходящая через точки 0,5gms и 0,25gms на кривой открытия или закрытия.

3.1.11 точка S: Точка пересечения теоретической прямой с осью абсцисс графика регулирования, соответствующая gт = 0.

3.1.12 партия: Число изделий одного типа, изготовленных из одной марки сырья, по одной и той же технологической документации, одновременно предъявляемых на приемку, но не более сменной выработки.

3.2 Обозначения

В настоящем стандарте применены следующие обозначения:

gт - величина потока теплоносителя;

gmN - номинальная величина потока для промежуточного положения рукоятки установки температуры;

gm max - максимально достигаемая величина потока при перепаде давлений 0,1 МПа;

gms - величина потока, достигаемая при температуре (S - 2) °С и перепаде давлений 0,01 МПа при всех возможных положениях рукоятки установки температуры;

gms max - величина потока при максимальном положении рукоятки установки температуры;

gms min - величина потока при минимальном положении рукоятки регулятора температуры;

gmx1, gmx2 - вспомогательные значения величины потока для измерения времени срабатывания;

ts - температура датчика, соответствующая gms, °С;

ts max - температура датчика при максимальном положении рукоятки установки температуры, °С;

ts min - температура датчика при минимальном положении рукоятки установки температуры, °С;

te, td - температура датчика при gm = 0 на кривой открытия или закрытия соответственно;

ΔР - перепад давлений теплоносителя на входе и выходе из регулирующего клапана, МПа.

4 Типы и основные размеры

4.1 Типы терморегуляторов и их наименование должны соответствовать указанным на рисунке 1 и в таблице 1.

а - терморегулятор со встроенным регулятором температуры и датчиком; б - терморегулятор со встроенным регулятором
температуры и дистанционным датчиком; в - терморегулятор с дистанционным датчиком, который объединен с регулятором
температуры; г - терморегулятор с дистанционным датчиком и отдельно расположенным регулятором температуры

Рисунок 1 - Типы регуляторов температуры

Таблица 1

Тип

Наименование

Т1

Терморегулятор со встроенным регулятором температуры и датчиком

Т2

Терморегулятор со встроенным регулятором температуры и дистанционным датчиком

Т3

Терморегулятор с дистанционным датчиком, который объединен с регулятором температуры

Т4

Терморегулятор с дистанционным датчиком и отдельно расположенным регулятором температуры

4.2 Схема одного из конструктивных вариантов исполнения терморегулятора со встроенными регулятором температуры и датчиком приведена на рисунке 2. В корпусе клапана для двухтрубных систем отопления должен быть встроен механизм предварительной гидравлической настройки.

1 - регулятор температуры; 2 - датчик; 3 - рукоятка установки температуры; 4 - шкала выбора температуры;
5 - соединительная гайка; 6 - присоединительный патрубок; 7 - накидная гайка; 8 - затвор; 9 - седло клапана;
10 - передаточный шток; 11 - уплотнение; 12 - клапан

Рисунок 2 - Принципиальная схема конструкции терморегулятора
(со встроенным регулятором температуры и датчиком)

4.3 Конструкция и материал рукояток терморегуляторов должны исключать ее нагрев на поверхности более 45 °С.

4.4 Типы клапанов - проходной и угловой приведены на рисунке 3. Кроме указанных, клапаны могут быть трехосевые правого и левого исполнений.

Допускаются другие типы конструкций клапанов, в том числе встроенные в отопительные приборы, обеспечивающие требования настоящего стандарта.

а - угловой терморегулятор; б - проходной терморегулятор с уплотнением

Рисунок 3 - Типы клапанов

4.5 Условное обозначение терморегулятора состоит из: обозначения типа регулятора температуры (см. таблицу 1); значения условного диаметра клапана; типа клапана и его разновидности в зависимости от системы отопления (о - однотрубная, д - двухтрубная) и обозначения настоящего стандарта.

Тип клапана обозначается буквой: У - угловой; П - проходной и А - трехосевой.

Примеры условных обозначений:

терморегулятор номинальным диаметром DN 15 мм для однотрубной системы отопления, с проходным клапаном, со встроенными регулятором температуры и датчиком

Терморегулятор Т1-15-По ГОСТ 30815-2019

терморегулятор номинальным диаметром DN 20 мм для двухтрубной системы отопления, с угловым клапаном и дистанционным датчиком

Терморегулятор Т2-20-Уд ГОСТ 30815-2019

5 Технические требования

5.1 Основные характеристики

5.1.1 Терморегуляторы предназначены для работы в следующих условиях:

- параметры теплоносителя: избыточное рабочее давление - до 1,0 МПа включительно, температура - до 120 °С;

- параметры окружающей среды: температура от 5 °С до 45 °С, относительная влажность от 30 % до 80 %.

5.1.2 Краны следует изготовлять в соответствии с требованиями настоящего стандарта по конструкторской и технологической документации, утвержденной в установленном порядке.

5.2 Требования надежности

5.2.1 Терморегуляторы должны выдерживать испытательное давление не менее 1,5 МПа без утечки в соединениях и сборных элементах корпуса клапана терморегулятора.

5.2.2 Замену уплотнения штока клапана следует осуществлять без спуска воды из системы, в которой установлен терморегулятор.

5.2.3 Корпус клапана должен выдерживать нагрузку на изгиб без разрушений, появления трещин, сколов и деформаций.

5.2.4 Рукоятка регулятора температуры должна быть прочной при испытании на вращение и изгиб.

5.2.5 Крутящий момент на рукоятке управления терморегулятора при открытии и закрытии не должен превышать 2,0 Н м.

5.3 Рабочие характеристики

5.3.1 Номинальная величина потока теплоносителя, соответствующая величине потока при температуре (S - 2) °С, указанная изготовителем и определенная при испытаниях, не должна отличаться более чем на 10 % - для величины потока более 33 кг/ч и на 3 кг/ч - для величины потока менее или равного 33 кг/ч.

Величина потока, соответствующая величине потока при температуре (S - 1) °С, не должна превышать 70 % величины номинального потока.

5.3.2 Величина потока теплоносителя при минимальном и максимальном положениях рукоятки регулятора температуры gms должна иметь следующие пределы:

- при максимальном положении gms max ≥ 0,8gmN;

- при минимальном положении 1,20gmN ≥ gms min 0,5 gmN.

5.3.3 Величина потока теплоносителя для термостатического клапана с предварительной гидравлической настройкой в промежуточном положении между минимальной и максимальной позициями регулятора температуры не должна отклоняться от значений, заданных изготовителем и указанных в 5.3.1.

5.3.4 Разность температур на кривых открытия и закрытия при изменении перепада давлений на клапане более чем 0,01 МПа не должна превышать 1 °С.

5.3.5 Разность температур на кривых закрытия клапана при изменении статического давления от 0,01 до 1,0 МПа при прочих равных условиях не должна превышать 1 °С.

5.3.6 Гистерезис терморегулятора не должен превышать 1 °С (см. рисунок 4).

а - кривая открытия; б - кривая закрытия; в - теоретическая характеристика; г - значение гистерезиса;
td - температура закрытия терморегулятора; te - температура открытия терморегулятора; точка
S - теоретическая температура закрытия (открытия)

Рисунок 4 - Графическая характеристика регулирования

5.3.7 Разница температур между точкой S и температурой закрытия td или открытия te клапана не должна превышать 0,8 °С.

5.3.8 Разность температур на кривых открытия клапана с дистанционным датчиком и встроенным датчиком при промежуточном положении рукоятки не должна превышать 1,5 °С.

5.3.9 Влияние температуры воды (теплоносителя) при ее изменении на 30 °С на величину потока не должно превышать:

- 1,5 °С - для терморегуляторов со встроенным датчиком температуры;

- 0,75 °С - для терморегуляторов с дистанционным датчиком температуры.

5.3.10 Время срабатывания не должно превышать 40 мин.

5.3.11 Направление изменения величины потока при ручном регулировании с помощью защитного колпачка должно быть обозначено маркировкой. Различие в величине потока, выраженное через изменение температуры, определенное по 7.5.13, должно быть в пределах 0,8 °С и 1,2 °С.

5.3.12 Температура датчика ts при минимальном и максимальном положениях рукоятки регулятора температуры, определенная при gms max и gms min, должна быть:

- ts max ≤ 32 °С - при максимальном положении рукоятки;

- 5 °С ≤ ts min ≤ 12 °С - при минимальном положении рукоятки.

5.4 Долговечность и температурная устойчивость

5.4.1 Значения температуры датчика при номинальном потоке до и после проведения испытания терморегулятора на механическую стойкость в течение не менее 5000 циклов вращения рукоятки регулятора температур не должны отличаться более чем на 2 °С. Изменение величины номинального потока, определенной до и после испытания терморегулятора, не должно превышать 20 %.

5.4.2 Значения температуры датчика при номинальном потоке до и после проведения испытания терморегулятора на температурную устойчивость не должны отличаться более чем на 2 °С. Изменение номинальной величины потока, определенной до и после испытания, не должно превышать 20 %.

5.4.3 Значения температуры датчика при номинальном потоке до и после проведения испытания терморегулятора на сопротивление температурным воздействиям в пределах от минус 20 °С до 50 °С не должны изменяться более чем на 1,5 °С. Изменение номинальной величины потока, определенной до и после испытания, не должно превышать 20 %.

5.5 Требования к материалам

5.5.1 Корпус терморегулятора и другие металлические детали, соприкасающиеся с теплоносителем, следует изготовлять из латуни по ГОСТ 17711, ГОСТ 15527 или бронзы по ГОСТ 613, уплотнения - из фторопластовых уплотнительных материалов по действующим нормативным документам, рукоятки - из пластических масс: полипропилена по ГОСТ 26996, полиамида по ГОСТ 10589, полистиролов со стальными закладными деталями для жесткого соединения со шпинделем по действующим нормативным документам.

5.5.2 Допускается применение других материалов, обеспечивающих необходимые прочностные и потребительские свойства.

5.6 Комплектность

5.6.1 Терморегуляторы поставляют комплектно. В комплект входят регулятор температуры, клапан и инструкция по монтажу и эксплуатации.

5.6.2 Партия терморегуляторов, отгружаемых одному потребителю (по одному товарному документу), должна сопровождаться эксплуатационной документацией по ГОСТ 2.601.

5.6.3 В паспорте должны быть указаны:

- наименование терморегулятора;

- наименование изготовителя, его товарный знак и адрес;

- наименование страны-изготовителя;

- условное обозначение терморегулятора;

- комплектность;

- срок службы и гарантия изготовителя;

- дата выпуска или отгрузки;

- обозначение настоящего стандарта, по которому изготовлен терморегулятор;

- заводской (серийный) номер терморегулятора (может быть выполнен в виде штрихового кода);

- диапазон настройки температур;

- минимально допустимое статическое давление теплоносителя;

- минимально допустимый перепад давлений на клапане;

- номинальная величина потока;

- максимально допустимая температура теплоносителя (если она менее 120 °С);

- гидравлические характеристики клапана, в том числе для клапана с предварительной настройкой;

- назначение защитного колпачка;

- для терморегулятора с предварительной настройкой параметров - индикация положения предварительной настройки и соответствующая ему величина потока.

5.6.4 Допускается совмещать паспорт с инструкцией по монтажу и эксплуатации.

5.7 Маркировка

5.7.1 Терморегуляторы подлежат маркировке.

5.7.2 На наружной поверхности терморегулятора должны быть указаны:

- тип терморегулятора по таблице 1;

- наименование изготовителя или его товарный знак;

- наименование страны-изготовителя;

- дата изготовления;

- направление потока теплоносителя;

- давление рабочее Рр;

- номинальный диаметр DN.

5.7.3 На регуляторе температуры должны быть указатели потребительского регулирования в виде градуировки положений, соответствующей его паспортным характеристикам.

5.7.4 Допускается маркировку товарного знака изготовителя указывать на рукоятке регулятора температуры.

Место и способ нанесения маркировки определяет изготовитель.

5.7.5 Маркировка должна быть прочной, сохраняться в течение всего срока службы терморегулятора.

5.7.6 При маркировке терморегулятора должны быть соблюдены требования нормативных документов государств, проголосовавших за принятие настоящего стандарта и устанавливающих порядок маркирования продукции информацией на государственном языке.

5.7.7 Упакованные изделия должны иметь транспортную маркировку в соответствии с ГОСТ 14192.

5.7.8 На ящиках с терморегуляторами несмываемой краской или на этикетке, наклеенной на ящик влагостойким клеем, должно быть указано:

- наименование изготовителя;

- условное обозначение типа терморегулятора;

- число терморегуляторов в ящике;

- масса брутто ящика, кг;

- год и месяц изготовления.

5.7.9 На мешках и пакетах с комплектующими деталями должно быть указано: «Комплектующие детали для терморегуляторов типа...».

5.8 Упаковка

5.8.1 Упаковку терморегуляторов осуществляют в любые виды деревянной тары по ГОСТ 2991 или ГОСТ 5959 (в том числе ящики, бывшие в употреблении), полимерной упаковки по ГОСТ 33756 или картонной упаковки по ГОСТ 33781.

При этом тара может быть сформирована в транспортные пакеты по ГОСТ 26663 с указанием массы и размеров пакетов по согласованию с транспортными организациями.

5.8.2 Упаковка должна обеспечивать сохранность терморегуляторов и их рукояток от механических повреждений при погрузочно-разгрузочных и транспортных операциях.

При поставке терморегуляторов в торговую сеть их упаковывают поштучно.

5.8.3 Масса брутто ящика не должна превышать 50 кг.

5.9 Требования безопасности и охрана окружающей среды

5.9.1 Терморегуляторы при производстве и эксплуатации должны соответствовать ГОСТ 12.2.063.

6 Правила приемки

6.1 Соответствие показателей качества терморегуляторов в процессе производства нормируемым показателям, указанным в стандарте, и требованиям технологической документации устанавливают по результатам входного, операционного и приемочного контроля.

6.2 Терморегуляторы следует подвергать приемо-сдаточным, периодическим и типовым испытаниям.

6.3 На приемо-сдаточные испытания терморегуляторы следует предъявлять партиями. В состав партии включают терморегуляторы одного типоразмера, сдаваемые одновременно и сопровождаемые одним документом о качестве. Размер партии определяют заказом.

6.3.1 Приемку допускается осуществлять только после подтверждения соответствия партии терморегуляторов требованиям настоящего стандарта при приемо-сдаточных испытаниях.

6.3.2 При приемо-сдаточных испытаниях терморегуляторы проверяют:

- на соответствие требованиям 5.2.1, 5.5 и 5.4.3 - каждый терморегулятор в партии;

- на соответствие требованиям 5.2.2, 5.3.1 - 5.3.12 и 5.6 - выборку терморегуляторов, отобранных из партии методом случайного отбора, и число терморегуляторов в выборке с дефектом по таблице 2.

Таблица 2

Объем, шт.

Браковочное число Re

партии терморегуляторов

выборки

До 25

5

0

От 26 до 90

8

1

От 91 до 280

13

1

От 281 до 500

20

2

От 501 до 1200

32

3

От 1201 до 3200

50

4

От 3201 до 10000

80

6

6.3.3 Партию терморегуляторов принимают, если в выборке нет дефектных терморегуляторов или их число менее браковочного, указанного в таблице 2.

6.3.4 При получении неудовлетворительных результатов приемо-сдаточных испытаний хотя бы по одному показателю партию бракуют или проводят повторные испытания на удвоенной выборке. При получении неудовлетворительных результатов повторных приемо-сдаточных испытаний по данному показателю партию терморегуляторов бракуют. Для партии терморегуляторов, не принятой в результате выборочного контроля, допускается применять сплошной контроль по тем показателям, по которым партия не была принята.

В случае неудовлетворительных результатов повторной проверки партия терморегуляторов приемке не подлежит.

6.3.5 Оформление результатов приемо-сдаточных испытаний и порядок допуска терморегуляторов к отгрузке устанавливают внутренними документами изготовителя.

6.4 Не реже одного раза в три года следует проводить периодические испытания терморегуляторов на соответствие требованиям 5.2.3, 5.2.4 и 5.4.

При получении неудовлетворительных результатов периодических испытаний хотя бы по одному показателю по нему проводят повторные испытания на удвоенной выборке. При получении неудовлетворительных результатов повторных периодических испытаний их переводят в категорию приемо-сдаточных испытаний до получения положительных результатов по данному показателю.

6.5 При постановке продукции на производство, внесении изменений в конструкцию терморегуляторов, технологию их изготовления или при изменении сырья, которые могут повлиять на технические и эксплуатационные характеристики терморегуляторов, следует провести типовые испытания на соответствие требованиям раздела 5.

7 Методы контроля (испытаний)

7.1 Аппаратура для испытаний

7.1.1 Для получения гидравлических характеристик терморегулятора применяют установку, показанную на рисунке 5.

1 - испытуемый образец; 2 - точки измерения перепада давлений; 3 - манометр; 4 - регулятор перепада давлений;
5 - циркуляционный насос; 6 - нагревательный элемент; 7 - регулятор температуры воды циркуляционного контура;
8 - графопостроитель (х - температура, у - величина потока); 9 - устройство для измерения потока;
10, 11 - датчики температуры; 12 - устройство поддержания заданного статического давления; 13 - указатель температуры

Рисунок 5 - Схема установки для определения гидравлических характеристик терморегулятора

Погрешность измерения потока должна составлять:

- ± 3 % измеряемой величины - при потоке более 33 кг/ч;

- ± 1 % - при потоке менее 33 кг/ч.

Погрешность измерения перепада давлений должна составлять не более 1 % измеряемой величины.

В испытуемом клапане обеспечивают поддержание перепада давлений между 0,01 и 0,06 МПа с погрешностью ± 2 %. Постоянное статическое давление на входе должно быть 0,1 или 1,0 МПа с погрешностью ± 2 %.

Измерение температуры воды проводят на входе в клапан (позиция 11, рисунок 5).

Необходимо поддерживать постоянную температуру воды в пределах от 50 °С до 80 °С с погрешностью ± 0,2 °С.

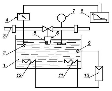
7.1.2 Устройство для проведения испытаний терморегулятора в воде

Для испытания терморегуляторов в воде необходимо использовать установку, изображенную на рисунке 6. Датчик температуры должен находиться в постоянно перемешиваемой воде. Установка должна иметь устройство плавного изменения температуры воды со скоростью ~3 °С/ч. Температуру воды следует измерять с погрешностью ± 0,2 °С, а колебания температуры следует измерять с погрешностью не более 0,03 °С.

1 - ванна с водой; 2 - датчик температуры; 3 - труба циркуляционного контура; 4 - прибор для измерения температуры;
5 - датчик терморегулятора; 6 - регулятор температуры; 7 - устройство для обеспечения постоянного перемешивания воды в
ванне; 8 - графопостроитель температурных кривых; 9 - датчик температуры воды в ванне; 10 - регулятор температуры воды;
11 - охладитель воды; 12 - нагреватель воды; Т - расчетная температура (температура стенки корпуса арматуры, равная
максимальному среднеарифметическому значению температур на его наружной и внутренней поверхностях в одном сечении
при нормальных условиях эксплуатации)

Рисунок 6 - Принципиальная схема устройства для проведения испытаний
терморегулятора в воде

Для испытаний терморегулятора с дистанционным датчиком следует использовать две водяные ванны.

7.1.3 Устройство для проведения испытаний терморегулятора в воздушном потоке

Для проведения испытаний в воздушном потоке используют два воздушных канала площадью поперечного сечения не менее 0,36 м2 (см. рисунок 7). Терморегулятор устанавливают в середине одного из каналов, причем ось регулятора температур со встроенным датчиком должна быть расположена горизонтально. Установку терморегуляторов с дистанционным управлением осуществляют по инструкции изготовителя.

1 - установка для получения равномерного профиля потока воздуха и для генерации турбулентности;
2 - измеритель температуры; 3 - испытуемый образец; 4 - прибор для измерения перепада давлений;
5 - калиброванный расходомер; 6 - нагреватель; 7 - циркуляционный контур воды для изменения температурного режима;
8 - вентилятор

Рисунок 7 - Принципиальная схема устройства для проведения испытаний
в воздушном потоке

Обтекание терморегулятора воздухом проводят снизу вверх. Конструкция устройства должна обеспечивать быстрое перемещение терморегулятора из одного канала в другой. Внутренняя стенка канала и датчик терморегулятора должны быть защищены от воздействия теплового излучения. Распределение температуры и скоростей в канале измерения должно быть равномерным в пределах 80 % площади поперечного сечения канала.

Все заданные величины воздушного потока контролируют во время испытания измерительными приборами. Температуру воздуха следует поддерживать на заданном уровне с погрешностью ± 0,1 °С. Трубы, подводящие теплоноситель к терморегулятору, должны быть теплоизолированы и не должны находиться в воздушном потоке перед терморегулятором. Колебания температуры воздуха следует измерять с максимальной погрешностью 0,03 °С.

Поток воздуха должен быть турбулентным. Среднее значение скорости воздуха устанавливают в пределах 0,1 - 0,15 м/с. Стандартное отклонение, рассчитанное исходя из изменения скоростей воздуха в воздушном канале статистическим методом и сопоставленное с заданной скоростью воздуха, или степень турбулентности потока должны быть в пределах 30 % - 50 %.

7.2 Определение характеристик терморегуляторов

7.2.1 Характеристики терморегуляторов определяются по кривым 1 - 7 на рисунке 8. Эти кривые строят на основании данных испытаний контрольно-измерительным оборудованием по 7.1.1 и 7.1.2.

1 - кривая открытия при минимальном положении рукоятки регулятора температуры; 2 - кривая открытия при максимальном
положении рукоятки регулятора температуры; 3 - кривая открытия в промежуточном положении рукоятки регулятора температуры;
4 - кривая закрытия в промежуточном положении рукоятки регулятора температуры; 5 - кривая открытия терморегулятора
с дистанционным датчиком и промежуточным положением рукоятки регулятора температуры; 6 - кривая закрытия терморегулятора
в промежуточном положении рукоятки регулятора температуры и при перепаде давлений более чем 0,01 МПа; 7 - кривая
закрытия терморегулятора в промежуточном положении рукоятки регулятора температуры и статическим давлением 1,0 МПа;
В - гистерезис; Г - влияние перепада давлений; Д - влияние статического давления; Е - разница температуры датчика в
минимальном и максимальном положении регулятора; Ж - влияние температуры окружающей среды на терморегулятор с
дистанционным управлением

Рисунок 8 - Характеристики терморегуляторов

Измерения следует проводить при статическом давлении перед терморегулятором 0,1 МПа ± 10 % и при перепаде давлений 0,01 МПа ± 2 %. Температура воды, протекающей через терморегулятор, должна составлять (50 ± 2) °С. Изменение температуры в водяной ванне не должно меняться более чем на 3 °С/ч.

Для всех кривых, полученных в промежуточном положении рукоятки регулятора температуры, это промежуточное положение должно быть установлено в процессе закрытия потока.

7.2.2 Кривая открытия при минимальном и максимальном положениях рукоятки регулятора температуры (кривые 1 и 2 соответственно)

Устанавливают рукоятку регулятора температуры в минимальное положение. Начиная с температуры выше температуры открытия на 2 °С, постепенно понижают температуру окружающей среды датчика на 3 °С ниже температуры открытия и вычерчивают кривую открытия. Далее, повернув рукоятку регулятора в максимальное положение, повторяют процедуру, описанную выше.

7.2.3 Кривая открытия в промежуточном положении рукоятки регулятора температуры (кривая 3)

Устанавливают промежуточное положение рукоятки регулятора температуры, которое соответствует температуре открытия в диапазоне от 20 °С до 24 °С. Начиная с температуры выше температуры открытия на 2 °С, постепенно уменьшают температуру датчика на 6 °С ниже температуры открытия и вычерчивают кривую открытия.

7.2.4 Кривая закрытия в промежуточном положении рукоятки регулятора температуры (кривая 4)

При том же самом положении рукоятки регулятора температуры, начиная с температуры на 4 °С ниже температуры открытия, постепенно увеличивают температуру выше температуры закрытия на 1 °С и вычерчивают кривую закрытия.

7.2.5 Кривая открытия терморегулятора с дистанционным датчиком в промежуточном положении рукоятки регулятора температуры (кривая 5)

При неизменном положении рукоятки регулятора температуры опускают датчики с передаточной трубкой длиной 1 м во вторую ванну с температурой воды на (10 ± 0,1) °С выше, чем температура при номинальной величине потока. Оставшуюся часть передаточной трубки и регулятор температуры погружают в первую ванну.

Начиная с температуры выше температуры открытия на 2 °С, уменьшают температуру датчика на 3 °С ниже температуры открытия и вычерчивают кривую открытия.

7.2.6 Кривая закрытия терморегулятора в промежуточном положении рукоятки регулятора температуры и при перепаде давлений более чем 0,01 МПа (кривая 6)

Для терморегуляторов со встроенным датчиком температуры вычерчивают кривую закрытия при перепаде давлений 0,06 МПа ± 2 % сразу после измерения для построения кривой 4 по 7.2.4 и тем же методом. Для терморегуляторов с дистанционным датчиком вычерчивают кривую закрытия по 7.2.5.

Если максимально допустимый перепад давлений, указанный изготовителем, менее чем 0,06 МПа, то испытание проводят при максимальном давлении, указанном изготовителем.

7.2.7 Кривая закрытия терморегулятора в промежуточном положении рукоятки регулятора температуры и при статическом давлении 1,0 МПа (кривая 7)

Для построения используют метод, описанный в 7.2.4. Измерения осуществляют сразу после измерения по 7.2.6. Строят кривую закрытия при статическом давлении 1,0 МПа ± 2 %.

7.3 Построение теоретических кривых

Данный расчет проводят для построения кривых открытия или закрытия (рисунок 9).

Рисунок 9 - Расчет теоретической характеристики и точки S

Линейный участок кривой удлиняют до точки пересечения с осью абсцисс gт = 0 (точка 11) или строят касательную в точке перегиба кривой.

Отступив от точки пересечения (11) по оси абсцисс на 2 °С в сторону снижения температуры (точка 21), определяют соответствующую величину потока (точка 31).

Отмечают точки 41 и 51 соответственно составляющие 50 % и 25 % величины потока в точке 31.

Проводят прямую линию через точки 41 и 51 до пересечения с осью абсцисс (точка 61).

Повторяют процедуру, начиная с точки 61 до тех пор, пока на очередном шаге не прекратится прирост значения температуры в точке 6п. Последняя точка и будет точкой S.

Величина потока воды, соответствующая понижению температуры на 2 °С от точки S, равна gms.

Линия, проходящая через последние точки 50 % и 25 % от gms на кривой и через точку S на оси абсцисс, является теоретической кривой.

7.4 Испытание механических свойств

7.4.1 Предел прочности, герметичность клапана (5.2.1) Испытание следует проводить согласно рисунку 10.

Рисунок 10 - Испытание регулирующего клапана на герметичность

Для проведения испытания необходимо затянуть соединительную гайку с усилием, равным крутящему моменту, указанному в таблице 3, и закрыть терморегулятор с противоположной стороны. Крутящий момент для других типов соединений устанавливает изготовитель.

Таблица 3 - Крутящий момент, действующий на соединительную гайку

Номинальный диаметр DN, мм

Размер резьбы, дюйм

Крутящий момент, Н м

10

3/8ʹʹ

40

15

1/2ʹʹ

60

20

3/4ʹʹ

80

25

1ʹʹ

100

Открыв клапан, необходимо установить статическое давление воды 1,5 МПа. Температура воды должна быть (20 ± 10) °С. Время выдержки - одна минута, после чего проверяют наличие утечек через соединения или корпус клапана.

7.4.2 Герметичность уплотнения штока клапана (5.2.2)

Испытание следует проводить по схеме, указанной на рисунке 11. Терморегулятор должен быть закрыт со стороны радиатора и погружен в воду. Давление воздуха должно быть 0,02 МПа ± 10 %. Спустя одну минуту необходимо провернуть шток пять раз и проверить герметичность уплотнения штока клапана.

Рисунок 11 - Испытание герметичности уплотнения штока клапана

7.4.3 Прочность при изгибе корпуса клапана (5.2.3)

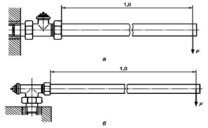
Испытание следует проводить на стенде по рисунку 12. Необходимо затянуть соединительную гайку на трубе длиной 1,0 м в соответствии с данными таблицы 3. Прикладывают силу F к концу трубы и перпендикулярно ее оси в течение 30 с. Сила F равна изгибающему моменту в соответствии с таблицей 4.

а - проходной клапан; б - угловой клапан

Рисунок 12 - Проверка корпуса терморегулятора на изгибающие нагрузки

Таблица 4 - Изгибающие моменты для испытания терморегуляторов

Номинальный диаметр DN, мм

Размер резьбы, дюйм

Изгибающий момент, Н · м

10

3/8ʹʹ

40

15

1/2ʹʹ

120

20

3/4ʹʹ

180

25

1ʹʹ

220

После этого испытания необходимо проверить герметичность по 8.4.1. Остаточная деформация оценке не подлежит.

7.4.4 Испытание регулятора температуры на прочность при вращении (5.2.4)

Испытание регулятора температуры на прочность при вращении следует проводить в соответствии со схемой, показанной на рисунке 13, при температуре воды (90 ± 2) °С и статическом давлении 0,1 МПа в циркуляционном контуре теплоносителя. Спустя 20 мин после начала испытания рукоятку регулятора температуры необходимо повернуть в крайнее минимальное положение. Затем в течение 30 с прикладывают крутящий момент 8 Н м в ту же сторону.

Рисунок 13 - Испытание регулятора температуры на прочность при вращении

После этого проводят аналогичное испытание для крайнего максимального положения рукоятки регулятора температуры.

Регуляторы с дистанционным датчиком должны быть установлены в соответствии с инструкциями изготовителя. В этом случае температура воды не имеет значения.

После проведения этого испытания проводят осмотр регулятора температуры на наличие повреждений (поломки, трещины, постоянные деформации).

7.4.5 Испытание регулятора температуры на прочность при изгибе (5.2.4)

Испытание следует проводить в соответствии со схемой, показанной на рисунке 14, при температуре воды (90 ± 2) °С и статическом давлении 0,1 МПа в трубопроводе. Через 20 мин достигают температурное равновесие. После этого прикладывают силу F = 250 Н в течение 30 с к регулятору температуры перпендикулярно к его оси. Силу прикладывают на расстоянии 10 мм от наиболее удаленного конца при помощи ленты или ремня шириной 20 мм.

Рисунок 14 - Испытание регулятора температуры на прочность при изгибе

После проведения этого испытания проверяют регулятор на наличие повреждений (поломки, трещины, постоянные деформации).

Испытание терморегулятора с дистанционным датчиком следует проводить в соответствии с инструкцией изготовителя. При этом температура воды в трубопроводе не регламентируется.

7.4.6 Крутящий момент (5.2.5) на рукоятке управления терморегулятора при открытии и закрытии, который не должен превышать 2,0 Н м, определяют прибором для измерения крутящего момента.

7.5 Определение рабочих характеристик

7.5.1 Для определения рабочих характеристик используют кривые, построенные в соответствии с 7.2.

7.5.2 Номинальная величина потока при температуре (S - 2) °С и величина потока при температуре (S - 1) °С (5.3.1)

На кривой 3 (рисунок 8) проводят расчет точки S в соответствии с 7.2.2 и величины потока при температурах (S - 2) °С и (S - 1) °С. Величина потока при температуре (S - 2) °С соответствует номинальному потоку.

7.5.3 Величина потока теплоносителя при минимальном и максимальном положениях рукоятки регулятора температур (5.3.2)

Используют метод, описанный в 7.2.2. Величину потока при температуре (S - 2) °С (gms min и gms max) определяют по кривым 1 и 2 (см. рисунок 8).

7.5.4 Определение максимальной величины потока

Измерение величины потока проводят при промежуточном положении рукоятки регулятора температуры с температурой датчика (2 ± 1) °С и перепаде давлений 0,01 МПа ± 2 %.

После этого сравнивают наибольшую величину потока, полученную по кривой 3 (см. рисунок 8), с определенной выше.

Наибольшее значение из них - максимальная величина потока.

7.5.5 Величина потока для терморегуляторов с предварительной настройкой (5.3.3)

Для терморегуляторов с предварительной настройкой строят кривую 3 (см. рисунок 8) для каждой отдельной позиции настройки. Если регулятор имеет более трех позиций, то испытания следует проводить только для максимальной, минимальной и одной произвольной позиций.

Характерная величина потока - это величина потока при температуре (S - 2) °С.

7.5.6 Влияние перепада давлений (5.3.4) представлено как разность температур Г между точками S для теоретических кривых закрытия 4 и 6 на рисунке 8.

7.5.7 Влияние статического давления (5.3.5) представлено как разность температур Д между кривыми закрытия 4 и 7 на рисунке 8 для номинальных величин потока.

7.5.8 Гистерезис при номинальной величине потока (5.3.6)

Гистерезис представлен как разность температур при номинальном потоке между кривыми открытия и закрытия терморегулятора (кривые 3 и 4), построенными в ходе последовательных испытаний.

7.5.9 Основываясь на кривых (рисунок 4), записывают разницу между ожидаемыми температурами (5.3.7) в точках S и температурой закрытия td или открытия te клапана.

7.5.10 Влияние температуры окружающей среды на терморегуляторы с дистанционным управлением (5.3.8) представлено как разность температуры Ж между точками на кривых 3, 5 рисунка 8 при номинальном потоке.

7.5.11 Оценку влияния температуры воды (5.3.9) проводят на установке согласно 7.1.1 и 7.1.3 и при одном и том же положении рукоятки регулятора температур.

Температура воздуха при испытании в воздушном потоке должна быть установлена не менее чем на 6 °С ниже температуры закрытия. Затем температура воздуха должна быть увеличена так, чтобы поток воды через терморегулятор составлял от 0,9 до 1,2 номинального потока в состоянии устойчивости. После этого измеряют величину потока и отмечают ее на кривой закрытия 4. Увеличивают температуру воды, проходящей через терморегулятор, до 70 °С и установившееся состояние выдерживают. В течение времени достижения равновесия температура воздуха не должна изменяться, но может быть повышена не более чем на 0,2 °С. Измеренную величину потока отмечают на кривой закрытия 4 (см. рисунок 15). Величина потока должна быть не менее 0,1 gmN. В противном случае необходимо провести испытание с меньшим увеличением температуры воды.

Рисунок 15 - Построение процесса влияния температуры воды на кривой закрытия 4 (по рисунку 8)

Зная разницу температур (t2 - t1) и повышение температуры воздуха Δt1, влияние температуры определяют по следующему выражению

где t1 - температура, снятая с кривой закрытия при низкой температуре воды;

t2 - температура, снятая с кривой закрытия при высокой температуре воды;

Δt1 - повышение температуры воздуха;

Δtw - повышение температуры воды.

7.5.12 Время срабатывания (5.3.10)

Испытание следует проводить на установке, описанной в 7.1.1 и 7.1.3, без изменений положения рукоятки регулятора температуры.

Начиная с температуры на 6 °С ниже температуры закрытия, увеличивают температуру воздуха до тех пор, пока поток не достигнет величины gmx1 (см. рисунок 16). Эта величина должна находиться в пределах от 0,9 до 1,2 номинального потока. Необходимо дождаться установления равновесия.

Рисунок 16 - Построение графика времени срабатывания

Строят точку gmx1 на кривой закрытия 4 (см. рисунок 8). К температуре, которая соответствует этому потоку, прибавляют 1,5 °С. Для полученной температуры определяют величину потока.

Затем увеличивают температуру воздуха с шагом (3 + 0,2) °С и измеряют время τуст, необходимое потоку для достижения величины gmx2 (см. рисунок 16).

7.5.13 Изменение потока воды при помощи предохранительного колпачка (5.3.11)

Необходимо заменить регулятор температуры на защитный колпачок. Устанавливают величину потока в диапазоне 0,9 - 1,2 номинального потока при перепаде давлений 0,01 МПа. Величину потока следует регулировать в направлении закрытия. Отмечают положение колпачка, соответствующее установленному потоку. Затем колпачком регулируют поток в соответствии с инструкцией изготовителя так, чтобы он соответствовал уменьшению температуры на 1 °С. Измеряют вновь полученную величину потока. На кривой 4 (см. рисунок 8) определяют температуры датчика для этих потоков. Определяют разность температур датчика.

7.6 Испытание на долговечность и температурную устойчивость

7.6.1 Перед испытанием механической стойкости терморегулятора (5.4.1) необходимо построить кривую 3 (см. рисунок 8) и отметить положение рукоятки регулятора температуры, при котором проводят построение кривой 3. Затем устанавливают терморегулятор в устройство, обеспечивающее подачу воды температурой (90 ± 2) °С и статическим давлением 0,1 МПа. Перепад давлений при закрытом положении терморегулятора должен быть 0,06 МПа ± 0,2 %. Вращают рукоятку регулятора температуры в разных направлениях 5000 циклов. Время, затраченное на один поворот, должно быть приблизительно равно 10 с. Рукоятка регулятора не должна доходить до ограничителей. Необходимо соблюдать пятисекундную задержку перед каждой полной перенастройкой. Температура датчика должна быть такой, чтобы были достижимы как полностью открытая, так и полностью закрытая позиции клапана.

После испытаний на механическую стойкость терморегулятор должен быть выдержан как минимум 24 ч в открытом положении при комнатной температуре.

После этого испытания устанавливают регулятор температур в первоначально отмеченное положение и снова строят кривую 3 (см. рисунок 8). Сопоставляют номинальный поток и температуру датчика при номинальном потоке до и после испытаний на механическую долговечность.

7.6.2 Перед проведением испытания терморегулятора на температурную стойкость (5.4.2) необходимо построить кривую 3 (см. рисунок 8). Положение регулятора температуры во время испытаний остается постоянным. Клапан устанавливают в устройстве, рабочий режим которого позволяет осуществить погружение регулятора температуры не менее 5000 циклов попеременно в две ванны с водой температурой (15 ± 1) °С и (25 ± 1) °С. Вода в ваннах не должна содержать примесей, не разрешенных изготовителем. Через клапан не должна проходить вода.

Регулятор температуры должен находиться в каждой ванне не менее 30 с.

При погружении регулятора температуры в ванну с температурой воды 25 °С клапан должен полностью закрыться. При погружении регулятора температуры в ванну с температурой воды 15 °С клапан должен открыться на величину, соответствующую как минимум величине номинального потока воды.

Для достижения этого время выдержки регулятора температуры в ванне должно быть достаточно длительным.

После проведения испытания на теплостойкость терморегулятор должен быть выдержан не менее 24 ч в открытой позиции при комнатной температуре. Затем строят новую кривую 3 (см. рисунок 8) и определяют величину потока и температуру датчика при номинальном потоке до и после испытания на теплостойкость.

7.6.3 Перед испытанием на сопротивление температурным воздействиям (5.4.3) необходимо построить кривую 3 (см. рисунок 8) и отметить положение рукоятки регулятора температур, при котором проводят построение кривой 3. После этого устанавливают рукоятку регулятора температур в положение как при отправке изделия потребителю. Затем необходимо вновь упаковать терморегулятор либо как один комплект, либо раздельно в соответствии с инструкцией изготовителя. Упакованный клапан должен быть выдержан на воздухе при температуре минус 20 °С в течение 6 ч, а затем при температуре 50 °С в течение 6 ч. После испытания необходимо собрать терморегулятор и поместить его в среду температурой 40 °С на 6 ч при минимальном положении рукоятки регулятора температур.

После испытаний регулятор температур должен быть выдержан в течение не менее 24 ч в открытом положении при комнатной температуре.

Затем устанавливают терморегулятор в нужное положение и строят кривую характеристики 3 (см. рисунок 8) еще раз. Определяют номинальный поток и температуру датчика при номинальном потоке до и после испытаний на температурную стойкость.

7.7 Определение размеров и визуальный контроль

7.7.1 Контроль соответствия геометрических характеристик габаритных и присоединительных размеров проводят прямыми измерениями линейкой измерительной металлической по ГОСТ 427 или штангенциркулем по ГОСТ 166. Резьбу проверяют резьбовыми калибрами.

7.7.2 Внешний вид терморегуляторов, комплектность и маркировку проверяют визуально.

8 Транспортирование и хранение

8.1 Транспортирование терморегуляторов допускается осуществлять транспортными средствами любого вида согласно правилам перевозки грузов, действующим на каждом виде транспорта.

Транспортирование по железной дороге осуществляют повагонными или мелкими отправками транспортных пакетов в вагонах любого вида.

8.2 Условия транспортирования и хранения - 7 (Ж1) по ГОСТ 15150.

8.3 Терморегуляторы следует хранить в упакованном виде в закрытом помещении или под навесом и обеспечивать их защиту от воздействия влаги и химических веществ, вызывающих коррозию материалов.

9 Указания по эксплуатации

9.1 Монтаж и применение терморегуляторов следует осуществлять в соответствии с прилагаемой эксплуатационной документацией.

9.2 Теплоноситель, протекающий через терморегулятор, должен соответствовать требованиям действующих нормативных документов на теплоноситель систем теплоснабжения.

9.3 Не допускается комплектация регулятора температуры и клапана различных изготовителей без взаимных согласований и гарантий соблюдения требований настоящего стандарта.

10 Гарантии изготовителя

10.1 Изготовители в соответствии с нормативными документами государств, проголосовавших за принятие настоящего стандарта, устанавливают гарантийные обязательства (в том числе конкретную продолжительность и порядок исчисления гарантийного срока) о соответствии выпускаемых ими терморегуляторов требованиям настоящего стандарта в технических условиях на терморегуляторы, эксплуатационных документах к ним или специально оговаривают в договорах (контрактах) на их поставку.

10.2 Установление гарантийного срока эксплуатации комплектующих изделий терморегуляторов рекомендуется устанавливать равным гарантийному сроку на терморегулятор.

Ключевые слова: терморегуляторы автоматические, отопительные приборы, системы водяного отопления зданий, общие технические условия