УТВЕРЖДАЮ

Зам. директора по научной

работе ГНМЦ ВНИИР

___________М.С. Немиров

«27» __06___ 1997 г.

Со сроком введения «1» ___07____ 1997

МИ 1972-95. Рекомендация. ГСИ. Установки

поверочные трубопоршневые. Методика поверки

поверочными установками на базе весов

ОГВ или мерников.

Изменение № 1

(для компакт-прувера «Brooks Instrument» (США), принадлежащего НГДУ «Бузулукнефть»)

 

Раздел 2

В последний абзац добавить:

п. 2.1

«№ 6 (компакт-прувера) поверочной установкой на базе мерников без остановки поршня и без накопительной емкости.»

Таблица 2

В столбце «Номер методики...» добавить цифру «6» для следующих средств поверки: импортные образцовые мерники, термометры ртутные стеклянные, датчики давления, устройство обработки информации, указатель расхода, емкость-хранилище, насос, соединительные трубопроводы и арматура, колбы 1-го класса, цилиндры, кран регулирующий, клапан электромагнитный.

Раздел 4

Добавить п. 4.2.3:

«Значения поверочного расхода жидкости при поверке ТПУ (компакт-прувера) поверочными установками на базе мерников без остановки поршня, соответствующие рекомендации фирмы-поставщика «Brooks Instrument», приведены в табл. 4.1.

Таблица 4.1

Внутренний диаметр калиброванного участка ТПУ (компакт-прувера)

Минимальное значение расхода, м3

Qп1, м3

Qп2, м3

8"

/ 203,2 мм

0,055

2 - 4

1 - 2

12" мини

/ 304,8 мм

0,224

2 - 4

1 - 2

12" стандарт

/ 304,8 мм

0,392

2 - 4

1 - 2

18"

/ 457,2 мм

0,784

2 - 4

1 - 2

24"

/ 609,6 мм

1,569

4 - 8

2 - 4

40"

/ 1016 мм

3,970

12 - 16

6 - 8

 

Раздел 5

Добавить:

п. 5.1

«При поверке по методике № 6 также проводят следующие

подготовительные работы:

- ТПУ должка быть снивелирована и изолирована от всех трубопроводных линий, кроме участвующих при поверке;

- проверяют в соответствии с эксплуатационной документацией герметичность уплотнений поршня;

- готовят к работе гидравлическую систему ТПУ в соответствии с документацией.»

Раздел 6

Добавить п.п. 6.2.4: «Опробование при поверке ТПУ (компакт-прувера) поверочными установками на базе мерников без остановки поршня производят следующим образом (см. приложение 2 п. 4).

п. 6.2

6.2.4.1. Пустить поток воды через ТПУ. Вручную переместить поршень по цилиндру несколько раз и промерить тем самым систему на наличие захваченного воздуха и утечки. Для того, чтобы вручную перевести поршень в начальное положение в режиме «Downstream» (по потоку):

- установить тумблер S2 на интерфейсной плате ТПУ в положение «Downstream»;

- открыть вентили V5. V6, V8, V9, AV1; вентили V11, V12, V14; V15 закрыты и с помощью вентилей V13, V16 проверены на утечки;

- открыть вентили V17, V18, V19 и V20 для удаления воздуха;

- установить тумблер S1 на интерфейсной плате ТПУ в положение «RETURN».

Для установки поршни в конечное положение:

- вентили V17, V18 закрыть;

- установить тумблер S1 на интерфейсной плате ТПУ в положение «RUN».

Для того, чтобы вручную перевести поршень в начальное положение в режиме «Upstream» (против потока):

- вентили V5, V6, V8, V9, AV1 открыты; вентили V11, V12, V14, V16 закрыты;

- открыть вентили V19 и V20 для удаления воздуха и увеличения пропускной способности системы, вентили V17 и V18 закрыть;

- установить тумблер S1 на интерфейсной плате ТПУ в положение «RUN».

Для установки поршня в конечное положение:

- вентили V17 и V18 открыть, вентили V19 и V20 закрыть;

- открыть вентили V11, V12, V14, V15, a V5, V6, V8, V9 закрыть и с помощью вентилей V7 и V10 проверить на протечки;

- установить тумблер S1 на интерфейсной плате ТПУ в положение «RUN».

Перемещать вручную поршень до тех пор пока не исчезнут воздушные пузыри и температура на входе и выходе ТПУ не будет соответствовать значению, указанному в п. 4.1.

При проведении опробования дренажный клапан мерника приоткрыт, обеспечивая постоянный сток. Смачивание водой стенок мерника позволит установить постоянное значение температуры:

6.2.4.2. Вентили для удаления воздуха закрывают и устанавливают расход воды в соответствии с табл. 4.1. Проводят один прогон поршня, проверяя работоспособность электромагнитного клапана КЭ. При установлении переключателя S1 в положение «RUN» клапан КЭ откроется и поршень начнет перемещаться. При подходе к первому детектору калиброванного участка ТПУ вентиль AV1 закрыть. При поступлении сигнала с первого детектора на интерфейсную плату 9 клапан КЭ закроется и поршень остановится. Устанавливают S1 и положение «RUN» и прогоняют поршень по калиброванному участку ТПУ, вентиль АV1 при этом открыт. Когда поршень подойдет ко второму детектору вентиль AV1 закрывают и при поступлении сигнала с этого детектора на интерфейсную плату 9 клапан КЭ закроется и поршень остановится.

Раздел 6

После слов «... давлению 101,3 кПа» добавить:

« и при необходимости вместимость ТПУ (компакт-прувера), приведенную к t = 15 °C и Pизб. = 0 кПа.»

Перед п.п. 6.3.1 вставить предложение: «Для ТПУ (компакт-прувера вместимость определяют для каждого режима - «Downstream» (по потоку) и «Upstream» (против потока).»

п. 6.3

Раздел 6

В таблицу 6 после формулы (1) добавить:

п.п. 6.3.2

 

Номер формулы

Формулы

Номер методики, в которой используется формула

1.1

Vо15 = Vо * [1 - 3aT * (20 - 15)]

6

 

 

В таблице 6 в столбце «Номер методики, в которой используется формула» добавить цифру «6» для формул (1) - (4), (6) - (8).

Раздел 6

Вставить п.п. 6.3.4.3:

«Определение вместимости ТПУ (компакт-прувера) на базе мерников без остановки поршня и без накопительной емкости.

п. 6.3

При определении вместимости ТПУ вентили V17 - V20 закрывают.

При помощи вентилей V1, V3, V4 и ТПР S (рис. 5) устанавливают значение расхода Qn1 в соответствии с табл. 4.1. Допускается отклонение установленного значения расхода от приведенного в таблице на ± 5 %. При установлении расхода клапан КЭ и вентиль АV1 должны быть открыты

Вместимость ТПУ в режиме «Downstream» (по потоку) определяют в следующей последовательности (приложение 2 п. 4).

Для данного режима установить поршень в начальное положение в соответствии с п.п. 6.2.4.1. Установив переключатель S1 в положение «RUN», клапан КЭ откроется и поршень начнет перемещаться. Перед тем как поршень подойдет к первому детектору закрыть ручной вентиль AV1. При получении сигнала с детектора клапан КЭ закроется и поршень остановится. После чего открывают клапан КС и сливают воду из мерника. Убедившись, что в мернике не осталось воды, закрывают КС. Установив S1 в положение «RUN» КЭ откроется и поршень начнет перемещаться по калиброванному участку. Открывают вентиль AV1. Вода начинает поступать в мерник. Перед тем как поршень подойдет ко второму детектору вентиль AV1 закрывают. При поступлении сигнала со второго детектора клапан КЭ закроется и поршень остановится. Подача воды в мерник прекратится.

Выдерживают заполненный мерник 0,5 мин., проверяют герметичность сливного крана КС и определяют объем воды в мернике (по шкале или отметки номинальной вместимости) и ее температуру. За температуру воды в мернике принимают среднее значение из показаний термометра, установленного в мернике. Если уровень воды в мернике окажется ниже отметки номинальной вместимости, то его устанавливают, доливая воду, предварительно измерив ее объем колбами 1-го класса и цилиндрами. В этом случае объем воды и мернике определяют вычитанием объема долитой воды из номинальной вместимости мерника.

Если уровень воды в мернике окажется выше отметки номинальной вместимости, то его устанавливают, сливая излишки воды, измеряя их объем колбами и цилиндрами. В этом случае объем в мернике определяют сложением объема слитой воды и номинальной вместимости мерника

Значения давления в ТПУ, температуры воды в мернике и ТПУ, объем воды (с учетом долитой/слитой воды) записывают в протокол.

Вместимость ТПУ в режиме «Upetream» (против потока) определяют в следующей последовательности (приложение 2 п. 4).

Переводят переключатель S2 в положение «Upstream». Для данного режима устанавливают поршень в начальное положение в соответствии с п.п. 6.2.4.1.

До начала измерений вентили установить таким образом, чтобы поршень установился в конечное положение данного режима (п.п. 6.2.4.1)

Процедура вытеснения объема воды из ТПУ и определения объема воды в мернике в режиме «Upstream» аналогична описанной для режима «Downstream».

Для каждого режима проводят по семь прогонов поршня (семь измерений).

Вместимость ТПУ в условиях поверки определяют по формуле 3 табл. 6, приняв KT = 1

Среднее значение вместимости ТПУ в нормальных условиях определяют по формуле (1) табл. 6 и при необходимости по формуле (1.1) табл. 6.»

Раздел 6

В таблице 7 в столбце «Номер методики, в которой используется формула» добавить цифру «6» для формул (1), (2), (4) - (7).

п.п. 6.3.5

В абзаце перед формулой (2) первое предложение представить в следующем виде: «При поверке по методикам 1 - 6 ...» и далее по тексту.

Раздел 7

После слов «... (Приложения 3 и 6» добавить «9).»

п. 7.1

Приложение 2

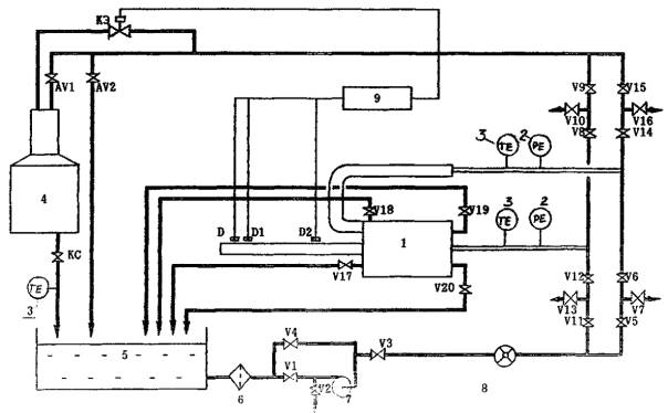
Второй абзац изложить в следующей редакции: «Поверочная установка включает в себя систему для создания и контроля расхода поверочной жидкости через поверяемую ТПУ (см. рис. 4 и 5) (емкость-хранилище, насос, расходомер, блок управления КЭ2 (рис. 4) или интерфейсная плата (рис. 5)) и устройство для сбора и измерения объема жидкости - мерники.»

п. 4

 

Второе предложение третьего абзаца изложить в следующей редакции: «Линия, на которой расположены краны КР1, К2 (рис. 4) и AV1. AV2 (рис. 5) рассчитана на пропускание наибольшего расхода воды, а линия с кранами КР2, КР3 (рис. 4) и КЭ (рис. 5) - на наименьшие значения расхода. AV2 (рис. 5) используют при работе с двумя мерниками.»

 

После рис. 4 вставить рис. 5.

Приложение 9

ПРОТОКОЛ
поверки ТПУ (компакт-прувера) поверочной установкой на базе мерников

Тип ТПУ ___________________________

Температура воздуха, °C _______________

Заводской номер _____________________

Направление движения поршня: _________

Место проведения поверки ____________

Поверочный расход, м3/ч: Qп1 = __, Qп2 = __

ИСХОДНЫЕ ДАННЫЕ

Vо, м3

bж. °С-1

3aТ, °С-1

3aм, °С-1

Е, МПа

F, МПа-1

D, мм

S, мм

t0,99

ΘΣo, %

 

 

 

 

 

 

 

 

 

 

РЕЗУЛЬТАТЫ ИЗМЕРЕНИЙ

№ измерений

Мерник

ТПУ

Ktpмi

Voi, м3

Viм, м3

tiм, °C

tiy, °C

Piy, МПа

1

 

 

 

 

 

 

2

 

 

 

 

 

 

3

 

 

 

 

 

 

4

 

 

 

 

 

 

5

 

 

 

 

 

 

6

 

 

 

 

 

 

7

 

 

 

 

 

 

ОПРЕДЕЛЕНИЕ MX

Vo = м3, Vo15 = м3, Sо(D) = %, So(Vo) = %, Θvo = %, Dо = %, Dоо = %

ПРОВЕРКА ОТСУТСТВИЯ ПРОТЕЧЕК

№ измерений

Мерник

ТПУ

Ktpмi

Voi, м3

Viм, м3

tiм, °C

tiy, °C

Piy, МПа

1

 

 

 

 

 

 

 

 

 

 

 

 

 

 

 

 

 

 

 

 

 

Vопр

м3

Dопр

%

 

 

 

 

Подпись лица, проводившего поверку: _______________________/______________/

Дата проведения поверки: «_____» ___________________ 19 г.

 

ПОВЕРОЧНАЯ УСТАНОВКА ДЛЯ ПОВЕРКИ ТПУ (КОМПАКТ-ПРУВЕРА) БЕЗ ОСТАНОВКИ ПОРШНЯ И БЕЗ НАКОПИТЕЛЬНОЙ ЕМКОСТИ

Рис. 5

1 - ТПУ (компакт-прувер), 2 - манометр, 3 - термометр, 4 - мерник, 5 - емкость-хранилище,
6 - фильтр, 7 - насос, 8 - ТПР (указатель расхода), 9 - интерфейсная плата ТПУ (компакт-
прувера.)