ФЕДЕРАЛЬНОЕ АГЕНТСТВО

ПО ТЕХНИЧЕСКОМУ РЕГУЛИРОВАНИЮ И МЕТРОЛОГИИ

НАЦИОНАЛЬНЫЙ
СТАНДАРТ
РОССИЙСКОЙ
ФЕДЕРАЦИИ

ГОСТ Р
52452-
2005

Автомобильные транспортные средства

ТРУБКИ И ШЛАНГИ ГИДРАВЛИЧЕСКОГО
И ПНЕВМАТИЧЕСКОГО ПРИВОДОВ
ТОРМОЗОВ

Технические требования и методы испытаний

Москва

Стандартинформ

2006

Предисловие

Цели и принципы стандартизации в Российской Федерации установлены Федеральным законом от 27 декабря 2002 г. № 184-ФЗ «О техническом регулировании», а правила применения национальных стандартов Российской Федерации - ГОСТ Р 1.0-2004 «Стандартизация в Российской Федерации. Основные положения»

Сведения о стандарте

1 РАЗРАБОТАН Федеральным государственным унитарным предприятием «Центральный ордена Трудового Красного Знамени научно-исследовательский автомобильный и автомоторный институт» (ФГУП «НАМИ»)

2 ВНЕСЕН Техническим комитетом по стандартизации ТК 56 «Дорожный транспорт»

3 УТВЕРЖДЕН И ВВЕДЕН В ДЕЙСТВИЕ Приказом Федерального агентства по техническому регулированию и метрологии от 29 декабря 2005 г. № 467-ст

4 ВВЕДЕН ВПЕРВЫЕ

Информация об изменениях к настоящему стандарту публикуется в ежегодно издаваемом информационном указателе «Национальные стандарты», а текст изменений и поправок - в ежемесячно издаваемых информационных указателях «Национальные стандарты». В случае пересмотра (замены) или отмены настоящего стандарта соответствующее уведомление будет опубликовано в ежемесячно издаваемом информационном указателе «Национальные стандарты». Соответствующая информация, уведомление и тексты размещаются также в информационной системе общего пользования - на официальном сайте национального органа Российской Федерации по стандартизации в сети Интернет

Содержание

Предисловие

1 Область применения

2 Нормативные ссылки

3 Технические требования

4 Методы испытаний

4.1 Общие положения

4.2 Испытания на герметичность и прочность

4.3 Испытания по оценке долговечности в условиях циклического нагружения

5 Оформление результатов испытаний

Приложение А (рекомендуемое) Схема установки для проведения испытания трубок и шлангов

Приложение Б (рекомендуемое) Форма протокола испытаний трубок и шлангов гидравлического и пневматического привода автотранспортных средств

 

НАЦИОНАЛЬНЫЙ СТАНДАРТ РОССИЙСКОЙ ФЕДЕРАЦИИ

Автомобильные транспортные средства

ТРУБКИ И ШЛАНГИ ГИДРАВЛИЧЕСКОГО И ПНЕВМАТИЧЕСКОГО
ПРИВОДОВ ТОРМОЗОВ

Технические требования и методы испытаний

Vehicles. Pipes and hoses of hydraulic and pneumatic transmissions of brakes.

Technical requirements and test methods

Дата введения - 2006-07-01

1 Область применения

Настоящий стандарт распространяется на трубки и шланги (рукава гибкие) с наконечниками в сборе [далее - трубки и шланги гидравлического и пневматического приводов тормозов автотранспортных средств (АТС)] и устанавливает технические требования и методы их испытаний.

2 Нормативные ссылки

В настоящем стандарте использованы нормативные ссылки на следующие стандарты:

ГОСТ Р 8.568-97 Государственная система обеспечения единства измерений. Аттестация испытательного оборудования. Основные положения

ГОСТ Р 41.13-99 (Правила ЕЭКООН № 13) Единообразные предписания, касающиеся официального утверждения транспортных средств категорий М, N и О в отношении торможения

ГОСТ Р 41.13-Н-99 (Правила ЕЭК ООН № 13-Н) Единообразные предписания, касающиеся официального утверждения легковых автомобилей в отношении торможения

ГОСТ 4364-81 Приводы пневматические тормозных систем автотранспортных средств. Общие технические требования

ГОСТ 23181-78 Приводы тормозные гидравлические автотранспортных средств. Общие технические требования

Примечание - При пользовании настоящим стандартом целесообразно проверить действие ссылочных стандартов в информационной системе общего пользования - на официальном сайте национального органа Российской Федерации по стандартизации в сети Интернет или по ежегодно издаваемому информационному ука­зателю «Национальные стандарты», который опубликован по состоянию на 1 января текущего года, и по соотве­тствующим ежемесячно издаваемым информационным указателям, опубликованным в текущем году. Если ссылочный документ заменен (изменен), то при пользовании настоящим стандартом следует руководствоваться замененным (измененным) документом. Если ссылочный документ отменен без замены, то положение, в котором дана ссылка на него, применяется в части, не затрагивающей эту ссылку.

3 Технические требования

3.1 Трубки и шланги должны соответствовать требованиям настоящего стандарта, ГОСТ 4364, ГОСТ 23181 и технической документации (ТД), утвержденной в установленном порядке.

3.2 Металлические и пластиковые трубки и резиновые рукава без наконечников, предназначенные для использования в гидравлических и пневматических тормозных приводах, должны иметь соответствующие сертификаты.

3.3 Трубки и шланги должны обладать герметичностью и прочностью при давлении:

- для гидравлического тормозного привода - по ГОСТ 23181 (пункт 1.4), но не менее 20 МПа (200 кгс/см2);

- для пневматического привода - не менее 3Рmах,

где Р max - максимальное давление в приводе, определяемое регулятором давления по ГОСТ Р 41.13 и ГОСТ Р 41.13-Н.

3.4 Трубки и шланги должны соответствовать требованиям 3.3 после проведения испытаний в условиях их циклического нагружения в объеме не менее 150000 циклов при максимальном давлении не менее 10 МПа (100 кгс/см2) - для гидравлического привода и не менее 1,0 МПа (10,0 кгс/см2) - для пневматического привода.

4 Методы испытаний

4.1 Общие положения

4.1.1 Испытания проводят на оборудовании, аттестованном в соответствии с ГОСТ Р 8.568.

4.1.2 Испытания проводят по методикам, разработанным предприятиями в соответствии с требованиями настоящего стандарта и прошедшим в установленном порядке метрологическую экспертизу.

4.1.3 Трубки и шланги испытывают по следующим параметрам:

- герметичность;

- прочность:

- долговечность в условиях циклического нагружения.

4.1.4 Погрешность измерения давления - не более 3,0 %.

4.2 Испытания на герметичность и прочность

4.2.1 Испытания на герметичность и прочность трубок и шлангов проводят на испытательном оборудовании, позволяющем создать регулируемое давление рабочей жидкости не менее 30 МПа (300 кгс/см2) - для трубок и шлангов гидравлического тормозного привода и не менее 5,0 МПа (50 кгс/см2) - для трубок и шлангов пневматического тормозного привода.

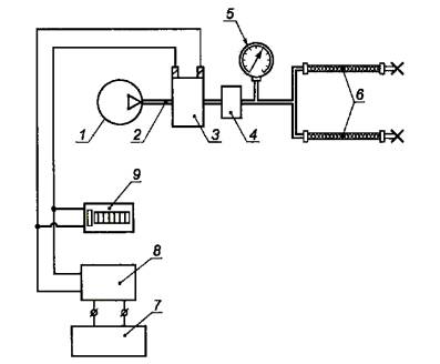
Схема установки для проведения испытаний приведена на рисунке А. 1 (приложение А).

4.2.2 При проведении испытаний давление жидкости Ри должно быть доведено до значения, указанного в 3.3, и выдержано на этом уровне в течение 2 мин ± 5 с.

4.2.3 Признаками потери герметичности и (или) разрушения являются:

- прекращение повышения давления в процессе работы насоса;

- появление течи жидкости, вздутия, трещин, перемещения рукавов в наконечниках.

4.2.4 После завершения испытаний по 4.3 испытания по 4.2.2 должны быть повторены.

4.3 Испытания по оценке долговечности в условиях циклического нагружения

4.3.1 Испытания по оценке долговечности трубок и шлангов в условиях циклического нагружения проводят:

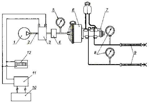
- для трубок и шлангов гидравлического привода - давлением жидкости на стендовой установке, схема которой приведена на рисунке А.2 (приложение А);

- для трубок и шлангов пневматического привода - давлением сжатого воздуха на стендовой установке, схема которой приведена на рисунке А.3 (приложение А).

4.3.2 Стендовая установка должна обеспечивать возможность создания следующих условий испытаний:

4.3.2.1 Максимальное давление:

- для гидравлического привода - 10 МПа (100 кгс/см2) с возможностью регулирования;

- для пневматического привода - 1,0 МПа (10,0 кгс/см2) с возможностью регулирования.

4.3.2.2 Частота циклов пульсации давления - в диапазоне от 0 до 3 Гц с возможностью регулирования и погрешностью измерения не более 5,0 %.

4.3.3 После подключения объекта испытаний система управления должна быть отрегулирована таким образом, чтобы:

- в гидравлической магистрали стендовой установки для испытаний трубок и шлангов гидравлического привода при максимальном давлении 10 МПа (100 кгс/см2) частота пульсации давления составляла(1,5 ± 1,0)Гц;

- в пневматической магистрали стендовой установки для испытаний трубок и шлангов пневматического привода при максимальном давлении 1,0 МПа (10,0 кгс/см2) частота пульсации давления составляла (1,5 ± 1,0) Гц.

4.3.4 Общее число циклов нагружения должно быть не менее 150000.

5 Оформление результатов испытаний

5.1 По результатам испытаний оформляют протокол, в котором приводят идентификационные сведения об объекте испытаний, значения измеренных параметров и данные, характеризующие поведение объекта в процессе испытаний.

5.2 Форма протокола испытаний приведена в приложении Б.

Приложение А
(рекомендуемое)
Схема установки для проведения испытания трубок и шлангов

1 - объекты испытаний; 2 - контрольный манометр; 3 - сливной кран; 4 - клапан прокачки;

Р - давление на входе

Рисунок А.1 - Схема установки для испытаний трубок и шлангов гидравлического и пневматического привода
на герметичность и прочность

1 - компрессор; 2 - пневматическая магистраль; 3 - электропневмоклапан; 4 - регулятор давления; 5 - манометр; 6 - пневматическая камера; 7 - главный тормозной цилиндр; 8 - гидравлические манометры; 9 - объекты испытаний; 10 - блок питания; 11 - генератор импульсов; 12 - счетчик импульсов

Рисунок А.2 – Схема установки для испытаний трубок и шлангов гидравлического привода
на долговечность при циклическом нагружении

1 - компрессор; 2 - пневматическая магистраль; 3 - электропневмоклапан; 4 - регулятор давления; 5 - манометр; 6 - объекты испытаний; 7 - блок питания; 8 - генератор импульсов; 9 - счетчик импульсов

Рисунок А.3 - Схема установки для испытаний трубок и шлангов
пневматического привода при циклическом нагружении

Приложение Б
(рекомендуемое)
Форма протокола испытаний трубок и шлангов гидравлического и пневматического привода автотранспортных средств

УТВЕРЖДАЮ

 

 

Руководитель испытательного подразделения

 

 

 

 

 

 

личная подпись

расшифровка подписи

 

 

 

 

«

 

»

 

200

г.

 

ПРОТОКОЛ ИСПЫТАНИЙ №

 

 

1 Идентификационные данные об объекте испытаний____________________________

2 Цель испытаний

Определение соответствия трубок и шлангов требованиям нормативных документов (ГОСТ Р ________, ГОСТ 4364, ГОСТ 23181) и КД

3 Методика испытаний

Методика испытаний разработана в соответствии с требованиями ГОСТ Р___________

4 Результаты испытаний

Наименование параметра

Требования

Результат испытаний

Соответствие геометрических параметров тормозных шлангов требованиям КД

По КД

 

Испытания на герметичность

Давление Ри = ____ МПа в течение 2 мин ± 5 с

 

Испытания на прочность

Давление Ри = ____ МПа в течение 2 мин ± 5 с

 

Испытания на долговечность при циклическом нагружении

150 000 циклов при максимальном давлении ____ МПа и частоте нагружения (1,5 ± 0,5) Гц

 

5 Заключение

Представленный объект испытаний соответствует / не соответствует требованиям КД и нормативных документов (ГОСТ Р ______, ГОСТ 4364, ГОСТ 23181)

 

Испытания провел

 

 

 

 

 

 

личная подпись

 

расшифровка подписи

 

 

 

«

 

»

 

200

 

г.

 

Ключевые слова: автомобильные транспортные средства, трубки и шланги гидравлического тормозного привода, трубки и шланги пневматического тормозного привода, наконечники в сборе, герметичность и прочность, долговечность, циклическое нагружение.