ГОСУДАРСТВЕННЫЙ СТАНДАРТ СОЮЗА ССР
ЛИФТЫ ЭЛЕКТРИЧЕСКИЕ ПАССАЖИРСКИЕ
Основные параметры и размеры
ГОСТ 5746-83
(CT СЭВ 4325-83)
ГОСУДАРСТВЕННЫЙ СТАНДАРТ СОЮЗА ССР
|
ЛИФТЫ ЭЛЕКТРИЧЕСКИЕ ПАССАЖИРСКИЕ Основные параметры и размеры Passenger electric lifts. Basic parameters and dimensions |
ГОСТ (CT СЭВ 4325-83) |
Дата введения 01.01.86
Настоящий стандарт распространяется на электрические пассажирские лифты (далее - лифты), устанавливаемые в жилых, общественных зданиях и зданиях промышленных предприятий и предназначаемые для подъема и спуска пассажиров.
Разработка чертежей строительных конструкций зданий, с учетом установки лифтов должна производиться в соответствии с технической документацией базовой организации по стандартизации лифтов.
Стандарт соответствует CT СЭВ 4325-83 и международному стандарту ИСО 4190-1 в части грузоподъемности и скорости лифтов, размеров кабин (в плане), ширины дверей кабины и дверей шахты, а также применяемости лифтов в зависимости от вида зданий.
(Измененная редакция, Изм. № 1).
1.1. Основные параметры и применяемость лифтов в зависимости от вида здания должны соответствовать указанным в табл. 1 и 1а.
Таблица 1
|
Грузоподъемность, кг |
Вместимость кабины (количество человек) |
Номинальная скорость, м/с |
Высота подъема, м, не более |
Число остановок, не более |
Питающая электрическая сеть |
|
|
Жилые |
400 |
5 |
1,0 |
60 |
16 |
Род тока: переменный трехфазный. Номинальная частота, Гц: 50; 60*4. Номинальное напряжение, В: - при частоте 50 Гц: 220, 240*4, 380, 415*4; - при частоте 60 Гц: 220; 230; 240; 254; 380; 400; 415; 440 |
|
1,6 |
85 |
25 |
||||
|
630 |
8 |
1,0 |
60 |
16 |
||
|
1,6 |
85 |
25 |
||||
|
Общественные здания и здания промышленных предприятий |
400* |
5 |
0,63 |
70 |
10 |
|
|
630 |
8 |
1,0 |
45 |
10 |
||
|
1,6 |
65 |
16 |
||||
|
800 |
10 |
1,0 |
45 |
10 |
||
|
1,6 |
65 |
16 |
||||
|
2,5 |
100 |
25 |
||||
|
1000 |
12 |
1,0 |
45 |
10 |
||
|
1,6 |
65 |
16 |
||||
|
2,5 |
100 |
25 |
||||
|
4,0 |
150 |
25 |
||||
|
1000** |
12 |
1,6 |
150 |
30 |
||
|
1250 |
15 |
1,0 |
45 |
10 |
||
|
1,6 |
65 |
16 |
||||
|
2,5 |
100 |
25 |
||||
|
4,0 |
150 |
25 |
||||
|
1600 |
20 |
2,5 |
100 |
25 |
||
|
4,0 |
150 |
25 |
||||
|
1600*** |
20 |
1,0 |
45 |
10 |
||
|
1,6 |
65 |
16 |
* Лифты для производственных зданий.
** Лифты с кабиной размером (в плане) 1100х2100 мм.
*** Лифты для зданий лечебно-профилактических учреждений.
*4 Для лифтов, поставляемых на экспорт.
Таблица 1a
|
Вместимость кабины (количество человек) |
Номинальная скорость, м/с |
Высота подъема, м, не более |
Число остановок, не более |
Питающая электрическая сеть |
||
|
1. Лифты для жилых зданий |
|
|||||
|
320 |
4 |
0,71 |
45 |
10 |
|
|
|
1,0 |
75 |
17 |
||||
|
1,4 |
100 |
25 |
||||
|
400* |
5 |
0,71 |
45 |
10 |
||
|
1,0 |
75 |
17 |
||||
|
500 |
6 |
1,0 |
75 |
17 |
||
|
1,4 |
100 |
25 |
||||
|
630 |
8 |
1,0 |
75 |
17 |
||
|
2. Лифты для общественных зданий и зданий промышленных предприятий |
Род тока: переменный трехфазный. Номинальная частота, Гц: 50; 60*** Номинальное напряжение, В: - при частоте 50 Гц: 220, 240***, 380, 415***; - при частоте 60 Гц: 220, 230, 240, 254, 380, 400, 415, 440 |
|||||
|
500*4 |
6 |
1,0 |
75 |
17 |
||
|
1,4 |
100 |
25 |
||||
|
630*4 |
8 |
1,0 |
75 |
10 |
||
|
1000** |
12 |
1,0 |
75 |
17 |
||
|
1,4 |
100 |
25 |
||||
|
2,0 |
150 |
40 |
||||
|
4,0 |
150 |
40 |
||||
|
1600 |
20 |
4,0 |
150 |
40 |
||
|
2.1. Лифты для производственных зданий |
|
|||||
|
320 |
4 |
0,5 |
70 |
24 |
|
|
|
0,5 |
125 |
24 |
||||
|
2.2. Лифты для лечебно-профилактических учреждений |
|
|||||
|
500 |
6 или 4 + один человек на больничной койке |
0,5 |
45 |
14 |
|
|
* Лифты с кабиной размером (в плане) 935х1075 мм.
** Лифты с кабиной размером (в плане) 1760х1460 мм.
*** Для лифтов, поставляемых на экспорт.
*4 Лифты с кабиной размером (в плане) 1040х1380 мм.
1.2. Конструктивные исполнения лифтов должны соответствовать указанным в табл. 2 и 2а.
В таблице указана система управления для одиночного лифта. В случае установки группы из двух и более лифтов должна быть применена система группового управления.
Таблица 2
|
Вид здания |
|||||||
|
Жилые |
Общественные и промышленных предприятий |
||||||
|
Производственные |
|
Лечебно-профилактических учреждений |
|||||
|
Грузоподъемность лифта, кг |
|||||||
|
400 |
630 |
400 |
630, 800, 1000 |
1000* |
1250,1600 |
1600 |
|
|
Вид кабины |
Непроходная |
Непроходная или проходная |
Непроходная |
Непроходная или проходная |
|||
|
Конструкция дверей кабины или шахты |
Горизонтально-раздвижная |
Распашная или горизонтально-раздвижная |
Горизонтально-раздвижная |
У непроходной кабины: горизонтально-раздвижная. У проходной кабины: горизонтально-раздвижная у основной двери, распашная у вспомогательной двери. |
Горизонтально-раздвижная |
||
|
Вид привода дверей кабины или шахты |
Автоматический |
Ручной |
Автоматический |
У непроходной кабины: автоматический. У проходной кабины: автоматический у основной двери, ручной у вспомогательной двери. |
Автоматический |
||
|
Вид шахты |
Глухая |
||||||
|
Расположение машинного помещения относительно шахты |
Над шахтой |
||||||
|
Вид системы управления |
Смешанная собирательная при движении вниз |
Смешанная простая |
Смешанная собирательная в двух направлениях |
Смешанная собирательная в двух направлениях с приоритетным вызовом кабины на любой этаж для транспортирования «лежачих» больных. |
|||
* Лифты со скоростью 1,6 м/с с кабиной размером в плане 1100х2100 мм.
Таблица 2а
|
Вид здания |
||||||||||
|
Жилые |
Производственные промышленных предприятий |
Общественные и промышленных предприятий |
Лечебно-профилактических учреждений |
|||||||
|
Грузоподъемность лифта, кг |
||||||||||
|
320, 400 |
320, 400, 500, 630 |
320, 500 |
320 |
500 |
630 |
1000 |
1600 |
500 |
||
|
Номинальная скорость, м/с |
||||||||||
|
0,71 |
1,0 |
1,4 |
0,5 |
1,0; 1,4 |
1,0 |
1,0; 1,4; 2,0; 4,0 |
4,0 |
0,5 |
||
|
Вид кабины |
Непроходная |
Непроходная или проходная |
||||||||
|
Конструкция дверей кабины и шахты |
Горизонтально-раздвижная |
Распашная: у кабины - двухстворчатая, у шахты - одностворчатая |
Горизонтально-раздвижная |
Распашная |
||||||
|
Вид привода дверей кабины и шахты |
Автоматический |
Ручной |
Автоматический |
Ручной |
||||||
|
Вид шахты |
Глухая |
Справа |
||||||||
|
Расположение противовеса относительно кабины |
Сзади или справа |
Сзади |
||||||||
|
Расположение машинного помещения относительно шахты |
Над шахтой |
|||||||||
|
Вид системы управления |
Смешанная простая |
Смешанная собирательная при движении вниз |
Смешанная простая |
Смешанная собирательная в двух направлениях |
Внутренняя кнопочная простая с сигнальным вызовом кабины с любой посадочной площадки (для работы с проводником) |
|||||
1.1, 1.2. (Измененная редакция, Изм. № 1, 2).
1.3. Два и более лифтов могут устанавливаться в одной общей шахте. Размеры общей шахты, машинного и блочного помещений должны приниматься в соответствии с технической документацией базовой организации по стандартизации лифтов.
1.4. Отклонение рабочей скорости не должно превышать ±15 % значения номинальной скорости, указанной в табл. 1 и 1а.
(Измененная редакция, Изм. № 2).
1.5. Область применения лифтов, их исполнение в зависимости от воздействия климатических факторов среды и технические требования к лифтам должны соответствовать ГОСТ 22011.
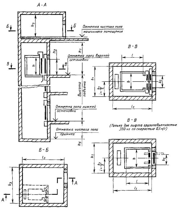
2.1. Основные размеры (внутренние) кабин, шахт, машинных и блочных помещений должны соответствовать указанным в табл. 3, 3а и на черт. 1-8.
Чертежи не определяют конструкцию лифтов, расположение машинных помещений (в плане) относительно шахт, расположение входных дверей в машинных и блочных помещениях, а также в приямках.
Размеры машинного помещения указаны с учетом наличия демонтажного люка в полу машинного помещения и расположения оборудования одиночного лифта.
Таблица 3
Размеры в мм
|
Скорость номинальная, м/с |
Расположение противовеса относительно кабины |
Кабина |
Шахта |
Двери кабины и шахты |
Машинное помещение |
Блочное помещение |
Высота шахты от верхней остановки h1 |
Глубина приямка h5 |
Расстояние от боковой стены шахты до оси кабины i (размер справочный) |
Номер чертежа |
|||||||||||||||
|
Ширина b |
Глубина l |
Высота h, не менее |
Ширина b1 |
Глубина l1 |
Ширина b2 |
Высота h2 |
Ширина b3 |
Глубина l3 |
Высота h3 |
Ширина b4 |
Глубина l4 |
Высота h4 |
|||||||||||||
|
не менее |
|||||||||||||||||||||||||
|
400 |
0,63 |
Сзади |
1100 |
950 |
2100 |
1750 |
1550 |
800 |
2000 |
2800 |
3000 |
2250 |
- |
3500 |
1300 |
875 |
|||||||||
|
1,0 |
2450 |
1400 |
|||||||||||||||||||||||
|
1000 |
1550 |
1700 |
700 |
775 |
|||||||||||||||||||||
|
1,6 |
4000 |
3300 |
4200 |
1700 |
|||||||||||||||||||||
|
950 |
1750 |
1550 |
800 |
875 |
|||||||||||||||||||||
|
630 |
1,0 |
1400 |
2000 |
3000 |
3500 |
1400 |
|||||||||||||||||||
|
2100 |
1100 |
2550 |
1700 |
1200 |
2650 |
3700 |
1275 |
||||||||||||||||||
|
Сбоку справа |
1100 |
2100 |
1850 |
2550 |
800 |
3000 |
3900 |
875 |
|||||||||||||||||
|
1,6 |
Сзади |
1400 |
1750 |
2000 |
4100 |
3500 |
4200 |
1700 |
|||||||||||||||||
|
2100 |
1100 |
2550 |
1700 |
1200 |
4800 |
3300 |
1275 |
||||||||||||||||||
|
Сбоку справа |
1100 |
2100 |
1850 |
2550 |
800 |
4200 |
4000 |
875 |
|||||||||||||||||
|
800 |
1,0 |
Сзади |
1350 |
1400 |
2300 |
1800 |
2000 |
3500 |
3500 |
2800 |
4000 |
1500 |
900 |
||||||||||||
|
1,6 |
4100 |
4200 |
1700 |
||||||||||||||||||||||
|
2,5 |
5800 |
5500 |
3500 |
1800 |
2000 |
1800 |
4500 |
3000 |
|||||||||||||||||
|
1000 |
1,0 |
1600 |
2350 |
1100 |
3500 |
3600 |
2800 |
- |
4000 |
1500 |
1175 |
||||||||||||||
|
Сбоку справа |
1100 |
2100 |
2100 |
1850 |
2550 |
800 |
4000 |
875 |
|||||||||||||||||
|
1,6 |
4000 |
4700 |
4300 |
2000 |
|||||||||||||||||||||
|
Сзади |
1600 |
1400 |
2300 |
2350 |
2000 |
1100 |
3700 |
4400 |
1175 |
||||||||||||||||
|
2,5 |
5800 |
5500 |
3500 |
2350 |
2000 |
1800 |
4500 |
3000 |
|||||||||||||||||
|
4,0 |
5700 |
4800 |
|||||||||||||||||||||||
|
1250 |
1,0 |
1950 |
2600 |
2100 |
3800 |
3800 |
2800 |
|
|
|
4200 |
1700 |
1300 |
||||||||||||
|
1,6 |
4400 |
|
4500 |
2000 |
|||||||||||||||||||||
|
2,5 |
6100 |
5500 |
3500 |
2600 |
2000 |
1800 |
4800 |
3000 |
|||||||||||||||||
|
4,0 |
5700 |
4800 |
|||||||||||||||||||||||
|
1600 |
1,0 |
Сбоку |
1400 |
2400 |
2300 |
2400 |
3000 |
1300 |
2100 |
4600 |
5500 |
2800 |
- |
4200 |
1700 |
1050 |
|||||||||
|
1,6 |
4500 |
2000 |
|||||||||||||||||||||||
|
2,5 |
Сзади |
1950 |
1750 |
2600 |
2600 |
1100 |
6100 |
5500 |
3500 |
2600 |
2600 |
1800 |
5000 |
3000 |
1300 |
||||||||||
|
4,0 |
5700 |
4800 |
|||||||||||||||||||||||
Примечание. Допускается до 01.01.91 лифты грузоподъемностью 400 кг со скоростью 1,0 м/с с кабиной размером (в плане) 1100х950 мм и с дверью шириной 800 мм размещать в шахтах размером (в плане) 1700х1550 мм, а лифты грузоподъемностью 630 кг со скоростью 1,0 м/с с кабиной размером (в плане) 2100х1100 мм размещать в шахтах размером в (плане) 2650х1700 мм при условии монтажа шахт из объемных железобетонных элементов. При этом железобетонные объемные элементы для шахт размером (в плане) 1700х1550 мм должны быть снабжены устройствами для самофиксации при монтаже.
Таблица 3а
Размеры в мм
|
Скорость номинальная, м/с |
Расположение противовеса относительно кабины |
Кабина |
Шахта |
Двери кабины и шахты |
Машинное помещение |
Блочное помещение |
Высота шахты от верхней остановки h1 |
Глубина приямка h5 |
Расстояние от боковой стены шахты до оси кабины I (размер справочный) |
Номер чертежа |
|||||||||
|
Ширина b |
Глубина l |
Высота h, не менее |
Ширина b1 |
Глубина l1 |
Ширина b2 |
Высота h2 |
Ширина b3 |
Глубина l3 |
Высота h3 |
Ширина b4 |
Глубина l4 |
Высота h4 |
|||||||
|
не менее |
|||||||||||||||||||
|
320 |
0,5 |
Сзади |
960 (1000) |
1160 (1200) |
2100 |
1400 |
1600 |
700 |
2000 |
2800 |
3000 |
2200 |
- |
- |
- |
3500 |
1250 |
700 |
|
|
1500 |
1700 |
750 |
|||||||||||||||||
|
Справа |
1650 |
1400 |
3000 |
2800 |
700 |
||||||||||||||
|
1750 |
1500 |
750 |
|||||||||||||||||
|
0,71 |
Сзади |
935 (980) |
1075 (1120) |
1550 |
1700 |
650 |
1980 |
2800 |
3000 |
775 |
|||||||||
|
Справа |
1700 |
1550 |
3000 |
2800 |
|||||||||||||||
|
1,0 |
Сзади |
1550 |
1700 |
3500 |
3000 |
2450 |
1350 |
||||||||||||
|
Справа |
1700 |
1550 |
|||||||||||||||||
|
1 4 |
Сзади |
1550 |
1700 |
4000 |
4000 |
1450 |
|||||||||||||
|
400 |
0,71 |
Сзади |
935 (980) |
1075 (1120) |
1550 |
1700 |
650 |
1980 |
2800 |
3000 |
2200 |
3500 |
1250 |
775 |
|||||
|
700 |
|||||||||||||||||||
|
Справа |
1700 |
1550 |
650 |
3000 |
2800 |
||||||||||||||
|
400 |
0,71 |
Справа |
935 (980) |
1075 (1120) |
2100 |
1700 |
1550 |
700 |
1980 |
3000 |
2800 |
2200 |
- |
- |
- |
3500 |
1250 |
775 |
|
|
1,0 |
Сзади |
1550 |
1700 |
650 |
3500 |
3000 |
2450 |
1350 |
|||||||||||
|
700 |
|||||||||||||||||||
|
Справа |
1700 |
1550 |
650 |
||||||||||||||||
|
700 |
|||||||||||||||||||
|
500 |
0,5 |
Справа |
1400 (1445) |
2430 (2470) |
1950 |
2700 |
1250 |
2000 |
2700 |
4000 |
2800 |
3600 |
1250 |
950 |
|||||
|
1,0 |
Сзади |
1040 (1080) |
1380 (1420) |
1750 |
2000 |
700 |
1980 |
3000 |
3300 |
2450 |
3500 |
1350 |
875 |
||||||
|
Справа |
1900 |
1700 |
3000 |
||||||||||||||||
|
Справа |
2160 (2200) |
1850 |
2550 |
3900 |
|||||||||||||||
|
Сзади |
2155 (2200) |
1135 (1180) |
2650 |
1700 |
1200 |
2650 |
3700 |
||||||||||||
|
1,4 |
Сзади |
1040 (1080) |
1380 (1420) |
1750 |
2000 |
700 |
3500 |
4000 |
4300 |
1450 |
|||||||||
|
|
Справа |
1040 (1080) |
2160 (2200) |
1850 |
2550 |
700 |
3500 |
4000 |
4300 |
1450 |
875 |
||||||||
|
|
Сзади |
2155 (2200) |
1135 (1180) |
2650 |
1700 |
1200 |
|||||||||||||
|
630 |
1,0 |
Сзади |
1040 (1080) |
1380 (1420) |
1750 |
2000 |
700 |
3000 |
3300 |
3500 |
1350 |
875 |
|||||||
|
Справа |
1900 |
1700 |
3000 |
||||||||||||||||
|
Справа |
2160 (2200) |
1850 |
2550 |
3900 |
|||||||||||||||
|
Сзади |
2100 |
1100 |
2650 |
1700 |
1200 |
2650 |
3700 |
||||||||||||
|
1000 |
1,0 |
Сзади |
1760 (1800) |
1460 (1500) |
2250 |
2250 |
2150 |
1000 |
3500 |
3600 |
2800 |
4000 |
1450 |
1125 |
|||||
|
1,4 |
3800 |
4000 |
|
4300 |
1950 |
|
|||||||||||||
|
2,0 |
2300 |
5500 |
5000 |
3500 |
2250 |
2300 |
1800 |
4700 |
2950 |
||||||||||
|
4,0 |
5700 |
4750 |
|||||||||||||||||
|
1600 |
4,0 |
Сзади |
2160 (2200) |
1760 (1800) |
2700 |
2600 |
1200 |
2000 |
2700 |
2600 |
1350 |
||||||||
Примечание. В скобках указаны наружные размеры кабин.
Черт. 1
Черт. 2
Черт. 3
Черт. 4
Черт. 5
Черт. 6
Черт. 7
Черт. 8
(Измененная редакция, Изм. № 1, 2).
2.2. Лифты грузоподъемностью 400 кг с кабиной размером (в плане) 1100х1000 мм, дверями шириной 700 мм и шахтой размером (в плане) 1550х1700 мм предназначены для применения в зданиях, сооружаемых по проектам, разработанным до 1 января 1984 г., а также в зданиях, проектируемых по действующим типовым проектам, введенных в действие до 1 января 1984 г.
2.3. Габаритные размеры лифтов (в плане) и применяемость лифтов в зависимости от вида зданий, приведены в приложении. Размеры указаны для лифтов, предусмотренных табл. 1-3.
2.2, 2.3. (Измененная редакция, Изм. № 2).
2.4. Лифты грузоподъемностью 630 кг для общественных зданий должны иметь кабину размером (в плане) 1100х1400 мм.
2.5. Лифты для жилых зданий грузоподъемностью 630 кг с кабиной размером (в плане) 1100х2100 мм или 2100х1100 мм должны иметь в кабине устройство для ограничения полезной площади ее пола, соответствующей вместимости восьми человек по нормам «Правил устройства и безопасной эксплуатации лифтов», утвержденных Госгортехнадзором 11.02.92, или ограничитель грузоподъемности и сигнализатор перегрузки.
2.6. Лифты с кабинами размерами (в плане) 1100х2100, 2100х1100 и 1400х2400 мм должны иметь систему управления, обеспечивающую длительную остановку кабины для ее загрузки и выгрузки, а также, кроме лифта грузоподъемностью 1000 кг со скоростью 1 м/с с размерами кабины 1100х2100 мм, возможность входа и транспортирования пожарного подразделения.
(Измененная редакция, Изм. № 1).
2.7. Распашная вспомогательная дверь шахты, через которую осуществляется вход пожарного подразделения в кабину лифта, должна располагаться на площадке, предназначаемой для входа указанного подразделения в здание.
2.8. Отклонение ширины и глубины кабины от номинальных размеров не должно быть более ±10 мм.
2.9. Отклонение ширины и глубины шахты от номинальных размеров не должно быть более +30 мм.
Разность диагоналей шахты (в плане) не должна быть более 25 мм.
Отклонение стен шахты от вертикальной плоскости не должно быть более 30 мм.
2.10. Лифты предусмотренные табл. 1а-3а, за исключением лифтов грузоподъемностью 1000 кг со скоростью 2,0 и 4,0 м/с и грузоподъемностью 1600 кг, разрешается изготовлять до 01.01.93.
Лифты грузоподъемностью 1000 кг со скоростью 2,0 и 4,0 м/с и грузоподъемностью 1600 кг разрешается изготовлять до 01.01.94.
2.11. Лифты грузоподъемностью 500 кг со скоростью 1,0 м/с с кабиной размером (в плане) 1040х1380 и 1040х2160 мм, грузоподъемностью 400 кг со скоростью 0,71 и 1,0 м/с, грузоподъемностью 320 кг со скоростью 0,5; 0,71; 1,0 м/с по согласованию с изготовителем лифтов допускается изготовлять с левым расположением противовеса относительно кабины.
2.10, 2.11. (Введены дополнительно, Изм. № 2).
Справочное
|
Лифты для жилых зданий |
Лифты для общественных зданий и зданий промышленных предприятий |
|
|
|
|
Лифты для зданий лечебно - профилактических
учреждений |
(Измененная редакция, Изм. № 1).
ИНФОРМАЦИОННЫЕ ДАННЫЕ
1. РАЗРАБОТАН И ВНЕСЕН Министерством строительного, дорожного и коммунального машиностроения
РАЗРАБОТЧИКИ
Е.А. Нефедов (руководитель темы); Л.И. Вольф-Троп, канд. техн. наук, С.М. Ройтбурд, И.Я. Файнштейн
2. УТВЕРЖДЕН И ВВЕДЕН В ДЕЙСТВИЕ Постановлением Государственного комитета СССР по делим строительства от 21 июня 1983 г. № 122
3. ВЗАМЕН ГОСТ 5746-67, ГОСТ 8822-67, ГОСТ 13023-67, ГОСТ 22276-76
4. ССЫЛОЧНЫЕ НОРМАТИВНО-ТЕХНИЧЕСКИЕ ДОКУМЕНТЫ
|
Обозначение НТД, на который дана ссылка |
Номер пункта |
|
ИСО 4190-1-80 |
Вводная часть |
5. ПЕРЕИЗДАНИЕ с Изменениями № 1, 2, утвержденными в декабре 1984 г., декабре 1985 г. (ИУС 5-85, 4-86)
СОДЕРЖАНИЕ
|
Приложение Габаритные размеры лифтов (в плане) и применяемость лифтов в зависимости от вида зданий. 11 |